WO2012061238A1 - Hydromethanation of a carbonaceous feedstock - Google Patents
Hydromethanation of a carbonaceous feedstock Download PDFInfo
- Publication number
- WO2012061238A1 WO2012061238A1 PCT/US2011/058321 US2011058321W WO2012061238A1 WO 2012061238 A1 WO2012061238 A1 WO 2012061238A1 US 2011058321 W US2011058321 W US 2011058321W WO 2012061238 A1 WO2012061238 A1 WO 2012061238A1
- Authority
- WO
- WIPO (PCT)
- Prior art keywords
- stream
- steam
- methane
- hydromethanation
- hydrogen
- Prior art date
- Legal status (The legal status is an assumption and is not a legal conclusion. Google has not performed a legal analysis and makes no representation as to the accuracy of the status listed.)
- Ceased
Links
Classifications
-
- C—CHEMISTRY; METALLURGY
- C10—PETROLEUM, GAS OR COKE INDUSTRIES; TECHNICAL GASES CONTAINING CARBON MONOXIDE; FUELS; LUBRICANTS; PEAT
- C10J—PRODUCTION OF PRODUCER GAS, WATER-GAS, SYNTHESIS GAS FROM SOLID CARBONACEOUS MATERIAL, OR MIXTURES CONTAINING THESE GASES; CARBURETTING AIR OR OTHER GASES
- C10J3/00—Production of combustible gases containing carbon monoxide from solid carbonaceous fuels
- C10J3/46—Gasification of granular or pulverulent flues in suspension
- C10J3/463—Gasification of granular or pulverulent flues in suspension in stationary fluidised beds
-
- C—CHEMISTRY; METALLURGY
- C10—PETROLEUM, GAS OR COKE INDUSTRIES; TECHNICAL GASES CONTAINING CARBON MONOXIDE; FUELS; LUBRICANTS; PEAT
- C10J—PRODUCTION OF PRODUCER GAS, WATER-GAS, SYNTHESIS GAS FROM SOLID CARBONACEOUS MATERIAL, OR MIXTURES CONTAINING THESE GASES; CARBURETTING AIR OR OTHER GASES
- C10J3/00—Production of combustible gases containing carbon monoxide from solid carbonaceous fuels
- C10J3/46—Gasification of granular or pulverulent flues in suspension
-
- C—CHEMISTRY; METALLURGY
- C10—PETROLEUM, GAS OR COKE INDUSTRIES; TECHNICAL GASES CONTAINING CARBON MONOXIDE; FUELS; LUBRICANTS; PEAT
- C10L—FUELS NOT OTHERWISE PROVIDED FOR; NATURAL GAS; SYNTHETIC NATURAL GAS OBTAINED BY PROCESSES NOT COVERED BY SUBCLASSES C10G OR C10K; LIQUIFIED PETROLEUM GAS; USE OF ADDITIVES TO FUELS OR FIRES; FIRE-LIGHTERS
- C10L3/00—Gaseous fuels; Natural gas; Synthetic natural gas obtained by processes not covered by subclass C10G, C10K; Liquefied petroleum gas
- C10L3/06—Natural gas; Synthetic natural gas obtained by processes not covered by C10G, C10K3/02 or C10K3/04
- C10L3/08—Production of synthetic natural gas
-
- C—CHEMISTRY; METALLURGY
- C10—PETROLEUM, GAS OR COKE INDUSTRIES; TECHNICAL GASES CONTAINING CARBON MONOXIDE; FUELS; LUBRICANTS; PEAT
- C10J—PRODUCTION OF PRODUCER GAS, WATER-GAS, SYNTHESIS GAS FROM SOLID CARBONACEOUS MATERIAL, OR MIXTURES CONTAINING THESE GASES; CARBURETTING AIR OR OTHER GASES
- C10J2300/00—Details of gasification processes
- C10J2300/09—Details of the feed, e.g. feeding of spent catalyst, inert gas or halogens
- C10J2300/0903—Feed preparation
-
- C—CHEMISTRY; METALLURGY
- C10—PETROLEUM, GAS OR COKE INDUSTRIES; TECHNICAL GASES CONTAINING CARBON MONOXIDE; FUELS; LUBRICANTS; PEAT
- C10J—PRODUCTION OF PRODUCER GAS, WATER-GAS, SYNTHESIS GAS FROM SOLID CARBONACEOUS MATERIAL, OR MIXTURES CONTAINING THESE GASES; CARBURETTING AIR OR OTHER GASES
- C10J2300/00—Details of gasification processes
- C10J2300/09—Details of the feed, e.g. feeding of spent catalyst, inert gas or halogens
- C10J2300/0913—Carbonaceous raw material
- C10J2300/093—Coal
-
- C—CHEMISTRY; METALLURGY
- C10—PETROLEUM, GAS OR COKE INDUSTRIES; TECHNICAL GASES CONTAINING CARBON MONOXIDE; FUELS; LUBRICANTS; PEAT
- C10J—PRODUCTION OF PRODUCER GAS, WATER-GAS, SYNTHESIS GAS FROM SOLID CARBONACEOUS MATERIAL, OR MIXTURES CONTAINING THESE GASES; CARBURETTING AIR OR OTHER GASES
- C10J2300/00—Details of gasification processes
- C10J2300/09—Details of the feed, e.g. feeding of spent catalyst, inert gas or halogens
- C10J2300/0953—Gasifying agents
- C10J2300/0959—Oxygen
-
- C—CHEMISTRY; METALLURGY
- C10—PETROLEUM, GAS OR COKE INDUSTRIES; TECHNICAL GASES CONTAINING CARBON MONOXIDE; FUELS; LUBRICANTS; PEAT
- C10J—PRODUCTION OF PRODUCER GAS, WATER-GAS, SYNTHESIS GAS FROM SOLID CARBONACEOUS MATERIAL, OR MIXTURES CONTAINING THESE GASES; CARBURETTING AIR OR OTHER GASES
- C10J2300/00—Details of gasification processes
- C10J2300/09—Details of the feed, e.g. feeding of spent catalyst, inert gas or halogens
- C10J2300/0953—Gasifying agents
- C10J2300/0973—Water
-
- C—CHEMISTRY; METALLURGY
- C10—PETROLEUM, GAS OR COKE INDUSTRIES; TECHNICAL GASES CONTAINING CARBON MONOXIDE; FUELS; LUBRICANTS; PEAT
- C10J—PRODUCTION OF PRODUCER GAS, WATER-GAS, SYNTHESIS GAS FROM SOLID CARBONACEOUS MATERIAL, OR MIXTURES CONTAINING THESE GASES; CARBURETTING AIR OR OTHER GASES
- C10J2300/00—Details of gasification processes
- C10J2300/09—Details of the feed, e.g. feeding of spent catalyst, inert gas or halogens
- C10J2300/0983—Additives
- C10J2300/0986—Catalysts
-
- C—CHEMISTRY; METALLURGY
- C10—PETROLEUM, GAS OR COKE INDUSTRIES; TECHNICAL GASES CONTAINING CARBON MONOXIDE; FUELS; LUBRICANTS; PEAT
- C10J—PRODUCTION OF PRODUCER GAS, WATER-GAS, SYNTHESIS GAS FROM SOLID CARBONACEOUS MATERIAL, OR MIXTURES CONTAINING THESE GASES; CARBURETTING AIR OR OTHER GASES
- C10J2300/00—Details of gasification processes
- C10J2300/16—Integration of gasification processes with another plant or parts within the plant
- C10J2300/1603—Integration of gasification processes with another plant or parts within the plant with gas treatment
- C10J2300/1618—Modification of synthesis gas composition, e.g. to meet some criteria
-
- C—CHEMISTRY; METALLURGY
- C10—PETROLEUM, GAS OR COKE INDUSTRIES; TECHNICAL GASES CONTAINING CARBON MONOXIDE; FUELS; LUBRICANTS; PEAT
- C10J—PRODUCTION OF PRODUCER GAS, WATER-GAS, SYNTHESIS GAS FROM SOLID CARBONACEOUS MATERIAL, OR MIXTURES CONTAINING THESE GASES; CARBURETTING AIR OR OTHER GASES
- C10J2300/00—Details of gasification processes
- C10J2300/16—Integration of gasification processes with another plant or parts within the plant
- C10J2300/164—Integration of gasification processes with another plant or parts within the plant with conversion of synthesis gas
- C10J2300/1656—Conversion of synthesis gas to chemicals
- C10J2300/1662—Conversion of synthesis gas to chemicals to methane
-
- C—CHEMISTRY; METALLURGY
- C10—PETROLEUM, GAS OR COKE INDUSTRIES; TECHNICAL GASES CONTAINING CARBON MONOXIDE; FUELS; LUBRICANTS; PEAT
- C10J—PRODUCTION OF PRODUCER GAS, WATER-GAS, SYNTHESIS GAS FROM SOLID CARBONACEOUS MATERIAL, OR MIXTURES CONTAINING THESE GASES; CARBURETTING AIR OR OTHER GASES
- C10J2300/00—Details of gasification processes
- C10J2300/18—Details of the gasification process, e.g. loops, autothermal operation
- C10J2300/1838—Autothermal gasification by injection of oxygen or steam
-
- C—CHEMISTRY; METALLURGY
- C10—PETROLEUM, GAS OR COKE INDUSTRIES; TECHNICAL GASES CONTAINING CARBON MONOXIDE; FUELS; LUBRICANTS; PEAT
- C10J—PRODUCTION OF PRODUCER GAS, WATER-GAS, SYNTHESIS GAS FROM SOLID CARBONACEOUS MATERIAL, OR MIXTURES CONTAINING THESE GASES; CARBURETTING AIR OR OTHER GASES
- C10J2300/00—Details of gasification processes
- C10J2300/18—Details of the gasification process, e.g. loops, autothermal operation
- C10J2300/1861—Heat exchange between at least two process streams
- C10J2300/1884—Heat exchange between at least two process streams with one stream being synthesis gas
-
- C—CHEMISTRY; METALLURGY
- C10—PETROLEUM, GAS OR COKE INDUSTRIES; TECHNICAL GASES CONTAINING CARBON MONOXIDE; FUELS; LUBRICANTS; PEAT
- C10J—PRODUCTION OF PRODUCER GAS, WATER-GAS, SYNTHESIS GAS FROM SOLID CARBONACEOUS MATERIAL, OR MIXTURES CONTAINING THESE GASES; CARBURETTING AIR OR OTHER GASES
- C10J2300/00—Details of gasification processes
- C10J2300/18—Details of the gasification process, e.g. loops, autothermal operation
- C10J2300/1861—Heat exchange between at least two process streams
- C10J2300/1892—Heat exchange between at least two process streams with one stream being water/steam
Definitions
- the present invention relates to processes for hydromethanating a carbonaceous feedstock to a methane-enriched synthesis gas, where an oxygen-rich gas stream and the carbonaceous feedstock are fed into a fluidized-bed hydromethanation reactor, and where the carbonaceous feedstock as fed into the hydromethanation reactor has an elevated moisture content in order, for example, to assist in heat management within the hydromethanation reactor.
- Such lower-fuel-value carbonaceous feedstocks can be gasified at elevated temperatures and pressures to produce a synthesis gas stream that can subsequently be converted to such value-added products.
- One advantageous gasification process is hydromethanation, in which the carbonaceous feedstock is converted in a fluidized-bed hydromethanation reactor in the presence of a catalyst source and steam at moderately-elevated temperatures and pressures to directly produce a methane-rich synthesis gas stream (medium BTU synthesis gas stream) raw product.
- the overall hydromethanation reaction is essentially thermally balanced; however, due to process heat losses and other energy requirements (such as required for evaporation of moisture entering the reactor with the feedstock), some heat must be added to maintain the thermal balance.
- the reactions are also essentially syngas (hydrogen and carbon monoxide) balanced (syngas is produced and consumed); therefore, as carbon monoxide and hydrogen are withdrawn with the product gases, carbon monoxide and hydrogen need to be added to the reaction as required to avoid a deficiency.
- required carbon monoxide, hydrogen and heat energy can also at least in part be generated in situ by feeding oxygen into the hydromethanation reactor.
- required carbon monoxide, hydrogen and heat energy can also at least in part be generated in situ by feeding oxygen into the hydromethanation reactor.
- the result is a "direct" methane-enriched raw product gas stream also containing substantial amounts of hydrogen, carbon monoxide and carbon dioxide which can, for example, be directly utilized as a medium BTU energy source, or can be processed to result in a variety of higher-value product streams such as pipeline-quality substitute natural gas, high-purity hydrogen, methanol, ammonia, higher hydrocarbons, carbon dioxide (for enhanced oil recovery and industrial uses) and electrical energy.
- the invention provides a process for generating a methane-enriched raw product gas stream from a non-gaseous carbonaceous material, the process comprising the steps of:
- the hydromethanation reactor comprises a fluidized bed having a upper portion above a lower portion, and wherein the superheated steam stream and the oxygen-rich gas stream are introduced into the lower portion of the fluidized bed;
- step (i) the reaction of step (b) predominates in the upper portion of the fluidized bed
- step (ii) the reaction of step (c) predominates in the lower portion of the fluidized bed
- the carbonaceous feedstock as supplied to the hydromethanation reactor comprises contains an elevated moisture content of from greater than 10 wt% to about 25 wt% (based on the total weight of the carbonaceous feedstock), to the extent that the carbonaceous feedstock is substantially free-flowing.
- the process in accordance with the present invention is useful, for example, for producing higher-value products and by-products from various carbonaceous materials.
- Figure 1 is a diagram of an embodiment of the process for generating a methane- enriched raw product gas stream in accordance with the present invention.
- Figure 2 is a diagram of an embodiment for the further processing of a methane- enriched raw product stream to generate one or more value-added products such as hydrogen, substitute natural gas and/or electrical power.
- the present invention relates to processes for converting a non-gaseous carbonaceous material ultimately into one or more value-added gaseous products. Further details are provided below.
- pressures expressed in psi units are gauge, and pressures expressed in kPa units are absolute.
- substantially means that greater than about 90% of the referenced material, preferably greater than about 95% of the referenced material, and more preferably greater than about 97% of the referenced material. If not specified, the percent is on a molar basis when reference is made to a molecule (such as methane, carbon dioxide, carbon monoxide and hydrogen sulfide), and otherwise is on a weight basis (such as for entrained fines).
- the term "predominant portion”, as used herein, unless otherwise defined herein, means that greater than 50% of the referenced material. If not specified, the percent is on a molar basis when reference is made to a molecule (such as hydrogen, methane, carbon dioxide, carbon monoxide and hydrogen sulfide), and otherwise is on a weight basis (such as for entrained fines).
- depleted is synonymous with reduced from originally present. For example, removing a substantial portion of a material from a stream would produce a material-depleted stream that is substantially depleted of that material. Conversely, the term
- carbonaceous as used herein is synonymous with hydrocarbon.
- carbonaceous material as used herein is a material containing organic hydrocarbon content. Carbonaceous materials can be classified as biomass or non-biomass materials as defined herein.
- biomass refers to carbonaceous materials derived from recently (for example, within the past 100 years) living organisms, including plant-based biomass and animal-based biomass.
- biomass does not include fossil-based carbonaceous materials, such as coal.
- fossil-based carbonaceous materials such as coal.
- plant-based biomass means materials derived from green plants, crops, algae, and trees, such as, but not limited to, sweet sorghum, bagasse, sugarcane, bamboo, hybrid poplar, hybrid willow, albizia trees, eucalyptus, alfalfa, clover, oil palm, switchgrass, sudangrass, millet, jatropha, and miscanthus (e.g., Miscanthus x giganteus).
- Biomass further include wastes from agricultural cultivation, processing, and/or degradation such as corn cobs and husks, corn stover, straw, nut shells, vegetable oils, canola oil, rapeseed oil, biodiesels, tree bark, wood chips, sawdust, and yard wastes.
- animal-based biomass means wastes generated from animal cultivation and/or utilization.
- biomass includes, but is not limited to, wastes from livestock cultivation and processing such as animal manure, guano, poultry litter, animal fats, and municipal solid wastes (e.g., sewage).
- non-biomass means those carbonaceous materials which are not encompassed by the term “biomass” as defined herein.
- non-biomass include, but is not limited to, anthracite, bituminous coal, sub-bituminous coal, lignite, petroleum coke, asphaltenes, liquid petroleum residues or mixtures thereof.
- anthracite bituminous coal
- sub-bituminous coal lignite
- petroleum coke lignite
- asphaltenes liquid petroleum residues or mixtures thereof.
- Liquid heavy hydrocarbon materials are viscous liquid or semi-solid materials that are flowable at ambient conditions or can be made flowable at elevated temperature conditions. These materials are typically the residue from the processing of hydrocarbon materials such as crude oil.
- the first step in the refining of crude oil is normally a distillation to separate the complex mixture of hydrocarbons into fractions of differing volatility.
- a typical first-step distillation requires heating at atmospheric pressure to vaporize as much of the hydrocarbon content as possible without exceeding an actual temperature of about 650°F, since higher temperatures may lead to thermal decomposition.
- the fraction which is not distilled at atmospheric pressure is commonly referred to as "atmospheric petroleum residue".
- the fraction may be further distilled under vacuum, such that an actual temperature of up to about 650°F can vaporize even more material.
- the remaining undistillable liquid is referred to as "vacuum petroleum residue". Both atmospheric petroleum residue and vacuum petroleum residue are considered liquid heavy hydrocarbon materials for the purposes of the present invention.
- Non-limiting examples of liquid heavy hydrocarbon materials include vacuum resids; atmospheric resids; heavy and reduced petroleum crude oils; pitch, asphalt and bitumen (naturally occurring as well as resulting from petroleum refining processes); tar sand oil; shale oil; bottoms from catalytic cracking processes; coal liquefaction bottoms; and other hydrocarbon feedstreams containing significant amounts of heavy or viscous materials such as petroleum wax fractions.
- asphaltene as used herein is an aromatic carbonaceous solid at room temperature, and can be derived, for example, from the processing of crude oil and crude oil tar sands. Asphaltenes may also be considered liquid heavy hydrocarbon feedstocks.
- the liquid heavy hydrocarbon materials may inherently contain minor amounts of solid carbonaceous materials, such as petroleum coke and/or solid asphaltenes, that are generally dispersed within the liquid heavy hydrocarbon matrix, and that remain solid at the elevated temperature conditions utilized as the feed conditions for the present process.
- solid carbonaceous materials such as petroleum coke and/or solid asphaltenes
- petroleum coke and “petcoke” as used herein include both (i) the solid thermal decomposition product of high-boiling hydrocarbon fractions obtained in petroleum processing (heavy residues - "resid petcoke”); and (ii) the solid thermal decomposition product of processing tar sands (bituminous sands or oil sands - "tar sands petcoke”).
- Such carbonization products include, for example, green, calcined, needle and fluidized bed petcoke.
- Resid petcoke can also be derived from a crude oil, for example, by coking processes used for upgrading heavy-gravity residual crude oil (such as a liquid petroleum residue), which petcoke contains ash as a minor component, typically about 1.0 wt% or less, and more typically about 0.5 wt% of less, based on the weight of the coke.
- the ash in such lower-ash cokes predominantly comprises metals such as nickel and vanadium.
- Tar sands petcoke can be derived from an oil sand, for example, by coking processes used for upgrading oil sand.
- Tar sands petcoke contains ash as a minor component, typically in the range of about 2 wt% to about 12 wt%, and more typically in the range of about 4 wt% to about 12 wt%, based on the overall weight of the tar sands petcoke.
- the ash in such higher-ash cokes predominantly comprises materials such as silica and/or alumina.
- Petroleum coke can comprise at least about 70 wt% carbon, at least about 80 wt% carbon, or at least about 90 wt% carbon, based on the total weight of the petroleum coke.
- the petroleum coke comprises less than about 20 wt% inorganic compounds, based on the weight of the petroleum coke.
- coal as used herein means peat, lignite, sub-bituminous coal, bituminous coal, anthracite, or mixtures thereof.
- the coal has a carbon content of less than about 85%, or less than about 80%, or less than about 75%, or less than about 70%, or less than about 65%, or less than about 60%, or less than about 55%, or less than about 50% by weight, based on the total coal weight.
- the coal has a carbon content ranging up to about 85%, or up to about 80%, or up to about 75% by weight, based on the total coal weight.
- Examples of useful coal include, but are not limited to, Illinois #6, Pittsburgh #8, Beulah (NO), Utah Blind Canyon, and Powder River Basin (PRB) coals.
- Anthracite, bituminous coal, sub-bituminous coal, and lignite coal may contain about 10 wt%, from about 5 to about 7 wt%, from about 4 to about 8 wt%, and from about 9 to about 11 wt%, ash by total weight of the coal on a dry basis, respectively.
- the ash content of any particular coal source will depend on the rank and source of the coal, as is familiar to those skilled in the art. See, for example, "Coal Data: A Reference", Energy Information Administration, Office of Coal, Nuclear, Electric and Alternate Fuels, U.S. Department of Energy, DOE/EIA-0064(93), February 1995.
- the ash produced from combustion of a coal typically comprises both a fly ash and a bottom ash, as is familiar to those skilled in the art.
- the fly ash from a bituminous coal can comprise from about 20 to about 60 wt% silica and from about 5 to about 35 wt% alumina, based on the total weight of the fly ash.
- the fly ash from a sub-bituminous coal can comprise from about 40 to about 60 wt% silica and from about 20 to about 30 wt% alumina, based on the total weight of the fly ash.
- the fly ash from a lignite coal can comprise from about 15 to about 45 wt% silica and from about 20 to about 25 wt% alumina, based on the total weight of the fly ash. See, for example, Meyers, et al. "Fly Ash. A Highway Construction Material," Federal Highway Administration, Report No. FHWA-IP-76-16, Washington, DC, 1976.
- the bottom ash from a bituminous coal can comprise from about 40 to about 60 wt% silica and from about 20 to about 30 wt% alumina, based on the total weight of the bottom ash.
- the bottom ash from a sub-bituminous coal can comprise from about 40 to about 50 wt% silica and from about 15 to about 25 wt% alumina, based on the total weight of the bottom ash.
- the bottom ash from a lignite coal can comprise from about 30 to about 80 wt% silica and from about 10 to about 20 wt% alumina, based on the total weight of the bottom ash. See, for example, Moulton, Lyle K. "Bottom Ash and Boiler Slag," Proceedings of the Third International Ash Utilization Symposium, U.S. Bureau of Mines, Information Circular No. 8640, Washington, DC, 1973.
- a material such as methane can be biomass or non-biomass under the above definitions depending on its source of origin.
- a "non-gaseous" material is substantially a liquid, semi-solid, solid or mixture at ambient conditions.
- coal, petcoke, asphaltene and liquid petroleum residue are non-gaseous materials, while methane and natural gas are gaseous materials.
- unit refers to a unit operation. When more than one "unit” is described as being present, those units are operated in a parallel fashion unless otherwise stated.
- an acid gas removal unit may comprise a hydrogen sulfide removal unit followed in series by a carbon dioxide removal unit.
- a contaminant removal unit may comprise a first removal unit for a first contaminant followed in series by a second removal unit for a second contaminant.
- a compressor may comprise a first compressor to compress a stream to a first pressure, followed in series by a second compressor to further compress the stream to a second (higher) pressure.
- a portion of the carbonaceous feedstock refers to carbon content of unreacted feedstock as well as partially reacted feedstock, as well as other components that may be derived in whole or part from the carbonaceous feedstock (such as carbon monoxide, hydrogen and methane).
- a portion of the carbonaceous feedstock includes carbon content that may be present in by-product char and recycled fines, which char is ultimately derived from the original carbonaceous feedstock.
- superheated steam in the context of the present invention refers to a steam stream that is non-condensing under the conditions utilized.
- syngas demand refers to the maintenance of syngas balance in the hydromethanation reactor for the reaction of step (b).
- hydrogen and carbon monoxide are generated and consumed in relative balance. Because both hydrogen and carbon monoxide are withdrawn as part of the gaseous products, hydrogen and carbon monoxide must be added to and/or generated in situ in (via a combustion/oxidation reaction with supplied oxygen as discussed below) the hydromethanation reactor in an amount at least required to substantially maintain this reaction balance.
- the amount of hydrogen and carbon monoxide that must be added to and/or generated in situ for the hydromethanation reaction (step (b)) is the "syngas demand".
- steam demand refers to the amount of steam that must be added to the hydromethanation reactor. Steam is consumed in the hydromethanation reaction and some steam must be added to the hydromethanation reactor. The theoretical consumption of steam is two moles for every two moles of carbon in the feed to produce one mole of methane and one mole of carbon dioxide (see equation (V)). In actual practice, the steam consumption is not perfectly efficient and steam is withdrawn with the product gases; therefore, a greater than theoretical amount of steam needs to be added to the hydromethanation reactor, which added amount is the "steam demand". Steam can be added, for example, via the superheated steam stream and the oxygen-rich gas stream. The amount of steam to be added (and the source) is discussed in further detail below.
- Steam generated in situ from the carbonaceous feedstock can assist in satisfying the steam demand; however, it should be noted that any steam generated in situ or fed into the hydromethanation reactor at a temperature lower than the hydromethanation reaction temperature will have an impact on the "heat demand" for the hydromethanation reaction.
- heat demand refers to the amount of heat energy that must be added to the hydromethanation reactor and generated in situ (for example, via the reaction of step (c)) to keep the reaction of step (b) in substantial thermal balance, as discussed above and as further detailed below.
- a methane-enriched raw product gas stream (50) is ultimately generated from a non-gaseous carbonaceous material (10) as illustrated in Figure 1.
- the non-gaseous carbonaceous material (10) is processed in a feedstock preparation unit (100) to generate a carbonaceous feedstock (32) which is fed to a catalyst application unit (350) where hydromethanation catalyst is applied to generate a catalyzed carbonaceous feedstock (31+32).
- the hydromethanation catalyst will typically comprise a recycle catalyst from recycle catalyst stream (57) and a makeup catalyst from make-up catalyst stream (56). Further details are provided below.
- the catalyzed carbonaceous feedstock (31+32) is fed into a hydromethanation reactor (200) along with a superheated steam stream (12), an oxygen-rich gas stream (14) and, optionally, a superheated syngas feed stream (16).
- the superheated steam stream (12) and optional superheated syngas feed stream (16) may be a single feed stream which comprises, or multiple feed streams which, in combination with the oxygen-rich gas stream (14) and in situ generation of heat energy, syngas and steam comprise, steam and heat energy, and optionally hydrogen and carbon monoxide, as required to at least substantially satisfy, or at least satisfy, the syngas, steam and heat demands of the hydromethanation reaction that takes place in hydromethanation reactor (200).
- the carbonaceous feedstock (32), such as catalyzed carbonaceous feedstock (31+32), is substantially free-flowing and fed to hydromethanation reactor (200) with an elevated moisture content as discussed in further detail below.
- the hydromethanation reactor (200) comprises a fluidized bed (202) with an upper portion (202b), and a lower portion (202c), in which the reactions of step (b) and step (c) take place.
- the reaction of step (b) hydroomethanation reaction
- the reaction of step (c) oxidation reaction
- the superheated steam stream (12) and oxygen-rich gas stream (14) may be fed separately into the hydromethanation reactor (200), but are typically combined prior to feeding into lower portion (202c) of fluidized bed (202).
- the temperature of both streams (individually and combined) upon introduction to lower section (202c) of fluidized bed (202) will be lower than the target operating temperature of the reaction of step (b).
- At least a portion of the carbonaceous feedstock in lower portion (202c) of fluidized bed (202) will react with oxygen from oxygen-rich gas stream (14) to generate heat energy, and also hydrogen and carbon monoxide (syngas), desirably in sufficient amounts to satisfy the heat and syngas demands of the hydromethanation reaction of step (b) (desirably no separate superheated syngas feed stream (16) is utilized in steady-state operation of the process).
- gases carbon monoxide, hydrogen, methane and higher hydrocarbons
- some water (steam) may be produced, as well as other by-products such as carbon dioxide depending on the extent of combustion/oxidation.
- hydromethanation reactor (200) In hydromethanation reactor (200) (predominantly in upper portion (202b) of fluidized bed (202)), the carbonaceous feedstock, steam, hydrogen and carbon monoxide react in the presence of the hydromethanation catalyst to generate a methane-enriched raw product, which is ultimately withdrawn as a methane-enriched raw product stream (50) from the hydromethanation reactor (200).
- carbonaceous feedstock (32) (or catalyzed carbonaceous feedstock (31+32)) is also fed into lower portion (202c) of fluidized bed (202).
- char withdrawal line (58) will be located at a point such that by-product char is withdrawn from fluidized bed (202) at one or more points above the feed location of catalyzed carbonaceous feedstock (31+32), typically from upper portion (202b) of fluidized bed (202).
- hydromethanation reactor (200) due to the lower feed point of catalyzed carbonaceous feedstock (31+32) into hydromethanation reactor (200), and higher withdrawal point of by-product char from hydromethanation reactor (200), hydromethanation reactor (200) with be a flow-up configuration as discussed below.
- Hydromethanation reactor (200) also typically comprises a zone (206) below fluidized-bed (202), with the two sections typically being separated by a grid plate (208) or similar divider.
- Particles too large to be fluidized in fluidized-bed section (202), for example large-particle by-product char and non-fluidizable agglomerates, are generally collected in lower portion (202c) of fluidized bed (202), as well as zone (206).
- Such particles will typically comprise a carbon content (as well as an ash and catalyst content), and may be removed periodically from hydromethanation reactor (200) via char withdrawal lines (58) and (58a) for catalyst recovery as discussed below.
- the methane-enriched raw product passes through an initial disengagement zone (204) above the fluidized-bed section (202) prior to withdrawal from hydromethanation reactor (200).
- the disengagement zone (204) may optionally contain, for example, one or more internal cyclones and/or other entrained particle disengagement mechanisms.
- the "withdrawn” (see discussion below) methane-enriched raw product gas stream (50) typically comprises at least methane, carbon monoxide, carbon dioxide, hydrogen, hydrogen sulfide, steam, heat energy and entrained fines.
- the methane-enriched raw product gas stream (50) is initially treated to remove a substantial portion of the entrained fines, typically via a cyclone assembly (360) (for example, one or more internal and/or external cyclones), which may be followed if necessary by optional additional treatments such as Venturi scrubbers, as discussed in more detail below.
- the "withdrawn" methane-enriched raw product gas stream (50) therefore, is to be considered the raw product prior to fines separation, regardless of whether the fines separation takes place internal to and/or external of hydromethanation reactor (200).
- the methane-enriched raw product stream (50) is passed from hydromethanation reactor (200) to a cyclone assembly (360) for entrained particle separation. While cyclone assembly (360) is shown in Figure 1 as a single external cyclone for simplicity, as indicated above cyclone assembly (360) may be an internal and/or external cyclone, and may also be a series of multiple internal and/or external cyclones.
- the methane-enriched raw product gas stream (50) is treated in cyclone assembly (360) to generate the fines-depleted methane-enriched raw product gas stream (52) and a recovered fines stream (362).
- Recovered fines stream (362) may be fed back into hydromethanation reactor (202), for example, into upper portion (202b) of fluidized bed (202) via fines recycle line (364), and/or into lower portion (202c) of fluidized bed (202) via fines recycle line (366) (as disclosed in commonly owned US Provisional Application Ser. No. 13/228,821 (attorney docket no. FN-0064 US NP1, entitled HYDROMETHANATION OF A CARBONACEOUS FEEDSTOCK, filed 9 September 2011)).
- recovered fines stream (362) may, for example, be recycled back to feedstock preparation unit (100) and/or catalyst recovery unit (300).
- the fines-depleted methane-enriched raw product gas stream (52) typically comprises at least methane, carbon monoxide, carbon dioxide, hydrogen, hydrogen sulfide, steam, ammonia and heat energy, as well as small amounts of contaminants such as remaining residual entrained fines, and other volatilized and/or carried material (for example, mercury) that may be present in the carbonaceous feedstock.
- contaminants such as remaining residual entrained fines, and other volatilized and/or carried material (for example, mercury) that may be present in the carbonaceous feedstock.
- the fines-depleted methane-enriched raw product gas stream (52) may be treated in one or more downstream processing steps to recover heat energy, decontaminate and convert, to produce one or more value-added products such as, for example, substitute natural gas (pipeline quality), hydrogen, carbon monoxide, syngas, ammonia, methanol, other syngas- derived products and electrical power, as disclosed in many of the documents referenced in the "Hydromethanation" section below, and as discussed in further detail below.
- substitute natural gas pipeline quality
- Catalytic gasification/hydromethanation and/or raw product conversion processes and conditions are generally disclosed, for example, in US3828474, US3998607, US4057512, US4092125, US4094650, US4204843, US4468231, US4500323, US4541841, US4551 155, US4558027, US4606105, US4617027, US4609456, US5017282, US5055181, US6187465, US6790430, US6894183, US6955695, US2003/0167961A1 and US2006/0265953A1, as well as in commonly owned US2007/0000177A1, US2007/0083072A1, US2007/0277437A1,
- catalyzed carbonaceous feedstock (31+32), superheated steam stream (12) and, optionally, superheated syngas feed stream (16) are introduced into hydromethanation reactor (200).
- an amount of an oxygen-rich gas stream (14) is also be introduced into hydromethanation reactor for in situ generation of heat energy and syngas, as generally discussed above and disclosed in many of the previously incorporated references (see, for example, previously incorporated US2010/0076235A1, US2010/0287835A1, US2011/0062721A1 and US Patent Application Serial No. 13/211,476).
- Superheated steam stream (12), oxygen-rich gas stream (14) and superheated syngas feed stream (16) are desirably introduced into hydromethanation reactor at a temperature below the target operating temperature of the hydromethanation reaction. Although under those conditions this would have a negative impact on the heat demand of the hydromethanation reaction (prior to the reaction of step (c)), this actually allows full steam/heat integration of the process, without the use of fuel fired superheaters (in steady- state operation of the process) that are typically fueled with a portion of the product from the process. Typically, superheated syngas feed stream (16) will not be present.
- Steps (b) and (c) occur within hydromethanation reactor (200).
- Hydromethanation reactor (200) is a fluidized-bed reactor.
- Hydromethanation reactor (200) can, for example, be a "flow down" countercurrent configuration, where the catalyzed carbonaceous feedstock (31+32) is introduced at a higher point so that the particles flow down the fluidized bed (202) toward lower portion (202c) of fluidized bed (202), and the gases flow in an upward direction and are removed at a point above the fluidized bed (202).
- hydromethanation reactor (200) has a "flow up" co-current configuration, where the catalyzed carbonaceous feedstock (31+32) is fed at a lower point (bottom portion (202c) of fluidized bed (202)) so that the particles flow up the fluidized bed (202), along with the gases, to a char by-product removal zone, for example, near or at the top of upper portion (202b) of fluidized bed (202), to the top of fluidized bed (202).
- the feed point of the carbonaceous feedstock (such as catalyzed carbonaceous feedstock (31+32)) should result in introduction into fluidized bed (200) as close to the point of introduction of oxygen (from oxygen-rich gas stream (14)) as reasonably possible. See, for example, commonly owned and previously incorporated U.S. Patent Application Serial
- Hydromethanation reactor (200) is typically operated at moderately high pressures and temperatures, requiring introduction of solid streams (e.g., catalyzed carbonaceous feedstock (31+32) and if present recycle fines) to the reaction chamber of the reactor while maintaining the required temperature, pressure and flow rate of the streams.
- solid streams e.g., catalyzed carbonaceous feedstock (31+32) and if present recycle fines
- feed inlets to supply solids into the reaction chambers having high pressure and/or temperature environments, including star feeders, screw feeders, rotary pistons and lock-hoppers. It should be understood that the feed inlets can include two or more pressure-balanced elements, such as lock hoppers, which would be used alternately.
- the carbonaceous feedstock can be prepared at pressure conditions above the operating pressure of the reactor and, hence, the particulate composition can be directly passed into the reactor without further pressurization.
- Gas for pressurization can be an inert gas such as nitrogen, or more typically a stream of carbon dioxide that can, for example be recycled from a carbon dioxide stream generated by an acid gas removal unit.
- Hydromethanation reactor (200) is desirably operated at a moderate temperature (as compared to conventional gasification processes), with a target operating temperature of at least about 1000°F (about 538°C), or at least about 1100°F (about 593°C), to about 1500°F (about 816°C), or to about 1400°F (about 760°C), or to about 1300°F (704°C); and a pressure of about 250 psig (about 1825 kPa, absolute), or about 400 psig (about 2860 kPa), or about 450 psig (about 3204 kPa), to about 800 psig (about 5617 kPa), or to about 700 psig (about 4928 kPa), or to about 600 psig (about 4238 kPa), or to about 500 psig (about 3549 kPa),.
- a target operating temperature of at least about 1000°F (about 538°C), or at least about 1100°F (about 593°C
- Typical gas flow velocities in hydromethanation reactor (200) are from about 0.5 ft/sec (about 0.15 m/sec), or from about 1 ft/sec (about 0.3 m/sec), to about 2.0 ft/sec (about 0.6 m/sec), or to about 1.5 ft/sec (about 0.45 m/sec).
- oxygen-rich gas stream (14) is fed into hydromethanation reactor (200)
- a portion of the carbonaceous feedstock (desirably carbon from the partially reacted feedstock, byproduct char and recycled fines) will be consumed in an oxidation/combustion reaction, generating heat energy as well as typically some amounts carbon monoxide and hydrogen (and typically other gases such as carbon dioxide and steam).
- the variation of the amount of oxygen supplied to hydromethanation reactor (200) provides an advantageous process control to ultimately maintain syngas and heat balance. Increasing the amount of oxygen will increase the oxidation/combustion, and therefore increase in situ heat generation. Decreasing the amount of oxygen will conversely decrease the in situ heat generation.
- the amount of syngas generated will ultimately depend on the amount of oxygen utilized, and higher amounts of oxygen may result in a more complete combustion/oxidation to carbon dioxide and water, as opposed to a more partial combustion to carbon monoxide and hydrogen.
- the amount of oxygen supplied to hydromethanation reactor (200) must be sufficient to combust/oxidize enough of the carbonaceous feedstock to generate enough heat energy and syngas to meet the heat and syngas demands of the steady-state hydromethanation reaction.
- the amount of molecular oxygen (as contained in the oxygen- rich gas stream (14)) that is provided to the hydromethanation reactor (200) can range from about 0.10, or from about 0.20, or from about 0.25, to about 0.6, or to about 0.5, or to about 0.4, or to about 0.35 pounds of O2 per pound of carbonaceous feedstock.
- the hydromethanation and oxidation/combustion reactions will occur contemporaneously.
- the oxygen-rich gas stream (14) is typically mixed with superheated steam stream (12) and the mixture introduced at or near the bottom of fluidized bed (202) in lower portion (202c) to avoid formation of hot spots in the reactor, and to avoid (minimize) combustion of the desired gaseous products.
- feeding the catalyzed carbonaceous feedstock (31+32) with an elevated moisture content, and particularly into lower portion (202c) of fluidized bed (202), also assists in heat dissipation and the avoidance if formation of hot spots in reactor (200).
- the oxygen-rich gas stream (14) can be fed into hydromethanation reactor (200) by any suitable means such as direct injection of purified oxygen, oxygen-air mixtures, oxygen- steam mixtures, or oxygen-inert gas mixtures into the reactor. See, for instance, US4315753 and Chiaramonte et al, Hydrocarbon Processing, Sept. 1982, pp. 255- 257.
- the oxygen-rich gas stream (14) is typically generated via standard air-separation technologies, and will be fed mixed with steam, and introduced at a temperature above about 250°F (about 121°C), to about 400°F (about 204°C), or to about 350°F (about 177°C), or to about 300°F (about 149°C), and at a pressure at least slightly higher than present in hydromethanation reactor (200).
- the steam in oxygen-rich gas stream (14) should be non- condensable during transport of oxygen-rich stream (14) to hydromethanation reactor (200), so oxygen-rich stream (14) may need to be transported at a lower pressure then pressurized (compressed) just prior to introduction into hydromethanation reactor (200).
- the hydromethanation reaction has a steam demand, a heat demand and a syngas demand. These conditions in combination are important factors in determining the operating conditions for the hydromethanation reaction as well as the remainder of the process.
- the steam demand of the hydromethanation reaction requires a molar ratio of steam to carbon (in the feedstock) of at least about 1.
- the molar ratio is greater than about 1, or from about 1.5 (or greater), to about 6 (or less), or to about 5 (or less), or to about 4 (or less), or to about 3 (or less), or to about 2 (or less).
- the moisture content of the catalyzed carbonaceous feedstock (31+32), moisture generated from the carbonaceous feedstock in the hydromethanation reactor (200), and steam included in the superheated steam stream (12), oxygen-rich gas stream (14) and recycle fines stream(s) (and optional superheated syngas feed stream (16)), should be sufficient to at least substantially satisfy (or at least satisfy) the steam demand of the hydromethanation reaction.
- the hydromethanation reaction (step (b)) is essentially thermally balanced but, due to process heat losses and other energy requirements (for example, vaporization of moisture on the feedstock), some heat must be generated in the hydromethanation reaction to maintain the thermal balance (the heat demand).
- the partial combustion/oxidation of carbon in the presence of the oxygen introduced into hydromethanation reactor (200) from oxygen-rich gas stream (14) should be sufficient to at least substantially satisfy (or at least satisfy) both the heat and syngas demand of the hydromethanation reaction.
- the gas utilized in hydromethanation reactor (200) for pressurization and reaction of the catalyzed carbonaceous feedstock (31+32) comprises the superheated steam stream (12) and oxygen-rich gas stream (14) (and optional superheated syngas feed stream (16)) and, optionally, additional nitrogen, air, or inert gases such as argon, which can be supplied to hydromethanation reactor (200) according to methods known to those skilled in the art.
- the superheated steam stream (12) and oxygen-rich gas stream (14) must be provided at a higher pressure which allows them to enter hydromethanation reactor (200).
- all streams should be fed into hydromethanation reactor (200) at a temperature less than the target operating temperature of the hydromethanation reactor, such as disclosed in previously incorporated US Provisional Application Ser. No. 13/21 1,476.
- Superheated steam stream (12) can be at a temperature as low as the saturation point at the feed pressure, but it is desirable to feed at a temperature above this to avoid the possibility of any condensation occurring.
- Typical feed temperatures of superheated steam stream (12) are from about 500°F (about 260°C), or from about 600°F (about 316°C), or from about 700°F (about 371°C), to about 950°F (about 510°C), or to about 900°F (about 482°C).
- the temperature of superheated steam stream (12) will ultimately depend on the level of heat recovery from the process, as discussed below. In any event, no fuel fired superheater should be used in the superheating of steam stream (12) in steady-state operation of the process.
- the temperature of the combined stream will typically range from about from about 500°F (about 260°C), or from about 600°F (about 316°C), or from about 700°F (about 371°C), to about 900°F (about 482°C), or to about 850°F (about 454°C).
- the temperature in hydromethanation reactor (200) can be controlled, for example, by controlling the amount and temperature of the superheated steam stream (12), as well as the amount of oxygen supplied to hydromethanation reactor (200).
- steam for the hydromethanation reaction is generated from other process operations through process heat capture (such as generated in a waste heat boiler, generally referred to as "process steam” or “process-generated steam”) and, in some embodiments, is solely supplied as process-generated steam.
- process steam streams generated by a heat exchanger unit or waste heat boiler can be fed to hydromethanation reactor (200) as part of superheated steam stream (12), such as disclosed, for example, in previously incorporated US2010/0287835A1 and US Patent Application Ser. No. 13/21 1,476, and as discussed below.
- the overall process described herein is at least substantially steam neutral, such that steam demand (pressure and amount) for the hydromethanation reaction can be satisfied via heat exchange with process heat at the different stages therein, or steam positive, such that excess steam is produced and can be used, for example, for power generation.
- process-generated steam accounts for greater than about 95 wt%, or greater than about 97 wt%, or greater than about 99 wt%, or about 100 wt% or greater, of the steam demand of the hydromethanation reaction.
- the result of the hydromethanation reaction is a methane-enriched raw product, which is withdrawn from hydromethanation reactor (200) as methane-enriched raw product stream (50) typically comprising CH 4 , CO 2 , H 2 , CO, H 2 S, unreacted steam and, optionally, other contaminants such as entrained fines, NH 3 , COS, HCN and/or elemental mercury vapor, depending on the nature of the carbonaceous material utilized for hydromethanation.
- the methane-enriched raw product stream (50) upon exiting the hydromethanation reactor (200), will typically comprise at least about 15 mol%, or at least about 18 mol%, or at least about 20 mol%, methane based on the moles of methane, carbon dioxide, carbon monoxide and hydrogen in the methane- enriched raw product stream (50).
- the methane-enriched raw product stream (50) will typically comprise at least about 50 mol% methane plus carbon dioxide, based on the moles of methane, carbon dioxide, carbon monoxide and hydrogen in the methane-enriched raw product stream (50).
- hydromethanation reaction is run in syngas excess, e.g., contains an excess of carbon monoxide and/or hydrogen above and beyond the syngas demand (for example, excess carbon monoxide and/or hydrogen are generated due to the amount of oxygen-rich gas stream (14) fed to hydromethanation reactor (200)), then there may be some dilution effect on the molar percent of methane and carbon dioxide in methane-enriched raw product stream (50).
- syngas excess e.g., contains an excess of carbon monoxide and/or hydrogen above and beyond the syngas demand (for example, excess carbon monoxide and/or hydrogen are generated due to the amount of oxygen-rich gas stream (14) fed to hydromethanation reactor (200)
- the non-gaseous carbonaceous materials (10) useful in these processes include, for example, a wide variety of biomass and non-biomass materials.
- the carbonaceous feedstock (32) is derived from one or more non-gaseous carbonaceous materials (10), which are processed in a feedstock preparation section (100) as discussed below.
- the hydromethanation catalyst (31) can comprise one or more catalyst species, as discussed below.
- the carbonaceous feedstock (32) and the hydromethanation catalyst (31) are typically intimately mixed (i.e., to provide a catalyzed carbonaceous feedstock (31+32)) before provision to the hydromethanation reactor (200).
- the hot gas effluent leaving the reaction chamber of the hydromethanation reactor (200) can pass through a fines remover unit (such as cyclone assembly (360)), incorporated into and/or external of the hydromethanation reactor (200), which serves as a disengagement zone. Particles too heavy to be entrained by the gas leaving the hydromethanation reactor (200) (i.e., fines) are returned to the hydromethanation reactor (200), for example, to the reaction chamber (e.g., fluidized bed (202)).
- a fines remover unit such as cyclone assembly (360)
- Particles too heavy to be entrained by the gas leaving the hydromethanation reactor (200) i.e., fines
- the reaction chamber e.g., fluidized bed (202)
- Residual entrained fines are substantially removed by any suitable device such as internal and/or external cyclone separators optionally followed by Venturi scrubbers. As discussed above, at least a portion of these fines are returned to lower section (202c) of fluidized bed (202) via recycle line (366). A portion may also be returned to upper portion (202b) of fluidized bed (202) via recycle line (364). Any remaining recovered fines can be processed to recover alkali metal catalyst, or directly recycled back to feedstock preparation as described in previously incorporated US2009/0217589A1.
- Removal of a "substantial portion" of fines means that an amount of fines is removed from the resulting gas stream such that downstream processing is not adversely affected; thus, at least a substantial portion of fines should be removed. Some minor level of ultrafine material may remain in the resulting gas stream to the extent that downstream processing is not significantly adversely affected. Typically, at least about 90 wt%, or at least about 95 wt%, or at least about 98 wt%, of the fines of a particle size greater than about 20 ⁇ , or greater than about 10 ⁇ , or greater than about 5 ⁇ , are removed.
- the fines-depleted methane- enriched raw product stream (52) can be generated having at a temperature ranging from about 1000°F (about 538°C) to about 1500°F (about 816°C), and more typically from about 1100°F (about 593°C) to about 1400°F (about 760°C), a pressure of from about 50 psig (about 446 kPa) to about 800 psig (about 5617 kPa), more typically from about 400 psig (about 2860 kPa) to about 600 psig (about 4238 kPa), and a velocity of from about 0.5 ft/sec (about 0.15 m/sec) to about 2.0 ft/sec (about 0.61 m/sec), more typically from about 1.0 ft/sec (0.30 m/sec) to about 1.5 ft/sec (about 0.46 m/sec).
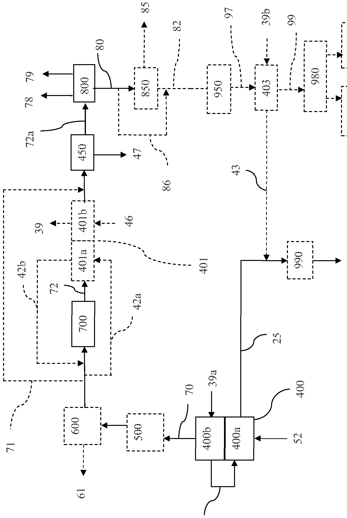
- the fines-depleted methane-enriched raw product stream (52) can be, for example, provided to a heat recovery unit, e.g., first heat exchanger unit (400) as shown in Figure 2.
- First heat exchanger unit (400) removes at least a portion of the heat energy from the fines- depleted methane-enriched raw product stream (52) and reduces the temperature of the fines- depleted methane-enriched raw product stream (52) to generate a cooled methane-enriched raw product stream (70) having a temperature less than the fines-depleted methane-enriched raw product stream (52).
- the heat energy recovered by second heat exchanger unit (400) can be used to generate a first process steam stream (40) of which at least a portion of the first process steam stream (40) can, for example, be fed back to the hydromethanation reactor (200).
- first heat exchanger unit (400) has both a steam boiler section (400b) preceded by a superheating section (400a).
- a stream of boiler feed water (39a) can be passed through steam boiler section (400b) to generate a first process steam stream (40), which is then passed through steam superheater (400a) to generate a superheated process steam stream (25) of a suitable temperature and pressure for introduction into hydromethanation reactor (200).
- Steam superheater (400a) can also be used to superheat other recycle steam streams (for example second process steam stream (43)) to the extent required for feeding into the hydromethanation reactor (200).
- the resulting cooled methane-enriched raw product stream (70) will typically exit second heat exchanger unit (400) at a temperature ranging from about 450°F (about 232°C) to about 1 100°F (about 593°C), more typically from about 550°F (about 288°C) to about 950°F (about 510°C), a pressure of from about 50 psig (about 446 kPa) to about 800 psig (about 5617 kPa), more typically from about 400 psig (about 2860 kPa) to about 600 psig (about 4238 kPa), and a velocity of from about 0.5 ft/sec (about 0.15 m/sec) to about 2.0 ft/sec (about 0.61 m/sec), more typically from about 1.0 ft/sec (0.30 m/sec) to about 1.5 ft/sec (about 0.46 m/sec).
- Product purification may comprise, for example, water-gas shift processes (700), dehydration (450) and acid gas removal (800), and optional trace contaminant removal (500) and optional ammonia removal and recovery (600).
- the contamination levels of the gas stream e.g., cooled methane-enriched raw product stream (70) will depend on the nature of the carbonaceous material used for preparing the carbonaceous feedstocks. For example, certain coals, such as Illinois #6, can have high sulfur contents, leading to higher COS contamination; and other coals, such as Powder River Basin coals, can contain significant levels of mercury which can be volatilized in hydromethanation reactor (200).
- COS can be removed from a gas stream, e.g. the cooled methane-enriched raw product stream (70), by COS hydrolysis (see, US3966875, US4011066, US4100256, US4482529 and US4524050), passing the gas stream through particulate limestone (see, US4173465), an acidic buffered CuS0 4 solution (see, US4298584), an alkanolamine absorbent such as methyldiethanolamine, triethanolamine, dipropanolamine or diisopropanolamine, containing tetramethylene sulfone (sulfolane, see, US3989811); or counter-current washing of the cooled second gas stream with refrigerated liquid CO 2 (see, US4270937 and US4609388).
- COS hydrolysis see, US3966875, US4011066, US4100256, US4482529 and US4524050
- particulate limestone see, US4173465), an acidic buffered CuS
- HCN can be removed from a gas stream, e.g., the cooled methane-enriched raw product stream (70), by reaction with ammonium sulfide or polysulfide to generate CO 2 , H 2 S and NH 3 (see, US4497784, US4505881 and US4508693), or a two stage wash with formaldehyde followed by ammonium or sodium polysulfide (see, US4572826), absorbed by water (see, US4189307), and/or decomposed by passing through alumina supported hydrolysis catalysts such as M0O 3 , Ti0 2 and/or Zr0 2 (see, US4810475, US5660807 and US 5968465).
- alumina supported hydrolysis catalysts such as M0O 3 , Ti0 2 and/or Zr0 2
- Elemental mercury can be removed from a gas stream, e.g., the cooled methane- enriched raw product stream (70), for example, by absorption by carbon activated with sulfuric acid (see, US3876393), absorption by carbon impregnated with sulfur (see, US4491609), absorption by a H 2 S-containing amine solvent (see, US4044098), absorption by silver or gold impregnated zeolites (see, US4892567), oxidation to HgO with hydrogen peroxide and methanol (see, US5670122), oxidation with bromine or iodine containing compounds in the presence of S0 2 (see, US6878358), oxidation with a H, CI and O- containing plasma (see, US6969494), and/or oxidation by a chlorine-containing oxidizing gas (e.g., CIO, see, US71 18720).
- a chlorine-containing oxidizing gas e.g., CIO, see, US71
- waste water generated in the trace contaminants removal units can be directed to a waste water treatment unit (not depicted).
- a trace contaminant removal of a particular trace contaminant should remove at least a substantial portion (or substantially all) of that trace contaminant from the so-treated gas stream (e.g., cooled methane-enriched raw product stream (70)), typically to levels at or lower than the specification limits of the desired product stream.
- a trace contaminant removal should remove at least 90%, or at least 95%, or at least 98%, of COS, HCN and/or mercury from a cooled first gas stream, based on the weight of the contaminant in the prior to treatment.
- gasification of biomass, certain coals, certain petroleum cokes and/or utilizing air as an oxygen source for hydromethanation reactor (200) can produce significant quantities of ammonia in the product stream.
- a gas stream e.g. the cooled methane-enriched raw product stream (70)
- the ammonia recovery treatment may be performed, for example, on the cooled methane-enriched raw product stream (70), directly from heat exchanger (400) or after treatment in one or both of (i) one or more of the trace contaminants removal units (500), and (ii) one or more sour shift units (700).
- the gas stream e.g., the cooled methane-enriched raw product stream (70)
- the gas stream will typically comprise at least H 2 S, CO2, CO, H 2 and CH 4 .
- the gas stream will typically comprise at least H 2 S, CO2, H 2 and CH 4 .
- Ammonia can be recovered from the scrubber water according to methods known to those skilled in the art, can typically be recovered as an aqueous solution (61) (e.g., 20 wt%).
- the waste scrubber water can be forwarded to a waste water treatment unit (not depicted).
- an ammonia removal process should remove at least a substantial portion (and substantially all) of the ammonia from the scrubbed stream, e.g., the cooled methane-enriched raw product stream (70).
- “Substantial" removal in the context of ammonia removal means removal of a high enough percentage of the component such that a desired end product can be generated.
- an ammonia removal process will remove at least about 95%, or at least about 97%, of the ammonia content of a scrubbed first gas stream, based on the weight of ammonia in the stream prior to treatment.
- a portion or all of the methane-enriched raw product stream (e.g., cooled methane- enriched raw product stream (70)) is supplied to a water-gas shift reactor, such as sour shift reactor (700).
- a water-gas shift reactor such as sour shift reactor (700).
- sour shift reactor 700
- the gases undergo a sour shift reaction (also known as a water-gas shift reaction) in the presence of an aqueous medium (such as steam) to convert at least a predominant portion (or a substantial portion, or substantially all) of the CO to CO2 and to increase the fraction of 3 ⁇ 4.
- a sour shift reaction also known as a water-gas shift reaction
- an aqueous medium such as steam
- the generation of increased hydrogen content is utilized, for example, to optimize hydrogen production, or to otherwise optimize H2/CO ratios for downstream methanation.
- the water-gas shift treatment may be performed on the cooled methane-enriched raw product stream (70) passed directly from heat exchanger (400), or on the cooled methane-enriched raw product stream (70) that has passed through a trace contaminants removal unit (500) and/or an ammonia removal unit (600).
- a sour shift process is described in detail, for example, in US7074373.
- the process involves adding water, or using water contained in the gas, and reacting the resulting water- gas mixture adiabatically over a steam reforming catalyst.
- Typical steam reforming catalysts include one or more Group VIII metals on a heat-resistant support.
- Methods and reactors for performing the sour gas shift reaction on a CO-containing gas stream are well known to those of skill in the art. Suitable reaction conditions and suitable reactors can vary depending on the amount of CO that must be depleted from the gas stream.
- the sour gas shift can be performed in a single stage within a temperature range from about 100°C, or from about 150°C, or from about 200°C, to about 250°C, or to about 300°C, or to about 350°C.
- the shift reaction can be catalyzed by any suitable catalyst known to those of skill in the art.
- Such catalysts include, but are not limited to, Fe 2 0 3 -based catalysts, such as Fe 2 0 3 -Cr 2 0 3 catalysts, and other transition metal-based and transition metal oxide-based catalysts.
- the sour gas shift can be performed in multiple stages. In one particular embodiment, the sour gas shift is performed in two stages. This two-stage process uses a high-temperature sequence followed by a low-temperature sequence. The gas temperature for the high- temperature shift reaction ranges from about 350°C to about 1050°C.
- Typical high- temperature catalysts include, but are not limited to, iron oxide optionally combined with lesser amounts of chromium oxide.
- the gas temperature for the low-temperature shift ranges from about 150°C to about 300°C, or from about 200°C to about 250°C.
- Low-temperature shift catalysts include, but are not limited to, copper oxides that may be supported on zinc oxide or alumina. Suitable methods for the sour shift process are described in previously incorporated US2009/0246120A1.
- the sour shift reaction is exothermic so it is often carried out with a heat exchanger, such as second heat exchanger unit (401), to permit the efficient use of heat energy. Shift reactors employing these features are well known to those of skill in the art. An example of a suitable shift reactor is illustrated in previously incorporated US7074373, although other designs known to those of skill in the art are also effective. [00156] Following the sour gas shift procedure, the resulting hydrogen-enriched raw product stream (72) generally contains CH 4 , CO 2 , H 2 , H 2 S, steam, optionally CO and optionally minor amounts of other contaminants.
- the hydrogen-enriched raw product stream (72) can be provided to a heat recovery unit, e.g., second heat exchanger unit (401). While second heat exchanger unit (401) is depicted in Figure 2 as a separate unit, it can exist as such and/or be integrated into the sour shift reactor (700), thus being capable of cooling the sour shift reactor (700) and removing at least a portion of the heat energy from the hydrogen-enriched raw product stream (72) to reduce the temperature and generate a cooled stream.
- a heat recovery unit e.g., second heat exchanger unit (401). While second heat exchanger unit (401) is depicted in Figure 2 as a separate unit, it can exist as such and/or be integrated into the sour shift reactor (700), thus being capable of cooling the sour shift reactor (700) and removing at least a portion of the heat energy from the hydrogen-enriched raw product stream (72) to reduce the temperature and generate a cooled stream.
- At least a portion of the recovered heat energy can be used to generate a second process steam stream from a water/steam source.
- the hydrogen-enriched raw product stream (72), upon exiting sour shift reactor (700), is introduced into a superheater (401a) followed by a boiler feed water preheater (401b).
- Superheater (401a) can be used, for example, to superheat a stream (42a) which can be a portion of cooled methane-enriched raw product stream (70), to generate a superheated stream (42b) which is then recombined into cooled methane-enriched raw product stream (70).
- all of cooled methane- enriched product stream can be preheated in superheater (401a) and subsequently fed into sour shift reactor (700) as superheated stream (42b).
- Boiler feed water preheater (401b) can be used, for example, to preheat boiler feed water (46) to generate a preheated boiler water feed stream (39) for one or more of first heat exchanger unit (400) and third heat exchanger unit (403), as well as other steam generation operations.
- a gas bypass loop (71) in communication with the first heat recovery unit (400) can be provided to allow some of the cooled methane-enriched raw product stream (70) exiting the first heat exchanger unit (400) to bypass the sour shift reactor (700) and second heat exchanger unit (401) altogether, and be combined with hydrogen- enriched raw product stream (72) at some point prior to dehydration unit (450) and/or acid gas removal unit (800). This is particularly useful when it is desired to recover a separate methane product, as the retained carbon monoxide can be subsequently methanated as discussed below.
- the hydrogen-enriched raw product stream (72) is typically treated to reduce water content in via a knock-out drum or similar water separation device (450).
- a resulting waste water stream (47) (which will be a sour water stream) can be sent to a wastewater treatment unit (not depicted) for further processing.
- the resulting dehydrated hydrogen-enriched raw product stream (72a) is sent to acid gas removal unit (800) as discussed below.
- a subsequent acid gas removal unit (800) is used to remove a substantial portion of H 2 S and a substantial portion of CO 2 from the dehydrated hydrogen-enriched raw product stream (72a) and generate a sweetened gas stream (80).
- Acid gas removal processes typically involve contacting a gas stream with a solvent such as monoethanolamine, diethanolamine, methyldiethanolamine, diisopropylamine, diglycolamine, a solution of sodium salts of amino acids, methanol, hot potassium carbonate or the like to generate CO2 and/or 3 ⁇ 4S laden absorbers.
- a solvent such as monoethanolamine, diethanolamine, methyldiethanolamine, diisopropylamine, diglycolamine, a solution of sodium salts of amino acids, methanol, hot potassium carbonate or the like to generate CO2 and/or 3 ⁇ 4S laden absorbers.
- a solvent such as monoethanolamine, diethanolamine, methyldiethanolamine, diisopropylamine, diglycolamine, a solution of sodium salts of amino acids, methanol, hot potassium carbonate or the like.
- One method can involve the use of Selexol ® (UOP LLC, Des Plaines, IL USA) or Rectisol ® (Lurgi
- At least a substantial portion (e.g., substantially all) of the CO 2 and/or H 2 S (and other remaining trace contaminants) should be removed via the acid gas removal processes.
- “Substantial” removal in the context of acid gas removal means removal of a high enough percentage of the component such that a desired end product can be generated. The actual amounts of removal may thus vary from component to component. For “pipeline-quality natural gas", only trace amounts (at most) of H 2 S can be present, although higher (but still small) amounts of CO 2 may be tolerable.
- At least about 85%, or at least about 90%, or at least about 92%, of the CO2 should be removed from the dehydrated hydrogen-enriched raw product stream (72a).
- at least about 95%, or at least about 98%, or at least about 99.5%, of the H 2 S should be removed from the dehydrated hydrogen-enriched raw product stream (72a).
- Losses of desired product (hydrogen and/or methane) in the acid gas removal step should be minimized such that the sweetened gas stream (80) comprises at least a substantial portion (and substantially all) of the methane and hydrogen from the dehydrated hydrogen- enriched raw product stream (72a).
- such losses should be about 2 mol% or less, or about 1.5 mol% or less, or about 1 mol% of less, respectively, of the methane and hydrogen from the dehydrated hydrogen-enriched raw product stream (72a).
- the resulting sweetened gas stream (80) will generally comprise CH 4 , H 2 and optionally CO (for the downstream methanation), and typically small amounts of CO 2 and H 2 0.
- Any recovered H 2 S (78) from the acid gas removal (and other processes such as sour water stripping) can be converted to elemental sulfur by any method known to those skilled in the art, including the Claus process. Sulfur can be recovered as a molten liquid.
- Any recovered CO 2 (79) from the acid gas removal can be compressed for transport in CO 2 pipelines, industrial use, and/or sequestration for storage or other processes such as enhanced oil recovery.
- the resulting sweetened gas stream (80) may, for example, be utilized directly as a medium/high BTU fuel source, or as a feed for a fuel cell such as disclosed in previously incorporated US201 1/0207002A1 and US2011/0217602A1, or further processed as described below.
- Hydrogen may be separated from the sweetened gas stream (80) according to methods known to those skilled in the art, such as cryogenic distillation, the use of molecular sieves, gas separation (e.g., ceramic) membranes, and/or pressure swing adsorption (PSA) techniques. See, for example, previously incorporated US2009/0259080A1.
- a PSA device is utilized for hydrogen separation.
- PSA technology for separation of hydrogen from gas mixtures containing methane (and optionally carbon monoxide) is in general well-known to those of ordinary skill in the relevant art as disclosed, for example, in US6379645 (and other citations referenced therein).
- PSA devices are generally commercially available, for example, based on technologies available from Air Products and Chemicals Inc. (Allentown, PA), UOP LLC (Des Plaines, IL) and others.
- a hydrogen membrane separator can be used followed by a PSA device.
- Such separation provides a high-purity hydrogen product stream (85) and a hydrogen-depleted sweetened gas stream (82).
- the recovered hydrogen product stream (85) preferably has a purity of at least about 99 mole%, or at least 99.5 mole%, or at least about 99.9 mole%.
- the hydrogen product stream (85) can be used, for example, as an energy source and/or as a reactant.
- the hydrogen can be used as an energy source for hydrogen-based fuel cells, for power and/or steam generation (see 980, 982 and 984 in Fig. 2), and/or for a subsequent hydromethanation process.
- the hydrogen can also be used as a reactant in various hydrogenation processes, such as found in the chemical and petroleum refining industries.
- the hydrogen-depleted sweetened gas stream (82) will comprise substantially methane, with optional minor amounts of carbon monoxide (depending primarily on the extent of the sour shift reaction and bypass), carbon dioxide (depending primarily on the effectiveness of the acid gas removal process) and hydrogen (depending primarily on the extent and effectiveness of the hydrogen separation technology).
- the hydrogen-depleted sweetened gas stream (82) can be utilized directly, and/or can be further processed/utilized as described below.
- All or a portion of sweetened gas stream (80) or hydrogen-depleted sweetened gas stream (82) may be used directly as a methane product stream (99), or all or a portion of those streams may be further processed/purified to produce methane product stream (99).
- sweetened gas stream (80) or hydrogen-depleted sweetened gas stream (82) is fed to a trim methanator (950) to generate additional methane from the carbon monoxide and hydrogen that may be present in those streams, resulting in a methane-enriched product stream (97).
- a portion of sweetened gas stream (80) may bypass hydrogen separation unit (850) via bypass line (86) to adjust the hydrogen content of hydrogen-depleted sweetened gas stream (82) to optimize the H 2 /CO ratio for methanation.
- the methanation reaction can be carried out in any suitable reactor, e.g., a single- stage methanation reactor, a series of single-stage methanation reactors or a multistage reactor.
- Methanation reactors include, without limitation, fixed bed, moving bed or fluidized bed reactors. See, for instance, US3958957, US4252771, US3996014 and US4235044.
- Methanation reactors and catalysts are generally commercially available.
- the catalyst used in the methanation, and methanation conditions are generally known to those of ordinary skill in the relevant art, and will depend, for example, on the temperature, pressure, flow rate and composition of the incoming gas stream.
- the methane-enriched product gas stream (97) may be, for example, further provided to a heat recovery unit, e.g., third heat exchanger unit (403). While third heat exchanger unit (403) is depicted as a separate unit, it can exist as such and/or be integrated into methanator (950), thus being capable of cooling the methanator unit and removing at least a portion of the heat energy from the methane-enriched gas stream to reduce the temperature of the methane- enriched gas stream.
- the recovered heat energy can be utilized to generate a second process steam stream (43) from a water and/or steam source (39b).
- third heat exchanger unit (403) may comprise a superheating section followed by a boiler section such as previously described for first heat exchanger unit (400). Because of the highly exothermic nature of the methanation reaction, second process stream (43) will typically not require further superheating, and all or a portion may be combined with all or a portion superheated process steam stream (25) for use as superheated steam stream (12). If necessary, however, a superheater (990) may be used to superheat superheated steam stream (12) to the desired temperature for feeding into hydromethanation reactor (200).
- Methane-enriched product gas stream (97) can be utilized as methane product stream (99) or, it can be further processed, when necessary, to separate and recover CH 4 by any suitable gas separation method known to those skilled in the art including, but not limited to, cryogenic distillation and the use of molecular sieves or gas separation (e.g., ceramic) membranes. Additional gas purification methods include, for example, the generation of methane hydrate as disclosed in previously incorporated US2009/0260287A1, US2009/0259080A1 and US2009/0246120A1.
- the invention provides processes and systems that, in certain embodiments, are capable of generating "pipeline-quality natural gas" (or “pipeline-quality substitute natural gas") from the hydromethanation of non-gaseous carbonaceous materials.
- a "pipeline-quality natural gas” typically refers to a methane-containing stream that is (1) within ⁇ 5 % of the heating value of pure methane (whose heating value is 1010 btu/ft 3 under standard atmospheric conditions), (2) substantially free of water (typically a dew point of about -40°C or less), and (3) substantially free of toxic or corrosive contaminants.
- the methane product stream (99) described in the above processes satisfies such requirements.
- Residual contaminants in waste water resulting from any one or more of the trace contaminant removal, sour shift, ammonia removal, acid gas removal and/or catalyst recovery processes can be removed in a waste water treatment unit to allow recycling of the recovered water within the plant and/or disposal of the water from the plant process according to any methods known to those skilled in the art.
- residual contaminants can comprise, for example, aromatics, CO, CO 2 , H 2 S, COS, HCN, ammonia, and mercury.
- I3 ⁇ 4S and HCN can be removed by acidification of the waste water to a pH of about 3, treating the acidic waste water with an inert gas in a stripping column, and increasing the pH to about 10 and treating the waste water a second time with an inert gas to remove ammonia (see US5236557).
- I3 ⁇ 4S can be removed by treating the waste water with an oxidant in the presence of residual coke particles to convert the I3 ⁇ 4S to insoluble sulfates which may be removed by flotation or filtration (see US4478425).
- Aromatics can be removed by contacting the waste water with a carbonaceous char optionally containing mono- and divalent basic inorganic compounds (e.g., the solid char product or the depleted char after catalyst recovery, supra) and adjusting the pH (see US41 13615). Aromatics can also be removed by extraction with an organic solvent followed by treatment of the waste water in a stripping column (see US3972693, US4025423 and US4162902).
- a carbonaceous char optionally containing mono- and divalent basic inorganic compounds (e.g., the solid char product or the depleted char after catalyst recovery, supra) and adjusting the pH (see US41 13615).
- Aromatics can also be removed by extraction with an organic solvent followed by treatment of the waste water in a stripping column (see US3972693, US4025423 and US4162902).
- a steam feed loop can be provided for feeding the various process steam streams (e.g., 25/40 and 43) generated from heat energy recovery.
- the process steam streams can be generated by contacting a water/steam source (such as (39a) and (39b)) with the heat energy recovered from the various process operations using one or more heat recovery units, such as first and third heat exchanger units (400) and (403).
- a heat recovery unit known in the art may be used.
- a steam boiler or any other suitable steam generator such as a shell/tube heat exchanger
- the heat exchangers may also function as superheaters for steam streams, such as (400a) in Fig. 2, so that heat recovery through one of more stages of the process can be used to superheat the steam to a desired temperature and pressure, thus eliminating the need for separate fuel fired superheaters.
- the hydromethanation reaction will have a steam demand (temperature, pressure and volume), and the amount of process steam and process heat recovery is sufficient to provide at least about 97 wt%, or at least about 98 wt%, or at least about 99 wt%, or at least about 100% of this total steam demand. If needed, the remaining about 3 wt% or less, or about 2 wt% or less, or about 1 wt% or less, can be supplied by a make-up steam stream, which can be fed into the system as (or as a part of) steam stream (12). In steady-state operation of the process, the process steam should be an amount of a sufficient temperature and pressure to meet the steam demand of the hydromethanation reaction.
- a suitable steam boiler or steam generator can be used to provide the make-up steam stream.
- Such boilers can be powered, for example, through the use of any carbonaceous material such as powdered coal, biomass etc., and including but not limited to rejected carbonaceous materials from the feedstock preparation operations (e.g., fines, supra).
- such an additional steam boiler/generator may be present, but is not used in steady state operation.
- the process steam stream or streams supply at least all of the total steam demand for the hydromethanation reaction, in which during steady state operation there is substantially no make-up steam stream.
- an excess of process steam is generated.
- the excess steam can be used, for example, for power generation via a steam turbine, and/or drying the carbonaceous feedstock in a fluid bed drier to a desired moisture content, as discussed below.
- a portion of the methane product stream (99) can be utilized for combustion (980) and steam generation (982), as can a portion of any recovered hydrogen (85).
- excess recycle steam may be provided to one or more power generators (984), such as a combustion or steam turbine, to produce electricity which may be either utilized within the plant or can be sold onto the power grid.
- Particulate carbonaceous materials such as biomass and non-biomass
- Particulate carbonaceous materials can be prepared via crushing and/or grinding, either separately or together, according to any methods known in the art, such as impact crushing and wet or dry grinding to yield one or more carbonaceous particulates.
- the resulting carbonaceous particulates may be sized (i.e., separated according to size) to provide the carbonaceous feedstock (32) for use in catalyst loading processes (350) to form a catalyzed carbonaceous feedstock (31 + 32) for the hydromethanation reactor (200).
- sizing can be performed by screening or passing the particulates through a screen or number of screens.
- Screening equipment can include grizzlies, bar screens, and wire mesh screens. Screens can be static or incorporate mechanisms to shake or vibrate the screen.
- classification can be used to separate the carbonaceous particulates.
- Classification equipment can include ore sorters, gas cyclones, hydrocyclones, rake classifiers, rotating trommels or fluidized classifiers.
- the carbonaceous materials can be also sized or classified prior to grinding and/or crushing.
- the carbonaceous particulate can be supplied as a fine particulate having an average particle size of from about 25 microns, or from about 45 microns, up to about 2500 microns, or up to about 500 microns.
- One skilled in the art can readily determine the appropriate particle size for the carbonaceous particulates.
- such carbonaceous particulates can have an average particle size which enables incipient fluidization of the carbonaceous materials at the gas velocity used in the fluidized bed reactor.
- Desirable particle size ranges for the hydromethanation reactor (200) are in the Geldart A and Geldart B ranges (including overlap between the two), depending on fluidization conditions, typically with limited amounts of fine (below about 25 microns) and coarse (greater than about 250 microns) material.
- certain carbonaceous materials for example, corn stover and switchgrass, and industrial wastes, such as saw dust, either may not be amenable to crushing or grinding operations, or may not be suitable for use as such, for example due to ultra fine particle sizes.
- Such materials may be formed into pellets or briquettes of a suitable size for crushing or for direct use in, for example, a fluidized bed reactor.
- pellets can be prepared by compaction of one or more carbonaceous material; see for example, previously incorporated US2009/0218424A1.
- a biomass material and a coal can be formed into briquettes as described in US4249471, US4152119 and US4225457.
- Such pellets or briquettes can be used interchangeably with the preceding carbonaceous particulates in the following discussions.
- Biomass may contain high moisture contents, such as green plants and grasses, and may require drying prior to crushing. Municipal wastes and sewages also may contain high moisture contents which may be reduced, for example, by use of a press or roll mill (e.g., US4436028).
- non-biomass such as high-moisture coal
- Some caking coals can require partial oxidation to simplify operation.
- Non-biomass feedstocks deficient in ion-exchange sites such as anthracites or petroleum cokes, can be pre-treated to create additional ion-exchange sites to facilitate catalyst loading and/or association.
- Such pre-treatments can be accomplished by any method known to the art that creates ion-exchange capable sites and/or enhances the porosity of the feedstock (see, for example, previously incorporated US4468231 and GB 1599932). Oxidative pre-treatment can be accomplished using any oxidant known to the art.
- the ratio and types of the carbonaceous materials in the carbonaceous particulates can be selected based on technical considerations, processing economics, availability, and proximity of the non-biomass and biomass sources.
- the availability and proximity of the sources for the carbonaceous materials can affect the price of the feeds, and thus the overall production costs of the catalytic gasification process.
- the biomass and the non- biomass materials can be blended in at about 5:95, about 10:90, about 15:85, about 20:80, about 25:75, about 30:70, about 35:65, about 40:60, about 45:55, about 50:50, about 55:45, about 60:40, about 65:35, about 70:20, about 75:25, about 80:20, about 85: 15, about 90: 10, or about 95:5 by weight on a wet or dry basis, depending on the processing conditions.
- the carbonaceous material sources can be used to control other material characteristics of the carbonaceous particulates.
- Non-biomass materials such as coals
- certain biomass materials such as rice hulls
- inorganic matter including calcium, alumina and silica which form inorganic oxides (i.e., ash) in the catalytic gasifier.
- potassium and other alkali metals can react with the alumina and silica in ash to form insoluble alkali aluminosilicates.
- the alkali metal is substantially water-insoluble and inactive as a catalyst.
- a solid purge of byproduct char (58) (and (58a)) comprising ash, unreacted carbonaceous material, and various other compounds (such as alkali metal compounds, both water soluble and water insoluble) is routinely withdrawn.
- the ash content of the various carbonaceous materials can be selected to be, for example, about 20 wt% or less, or about 15 wt% or less, or about 10 wt% or less, or about 5 wt% or less, depending on, for example, the ratio of the various carbonaceous materials and/or the starting ash in the various carbonaceous materials.
- the resulting the carbonaceous particulates can comprise an ash content ranging from about 5 wt%, or from about 10 wt%, to about 20 wt%, or to about 15 wt%, based on the weight of the carbonaceous particulate.
- the ash content of the carbonaceous particulate can comprise less than about 20 wt%, or less than about 15 wt%, or less than about 10 wt%, or less than about 8 wt%, or less than about 6 wt% alumina, based on the weight of the ash.
- the carbonaceous particulates can comprise an ash content of less than about 20 wt%, based on the weight of processed feedstock where the ash content of the carbonaceous particulate comprises less than about 20 wt% alumina, or less than about 15 wt% alumina, based on the weight of the ash.
- Such lower alumina values in the carbonaceous particulates allow for, ultimately, decreased losses of catalysts, and particularly alkali metal catalysts, in the hydromethanation portion of the process.
- alumina can react with alkali source to yield an insoluble char comprising, for example, an alkali aluminate or aluminosilicate.
- Such insoluble char can lead to decreased catalyst recovery (i.e., increased catalyst loss), and thus, require additional costs of make-up catalyst in the overall process.
- the resulting carbonaceous particulates can have a significantly higher % carbon, and thus btu/lb value and methane product per unit weight of the carbonaceous particulate.
- the resulting carbonaceous particulates can have a carbon content ranging from about 75 wt%, or from about 80 wt%, or from about 85 wt%, or from about 90 wt%, up to about 95 wt%, based on the combined weight of the non-biomass and biomass.
- a non-biomass and/or biomass is wet ground and sized (e.g., to a particle size distribution of from about 25 to about 2500 ⁇ ) and then drained of its free water (i.e., dewatered) to a wet cake consistency.
- suitable methods for the wet grinding, sizing, and dewatering are known to those skilled in the art; for example, see previously incorporated US2009/0048476A1.
- the filter cakes of the non-biomass and/or biomass particulates formed by the wet grinding in accordance with one embodiment of the present disclosure can have a moisture content ranging from about 40% to about 60%, or from about 40% to about 55%, or below 50%.
- moisture content of dewatered wet ground carbonaceous materials depends on the particular type of carbonaceous materials, the particle size distribution, and the particular dewatering equipment used.
- Such filter cakes can be thermally treated, as described herein, to produce one or more reduced moisture carbonaceous particulates.
- Each of the one or more carbonaceous particulates can have a unique composition, as described above.
- two carbonaceous particulates can be utilized, where a first carbonaceous particulate comprises one or more biomass materials and the second carbonaceous particulate comprises one or more non-biomass materials.
- a single carbonaceous particulate comprising one or more carbonaceous materials utilized.
- the hydromethanation catalyst is potentially active for catalyzing at least reactions (I), (II) and (III) described above.
- Such catalysts are in a general sense well known to those of ordinary skill in the relevant art and may include, for example, alkali metals, alkaline earth metals and transition metals, and compounds and complexes thereof.
- the hydromethanation catalyst comprises at least an alkali metal, such as disclosed in many of the previously incorporated references.
- the one or more carbonaceous particulates are typically further processed to associate at least one hydromethanation catalyst, typically comprising a source of at least one alkali metal, to generate a catalyzed carbonaceous feedstock (31+32).
- at least one hydromethanation catalyst typically comprising a source of at least one alkali metal
- the hydromethanation catalyst may for example be intimately mixed into the liquid carbonaceous material.
- the carbonaceous particulate provided for catalyst loading can be either treated to form a catalyzed carbonaceous feedstock (31+32) which is passed to the hydromethanation reactor (200), or split into one or more processing streams, where at least one of the processing streams is associated with a hydromethanation catalyst to form at least one catalyst-treated feedstock stream.
- the remaining processing streams can be, for example, treated to associate a second component therewith.
- the catalyst-treated feedstock stream can be treated a second time to associate a second component therewith.
- the second component can be, for example, a second hydromethanation catalyst, a co- catalyst, or other additive.
- the primary hydromethanation catalyst (alkali metal compound) can be provided to the single carbonaceous particulate (e.g., a potassium and/or sodium source), followed by a separate treatment to provide one or more co-catalysts and additives (e.g., a calcium source) to the same single carbonaceous particulate to yield the catalyzed carbonaceous feedstock (31+32).
- the single carbonaceous particulate e.g., a potassium and/or sodium source
- co-catalysts and additives e.g., a calcium source
- the hydromethanation catalyst and second component can also be provided as a mixture in a single treatment to the single second carbonaceous particulate to yield the catalyzed carbonaceous feedstock (31+32).
- At least one of the carbonaceous particulates is associated with a hydromethanation catalyst to form at least one catalyst-treated feedstock stream.
- any of the carbonaceous particulates can be split into one or more processing streams as detailed above for association of a second or further component therewith.
- the resulting streams can be blended in any combination to provide the catalyzed carbonaceous feedstock (31+32), provided at least one catalyst-treated feedstock stream is utilized to form the catalyzed feedstock stream.
- At least one carbonaceous particulate is associated with a hydromethanation catalyst and optionally, a second component. In another embodiment, each carbonaceous particulate is associated with a hydromethanation catalyst and optionally, a second component.
- any methods known to those skilled in the art can be used to associate one or more hydromethanation catalysts with any of the carbonaceous particulates and/or processing streams. Such methods include but are not limited to, admixing with a solid catalyst source and impregnating the catalyst onto the processed carbonaceous material.
- impregnation methods known to those skilled in the art can be employed to incorporate the hydromethanation catalysts. These methods include but are not limited to, incipient wetness impregnation, evaporative impregnation, vacuum impregnation, dip impregnation, ion exchanging, and combinations of these methods.
- an alkali metal hydromethanation catalyst can be impregnated into one or more of the carbonaceous particulates and/or processing streams by slurrying with a solution (e.g., aqueous) of the catalyst in a loading tank.
- a solution e.g., aqueous
- the resulting slurry can be dewatered to provide a catalyst- treated feedstock stream, again typically, as a wet cake.
- the catalyst solution can be prepared from any catalyst source in the present processes, including fresh or make-up catalyst and recycled catalyst or catalyst solution.
- Methods for dewatering the slurry to provide a wet cake of the catalyst-treated feedstock stream include filtration (gravity or vacuum), centrifugation, and a fluid press.
- the carbonaceous particulates are combined with an aqueous catalyst solution to generate a substantially non-draining wet cake, then mixed under elevated temperature conditions and finally dried to an appropriate moisture level.
- One particular method suitable for combining a coal particulate and/or a processing stream comprising coal with a hydromethanation catalyst to provide a catalyst-treated feedstock stream is via ion exchange as described in previously incorporated US2009/0048476A1 and US2010/0168494A1.
- Catalyst loading by ion exchange mechanism can be maximized based on adsorption isotherms specifically developed for the coal, as discussed in the incorporated reference.
- Such loading provides a catalyst-treated feedstock stream as a wet cake. Additional catalyst retained on the ion-exchanged particulate wet cake, including inside the pores, can be controlled so that the total catalyst target value can be obtained in a controlled manner.
- the total amount of catalyst loaded can be controlled by controlling the concentration of catalyst components in the solution, as well as the contact time, temperature and method, as disclosed in the aforementioned incorporated references, and as can otherwise be readily determined by those of ordinary skill in the relevant art based on the characteristics of the starting coal.
- one of the carbonaceous particulates and/or processing streams can be treated with the hydromethanation catalyst and a second processing stream can be treated with a second component (see previously incorporated US2007/0000177A1).
- the carbonaceous particulates, processing streams, and/or catalyst-treated feedstock streams resulting from the preceding can be blended in any combination to provide the catalyzed second carbonaceous feedstock, provided at least one catalyst-treated feedstock stream is utilized to form the catalyzed carbonaceous feedstock (31+32).
- the catalyzed carbonaceous feedstock (31+32) is passed onto the hydromethanation reactor(s) (200).
- each catalyst loading unit comprises at least one loading tank to contact one or more of the carbonaceous particulates and/or processing streams with a solution comprising at least one hydromethanation catalyst, to form one or more catalyst-treated feedstock streams.
- the catalytic component may be blended as a solid particulate into one or more carbonaceous particulates and/or processing streams to form one or more catalyst-treated feedstock streams.
- the hydromethanation catalyst is solely or substantially an alkali metal, it is present in the catalyzed carbonaceous feedstock in an amount sufficient to provide a ratio of alkali metal atoms to carbon atoms in the catalyzed carbonaceous feedstock ranging from about 0.01, or from about 0.02, or from about 0.03, or from about 0.04, to about 0.10, or to about 0.08, or to about 0.07, or to about 0.06.
- the alkali metal component may also be provided within the catalyzed carbonaceous feedstock to achieve an alkali metal content of from about 3 to about 10 times more than the combined ash content of the carbonaceous material in the catalyzed carbonaceous feedstock, on a mass basis.
- Suitable alkali metals are lithium, sodium, potassium, rubidium, cesium, and mixtures thereof. Particularly useful are potassium sources. Suitable alkali metal compounds include alkali metal carbonates, bicarbonates, formates, oxalates, amides, hydroxides, acetates, or similar compounds.
- the catalyst can comprise one or more of sodium carbonate, potassium carbonate, rubidium carbonate, lithium carbonate, cesium carbonate, sodium hydroxide, potassium hydroxide, rubidium hydroxide or cesium hydroxide, and particularly, potassium carbonate and/or potassium hydroxide.
- the one or more catalyst-treated feedstock streams that are combined to form the catalyzed carbonaceous feedstock typically comprise greater than about 50%, greater than about 70%, or greater than about 85%, or greater than about 90% of the total amount of the loaded catalyst associated with the catalyzed carbonaceous feedstock (31+32).
- the percentage of total loaded catalyst that is associated with the various catalyst-treated feedstock streams can be determined according to methods known to those skilled in the art.
- Separate carbonaceous particulates, catalyst-treated feedstock streams, and processing streams can be blended appropriately to control, for example, the total catalyst loading or other qualities of the catalyzed carbonaceous feedstock (31+32), as discussed previously.
- the appropriate ratios of the various stream that are combined will depend on the qualities of the carbonaceous materials comprising each as well as the desired properties of the catalyzed carbonaceous feedstock (31+32).
- a biomass particulate stream and a catalyzed non-biomass particulate stream can be combined in such a ratio to yield a catalyzed carbonaceous feedstock (31+32) having a predetermined ash content, as discussed previously.
- any of the preceding catalyst-treated feedstock streams, processing streams, and processed feedstock streams, as one or more dry particulates and/or one or more wet cakes, can be combined by any methods known to those skilled in the art including, but not limited to, kneading, and vertical or horizontal mixers, for example, single or twin screw, ribbon, or drum mixers.
- the resulting catalyzed carbonaceous feedstock (31+32) can be stored for future use or transferred to one or more feed operations for introduction into the hydromethanation reactor(s).
- the catalyzed carbonaceous feedstock can be conveyed to storage or feed operations according to any methods known to those skilled in the art, for example, a screw conveyer or pneumatic transport.
- the carbonaceous feedstock as fed to the hydromethanation reactor contains an elevated moisture content of from greater than 10 wt%, or about 12 wt% or greater, or about 15 wt% or greater, to about 25 wt% or less, or to about 20 wt% or less (based on the total weight of the carbonaceous feedstock), to the extent that the carbonaceous feedstock is substantially free-flowing.
- substantially free-flowing means the carbonaceous feedstock particulates do not agglomerate under feed conditions due to moisture content. Desirably, the moisture content of the carbonaceous feedstock particulates is substantially internally contained so that there is minimal (or no) surface moisture.
- a suitable substantially free-flowing catalyzed carbonaceous feedstock (31+32) can be produced in accordance with the disclosures of previously incorporated US2010/0168494A1 and US2010/0168495 Al, where the thermal treatment step (after catalyst application) referred to in those disclosures can be minimized (or even potentially eliminated).
- the catalyzed carbonaceous feedstock (31+32) may be dried with a fluid bed slurry drier (i.e., treatment with superheated steam to vaporize the liquid), or the solution thermally evaporated or removed under a vacuum, or under a flow of an inert gas, to provide a catalyzed carbonaceous feedstock having a the required residual moisture content.
- a fluid bed slurry drier i.e., treatment with superheated steam to vaporize the liquid
- the solution thermally evaporated or removed under a vacuum, or under a flow of an inert gas
- Reaction of the catalyzed carbonaceous feedstock (31+32) under the described conditions generally provides the fines-depleted methane-enriched raw product stream (52) and a solid char by-product (58) (and (58a)) from the hydromethanation reactor (200).
- the solid char by-product (58) typically comprises quantities of unreacted carbon, inorganic ash and entrained catalyst.
- the solid char by-product (58) can be removed from the hydromethanation reactor (200) for sampling, purging, and/or catalyst recovery via a char outlet.
- rained catalyst means chemical compounds comprising the catalytically active portion of the hydromethanation catalyst, e.g., alkali metal compounds present in the char by-product.
- "entrained catalyst” can include, but is not limited to, soluble alkali metal compounds (such as alkali metal carbonates, alkali metal hydroxides and alkali metal oxides) and/or insoluble alkali compounds (such as alkali metal aluminosilicates).
- the solid char by-product is continuously or periodically withdrawn from the hydromethanation reactor (200) through a char outlet which can, for example, be a lock hopper system, although other methods are known to those skilled in the art. Methods for removing solid char product are well known to those skilled in the art. One such method taught by EP-A-0102828, for example, can be employed.
- the char by-product (58) from the hydromethanation reactor (200) may be passed to a catalytic recovery unit (300), as described below.
- Such char by-product (58) may also be split into multiple streams, one of which may be passed to a catalyst recovery unit (300), and another stream which may be used, for example, as a methanation catalyst (as described in previously incorporated US2010/0121 125A1) and not treated for catalyst recovery.
- a catalyst recovery unit 300
- another stream which may be used, for example, as a methanation catalyst (as described in previously incorporated US2010/0121 125A1) and not treated for catalyst recovery.
- the alkali metal in the solid char by-product (58) can be recovered to produce a catalyst recycle stream (57), and any unrecovered catalyst can be compensated by a catalyst make-up stream (57) (see, for example, previously incorporated US2009/0165384A1).
- alumina plus silica that is in the feedstock the more costly it is to obtain a higher alkali metal recovery.
- the solid char by-product (58) from the hydromethanation reactor (200) can be quenched with a recycle gas and water to extract a portion of the entrained catalyst.
- the recovered catalyst (57) can be directed to the catalyst loading unit (350) for reuse of the alkali metal catalyst.
- the depleted char (59) can, for example, be directed to any one or more of the feedstock preparation operations (100) for reuse in preparation of the catalyzed feedstock (via line (59a)), combusted to power one or more steam generators (such as disclosed in previously incorporated US2009/0165376A1)), or used as such in a variety of applications, for example, as an absorbent (such as disclosed in previously incorporated US2009/0217582A1).
- the recycle of catalyst can be to one or a combination of catalyst loading processes. For example, all of the recycled catalyst can be supplied to one catalyst loading process, while another process utilizes only makeup catalyst. The levels of recycled versus makeup catalyst can also be controlled on an individual basis among catalyst loading processes.
- the by-product char (58) can also be treated for recovery of other by-products, such as vanadium, in addition to catalyst recovery, as disclosed in previously incorporated US Patent Application Ser. No. 13/094,438.
- each process may be performed in one or more processing units.
- one or more hydromethanation reactors may be supplied with the carbonaceous feedstock from one or more catalyst loading and/or feedstock preparation unit operations.
- the methane-enriched raw product streams generated by one or more hydromethanation reactors may be processed or purified separately or via their combination at various downstream points depending on the particular system configuration, as discussed, for example, in previously incorporated US2009/0324458A1, US2009/0324459A1, US2009/0324460A1, US2009/0324461A1 and US2009/0324462A1.
- the processes utilize two or more hydromethanation reactors (e.g., 2 - 4 hydromethanation reactors).
- the processes may contain divergent processing units (i.e., less than the total number of hydromethanation reactors) prior to the hydromethanation reactors for ultimately providing the catalyzed carbonaceous feedstock to the plurality of hydromethanation reactors, and/or convergent processing units (i.e., less than the total number of hydromethanation reactors) following the hydromethanation reactors for processing the plurality of methane-enriched raw product streams generated by the plurality of hydromethanation reactors.
- divergent processing units i.e., less than the total number of hydromethanation reactors
- convergent processing units i.e., less than the total number of hydromethanation reactors
- each of the convergent processing units can be selected to have a capacity to accept greater than a 1/n portion of the total feed stream to the convergent processing units, where n is the number of convergent processing units.
- each of the divergent processing units can be selected to have a capacity to accept greater than a 1/m portion of the total feed stream supplying the convergent processing units, where m is the number of divergent processing units.
- a specific embodiment of the process is one in which the process is a continuous process, in which steps (a), (b) and (c), are operated in a continuous manner.
- Another specific embodiment is on in which the superheated steam stream and oxygen-rich stream are mixed at or prior to introduction into the lower portion of the fluidized bed.
- Another specific embodiment is one in which oxygen-rich gas stream (14) is supplied continuously to hydromethanation reactor (200), and the amount of oxygen provided is varied as a process control, for example, to control of the desired operating temperature of the hydromethanation reaction.
- the resulting oxidation/combustion reaction (for example with carbon in the by-product char and fines) generates heat energy (as well as typically some amounts of carbon monoxide and hydrogen).
- the amount of oxygen supplied to the hydromethanation reactor can be increased or decreased to increase or decrease the combustion/oxidation and, consequently, the amount of heat energy being generated, in situ in the hydromethanation reactor.
- Another specific embodiment is one where the methane-enriched raw product stream is introduced into a first heat exchanger unit to recover heat energy and generate a cooled methane-enriched raw product stream.
- Another specific embodiment is one where the heat energy recovered in the first heat exchanger unit is used to generate a first process steam stream, and superheat the first process steam stream for use as all or a part of the superheated steam stream for introduction into the hydromethanation reactor.
- Another specific embodiment is one where at least a portion of the carbon monoxide in the cooled methane-enriched raw product stream is steam shifted to generate heat energy and a hydrogen-enriched raw product stream.
- Another specific embodiment is one where heat energy is recovered from the steam shifting, and at least a portion of the recovered heat energy is utilized to preheat boiler feed water for use in generating process steam.
- Another specific embodiment is one where the hydrogen-enriched raw product stream is substantially dehydrated to generate a dehydrated hydrogen-enriched raw product stream.
- Another specific embodiment is one where a substantial portion of the carbon dioxide and a substantial portion of the hydrogen sulfide are removed from the dehydrated hydrogen-enriched raw product stream to produce a sweetened gas stream comprising a substantial portion of the hydrogen, carbon monoxide (if present in the dehydrated hydrogen- enriched raw product stream) and methane from the dehydrated hydrogen-enriched raw product stream.
- Another specific embodiment is one where a portion of hydrogen from the sweetened gas stream is separated to produce a hydrogen product stream and a hydrogen- depleted sweetened gas stream comprising methane, hydrogen and optionally carbon monoxide.
- Another specific embodiment is one where carbon monoxide and hydrogen present in the sweetened gas stream (or hydrogen-depleted sweetened gas stream, if present) are reacted in a catalytic methanator in the presence of a methanation catalyst to produce heat energy and a methane-enriched sweetened gas stream.
- Another specific embodiment is one where heat energy from the catalytic methanation is recovered and at least a portion of the recovered heat energy is utilized to generate and superheat a second process steam stream.
- Another specific embodiment is one where the superheated steam stream substantially comprises (or alternatively only comprises) steam from the first process steam stream and the second process steam stream.
- Another specific embodiment is one where the process is steam neutral or steam positive.
- Another specific embodiment is one in which there is no fuel-fired superheater is used to superheat the steam fed to the hydromethanation reactor during steady-state operation of the process, which steam is superheated only through process heat recovery.
- Another specific embodiment is one where the methane-enriched sweetened gas stream is recovered as a methane product stream.
- Another specific embodiment is one where the methane product stream is a pipeline- quality natural gas.
- target operating temperature of the hydromethanation reaction is at least about at least about 1000°F (about 538°C) to about 1500°F (about 816°C), as described above.
- Another specific embodiment is one where the superheated steam stream is fed to the hydromethanation reactor at a temperature of from about 500°F (about 260°C) to about 950°F (about 510°C), as described above.
- Another specific embodiment is one where the superheated steam stream and the oxygen-rich stream are combined for feeding into the lower section of the fluidized bed of the hydromethanation reactor, and the temperature of the combined stream is from about from about 500°F (about 260°C) to about 900°F (about 482°C), as described above.
- Another specific embodiment is one where the syngas demand is substantially satisfied (or satisfied) by in situ generation of syngas (step (c)); therefore, substantially no (or no) syngas is added to the hydromethanation reactor (except as may inherently be present in the carbonaceous feedstock or the fines stream fed back into the hydromethanation reactor).
- Another specific embodiment is one where the steam demand is substantially satisfied (or satisfied) by steam in the superheated steam stream, the oxygen-rich gas stream and the fines stream that is recycled back to the hydromethanation reactor, as well as steam generated in situ from the carbonaceous feedstock.
- Another specific embodiment is one where the heat demand is substantially satisfied (or satisfied) by in situ heat generation (step (c)), as all of the primary streams provided to the hydromethanation reactor (the steam stream, the oxygen-rich gas stream the carbonaceous feedstock/hydromethanation catalyst and fines recycle stream) are introduced at a temperature below the target operating temperature of the hydromethanation reactor.
- Another specific embodiment is one where the carbonaceous feedstock is supplied to the hydromethanation at a feed location, a char by-product is generated by the reactions of steps (b) and (c), and char by-product is continuously or periodically withdrawn from the hydromethanation reactor at a withdrawal point above the feed point of the carbonaceous feedstock.
- char by-product is periodically or continuously withdrawn from the upper portion of the fluidized bed.
- Another specific embodiment is one where and at least a portion of the withdrawn by-product char is provided to a catalyst recovery operation. Recovered catalyst is then recycled and combined with makeup catalyst to meet the demands of the hydromethanation reaction.
Landscapes
- Chemical & Material Sciences (AREA)
- Oil, Petroleum & Natural Gas (AREA)
- Engineering & Computer Science (AREA)
- Organic Chemistry (AREA)
- Chemical Kinetics & Catalysis (AREA)
- General Chemical & Material Sciences (AREA)
- Combustion & Propulsion (AREA)
- Organic Low-Molecular-Weight Compounds And Preparation Thereof (AREA)
Abstract
Description
Claims
Priority Applications (6)
| Application Number | Priority Date | Filing Date | Title |
|---|---|---|---|
| KR1020137014039A KR20130109173A (en) | 2010-11-01 | 2011-10-28 | Hydromethanation of a carbonaceous feedstock |
| CN201180052570.XA CN103249815B (en) | 2010-11-01 | 2011-10-28 | The hydrogenation methanation of carbon containing feed |
| CA2814201A CA2814201A1 (en) | 2010-11-01 | 2011-10-28 | Hydromethanation of a carbonaceous feedstock |
| EP11782321.1A EP2635660A1 (en) | 2010-11-01 | 2011-10-28 | Hydromethanation of a carbonaceous feedstock |
| AU2011323648A AU2011323648A1 (en) | 2010-11-01 | 2011-10-28 | Hydromethanation of a carbonaceous feedstock |
| JP2013536876A JP2013541622A (en) | 2010-11-01 | 2011-10-28 | Hydrogenation methanation of carbonaceous feedstock. |
Applications Claiming Priority (2)
| Application Number | Priority Date | Filing Date | Title |
|---|---|---|---|
| US40892810P | 2010-11-01 | 2010-11-01 | |
| US61/408,928 | 2010-11-01 |
Publications (1)
| Publication Number | Publication Date |
|---|---|
| WO2012061238A1 true WO2012061238A1 (en) | 2012-05-10 |
Family
ID=44947238
Family Applications (1)
| Application Number | Title | Priority Date | Filing Date |
|---|---|---|---|
| PCT/US2011/058321 Ceased WO2012061238A1 (en) | 2010-11-01 | 2011-10-28 | Hydromethanation of a carbonaceous feedstock |
Country Status (8)
| Country | Link |
|---|---|
| US (1) | US20120102837A1 (en) |
| EP (1) | EP2635660A1 (en) |
| JP (1) | JP2013541622A (en) |
| KR (1) | KR20130109173A (en) |
| CN (1) | CN103249815B (en) |
| AU (1) | AU2011323648A1 (en) |
| CA (1) | CA2814201A1 (en) |
| WO (1) | WO2012061238A1 (en) |
Cited By (19)
| Publication number | Priority date | Publication date | Assignee | Title |
|---|---|---|---|---|
| US8652222B2 (en) | 2008-02-29 | 2014-02-18 | Greatpoint Energy, Inc. | Biomass compositions for catalytic gasification |
| US8652696B2 (en) | 2010-03-08 | 2014-02-18 | Greatpoint Energy, Inc. | Integrated hydromethanation fuel cell power generation |
| US8653149B2 (en) | 2010-05-28 | 2014-02-18 | Greatpoint Energy, Inc. | Conversion of liquid heavy hydrocarbon feedstocks to gaseous products |
| US8669013B2 (en) | 2010-02-23 | 2014-03-11 | Greatpoint Energy, Inc. | Integrated hydromethanation fuel cell power generation |
| US8734547B2 (en) | 2008-12-30 | 2014-05-27 | Greatpoint Energy, Inc. | Processes for preparing a catalyzed carbonaceous particulate |
| US8734548B2 (en) | 2008-12-30 | 2014-05-27 | Greatpoint Energy, Inc. | Processes for preparing a catalyzed coal particulate |
| US8733459B2 (en) | 2009-12-17 | 2014-05-27 | Greatpoint Energy, Inc. | Integrated enhanced oil recovery process |
| US9012524B2 (en) | 2011-10-06 | 2015-04-21 | Greatpoint Energy, Inc. | Hydromethanation of a carbonaceous feedstock |
| US9034058B2 (en) | 2012-10-01 | 2015-05-19 | Greatpoint Energy, Inc. | Agglomerated particulate low-rank coal feedstock and uses thereof |
| US9034061B2 (en) | 2012-10-01 | 2015-05-19 | Greatpoint Energy, Inc. | Agglomerated particulate low-rank coal feedstock and uses thereof |
| US9127221B2 (en) | 2011-06-03 | 2015-09-08 | Greatpoint Energy, Inc. | Hydromethanation of a carbonaceous feedstock |
| US9234149B2 (en) | 2007-12-28 | 2016-01-12 | Greatpoint Energy, Inc. | Steam generating slurry gasifier for the catalytic gasification of a carbonaceous feedstock |
| US9273260B2 (en) | 2012-10-01 | 2016-03-01 | Greatpoint Energy, Inc. | Agglomerated particulate low-rank coal feedstock and uses thereof |
| US9328920B2 (en) | 2012-10-01 | 2016-05-03 | Greatpoint Energy, Inc. | Use of contaminated low-rank coal for combustion |
| US9353322B2 (en) | 2010-11-01 | 2016-05-31 | Greatpoint Energy, Inc. | Hydromethanation of a carbonaceous feedstock |
| US10344231B1 (en) | 2018-10-26 | 2019-07-09 | Greatpoint Energy, Inc. | Hydromethanation of a carbonaceous feedstock with improved carbon utilization |
| US10435637B1 (en) | 2018-12-18 | 2019-10-08 | Greatpoint Energy, Inc. | Hydromethanation of a carbonaceous feedstock with improved carbon utilization and power generation |
| US10464872B1 (en) | 2018-07-31 | 2019-11-05 | Greatpoint Energy, Inc. | Catalytic gasification to produce methanol |
| US10618818B1 (en) | 2019-03-22 | 2020-04-14 | Sure Champion Investment Limited | Catalytic gasification to produce ammonia and urea |
Families Citing this family (22)
| Publication number | Priority date | Publication date | Assignee | Title |
|---|---|---|---|---|
| WO2009111332A2 (en) | 2008-02-29 | 2009-09-11 | Greatpoint Energy, Inc. | Reduced carbon footprint steam generation processes |
| CA2716135C (en) | 2008-02-29 | 2013-05-28 | Greatpoint Energy, Inc. | Particulate composition for gasification, preparation and continuous conversion thereof |
| US8286901B2 (en) * | 2008-02-29 | 2012-10-16 | Greatpoint Energy, Inc. | Coal compositions for catalytic gasification |
| US8366795B2 (en) | 2008-02-29 | 2013-02-05 | Greatpoint Energy, Inc. | Catalytic gasification particulate compositions |
| US8297542B2 (en) | 2008-02-29 | 2012-10-30 | Greatpoint Energy, Inc. | Coal compositions for catalytic gasification |
| KR101290477B1 (en) * | 2008-09-19 | 2013-07-29 | 그레이트포인트 에너지, 인크. | Processes for gasification of a carbonaceous feedstock |
| WO2010033846A2 (en) | 2008-09-19 | 2010-03-25 | Greatpoint Energy, Inc. | Char methanation catalyst and its use in gasification processes |
| CN102159682B (en) * | 2008-09-19 | 2014-04-30 | 格雷特波因特能源公司 | Gasification method of carbonaceous raw material |
| AU2010249091B2 (en) * | 2009-05-13 | 2013-05-23 | Greatpoint Energy, Inc. | Processes for hydromethanation of a carbonaceous feedstock |
| CN102459525B (en) | 2009-05-13 | 2016-09-21 | 格雷特波因特能源公司 | The method carrying out the hydrogenation methanation of carbon raw material |
| US20110062012A1 (en) * | 2009-09-16 | 2011-03-17 | Greatpoint Energy, Inc. | Processes for hydromethanation of a carbonaceous feedstock |
| CN102482598B (en) * | 2009-09-16 | 2014-09-17 | 格雷特波因特能源公司 | Dual mode hydrogen production process |
| CN102575181B (en) * | 2009-09-16 | 2016-02-10 | 格雷特波因特能源公司 | Integrated hydromethanation combined cycle process |
| WO2011049861A2 (en) * | 2009-10-19 | 2011-04-28 | Greatpoint Energy, Inc. | Integrated enhanced oil recovery process |
| CA2773718C (en) | 2009-10-19 | 2014-05-13 | Greatpoint Energy, Inc. | Integrated enhanced oil recovery process |
| WO2011139694A1 (en) | 2010-04-26 | 2011-11-10 | Greatpoint Energy, Inc. | Hydromethanation of a carbonaceous feedstock with vanadium recovery |
| CN103154213B (en) | 2010-08-18 | 2015-06-17 | 格雷特波因特能源公司 | Hydromethanation of carbonaceous feedstock |
| CA2827916C (en) | 2011-02-23 | 2016-06-21 | Greatpoint Energy, Inc. | Hydromethanation of a carbonaceous feedstock with nickel recovery |
| WO2013025812A1 (en) | 2011-08-17 | 2013-02-21 | Greatpoint Energy, Inc. | Hydromethanation of a carbonaceous feedstock |
| WO2013025808A1 (en) | 2011-08-17 | 2013-02-21 | Greatpoint Energy, Inc. | Hydromethanation of a carbonaceous feedstock |
| US9227889B2 (en) * | 2013-04-15 | 2016-01-05 | Gas Technology Institute | Sweetening of natural gas |
| CN109652151B (en) * | 2017-10-12 | 2020-07-03 | 中国石油化工股份有限公司 | Device and method for preparing methane by catalytic gasification of coal with double bubbling beds |
Citations (131)
| Publication number | Priority date | Publication date | Assignee | Title |
|---|---|---|---|---|
| US3828474A (en) | 1973-02-01 | 1974-08-13 | Pullman Inc | Process for producing high strength reducing gas |
| US3876393A (en) | 1972-12-04 | 1975-04-08 | Showa Denko Kk | Method and article for removing mercury from gases contaminated therewith |
| US3958957A (en) | 1974-07-01 | 1976-05-25 | Exxon Research And Engineering Company | Methane production |
| US3966875A (en) | 1972-10-13 | 1976-06-29 | Metallgesellschaft Aktiengesellschaft | Process for the desulfurization of gases |
| US3972693A (en) | 1972-06-15 | 1976-08-03 | Metallgesellschaft Aktiengesellschaft | Process for the treatment of phenol-containing waste water from coal degassing or gasification processes |
| US3989811A (en) | 1975-01-30 | 1976-11-02 | Shell Oil Company | Process for recovering sulfur from fuel gases containing hydrogen sulfide, carbon dioxide, and carbonyl sulfide |
| US3996014A (en) | 1974-06-07 | 1976-12-07 | Metallgesellschaft Aktiengesellschaft | Methanation reactor |
| US3998607A (en) | 1975-05-12 | 1976-12-21 | Exxon Research And Engineering Company | Alkali metal catalyst recovery process |
| US4011066A (en) | 1975-01-29 | 1977-03-08 | Metallgesellschaft Aktiengesellschaft | Process of purifying gases produced by the gasification of solid or liquid fossil fuels |
| US4025423A (en) | 1975-01-15 | 1977-05-24 | Metallgesellschaft Aktiengesellschaft | Process for removing monohydric and polyhydric phenols from waste water |
| US4044098A (en) | 1976-05-18 | 1977-08-23 | Phillips Petroleum Company | Removal of mercury from gas streams using hydrogen sulfide and amines |
| US4057512A (en) | 1975-09-29 | 1977-11-08 | Exxon Research & Engineering Co. | Alkali metal catalyst recovery system |
| US4092125A (en) | 1975-03-31 | 1978-05-30 | Battelle Development Corporation | Treating solid fuel |
| US4094650A (en) | 1972-09-08 | 1978-06-13 | Exxon Research & Engineering Co. | Integrated catalytic gasification process |
| US4100256A (en) | 1977-03-18 | 1978-07-11 | The Dow Chemical Company | Hydrolysis of carbon oxysulfide |
| US4113615A (en) | 1975-12-03 | 1978-09-12 | Exxon Research & Engineering Co. | Method for obtaining substantially complete removal of phenols from waste water |
| US4152119A (en) | 1977-08-01 | 1979-05-01 | Dynecology Incorporated | Briquette comprising caking coal and municipal solid waste |
| US4162902A (en) | 1975-06-24 | 1979-07-31 | Metallgesellschaft Aktiengesellschaft | Removing phenols from waste water |
| US4173465A (en) | 1978-08-15 | 1979-11-06 | Midrex Corporation | Method for the direct reduction of iron using gas from coal |
| US4189307A (en) | 1978-06-26 | 1980-02-19 | Texaco Development Corporation | Production of clean HCN-free synthesis gas |
| US4204843A (en) | 1977-12-19 | 1980-05-27 | Exxon Research & Engineering Co. | Gasification process |
| US4225457A (en) | 1979-02-26 | 1980-09-30 | Dynecology Incorporated | Briquette comprising caking coal and municipal solid waste |
| US4235044A (en) | 1978-12-21 | 1980-11-25 | Union Carbide Corporation | Split stream methanation process |
| US4243639A (en) | 1979-05-10 | 1981-01-06 | Tosco Corporation | Method for recovering vanadium from petroleum coke |
| US4249471A (en) | 1979-01-29 | 1981-02-10 | Gunnerman Rudolf W | Method and apparatus for burning pelletized organic fibrous fuel |
| US4252771A (en) | 1977-04-15 | 1981-02-24 | Asnaprogetti S.P.A. | Methanation reactor |
| US4270937A (en) | 1976-12-01 | 1981-06-02 | Cng Research Company | Gas separation process |
| US4284416A (en) * | 1979-12-14 | 1981-08-18 | Exxon Research & Engineering Co. | Integrated coal drying and steam gasification process |
| GB1599932A (en) | 1977-07-01 | 1981-10-07 | Exxon Research Engineering Co | Distributing coal-liquefaction or-gasifaction catalysts in coal |
| US4298584A (en) | 1980-06-05 | 1981-11-03 | Eic Corporation | Removing carbon oxysulfide from gas streams |
| US4315753A (en) | 1980-08-14 | 1982-02-16 | The United States Of America As Represented By The Secretary Of The Interior | Electrochemical apparatus for simultaneously monitoring two gases |
| US4318712A (en) * | 1978-07-17 | 1982-03-09 | Exxon Research & Engineering Co. | Catalytic coal gasification process |
| US4436028A (en) | 1982-05-10 | 1984-03-13 | Wilder David M | Roll mill for reduction of moisture content in waste material |
| EP0102828A2 (en) | 1982-09-02 | 1984-03-14 | Exxon Research And Engineering Company | A method for withdrawing solids from a high pressure vessel |
| US4459138A (en) | 1982-12-06 | 1984-07-10 | The United States Of America As Represented By The United States Department Of Energy | Recovery of alkali metal constituents from catalytic coal conversion residues |
| US4468231A (en) | 1982-05-03 | 1984-08-28 | Exxon Research And Engineering Co. | Cation ion exchange of coal |
| US4478425A (en) | 1982-10-21 | 1984-10-23 | Benko John M | Fifth wheel plate |
| US4482529A (en) | 1983-01-07 | 1984-11-13 | Air Products And Chemicals, Inc. | Catalytic hydrolysis of COS in acid gas removal solvents |
| US4491609A (en) | 1982-08-06 | 1985-01-01 | Bergwerksverband Gmbh | Method of manufacturing adsorbents |
| US4497784A (en) | 1983-11-29 | 1985-02-05 | Shell Oil Company | Solution removal of HCN from gaseous streams, with hydrolysis of thiocyanate formed |
| US4500323A (en) | 1981-08-26 | 1985-02-19 | Kraftwerk Union Aktiengesellschaft | Process for the gasification of raw carboniferous materials |
| US4505881A (en) | 1983-11-29 | 1985-03-19 | Shell Oil Company | Ammonium polysulfide removal of HCN from gaseous streams, with subsequent production of NH3, H2 S, and CO2 |
| US4508693A (en) | 1983-11-29 | 1985-04-02 | Shell Oil Co. | Solution removal of HCN from gaseous streams, with pH adjustment of reacted solution and hydrolysis of thiocyanate formed |
| US4524050A (en) | 1983-01-07 | 1985-06-18 | Air Products And Chemicals, Inc. | Catalytic hydrolysis of carbonyl sulfide |
| US4541841A (en) | 1982-06-16 | 1985-09-17 | Kraftwerk Union Aktiengesellschaft | Method for converting carbon-containing raw material into a combustible product gas |
| US4551155A (en) | 1983-07-07 | 1985-11-05 | Sri International | In situ formation of coal gasification catalysts from low cost alkali metal salts |
| US4558027A (en) | 1984-05-25 | 1985-12-10 | The United States Of America As Represented By The United States Department Of Energy | Catalysts for carbon and coal gasification |
| US4572826A (en) | 1984-12-24 | 1986-02-25 | Shell Oil Company | Two stage process for HCN removal from gaseous streams |
| US4604105A (en) * | 1983-08-24 | 1986-08-05 | The United States Of America As Represented By The United States Department Of Energy | Fluidized bed gasification of extracted coal |
| US4606105A (en) | 1982-11-09 | 1986-08-19 | Snavely Harry C | Method of banjo construction |
| US4609388A (en) | 1979-04-18 | 1986-09-02 | Cng Research Company | Gas separation process |
| US4609456A (en) | 1984-02-10 | 1986-09-02 | Institut Francais Du Petrole | Process for converting heavy petroleum residues to hydrogen and gaseous distillable hydrocarbons |
| US4617027A (en) | 1977-12-19 | 1986-10-14 | Exxon Research And Engineering Co. | Gasification process |
| US4810475A (en) | 1987-08-18 | 1989-03-07 | Shell Oil Company | Removal of HCN, and HCN and COS, from a substantially chloride-free gaseous stream |
| US4892567A (en) | 1988-08-15 | 1990-01-09 | Mobil Oil Corporation | Simultaneous removal of mercury and water from fluids |
| US5017282A (en) | 1987-10-02 | 1991-05-21 | Eniricerche, S.P.A. | Single-step coal liquefaction process |
| US5055181A (en) | 1987-09-30 | 1991-10-08 | Exxon Research And Engineering Company | Hydropyrolysis-gasification of carbonaceous material |
| US5236557A (en) | 1990-12-22 | 1993-08-17 | Hoechst Aktiengesellschaft | Process for purification of aqueous solutions containing hydrogen sulfide, hydrogen cyanide, and ammonia |
| US5660807A (en) | 1993-06-09 | 1997-08-26 | Linde Aktiengesellschaft | Process for the removal of HCN from gas mixtures |
| US5670122A (en) | 1994-09-23 | 1997-09-23 | Energy And Environmental Research Corporation | Methods for removing air pollutants from combustion flue gas |
| US5968465A (en) | 1996-04-23 | 1999-10-19 | Exxon Research And Engineering Co. | Process for removal of HCN from synthesis gas |
| US6187465B1 (en) | 1997-11-07 | 2001-02-13 | Terry R. Galloway | Process and system for converting carbonaceous feedstocks into energy without greenhouse gas emissions |
| US6379645B1 (en) | 1999-10-14 | 2002-04-30 | Air Products And Chemicals, Inc. | Production of hydrogen using methanation and pressure swing adsorption |
| US20030167961A1 (en) | 2002-03-11 | 2003-09-11 | Wilson Timothy R. | Railroad clip removal system |
| US6790430B1 (en) | 1999-12-09 | 2004-09-14 | The Regents Of The University Of California | Hydrogen production from carbonaceous material |
| US6878358B2 (en) | 2002-07-22 | 2005-04-12 | Bayer Aktiengesellschaft | Process for removing mercury from flue gases |
| US6894183B2 (en) | 2001-03-26 | 2005-05-17 | Council Of Scientific And Industrial Research | Method for gas—solid contacting in a bubbling fluidized bed reactor |
| US6955695B2 (en) | 2002-03-05 | 2005-10-18 | Petro 2020, Llc | Conversion of petroleum residua to methane |
| US6955595B2 (en) | 2003-06-28 | 2005-10-18 | Lg.Philips Lcd Co., Ltd. | Clean room system |
| US6969494B2 (en) | 2001-05-11 | 2005-11-29 | Continental Research & Engineering, Llc | Plasma based trace metal removal apparatus and method |
| US7074373B1 (en) | 2000-11-13 | 2006-07-11 | Harvest Energy Technology, Inc. | Thermally-integrated low temperature water-gas shift reactor apparatus and process |
| US7118720B1 (en) | 2001-04-27 | 2006-10-10 | The United States Of America As Represented By The United States Department Of Energy | Method for combined removal of mercury and nitrogen oxides from off-gas streams |
| US20060265953A1 (en) | 2005-05-26 | 2006-11-30 | Arizona Public Service Company | Method and apparatus for producing methane from carbonaceous material |
| US20070000177A1 (en) | 2005-07-01 | 2007-01-04 | Hippo Edwin J | Mild catalytic steam gasification process |
| US20070083072A1 (en) | 2005-10-12 | 2007-04-12 | Nahas Nicholas C | Catalytic steam gasification of petroleum coke to methane |
| US20070277437A1 (en) | 2006-06-01 | 2007-12-06 | Sheth Atul C | Catalytic steam gasification process with recovery and recycle of alkali metal compounds |
| US20090048476A1 (en) | 2007-08-02 | 2009-02-19 | Greatpoint Energy, Inc. | Catalyst-Loaded Coal Compositions, Methods of Making and Use |
| US20090090056A1 (en) | 2007-10-09 | 2009-04-09 | Greatpoint Energy, Inc. | Compositions for Catalytic Gasification of a Petroleum Coke |
| US20090090055A1 (en) | 2007-10-09 | 2009-04-09 | Greatpoint Energy, Inc. | Compositions for Catalytic Gasification of a Petroleum Coke |
| US20090165379A1 (en) | 2007-12-28 | 2009-07-02 | Greatpoint Energy, Inc. | Coal Compositions for Catalytic Gasification |
| US20090165361A1 (en) | 2007-12-28 | 2009-07-02 | Greatpoint Energy, Inc. | Carbonaceous Fuels and Processes for Making and Using Them |
| US20090170968A1 (en) | 2007-12-28 | 2009-07-02 | Greatpoint Energy, Inc. | Processes for Making Synthesis Gas and Syngas-Derived Products |
| US20090165376A1 (en) | 2007-12-28 | 2009-07-02 | Greatpoint Energy, Inc. | Steam Generating Slurry Gasifier for the Catalytic Gasification of a Carbonaceous Feedstock |
| US20090165380A1 (en) | 2007-12-28 | 2009-07-02 | Greatpoint Energy, Inc. | Petroleum Coke Compositions for Catalytic Gasification |
| US20090166588A1 (en) | 2007-12-28 | 2009-07-02 | Greatpoint Energy, Inc. | Petroleum Coke Compositions for Catalytic Gasification |
| US20090165383A1 (en) | 2007-12-28 | 2009-07-02 | Greatpoint Energy, Inc. | Catalytic Gasification Process with Recovery of Alkali Metal from Char |
| US20090169449A1 (en) | 2007-12-28 | 2009-07-02 | Greatpoint Energy, Inc. | Catalytic Gasification Process with Recovery of Alkali Metal from Char |
| US20090165382A1 (en) | 2007-12-28 | 2009-07-02 | Greatpoint Energy, Inc. | Catalytic Gasification Process with Recovery of Alkali Metal from Char |
| US20090169448A1 (en) | 2007-12-28 | 2009-07-02 | Greatpoint Energy, Inc. | Catalytic Gasification Process with Recovery of Alkali Metal from Char |
| US20090165384A1 (en) | 2007-12-28 | 2009-07-02 | Greatpoint Energy, Inc. | Continuous Process for Converting Carbonaceous Feedstock into Gaseous Products |
| US20090165381A1 (en) | 2007-12-28 | 2009-07-02 | Greatpoint Energy, Inc. | Processes for Making Syngas-Derived Products |
| US20090217588A1 (en) | 2008-02-29 | 2009-09-03 | Greatpoint Energy, Inc. | Co-Feed of Biomass as Source of Makeup Catalysts for Catalytic Coal Gasification |
| US20090217575A1 (en) | 2008-02-29 | 2009-09-03 | Greatpoint Energy, Inc. | Biomass Char Compositions for Catalytic Gasification |
| US20090217589A1 (en) | 2008-02-29 | 2009-09-03 | Greatpoint Energy, Inc. | Carbonaceous Fines Recycle |
| US20090220406A1 (en) | 2008-02-29 | 2009-09-03 | Greatpoint Energy, Inc. | Selective Removal and Recovery of Acid Gases from Gasification Products |
| US20090218424A1 (en) | 2008-02-29 | 2009-09-03 | Greatpoint Energy, Inc. | Compactor Feeder |
| US20090217586A1 (en) | 2008-02-29 | 2009-09-03 | Greatpoint Energy, Inc. | Coal Compositions for Catalytic Gasification |
| US20090217582A1 (en) | 2008-02-29 | 2009-09-03 | Greatpoint Energy, Inc. | Processes for Making Adsorbents and Processes for Removing Contaminants from Fluids Using Them |
| US20090217590A1 (en) | 2008-02-29 | 2009-09-03 | Greatpoint Energy, Inc. | Coal Compositions for Catalytic Gasification |
| US20090229182A1 (en) | 2008-02-29 | 2009-09-17 | Greatpoint Energy, Inc. | Catalytic Gasification Particulate Compositions |
| US20090246120A1 (en) | 2008-04-01 | 2009-10-01 | Greatpoint Energy, Inc. | Sour Shift Process for the Removal of Carbon Monoxide from a Gas Stream |
| US20090259080A1 (en) | 2008-04-01 | 2009-10-15 | Greatpoint Energy, Inc. | Processes for the Separation of Methane from a Gas Stream |
| US20090260287A1 (en) | 2008-02-29 | 2009-10-22 | Greatpoint Energy, Inc. | Process and Apparatus for the Separation of Methane from a Gas Stream |
| US20090324458A1 (en) | 2008-06-27 | 2009-12-31 | Greatpoint Energy, Inc. | Two-Train Catalytic Gasification Systems |
| US20090324460A1 (en) | 2008-06-27 | 2009-12-31 | Greatpoint Energy, Inc. | Four-Train Catalytic Gasification Systems |
| US20090324461A1 (en) | 2008-06-27 | 2009-12-31 | Greatpoint Energy, Inc. | Four-Train Catalytic Gasification Systems |
| US20090324462A1 (en) | 2008-06-27 | 2009-12-31 | Greatpoint Energy, Inc. | Four-Train Catalytic Gasification Systems |
| US20090324459A1 (en) | 2008-06-27 | 2009-12-31 | Greatpoint Energy, Inc. | Three-Train Catalytic Gasification Systems |
| US20100071262A1 (en) | 2008-09-19 | 2010-03-25 | Greatpoint Energy, Inc. | Processes for Gasification of a Carbonaceous Feedstock |
| US20100071235A1 (en) | 2008-09-22 | 2010-03-25 | Tsann Kuen (Zhangzhou) Enterprise Co., Ltd. | Insulation cover for iron |
| US20100076235A1 (en) | 2008-09-19 | 2010-03-25 | Greatpoint Energy, Inc. | Processes for Gasification of a Carbonaceous Feedstock |
| US20100120926A1 (en) | 2008-09-19 | 2010-05-13 | Greatpoint Energy, Inc. | Processes for Gasification of a Carbonaceous Feedstock |
| US20100121125A1 (en) | 2008-09-19 | 2010-05-13 | Greatpoint Energy, Inc. | Char Methanation Catalyst and its Use in Gasification Processes |
| US20100168495A1 (en) | 2008-12-30 | 2010-07-01 | Greatpoint Energy, Inc. | Processes for Preparing a Catalyzed Carbonaceous Particulate |
| US20100168494A1 (en) | 2008-12-30 | 2010-07-01 | Greatpoint Energy, Inc. | Processes for Preparing a Catalyzed Coal Particulate |
| US20100179232A1 (en) | 2008-10-23 | 2010-07-15 | Greatpoint Energy, Inc. | Processes for Gasification of a Carbonaceous Feedstock |
| US20100287836A1 (en) | 2009-05-13 | 2010-11-18 | Greatpoint Energy, Inc. | Processes for Hydromethanation of a Carbonaceous Feedstock |
| US20100292350A1 (en) | 2009-05-13 | 2010-11-18 | Greatpoint Energy, Inc. | Processes For Hydromethanation Of A Carbonaceous Feedstock |
| US20100287835A1 (en) | 2009-05-13 | 2010-11-18 | Greatpoint Energy, Inc. | Processes for Hydromethanation of a Carbonaceous Feedstock |
| US20110031439A1 (en) | 2009-08-06 | 2011-02-10 | Greatpoint Energy, Inc. | Processes for hydromethanation of a carbonaceous feedstock |
| US20110062721A1 (en) | 2009-09-16 | 2011-03-17 | Greatpoint Energy, Inc. | Integrated hydromethanation combined cycle process |
| US20110062722A1 (en) | 2009-09-16 | 2011-03-17 | Greatpoint Energy, Inc. | Integrated hydromethanation combined cycle process |
| US20110062012A1 (en) | 2009-09-16 | 2011-03-17 | Greatpoint Energy, Inc. | Processes for hydromethanation of a carbonaceous feedstock |
| US20110064648A1 (en) | 2009-09-16 | 2011-03-17 | Greatpoint Energy, Inc. | Two-mode process for hydrogen production |
| US20110088897A1 (en) | 2009-10-19 | 2011-04-21 | Greatpoint Energy, Inc. | Integrated enhanced oil recovery process |
| US20110088896A1 (en) | 2009-10-19 | 2011-04-21 | Greatpoint Energy, Inc. | Integrated enhanced oil recovery process |
| US20110146978A1 (en) | 2009-12-17 | 2011-06-23 | Greatpoint Energy, Inc. | Integrated enhanced oil recovery process |
| US20110146979A1 (en) | 2009-12-17 | 2011-06-23 | Greatpoint Energy, Inc. | Integrated enhanced oil recovery process |
| US20110207002A1 (en) | 2010-02-23 | 2011-08-25 | Greatpoint Energy, Inc. | Integrated Hydromethanation Fuel Cell Power Generation |
| US20110217602A1 (en) | 2010-03-08 | 2011-09-08 | Greatpoint Energy, Inc. | Integrated Hydromethanation Fuel Cell Power Generation |
| WO2012024369A1 (en) * | 2010-08-18 | 2012-02-23 | Greatpoint Energy, Inc. | Hydromethanation of carbonaceous feedstock |
Family Cites Families (9)
| Publication number | Priority date | Publication date | Assignee | Title |
|---|---|---|---|---|
| US3746522A (en) * | 1971-09-22 | 1973-07-17 | Interior | Gasification of carbonaceous solids |
| US3985519A (en) * | 1972-03-28 | 1976-10-12 | Exxon Research And Engineering Company | Hydrogasification process |
| US3904386A (en) * | 1973-10-26 | 1975-09-09 | Us Interior | Combined shift and methanation reaction process for the gasification of carbonaceous materials |
| DE2624857A1 (en) * | 1975-06-05 | 1976-12-16 | Bamag Verfahrenstechnik Gmbh | PROCESS FOR GASIFICATION OF CARBON MATERIAL |
| ZA793440B (en) * | 1978-07-17 | 1980-07-30 | Exxon Research Engineering Co | Catalytic coal gasification process |
| US4336034A (en) * | 1980-03-10 | 1982-06-22 | Exxon Research & Engineering Co. | Process for the catalytic gasification of coal |
| JPS57147590A (en) * | 1981-03-06 | 1982-09-11 | Agency Of Ind Science & Technol | Gasification of coal and its device |
| JPH03287695A (en) * | 1990-04-03 | 1991-12-18 | Yoneichi Ikeda | Method for decomposing and gasifying coal |
| US7955403B2 (en) * | 2008-07-16 | 2011-06-07 | Kellogg Brown & Root Llc | Systems and methods for producing substitute natural gas |
-
2011
- 2011-10-28 CA CA2814201A patent/CA2814201A1/en not_active Abandoned
- 2011-10-28 WO PCT/US2011/058321 patent/WO2012061238A1/en not_active Ceased
- 2011-10-28 AU AU2011323648A patent/AU2011323648A1/en not_active Abandoned
- 2011-10-28 KR KR1020137014039A patent/KR20130109173A/en not_active Ceased
- 2011-10-28 JP JP2013536876A patent/JP2013541622A/en active Pending
- 2011-10-28 EP EP11782321.1A patent/EP2635660A1/en not_active Withdrawn
- 2011-10-28 US US13/284,160 patent/US20120102837A1/en not_active Abandoned
- 2011-10-28 CN CN201180052570.XA patent/CN103249815B/en active Active
Patent Citations (133)
| Publication number | Priority date | Publication date | Assignee | Title |
|---|---|---|---|---|
| US3972693A (en) | 1972-06-15 | 1976-08-03 | Metallgesellschaft Aktiengesellschaft | Process for the treatment of phenol-containing waste water from coal degassing or gasification processes |
| US4094650A (en) | 1972-09-08 | 1978-06-13 | Exxon Research & Engineering Co. | Integrated catalytic gasification process |
| US3966875A (en) | 1972-10-13 | 1976-06-29 | Metallgesellschaft Aktiengesellschaft | Process for the desulfurization of gases |
| US3876393A (en) | 1972-12-04 | 1975-04-08 | Showa Denko Kk | Method and article for removing mercury from gases contaminated therewith |
| US3828474A (en) | 1973-02-01 | 1974-08-13 | Pullman Inc | Process for producing high strength reducing gas |
| US3996014A (en) | 1974-06-07 | 1976-12-07 | Metallgesellschaft Aktiengesellschaft | Methanation reactor |
| US3958957A (en) | 1974-07-01 | 1976-05-25 | Exxon Research And Engineering Company | Methane production |
| US4025423A (en) | 1975-01-15 | 1977-05-24 | Metallgesellschaft Aktiengesellschaft | Process for removing monohydric and polyhydric phenols from waste water |
| US4011066A (en) | 1975-01-29 | 1977-03-08 | Metallgesellschaft Aktiengesellschaft | Process of purifying gases produced by the gasification of solid or liquid fossil fuels |
| US3989811A (en) | 1975-01-30 | 1976-11-02 | Shell Oil Company | Process for recovering sulfur from fuel gases containing hydrogen sulfide, carbon dioxide, and carbonyl sulfide |
| US4092125A (en) | 1975-03-31 | 1978-05-30 | Battelle Development Corporation | Treating solid fuel |
| US3998607A (en) | 1975-05-12 | 1976-12-21 | Exxon Research And Engineering Company | Alkali metal catalyst recovery process |
| US4162902A (en) | 1975-06-24 | 1979-07-31 | Metallgesellschaft Aktiengesellschaft | Removing phenols from waste water |
| US4057512A (en) | 1975-09-29 | 1977-11-08 | Exxon Research & Engineering Co. | Alkali metal catalyst recovery system |
| US4113615A (en) | 1975-12-03 | 1978-09-12 | Exxon Research & Engineering Co. | Method for obtaining substantially complete removal of phenols from waste water |
| US4044098A (en) | 1976-05-18 | 1977-08-23 | Phillips Petroleum Company | Removal of mercury from gas streams using hydrogen sulfide and amines |
| US4270937A (en) | 1976-12-01 | 1981-06-02 | Cng Research Company | Gas separation process |
| US4100256A (en) | 1977-03-18 | 1978-07-11 | The Dow Chemical Company | Hydrolysis of carbon oxysulfide |
| US4252771A (en) | 1977-04-15 | 1981-02-24 | Asnaprogetti S.P.A. | Methanation reactor |
| GB1599932A (en) | 1977-07-01 | 1981-10-07 | Exxon Research Engineering Co | Distributing coal-liquefaction or-gasifaction catalysts in coal |
| US4152119A (en) | 1977-08-01 | 1979-05-01 | Dynecology Incorporated | Briquette comprising caking coal and municipal solid waste |
| US4204843A (en) | 1977-12-19 | 1980-05-27 | Exxon Research & Engineering Co. | Gasification process |
| US4617027A (en) | 1977-12-19 | 1986-10-14 | Exxon Research And Engineering Co. | Gasification process |
| US4189307A (en) | 1978-06-26 | 1980-02-19 | Texaco Development Corporation | Production of clean HCN-free synthesis gas |
| US4318712A (en) * | 1978-07-17 | 1982-03-09 | Exxon Research & Engineering Co. | Catalytic coal gasification process |
| US4173465A (en) | 1978-08-15 | 1979-11-06 | Midrex Corporation | Method for the direct reduction of iron using gas from coal |
| US4235044A (en) | 1978-12-21 | 1980-11-25 | Union Carbide Corporation | Split stream methanation process |
| US4249471A (en) | 1979-01-29 | 1981-02-10 | Gunnerman Rudolf W | Method and apparatus for burning pelletized organic fibrous fuel |
| US4225457A (en) | 1979-02-26 | 1980-09-30 | Dynecology Incorporated | Briquette comprising caking coal and municipal solid waste |
| US4609388A (en) | 1979-04-18 | 1986-09-02 | Cng Research Company | Gas separation process |
| US4243639A (en) | 1979-05-10 | 1981-01-06 | Tosco Corporation | Method for recovering vanadium from petroleum coke |
| US4284416A (en) * | 1979-12-14 | 1981-08-18 | Exxon Research & Engineering Co. | Integrated coal drying and steam gasification process |
| US4298584A (en) | 1980-06-05 | 1981-11-03 | Eic Corporation | Removing carbon oxysulfide from gas streams |
| US4315753A (en) | 1980-08-14 | 1982-02-16 | The United States Of America As Represented By The Secretary Of The Interior | Electrochemical apparatus for simultaneously monitoring two gases |
| US4500323A (en) | 1981-08-26 | 1985-02-19 | Kraftwerk Union Aktiengesellschaft | Process for the gasification of raw carboniferous materials |
| US4468231A (en) | 1982-05-03 | 1984-08-28 | Exxon Research And Engineering Co. | Cation ion exchange of coal |
| US4436028A (en) | 1982-05-10 | 1984-03-13 | Wilder David M | Roll mill for reduction of moisture content in waste material |
| US4541841A (en) | 1982-06-16 | 1985-09-17 | Kraftwerk Union Aktiengesellschaft | Method for converting carbon-containing raw material into a combustible product gas |
| US4491609A (en) | 1982-08-06 | 1985-01-01 | Bergwerksverband Gmbh | Method of manufacturing adsorbents |
| EP0102828A2 (en) | 1982-09-02 | 1984-03-14 | Exxon Research And Engineering Company | A method for withdrawing solids from a high pressure vessel |
| US4478425A (en) | 1982-10-21 | 1984-10-23 | Benko John M | Fifth wheel plate |
| US4606105A (en) | 1982-11-09 | 1986-08-19 | Snavely Harry C | Method of banjo construction |
| US4459138A (en) | 1982-12-06 | 1984-07-10 | The United States Of America As Represented By The United States Department Of Energy | Recovery of alkali metal constituents from catalytic coal conversion residues |
| US4482529A (en) | 1983-01-07 | 1984-11-13 | Air Products And Chemicals, Inc. | Catalytic hydrolysis of COS in acid gas removal solvents |
| US4524050A (en) | 1983-01-07 | 1985-06-18 | Air Products And Chemicals, Inc. | Catalytic hydrolysis of carbonyl sulfide |
| US4551155A (en) | 1983-07-07 | 1985-11-05 | Sri International | In situ formation of coal gasification catalysts from low cost alkali metal salts |
| US4604105A (en) * | 1983-08-24 | 1986-08-05 | The United States Of America As Represented By The United States Department Of Energy | Fluidized bed gasification of extracted coal |
| US4497784A (en) | 1983-11-29 | 1985-02-05 | Shell Oil Company | Solution removal of HCN from gaseous streams, with hydrolysis of thiocyanate formed |
| US4505881A (en) | 1983-11-29 | 1985-03-19 | Shell Oil Company | Ammonium polysulfide removal of HCN from gaseous streams, with subsequent production of NH3, H2 S, and CO2 |
| US4508693A (en) | 1983-11-29 | 1985-04-02 | Shell Oil Co. | Solution removal of HCN from gaseous streams, with pH adjustment of reacted solution and hydrolysis of thiocyanate formed |
| US4609456A (en) | 1984-02-10 | 1986-09-02 | Institut Francais Du Petrole | Process for converting heavy petroleum residues to hydrogen and gaseous distillable hydrocarbons |
| US4558027A (en) | 1984-05-25 | 1985-12-10 | The United States Of America As Represented By The United States Department Of Energy | Catalysts for carbon and coal gasification |
| US4572826A (en) | 1984-12-24 | 1986-02-25 | Shell Oil Company | Two stage process for HCN removal from gaseous streams |
| US4810475A (en) | 1987-08-18 | 1989-03-07 | Shell Oil Company | Removal of HCN, and HCN and COS, from a substantially chloride-free gaseous stream |
| US5055181A (en) | 1987-09-30 | 1991-10-08 | Exxon Research And Engineering Company | Hydropyrolysis-gasification of carbonaceous material |
| US5017282A (en) | 1987-10-02 | 1991-05-21 | Eniricerche, S.P.A. | Single-step coal liquefaction process |
| US4892567A (en) | 1988-08-15 | 1990-01-09 | Mobil Oil Corporation | Simultaneous removal of mercury and water from fluids |
| US5236557A (en) | 1990-12-22 | 1993-08-17 | Hoechst Aktiengesellschaft | Process for purification of aqueous solutions containing hydrogen sulfide, hydrogen cyanide, and ammonia |
| US5660807A (en) | 1993-06-09 | 1997-08-26 | Linde Aktiengesellschaft | Process for the removal of HCN from gas mixtures |
| US5670122A (en) | 1994-09-23 | 1997-09-23 | Energy And Environmental Research Corporation | Methods for removing air pollutants from combustion flue gas |
| US5968465A (en) | 1996-04-23 | 1999-10-19 | Exxon Research And Engineering Co. | Process for removal of HCN from synthesis gas |
| US6187465B1 (en) | 1997-11-07 | 2001-02-13 | Terry R. Galloway | Process and system for converting carbonaceous feedstocks into energy without greenhouse gas emissions |
| US6379645B1 (en) | 1999-10-14 | 2002-04-30 | Air Products And Chemicals, Inc. | Production of hydrogen using methanation and pressure swing adsorption |
| US6790430B1 (en) | 1999-12-09 | 2004-09-14 | The Regents Of The University Of California | Hydrogen production from carbonaceous material |
| US7074373B1 (en) | 2000-11-13 | 2006-07-11 | Harvest Energy Technology, Inc. | Thermally-integrated low temperature water-gas shift reactor apparatus and process |
| US6894183B2 (en) | 2001-03-26 | 2005-05-17 | Council Of Scientific And Industrial Research | Method for gas—solid contacting in a bubbling fluidized bed reactor |
| US7118720B1 (en) | 2001-04-27 | 2006-10-10 | The United States Of America As Represented By The United States Department Of Energy | Method for combined removal of mercury and nitrogen oxides from off-gas streams |
| US6969494B2 (en) | 2001-05-11 | 2005-11-29 | Continental Research & Engineering, Llc | Plasma based trace metal removal apparatus and method |
| US6955695B2 (en) | 2002-03-05 | 2005-10-18 | Petro 2020, Llc | Conversion of petroleum residua to methane |
| US20030167961A1 (en) | 2002-03-11 | 2003-09-11 | Wilson Timothy R. | Railroad clip removal system |
| US6878358B2 (en) | 2002-07-22 | 2005-04-12 | Bayer Aktiengesellschaft | Process for removing mercury from flue gases |
| US6955595B2 (en) | 2003-06-28 | 2005-10-18 | Lg.Philips Lcd Co., Ltd. | Clean room system |
| US20060265953A1 (en) | 2005-05-26 | 2006-11-30 | Arizona Public Service Company | Method and apparatus for producing methane from carbonaceous material |
| US20070000177A1 (en) | 2005-07-01 | 2007-01-04 | Hippo Edwin J | Mild catalytic steam gasification process |
| US20070083072A1 (en) | 2005-10-12 | 2007-04-12 | Nahas Nicholas C | Catalytic steam gasification of petroleum coke to methane |
| US20070277437A1 (en) | 2006-06-01 | 2007-12-06 | Sheth Atul C | Catalytic steam gasification process with recovery and recycle of alkali metal compounds |
| US20090048476A1 (en) | 2007-08-02 | 2009-02-19 | Greatpoint Energy, Inc. | Catalyst-Loaded Coal Compositions, Methods of Making and Use |
| US20090090056A1 (en) | 2007-10-09 | 2009-04-09 | Greatpoint Energy, Inc. | Compositions for Catalytic Gasification of a Petroleum Coke |
| US20090090055A1 (en) | 2007-10-09 | 2009-04-09 | Greatpoint Energy, Inc. | Compositions for Catalytic Gasification of a Petroleum Coke |
| US20090165379A1 (en) | 2007-12-28 | 2009-07-02 | Greatpoint Energy, Inc. | Coal Compositions for Catalytic Gasification |
| US20090165361A1 (en) | 2007-12-28 | 2009-07-02 | Greatpoint Energy, Inc. | Carbonaceous Fuels and Processes for Making and Using Them |
| US20090170968A1 (en) | 2007-12-28 | 2009-07-02 | Greatpoint Energy, Inc. | Processes for Making Synthesis Gas and Syngas-Derived Products |
| US20090165376A1 (en) | 2007-12-28 | 2009-07-02 | Greatpoint Energy, Inc. | Steam Generating Slurry Gasifier for the Catalytic Gasification of a Carbonaceous Feedstock |
| US20090165380A1 (en) | 2007-12-28 | 2009-07-02 | Greatpoint Energy, Inc. | Petroleum Coke Compositions for Catalytic Gasification |
| US20090166588A1 (en) | 2007-12-28 | 2009-07-02 | Greatpoint Energy, Inc. | Petroleum Coke Compositions for Catalytic Gasification |
| US20090165383A1 (en) | 2007-12-28 | 2009-07-02 | Greatpoint Energy, Inc. | Catalytic Gasification Process with Recovery of Alkali Metal from Char |
| US20090169449A1 (en) | 2007-12-28 | 2009-07-02 | Greatpoint Energy, Inc. | Catalytic Gasification Process with Recovery of Alkali Metal from Char |
| US20090165382A1 (en) | 2007-12-28 | 2009-07-02 | Greatpoint Energy, Inc. | Catalytic Gasification Process with Recovery of Alkali Metal from Char |
| US20090169448A1 (en) | 2007-12-28 | 2009-07-02 | Greatpoint Energy, Inc. | Catalytic Gasification Process with Recovery of Alkali Metal from Char |
| US20090165384A1 (en) | 2007-12-28 | 2009-07-02 | Greatpoint Energy, Inc. | Continuous Process for Converting Carbonaceous Feedstock into Gaseous Products |
| US20090165381A1 (en) | 2007-12-28 | 2009-07-02 | Greatpoint Energy, Inc. | Processes for Making Syngas-Derived Products |
| US20090260287A1 (en) | 2008-02-29 | 2009-10-22 | Greatpoint Energy, Inc. | Process and Apparatus for the Separation of Methane from a Gas Stream |
| US20090217575A1 (en) | 2008-02-29 | 2009-09-03 | Greatpoint Energy, Inc. | Biomass Char Compositions for Catalytic Gasification |
| US20090217589A1 (en) | 2008-02-29 | 2009-09-03 | Greatpoint Energy, Inc. | Carbonaceous Fines Recycle |
| US20090220406A1 (en) | 2008-02-29 | 2009-09-03 | Greatpoint Energy, Inc. | Selective Removal and Recovery of Acid Gases from Gasification Products |
| US20090218424A1 (en) | 2008-02-29 | 2009-09-03 | Greatpoint Energy, Inc. | Compactor Feeder |
| US20090217586A1 (en) | 2008-02-29 | 2009-09-03 | Greatpoint Energy, Inc. | Coal Compositions for Catalytic Gasification |
| US20090217587A1 (en) | 2008-02-29 | 2009-09-03 | Greatpoint Energy, Inc. | Biomass Compositions for Catalytic Gasification |
| US20090217582A1 (en) | 2008-02-29 | 2009-09-03 | Greatpoint Energy, Inc. | Processes for Making Adsorbents and Processes for Removing Contaminants from Fluids Using Them |
| US20090217590A1 (en) | 2008-02-29 | 2009-09-03 | Greatpoint Energy, Inc. | Coal Compositions for Catalytic Gasification |
| US20090229182A1 (en) | 2008-02-29 | 2009-09-17 | Greatpoint Energy, Inc. | Catalytic Gasification Particulate Compositions |
| US20090217588A1 (en) | 2008-02-29 | 2009-09-03 | Greatpoint Energy, Inc. | Co-Feed of Biomass as Source of Makeup Catalysts for Catalytic Coal Gasification |
| US20090246120A1 (en) | 2008-04-01 | 2009-10-01 | Greatpoint Energy, Inc. | Sour Shift Process for the Removal of Carbon Monoxide from a Gas Stream |
| US20090259080A1 (en) | 2008-04-01 | 2009-10-15 | Greatpoint Energy, Inc. | Processes for the Separation of Methane from a Gas Stream |
| US20090324458A1 (en) | 2008-06-27 | 2009-12-31 | Greatpoint Energy, Inc. | Two-Train Catalytic Gasification Systems |
| US20090324460A1 (en) | 2008-06-27 | 2009-12-31 | Greatpoint Energy, Inc. | Four-Train Catalytic Gasification Systems |
| US20090324461A1 (en) | 2008-06-27 | 2009-12-31 | Greatpoint Energy, Inc. | Four-Train Catalytic Gasification Systems |
| US20090324462A1 (en) | 2008-06-27 | 2009-12-31 | Greatpoint Energy, Inc. | Four-Train Catalytic Gasification Systems |
| US20090324459A1 (en) | 2008-06-27 | 2009-12-31 | Greatpoint Energy, Inc. | Three-Train Catalytic Gasification Systems |
| US20100121125A1 (en) | 2008-09-19 | 2010-05-13 | Greatpoint Energy, Inc. | Char Methanation Catalyst and its Use in Gasification Processes |
| US20100076235A1 (en) | 2008-09-19 | 2010-03-25 | Greatpoint Energy, Inc. | Processes for Gasification of a Carbonaceous Feedstock |
| US20100120926A1 (en) | 2008-09-19 | 2010-05-13 | Greatpoint Energy, Inc. | Processes for Gasification of a Carbonaceous Feedstock |
| US20100071262A1 (en) | 2008-09-19 | 2010-03-25 | Greatpoint Energy, Inc. | Processes for Gasification of a Carbonaceous Feedstock |
| US20100071235A1 (en) | 2008-09-22 | 2010-03-25 | Tsann Kuen (Zhangzhou) Enterprise Co., Ltd. | Insulation cover for iron |
| US20100179232A1 (en) | 2008-10-23 | 2010-07-15 | Greatpoint Energy, Inc. | Processes for Gasification of a Carbonaceous Feedstock |
| US20100168495A1 (en) | 2008-12-30 | 2010-07-01 | Greatpoint Energy, Inc. | Processes for Preparing a Catalyzed Carbonaceous Particulate |
| US20100168494A1 (en) | 2008-12-30 | 2010-07-01 | Greatpoint Energy, Inc. | Processes for Preparing a Catalyzed Coal Particulate |
| US20100287835A1 (en) | 2009-05-13 | 2010-11-18 | Greatpoint Energy, Inc. | Processes for Hydromethanation of a Carbonaceous Feedstock |
| US20100292350A1 (en) | 2009-05-13 | 2010-11-18 | Greatpoint Energy, Inc. | Processes For Hydromethanation Of A Carbonaceous Feedstock |
| WO2010132551A2 (en) * | 2009-05-13 | 2010-11-18 | Greatpoint Energy, Inc. | Processes for hydromethanation of a carbonaceous feedstock |
| US20100287836A1 (en) | 2009-05-13 | 2010-11-18 | Greatpoint Energy, Inc. | Processes for Hydromethanation of a Carbonaceous Feedstock |
| US20110031439A1 (en) | 2009-08-06 | 2011-02-10 | Greatpoint Energy, Inc. | Processes for hydromethanation of a carbonaceous feedstock |
| US20110062012A1 (en) | 2009-09-16 | 2011-03-17 | Greatpoint Energy, Inc. | Processes for hydromethanation of a carbonaceous feedstock |
| US20110062722A1 (en) | 2009-09-16 | 2011-03-17 | Greatpoint Energy, Inc. | Integrated hydromethanation combined cycle process |
| US20110062721A1 (en) | 2009-09-16 | 2011-03-17 | Greatpoint Energy, Inc. | Integrated hydromethanation combined cycle process |
| US20110064648A1 (en) | 2009-09-16 | 2011-03-17 | Greatpoint Energy, Inc. | Two-mode process for hydrogen production |
| US20110088897A1 (en) | 2009-10-19 | 2011-04-21 | Greatpoint Energy, Inc. | Integrated enhanced oil recovery process |
| US20110088896A1 (en) | 2009-10-19 | 2011-04-21 | Greatpoint Energy, Inc. | Integrated enhanced oil recovery process |
| US20110146978A1 (en) | 2009-12-17 | 2011-06-23 | Greatpoint Energy, Inc. | Integrated enhanced oil recovery process |
| US20110146979A1 (en) | 2009-12-17 | 2011-06-23 | Greatpoint Energy, Inc. | Integrated enhanced oil recovery process |
| US20110207002A1 (en) | 2010-02-23 | 2011-08-25 | Greatpoint Energy, Inc. | Integrated Hydromethanation Fuel Cell Power Generation |
| US20110217602A1 (en) | 2010-03-08 | 2011-09-08 | Greatpoint Energy, Inc. | Integrated Hydromethanation Fuel Cell Power Generation |
| WO2012024369A1 (en) * | 2010-08-18 | 2012-02-23 | Greatpoint Energy, Inc. | Hydromethanation of carbonaceous feedstock |
Non-Patent Citations (5)
| Title |
|---|
| "Coal Data: A Reference", ENERGY INFORMATION ADMINISTRATION, OFFICE OF COAL, NUCLEAR, ELECTRIC AND ALTERNATE FUELS, U.S. DEPARTMENT OF ENERGY, DOE/EIA-0064(93, February 1995 (1995-02-01) |
| CHIARAMONTE ET AL., HYDROCARBON PROCESSING, September 1982 (1982-09-01), pages 255 - 257 |
| CHIARAMONTE ET AL.: "Upgrade Coke by Gasification", HYDROCARBON PROCESSING, September 1982 (1982-09-01), pages 255 - 257, XP001304869 |
| KALINA ET AL.: "Exxon Catalytic Coal Gasification Process Predevelopment Program, Final Report", December 1978, EXXON RESEARCH AND ENGINEERING CO. |
| MOULTON, LYLE K.: "Bottom Ash and Boiler Slag", PROCEEDINGS OF THE THIRD INTERNATIONAL ASH UTILIZATION SYMPOSIUM, U.S. BUREAU OF MINES, INFORMATION CIRCULAR NO. 8640, 1973 |
Cited By (19)
| Publication number | Priority date | Publication date | Assignee | Title |
|---|---|---|---|---|
| US9234149B2 (en) | 2007-12-28 | 2016-01-12 | Greatpoint Energy, Inc. | Steam generating slurry gasifier for the catalytic gasification of a carbonaceous feedstock |
| US8652222B2 (en) | 2008-02-29 | 2014-02-18 | Greatpoint Energy, Inc. | Biomass compositions for catalytic gasification |
| US8734547B2 (en) | 2008-12-30 | 2014-05-27 | Greatpoint Energy, Inc. | Processes for preparing a catalyzed carbonaceous particulate |
| US8734548B2 (en) | 2008-12-30 | 2014-05-27 | Greatpoint Energy, Inc. | Processes for preparing a catalyzed coal particulate |
| US8733459B2 (en) | 2009-12-17 | 2014-05-27 | Greatpoint Energy, Inc. | Integrated enhanced oil recovery process |
| US8669013B2 (en) | 2010-02-23 | 2014-03-11 | Greatpoint Energy, Inc. | Integrated hydromethanation fuel cell power generation |
| US8652696B2 (en) | 2010-03-08 | 2014-02-18 | Greatpoint Energy, Inc. | Integrated hydromethanation fuel cell power generation |
| US8653149B2 (en) | 2010-05-28 | 2014-02-18 | Greatpoint Energy, Inc. | Conversion of liquid heavy hydrocarbon feedstocks to gaseous products |
| US9353322B2 (en) | 2010-11-01 | 2016-05-31 | Greatpoint Energy, Inc. | Hydromethanation of a carbonaceous feedstock |
| US9127221B2 (en) | 2011-06-03 | 2015-09-08 | Greatpoint Energy, Inc. | Hydromethanation of a carbonaceous feedstock |
| US9012524B2 (en) | 2011-10-06 | 2015-04-21 | Greatpoint Energy, Inc. | Hydromethanation of a carbonaceous feedstock |
| US9034058B2 (en) | 2012-10-01 | 2015-05-19 | Greatpoint Energy, Inc. | Agglomerated particulate low-rank coal feedstock and uses thereof |
| US9273260B2 (en) | 2012-10-01 | 2016-03-01 | Greatpoint Energy, Inc. | Agglomerated particulate low-rank coal feedstock and uses thereof |
| US9328920B2 (en) | 2012-10-01 | 2016-05-03 | Greatpoint Energy, Inc. | Use of contaminated low-rank coal for combustion |
| US9034061B2 (en) | 2012-10-01 | 2015-05-19 | Greatpoint Energy, Inc. | Agglomerated particulate low-rank coal feedstock and uses thereof |
| US10464872B1 (en) | 2018-07-31 | 2019-11-05 | Greatpoint Energy, Inc. | Catalytic gasification to produce methanol |
| US10344231B1 (en) | 2018-10-26 | 2019-07-09 | Greatpoint Energy, Inc. | Hydromethanation of a carbonaceous feedstock with improved carbon utilization |
| US10435637B1 (en) | 2018-12-18 | 2019-10-08 | Greatpoint Energy, Inc. | Hydromethanation of a carbonaceous feedstock with improved carbon utilization and power generation |
| US10618818B1 (en) | 2019-03-22 | 2020-04-14 | Sure Champion Investment Limited | Catalytic gasification to produce ammonia and urea |
Also Published As
| Publication number | Publication date |
|---|---|
| CN103249815B (en) | 2016-08-24 |
| JP2013541622A (en) | 2013-11-14 |
| EP2635660A1 (en) | 2013-09-11 |
| AU2011323648A1 (en) | 2013-05-02 |
| CN103249815A (en) | 2013-08-14 |
| KR20130109173A (en) | 2013-10-07 |
| US20120102837A1 (en) | 2012-05-03 |
| CA2814201A1 (en) | 2012-05-10 |
Similar Documents
| Publication | Publication Date | Title |
|---|---|---|
| US9353322B2 (en) | Hydromethanation of a carbonaceous feedstock | |
| US8748687B2 (en) | Hydromethanation of a carbonaceous feedstock | |
| US9127221B2 (en) | Hydromethanation of a carbonaceous feedstock | |
| CA2759961C (en) | Processes for hydromethanation of a carbonaceous feedstock | |
| US8728182B2 (en) | Processes for hydromethanation of a carbonaceous feedstock | |
| CA2735137C (en) | Processes for gasification of a carbonaceous feedstock | |
| US20120102837A1 (en) | Hydromethanation Of A Carbonaceous Feedstock | |
| US20120060417A1 (en) | Hydromethanation of a carbonaceous feedstock | |
| US20120271072A1 (en) | Hydromethanation of a carbonaceous feedstock | |
| US20130042824A1 (en) | Hydromethanation of a carbonaceous feedstock | |
| US20130046124A1 (en) | Hydromethanation of a carbonaceous feedstock | |
| US20110031439A1 (en) | Processes for hydromethanation of a carbonaceous feedstock | |
| US20110064648A1 (en) | Two-mode process for hydrogen production | |
| US20110062721A1 (en) | Integrated hydromethanation combined cycle process |
Legal Events
| Date | Code | Title | Description |
|---|---|---|---|
| 121 | Ep: the epo has been informed by wipo that ep was designated in this application |
Ref document number: 11782321 Country of ref document: EP Kind code of ref document: A1 |
|
| WWE | Wipo information: entry into national phase |
Ref document number: 2011782321 Country of ref document: EP |
|
| ENP | Entry into the national phase |
Ref document number: 2814201 Country of ref document: CA |
|
| ENP | Entry into the national phase |
Ref document number: 2013536876 Country of ref document: JP Kind code of ref document: A |
|
| ENP | Entry into the national phase |
Ref document number: 2011323648 Country of ref document: AU Date of ref document: 20111028 Kind code of ref document: A |
|
| NENP | Non-entry into the national phase |
Ref country code: DE |
|
| ENP | Entry into the national phase |
Ref document number: 20137014039 Country of ref document: KR Kind code of ref document: A |

