KR101410914B1 - The separation and recycling system for a perfluoro compounds - Google Patents
The separation and recycling system for a perfluoro compounds Download PDFInfo
- Publication number
- KR101410914B1 KR101410914B1 KR1020120018422A KR20120018422A KR101410914B1 KR 101410914 B1 KR101410914 B1 KR 101410914B1 KR 1020120018422 A KR1020120018422 A KR 1020120018422A KR 20120018422 A KR20120018422 A KR 20120018422A KR 101410914 B1 KR101410914 B1 KR 101410914B1
- Authority
- KR
- South Korea
- Prior art keywords
- nitrogen
- flow rate
- exhaust gas
- sulfur hexafluoride
- chamber
- Prior art date
- Legal status (The legal status is an assumption and is not a legal conclusion. Google has not performed a legal analysis and makes no representation as to the accuracy of the status listed.)
- Expired - Fee Related
Links
Images
Classifications
-
- B—PERFORMING OPERATIONS; TRANSPORTING
- B01—PHYSICAL OR CHEMICAL PROCESSES OR APPARATUS IN GENERAL
- B01D—SEPARATION
- B01D53/00—Separation of gases or vapours; Recovering vapours of volatile solvents from gases; Chemical or biological purification of waste gases, e.g. engine exhaust gases, smoke, fumes, flue gases, aerosols
- B01D53/34—Chemical or biological purification of waste gases
- B01D53/46—Removing components of defined structure
- B01D53/68—Halogens or halogen compounds
-
- B—PERFORMING OPERATIONS; TRANSPORTING
- B01—PHYSICAL OR CHEMICAL PROCESSES OR APPARATUS IN GENERAL
- B01D—SEPARATION
- B01D50/00—Combinations of methods or devices for separating particles from gases or vapours
-
- B—PERFORMING OPERATIONS; TRANSPORTING
- B01—PHYSICAL OR CHEMICAL PROCESSES OR APPARATUS IN GENERAL
- B01D—SEPARATION
- B01D53/00—Separation of gases or vapours; Recovering vapours of volatile solvents from gases; Chemical or biological purification of waste gases, e.g. engine exhaust gases, smoke, fumes, flue gases, aerosols
- B01D53/02—Separation of gases or vapours; Recovering vapours of volatile solvents from gases; Chemical or biological purification of waste gases, e.g. engine exhaust gases, smoke, fumes, flue gases, aerosols by adsorption, e.g. preparative gas chromatography
-
- B—PERFORMING OPERATIONS; TRANSPORTING
- B01—PHYSICAL OR CHEMICAL PROCESSES OR APPARATUS IN GENERAL
- B01D—SEPARATION
- B01D53/00—Separation of gases or vapours; Recovering vapours of volatile solvents from gases; Chemical or biological purification of waste gases, e.g. engine exhaust gases, smoke, fumes, flue gases, aerosols
- B01D53/34—Chemical or biological purification of waste gases
- B01D53/74—General processes for purification of waste gases; Apparatus or devices specially adapted therefor
- B01D53/77—Liquid phase processes
- B01D53/78—Liquid phase processes with gas-liquid contact
-
- C—CHEMISTRY; METALLURGY
- C02—TREATMENT OF WATER, WASTE WATER, SEWAGE, OR SLUDGE
- C02F—TREATMENT OF WATER, WASTE WATER, SEWAGE, OR SLUDGE
- C02F3/00—Biological treatment of water, waste water, or sewage
- C02F3/30—Aerobic and anaerobic processes
- C02F3/302—Nitrification and denitrification treatment
-
- B—PERFORMING OPERATIONS; TRANSPORTING
- B01—PHYSICAL OR CHEMICAL PROCESSES OR APPARATUS IN GENERAL
- B01D—SEPARATION
- B01D2257/00—Components to be removed
- B01D2257/20—Halogens or halogen compounds
- B01D2257/204—Inorganic halogen compounds
- B01D2257/2047—Hydrofluoric acid
-
- B—PERFORMING OPERATIONS; TRANSPORTING
- B01—PHYSICAL OR CHEMICAL PROCESSES OR APPARATUS IN GENERAL
- B01D—SEPARATION
- B01D2258/00—Sources of waste gases
- B01D2258/02—Other waste gases
- B01D2258/0216—Other waste gases from CVD treatment or semi-conductor manufacturing
-
- Y—GENERAL TAGGING OF NEW TECHNOLOGICAL DEVELOPMENTS; GENERAL TAGGING OF CROSS-SECTIONAL TECHNOLOGIES SPANNING OVER SEVERAL SECTIONS OF THE IPC; TECHNICAL SUBJECTS COVERED BY FORMER USPC CROSS-REFERENCE ART COLLECTIONS [XRACs] AND DIGESTS
- Y02—TECHNOLOGIES OR APPLICATIONS FOR MITIGATION OR ADAPTATION AGAINST CLIMATE CHANGE
- Y02C—CAPTURE, STORAGE, SEQUESTRATION OR DISPOSAL OF GREENHOUSE GASES [GHG]
- Y02C20/00—Capture or disposal of greenhouse gases
- Y02C20/30—Capture or disposal of greenhouse gases of perfluorocarbons [PFC], hydrofluorocarbons [HFC] or sulfur hexafluoride [SF6]
Landscapes
- Chemical & Material Sciences (AREA)
- Engineering & Computer Science (AREA)
- Chemical Kinetics & Catalysis (AREA)
- Environmental & Geological Engineering (AREA)
- Analytical Chemistry (AREA)
- General Chemical & Material Sciences (AREA)
- Oil, Petroleum & Natural Gas (AREA)
- Biomedical Technology (AREA)
- Health & Medical Sciences (AREA)
- Life Sciences & Earth Sciences (AREA)
- Biodiversity & Conservation Biology (AREA)
- Microbiology (AREA)
- Hydrology & Water Resources (AREA)
- Water Supply & Treatment (AREA)
- Organic Chemistry (AREA)
- Treating Waste Gases (AREA)
- Separation Using Semi-Permeable Membranes (AREA)
Abstract
본 발명은 과불화화합물의 분리 및 재활용시스템에 관한 것으로서, 주로 반도체 생산공정에서 발생하는 육불화황을 포함하는 과불화화합물을 효과적으로 분리하고 이를 제거 또는 재활용할 수 있도록 하기 위하여 개발된 것으로;
드라이 에칭공정과 CVD 세정 챔버 등의 과불화화합물을 이용하거나 생성되는 배가스 발생시설에서 발생하는 분진을 포함하는 가스를 처리하는 과불화화합물의 분리 및 재활용시스템에 있어서;
하나 이상의 배가스 발생시설에서 발생하는 배가스를 흡입하는 제1 드라이 펌프와;
제1 챔버와, 상기 제1 챔버의 하부에 충진되는 물과, 물의 수면 바로 위로 상기 제1 드라이 펌프에서 흡입된 배가스가 유입되는 배가스 유입부와, 상기 배가스 유입부로 유입된 배가스가 상승하여 통과하도록 하는 알카리성 흡착제층과, 하부에 충진된 물의 일부가 유입되어 상기 알카리성 흡착제층의 상부로 물을 분사하는 다수의 물분사노즐과, 상기 물분사노즐의 상부에 형성되는 수분 흡착필터 및 상기 수분 흡착필터의 상부로 형성되는 배가스 배출부으로 구성되는 전처리 필터와;
제2 챔버와, 상기 제2 챔버 내부에 적어도 하나 이상 형성되어 3~4 옴스트롬(Å)의 직경을 가진 다수의 분리홀이 형성되고 상기 전처리 필터를 거친 배가스가 유입되어 질소는 상기 분리홀을 통과하여 질소 배출부로 배출되고 육불화황은 통과하지 못하여 육불화황 배출부로 배출하여 연소시키도록하는 막분리 필터와;
상기 질소 배출부로 배출된 질소를 흡입하는 제2 드라이 펌프와, 질소를 대기중에 배출하는 질소 배출배관과, 질소가 충진되는 질소 탱크와, 상기 제2 드라이 펌프로부터 상기 탱크로 질소를 공급하는 재공급배관과, 상기 질소 탱크에서 상기 제1 드라이 펌프로 질소를 공급하는 질소 공급배관으로 구성되는 질소 재활용 공급부와;
상기 육불화황 배출부로 배출되는 육불화황이 충진되는 육불화황 탱크와, 하나 이상의 배가스 발생시설에 육불화황을 공급하는 육불화황 공급배관으로 구성되는 육불화황 재활용 공급부와;
상기 배가스 발생시설에 공급되는 육불화황 가스의 유량을 감지하는 제1 유량센서와, 상기 제1 드라이 펌프에 도달하기 전 배가스의 유량을 감지하는 제2 유량센서와, 상기 질소 공급배관의 유량을 감지하는 제3 유량센서와, 상기 배가스 배출부로 배출되는 유량을 감지하는 제4 유량센서와, 상기 질소 배출부의 유량을 감지하는 제5 유량센서와, 상기 육불화황 배출부의 유량을 감지하는 제6 유량센서와, 상기 제4 유량센서를 지난 후 제1 분기밸브에 의하여 상기 전처리필터의 배가스 유입부로 분기 연결되는 제1 분기관로와, 상기 제5 유량센서를 지난 후 제2 분기밸브에 의하여 분기되어 막분리 필터로 재유입되도록 하는 제2 분기관로와, 상기 제6 유량센서를 지난 후 제3 분기밸브에 의하여 분기되어 막분리 필터로 재유입되도록 하는 제3 분기관로를 포함하는 제어부로 구성됨을 특징으로 하는 과불화화합물의 분리 및 재활용시스템에 관한 것이다.The present invention relates to a system for separating and recycling perfluorinated compounds, and has been developed in order to effectively separate and recycle perfluorinated compounds containing sulfur hexafluoride generated in a semiconductor production process.
A system for separating and recycling a perfluorinated compound for treating a gas containing dust generated in an exhaust gas generating facility using a perfluorinated compound such as a dry etching process and a CVD cleaning chamber;
A first dry pump for sucking an exhaust gas generated in at least one flue gas generating facility;
A first chamber, a water filling the lower portion of the first chamber, an exhaust gas inlet through which the exhaust gas sucked by the first dry pump flows directly above the water surface of the water, and an exhaust gas flowing into the exhaust gas inlet, A plurality of water spray nozzles for spraying water onto the upper portion of the alkaline adsorbent layer and a water adsorption filter formed on the water spray nozzles and a water adsorption filter A pretreatment filter having an exhaust gas discharge portion formed as an upper portion of the pretreatment filter;
A plurality of separation holes having a diameter of 3 to 4 angstroms are formed in at least one of the first chamber, the second chamber, and the second chamber, and the exhaust gas flowing through the pre-processing filter is introduced, A membrane separation filter which passes through the nitrogen discharge unit and does not allow the sulfur hexafluoride to pass through the discharge port and discharges it to the hexafluoride discharge unit;
A second dry pump for sucking nitrogen discharged to the nitrogen discharge portion, a nitrogen discharge pipe for discharging nitrogen into the atmosphere, a nitrogen tank filled with nitrogen, and a re-supply portion for supplying nitrogen from the second dry pump to the tank And a nitrogen supply pipe for supplying nitrogen from the nitrogen tank to the first dry pump;
A sulfur hexafluoride tank filled with sulfur hexafluoride discharged to the sulfur hexafluoride discharge unit and a sulfur hexafluoride sulfur supply pipe configured to supply sulfur hexafluoride to at least one flue gas generating unit;
A second flow rate sensor for sensing a flow rate of the exhaust gas before reaching the first dry pump, a second flow rate sensor for detecting a flow rate of the exhaust gas before reaching the first dry pump, A fifth flow sensor for sensing a flow rate of the nitrogen discharge portion, a sixth flow rate sensor for sensing a flow rate of the sulfur hexafluoride discharge portion, and a third flow rate sensor for sensing a flow rate of the sulfur hexafluoride discharge portion. A first branch pipe branched to the exhaust gas inlet of the pretreatment filter by a first branch valve after passing through the fourth flow sensor, and a second branch valve branched by a second branch valve after passing through the fifth flow sensor, And a third branch pipe branching by the third branch valve after the sixth flow sensor and being re-introduced into the membrane separation filter. It relates to the separation and recycling system of the perfluorinated compound, characterized by consisting of a control unit for.
Description
본 발명은 과불화화합물의 분리 및 재활용시스템에 관한 것으로서, 좀더 상세하게 설명하면 주로 반도체 생산공정에서 발생하는 육불화황을 포함하는 과불화화합물을 효과적으로 분리하고 이를 제거 또는 재활용할 수 있도록 하기 위하여 개발된 과불화화합물의 분리 및 재활용시스템에 관한 것이다.
BACKGROUND OF THE
최근 지구온난화에 의한 기후 및 생태계의 변화가 갈수록 두드러지게 나타남에 의하여 이에 대한 관심은 날로 증가되고 그 주요원인이라고 할 수 있는 온실가스의 배출 규제에 대한 관심도 전 세계적으로 높아지고 있다.Recently, as climate and ecosystem changes due to global warming have become more prominent, there has been a growing interest in this issue, and interest in regulation of greenhouse gas emission, which is the main cause, is increasing worldwide.
하지만 대부분의 사람들은 온실가스는 화석연료에 의한 이산화탄소()만을 떠올리게 되고 있지만 메탄(), 아산화질소() 및 과불화화합물(perfluoro compounds)인 수소불화탄소()와, 과불화탄소() 및 육불화황() 등도 지구 온난화의 주요원인이 되고 있다.However, most people believe that greenhouse gases are carbon dioxide ), But methane ( ), Nitrous oxide ( ) And perfluoro compounds (hydrogen fluoride ( ), And perfluorocarbon ( ) And sulfur hexafluoride ( ) Are also a major cause of global warming.
이는 급격하게 늘어나는 이산화탄소의 사용량에 비교하여 그 비중이 12.2%에 이를 정도라는 것은 상당히 많은 배출이 이루어짐을 뜻하는 것이며 반도체, 디스플레이, LED, 태양광 등을 포함하는 우리나라의 주력 산업이라고 할 수 있는 전자관련 분야에서 많이 배출하는 과불화화합물이 차지하는 비율은 4.4%로 이 역시 상당히 많은 비율을 차지하고 있다고 말할 수 있는 것이다.This means that the proportion of carbon dioxide used is 12.2% compared to that of carbon dioxide, which means that there is a considerable amount of emission, and it means that the main industry of Korea including semiconductor, display, LED, The percentage of the perfluorinated compounds emitted by the related industries is 4.4%, which is also very high.
특히 기판에 일정한 패턴을 형성하기 위하여 육불화황을 플라즈마 설비를 이용하여 F- 이온을 생성하고 이를 이용하여 절연체와 반응하여 식각하는 에칭 공정에서는 많은 분진과 육불화황()과 육불화실리콘() 등을 배출하게 된다.Particularly, in order to form a uniform pattern on the substrate, the etching process in which sulfur hexafluoride is used to generate F- ions by using a plasma facility and to react with the insulator to etch the substrate, ) And silicon hexafluoride ( And so on.
또한 CVD 세정 챔버(chamber cleaning) 공정은 플라즈마 에칭의 방법을 이용하여 절연체()로 코팅된 코팅층을 제거하기 위한 것으로 주로 가스를 사용하는데 이때 분진, , , 등을 배출하게 된다.In addition, the CVD chamber cleaning process uses an insulator ( To remove the coating layer Gas is used, in which dust, , , And the like.
이러한 분진을 포함하는 각종 가스는 펌프 및 장비의 보호를 위하여 다량의 질소와 혼합된 후 드라이 펌프에 흡입되어 현재 대부분 가스 스크러버(gas scrubber)만 설치되어 있는 후처리 시설로 보내지게 된다.Various gases including these dusts are mixed with a large amount of nitrogen for the protection of the pump and the equipment, then sucked into the dry pump, and sent to a post-treatment facility where mostly gas scrubber is installed.
하지만 현재의 가스 스크러버에 의한 기술은 전기 및 연료에 의하여 고온에서 제거하는 방식, 화학적 처리방식, 플라즈마를 이용한 처리방식이 있으나 운전비용의 많거나 대용량의 처리가 불가능하거나 처리 효율이 낮은 등의 각기 문제점을 가지고 있는 상황이었다.However, current gas scrubber technology has a method of removing at high temperature by electricity and fuel, a chemical treatment method, and a plasma treatment method, but there are problems such as high operation cost, large capacity treatment and low treatment efficiency .
하지만 Non-이산화탄소() 계열의 온실가스에 대한 규제가 증가하면서 국가에서 특정 가스를 배출하는 시설에 대한 규제가 점차 강화되는 상황에서 보다 효율적으로 이를 제거하고 또 재활용할 수 있는 기술의 개발이 필요한 상황이다.
However, non-carbon dioxide ), There is a need to develop technologies that can remove and recycle more efficiently in a situation where the regulations on facilities that emit specific gases are gradually strengthened.
본 발명은 상기와 같은 문제점을 해결하기 위하여 개발된 것으로서, 그 목적은 전자산업에서 생성되는 과불화화합물을 포함하는 각종 가스 및 분진을 용이하게 분리하고 제거할 수 있는 과불화화합물 분리 및 재활용시스템을 개발하는 것에 있다.SUMMARY OF THE INVENTION The present invention has been developed in order to solve the above problems, and its object is to provide a system for separating and recycling a perfluorinated compound capable of easily separating and removing various gases and dusts including perfluorinated compounds produced in the electronics industry To develop.
또한, 배가스에서 육불화황과 질소를 분리하고 재처리하여 사용할 수 있도록 하는 과불화화합물 분리 및 재활용시스템을 개발하는 것에 있다.It also aims to develop a system for separating and recycling perfluorocompounds, which allows separation and re-treatment of sulfur hexafluoride and nitrogen in flue-gas.
또, 배가스의 분리 효율을 높일 수 있는 과불화화합물 분리 및 재활용시스템을 개발하는 것에 있다.
Another object of the present invention is to develop a separation and recycling system for perfluorinated compounds capable of enhancing the separation efficiency of flue gas.
상기와 같은 목적을 달성하기 위하여 본 발명은 드라이 에칭공정과 CVD 세정 챔버 등의 과불화화합물을 이용하거나 생성되는 배가스 발생시설에서 발생하는 분진을 포함하는 가스를 처리하는 과불화화합물의 분리 및 재활용시스템에 있어서;In order to accomplish the above object, the present invention provides a separation and recycling system for a perfluorinated compound for treating a gas containing dust generated in an exhaust gas generating facility using a perfluorinated compound such as a dry etching process and a CVD cleaning chamber ;
하나 이상의 배가스 발생시설에서 발생하는 배가스를 흡입하는 제1 드라이 펌프와;A first dry pump for sucking an exhaust gas generated in at least one flue gas generating facility;
제1 챔버와, 상기 제1 챔버의 하부에 충진되는 물과, 물의 수면 바로 위로 상기 제1 드라이 펌프에서 흡입된 배가스가 유입되는 배가스 유입부와, 상기 배가스 유입부로 유입된 배가스가 상승하여 통과하도록 하는 알카리성 흡착제층과, 하부에 충진된 물의 일부가 유입되어 상기 알카리성 흡착제층의 상부로 물을 분사하는 다수의 물분사노즐과, 상기 물분사노즐의 상부에 형성되는 수분 흡착필터 및 상기 수분 흡착필터의 상부로 형성되는 배가스 배출부으로 구성되는 전처리 필터와;A first chamber, a water filling the lower portion of the first chamber, an exhaust gas inlet through which the exhaust gas sucked by the first dry pump flows directly above the water surface of the water, and an exhaust gas flowing into the exhaust gas inlet, A plurality of water spray nozzles for spraying water onto the upper portion of the alkaline adsorbent layer and a water adsorption filter formed on the water spray nozzles and a water adsorption filter A pretreatment filter having an exhaust gas discharge portion formed as an upper portion of the pretreatment filter;
제2 챔버와, 상기 제2 챔버 내부에 적어도 하나 이상 형성되어 3~4 옴스트롬(Å)의 직경을 가진 다수의 분리홀이 형성되고 상기 전처리 필터를 거친 배가스가 유입되어 질소는 상기 분리홀을 통과하여 질소 배출부로 배출되고 육불화황은 통과하지 못하여 육불화황 배출부로 배출하여 연소시키도록하는 막분리 필터와;A plurality of separation holes having a diameter of 3 to 4 angstroms are formed in at least one of the first chamber, the second chamber, and the second chamber, and the exhaust gas flowing through the pre-processing filter is introduced, A membrane separation filter which passes through the nitrogen discharge unit and does not allow the sulfur hexafluoride to pass through the discharge port and discharges it to the hexafluoride discharge unit;
상기 질소 배출부로 배출된 질소를 흡입하는 제2 드라이 펌프와, 질소를 대기중에 배출하는 질소 배출배관과, 질소가 충진되는 질소 탱크와, 상기 제2 드라이 펌프로부터 상기 탱크로 질소를 공급하는 재공급배관과, 상기 질소 탱크에서 상기 제1 드라이 펌프로 질소를 공급하는 질소 공급배관으로 구성되는 질소 재활용 공급부와A second dry pump for sucking nitrogen discharged to the nitrogen discharge portion, a nitrogen discharge pipe for discharging nitrogen into the atmosphere, a nitrogen tank filled with nitrogen, and a re-supply portion for supplying nitrogen from the second dry pump to the tank A nitrogen recycle supply unit comprising a pipe and a nitrogen supply pipe for supplying nitrogen from the nitrogen tank to the first dry pump,
상기 육불화황 배출부로 배출되는 육불화황이 충진되는 육불화황 탱크와, 하나 이상의 배가스 발생시설에 육불화황을 공급하는 육불화황 공급배관으로 구성되는 육불화황 재활용 공급부와;A sulfur hexafluoride tank filled with sulfur hexafluoride discharged to the sulfur hexafluoride discharge unit and a sulfur hexafluoride sulfur supply pipe configured to supply sulfur hexafluoride to at least one flue gas generating unit;
상기 배가스 발생시설에 공급되는 육불화황 가스의 유량을 감지하는 제1 유량센서와, 상기 제1 드라이 펌프에 도달하기 전 배가스의 유량을 감지하는 제2 유량센서와, 상기 질소 공급배관의 유량을 감지하는 제3 유량센서와, 상기 배가스 배출부로 배출되는 유량을 감지하는 제4 유량센서와, 상기 질소 배출부의 유량을 감지하는 제5 유량센서와, 상기 육불화황 배출부의 유량을 감지하는 제6 유량센서와, 상기 제4 유량센서를 지난 후 제1 분기밸브에 의하여 상기 전처리필터의 배가스 유입부로 분기 연결되는 제1 분기관로와, 상기 제5 유량센서를 지난 후 제2 분기밸브에 의하여 분기되어 막분리 필터로 재유입되도록 하는 제2 분기관로와, 상기 제6 유량센서를 지난 후 제3 분기밸브에 의하여 분기되어 막분리 필터로 재유입되도록 하는 제3 분기관로를 포함하는 제어부로 구성됨을 특징으로 한다.
A second flow rate sensor for sensing a flow rate of the exhaust gas before reaching the first dry pump, a second flow rate sensor for detecting a flow rate of the exhaust gas before reaching the first dry pump, A fifth flow sensor for sensing a flow rate of the nitrogen discharge portion, a sixth flow rate sensor for sensing a flow rate of the sulfur hexafluoride discharge portion, and a third flow rate sensor for sensing a flow rate of the sulfur hexafluoride discharge portion. A first branch pipe branched to the exhaust gas inlet of the pretreatment filter by a first branch valve after passing through the fourth flow sensor, and a second branch valve branched by a second branch valve after passing through the fifth flow sensor, And a third branch pipe branching by the third branch valve after the sixth flow sensor and being re-introduced into the membrane separation filter. It characterized by consisting of a control unit for.
아울러, 상기 제어부는 제4 유량센서의 유량은 제2 유량센서와, 제5 유량센서는 제3 유량센서와, 제6 유량센서는 제1 유량센서와 비교하여 후자가 전자의 90% 이상일 때 각각 제1 내지 제3 분기밸브가 각각 제1 내지 제3 분기배관을 개방하도록 구성됨을 특징으로 한다.
In addition, the control unit may be configured such that the flow rate of the fourth flow rate sensor is the second flow rate sensor, the flow rate of the fifth flow rate sensor is the third flow rate sensor, and the flow rate of the sixth flow rate sensor is 90% And the first to third branch valves are configured to open the first to third branch pipes, respectively.
상술한 바와 같이 본 발명은 온실가스의 주범이 되는 온실 가스뿐만 아니라 각종 분진과 기타 가스를 전처리 필터와 막분리 필터에 의하여 단계적으로 용이하게 제거할 수 있도록 하여 대기 오염 및 온실가스 방출량을 획기적으로 줄일 수 있는 효과가 있다.As described above, according to the present invention, various dusts and other gases as well as greenhouse gases, which are the main cause of greenhouse gases, can be removed step by step by means of a pretreatment filter and a membrane separation filter, thereby dramatically reducing air pollution and greenhouse gas emission There is an effect that can be.
또한, 육불화황을 질소와 막분리 필터에 의하여 분리한 후 이를 다시 배가스 발생시설에서 재활용하여 사용할 수 있도록 하여 운전비용을 절감하고 및 원료의 재활용할 수 있는 효과가 있다.In addition, sulfur hexafluoride can be separated by nitrogen and a membrane separation filter, and then recycled and used in an exhaust gas generating facility, thereby reducing operating costs and reusing raw materials.
또, 제어부에 의하여 분리율이 낮을 경우 이를 다시 필터링을 거치도록 하여 처리 효율을 극대화할 수 있는 효과가 있다.
In addition, when the separation rate is low by the control unit, it is filtered again, thereby maximizing the processing efficiency.
도 1은 본 발명의 일 실시 예에 따른 개념도
도 2는 본 발명의 일 실시 예에 따른 제어부의 구성을 나타낸 개념도
도 3은 본 발명의 일 실시 예에 따른 막분리 필터를 나타낸 개념도
도 4는 본 발명의 일 실시 예에 따른 제1 분기 밸브의 개방을 나타낸 개념도
도 5는 본 발명의 일 실시 예에 따른 제2 분기 밸브의 개방을 나타낸 개념도
도 6은 본 발명의 일 실시 예에 따른 제3 분기 밸브의 개방을 나타낸 개념도FIG. 1 is a conceptual diagram according to an embodiment of the present invention.
2 is a conceptual diagram illustrating a configuration of a control unit according to an embodiment of the present invention.
3 is a conceptual view showing a membrane separation filter according to an embodiment of the present invention.
4 is a conceptual diagram illustrating the opening of a first branch valve according to an embodiment of the present invention;
5 is a conceptual diagram illustrating the opening of a second branch valve according to an embodiment of the present invention.
6 is a conceptual diagram illustrating the opening of a third branch valve according to an embodiment of the present invention.
이에 본 발명의 구성을 첨부된 도면에 의하여 당업자가 용이하게 이해하고 재현할 수 있도록 상세하게 설명하면 다음과 같다.DETAILED DESCRIPTION OF THE PREFERRED EMBODIMENTS Hereinafter, exemplary embodiments of the present invention will be described in detail with reference to the accompanying drawings.
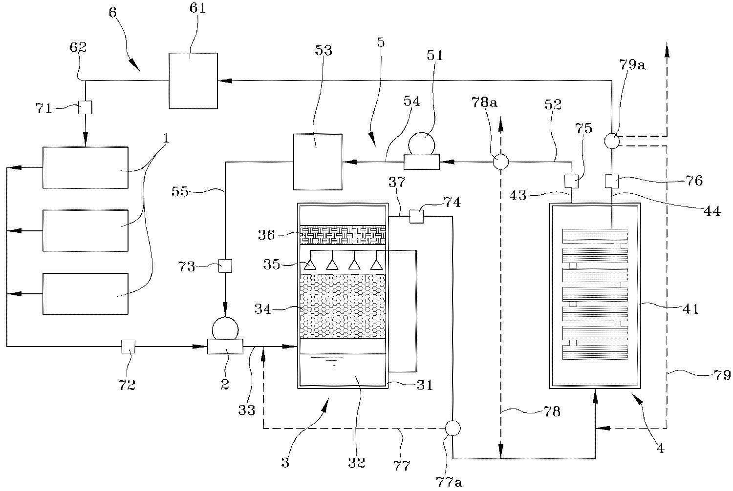
도 1은 본 발명의 일 실시 예에 따른 개념도이고, 도 2는 본 발명의 일 실시 예에 따른 제어부의 구성을 나타낸 개념도이고, 도 3은 본 발명의 일 실시 예에 따른 막분리 필터를 나타낸 개념도로서, 드라이 에칭공정과 CVD 세정 챔버 등의 과불화화합물을 이용하거나 생성되는 배가스 발생시설(1)에서 발생하는 분진을 포함하는 가스를 처리하는 과불화화합물의 분리 및 재활용시스템에 있어서;FIG. 1 is a conceptual diagram according to an embodiment of the present invention. FIG. 2 is a conceptual diagram illustrating a configuration of a control unit according to an embodiment of the present invention. FIG. 3 is a conceptual view illustrating a membrane separation filter according to an embodiment of the present invention. A system for separating and recycling a perfluorinated compound for treating a gas containing dust generated in an exhaust gas generating facility (1) using a perfluorinated compound such as a dry etching process and a CVD cleaning chamber;
본원은 하나 이상의 배가스 발생시설(1)에서 발생하는 배가스를 흡입하는 제1 드라이 펌프(2)를 구비한다.The present invention comprises a first dry pump (2) for sucking offgas generated in at least one flue gas generating facility (1).
이때 배가스는 배출되는 가스를 칭하는 것으로 특히 드라이 에칭공정에서는 육불화황(), 프로메튬(PM)과, 사불화실리콘()과, 산소()과, 및 각종 분진 등이 배출된다.At this time, the flue gas refers to the gas to be discharged. In the dry etching process, sulfur hexafluoride ), Promethium (PM), silicon tetrafluoride ( ), Oxygen ( )and, And various dusts are discharged.
이러한 과불화화합물을 포함하는 각종 가스 및 분진은 제1 드라이 펌프(2)의 각 부품을 급속 부식시키는 성질이 있으므로 후술한 질소 재활용 공급부(5)에 의하여 질소를 혼합하여 장치의 손상을 방지하도록 하는 구성은 필수적이라고 하겠다.
Since various gases and dusts including the perfluorinated compound have a property of rapidly corroding each component of the first
이렇게 질소가 혼합된 배가스는 제1 챔버(31)와, 상기 제1 챔버(31)의 하부에 충진되는 물(32)과, 물(32)의 수면 바로 위로 상기 제1 드라이 펌프(2)에서 흡입된 배가스가 유입되는 배가스 유입부(33)와, 상기 배가스 유입부(33)로 유입된 배가스가 상승하여 통과하도록 하는 알카리성 흡착제층(34)과, 하부에 충진된 물의 일부가 유입되어 상기 알카리성 흡착제층(34)의 상부로 물(32)을 분사하는 다수의 물분사노즐(35)과, 상기 물분사노즐(35)의 상부에 형성되는 수분 흡착필터(36) 및 상기 수분 흡착필터(36)의 상부로 형성되는 배가스 배출부(37)으로 구성되는 전처리 필터(3)를 거치게 된다.The nitrogen-mixed flue gas flows through the
상기 전처리 필터(3)는 습식필터로서 질소( )와 육불화황()을 제외한 프로메튬(PM)과, 사불화실리콘()과, 산소()과, 및 각종 분진을 흡착시키는 것으로 최초 배가스가 산성을 띄고 있으므로 이를 정화하고 마지막 수분 흡착필터(36)에서 최종적으로 수분와 함께 미세 분진이 흡착을 하게 되면 최종적으로 질소( )와 육불화황()만 남게 된다.
The pretreatment filter (3) is a wet filter composed of nitrogen ) And sulfur hexafluoride (PM) except for silicon tetrafluoride (PM) and silicon tetrafluoride ), Oxygen ( )and, And the first exhaust gas is acidic by adsorbing various kinds of dust. Therefore, when the fine dust is adsorbed together with moisture in the final
이러한 질소( )와 육불화황()은 제2 챔버(41)와, 상기 제2 챔버(41) 내부에 적어도 하나 이상 형성되어 3~4 옴스트롬(Å)의 직경을 가진 다수의 분리홀(42)이 형성되고 상기 전처리 필터(3)를 거친 배가스가 유입되어 질소는 상기 분리홀(42)을 통과하여 질소 배출부(43)로 배출되고 육불화황은 통과하지 못하여 육불화황 배출부(44)로 배출하여 연소시키도록하는 막분리 필터(4)를 거치게 된다.These nitrogen ( ) And sulfur hexafluoride A plurality of
상기 막분리 필터(4)는 입자의 크기를 이용한 필터로서 질소의 경우 입자크기가 3옴스트롬(Å)이며 육불화황의 경우 5옴스트롬(Å)으로 질소만 상기 분리홀(42)을 빠져나갈 수 있도록 하는 구조이다.The
이때 옴스트롬(Å)은 0.1 나노미터의 길이를 말한다.In this case, ohmsstrom (A) refers to a length of 0.1 nanometers.
배출된 육불화황의 경우 연소되는 성질을 이용한 고효율의 Burn-WET 스크러버 또는 Burn 스크러버에 의하여 연소하도록 하면 유입되는 육불화황의 농도가 높음에 따라 그 제거효율도 비약적으로 향상되는 것이다.
In the case of sulfur hexafluoride, when it is burned by a burn-WET scrubber or burn scrubber with high efficiency using burning properties, the removal efficiency is remarkably improved as the sulfur hexafluoride concentration is high.
또한 분리된 질소의 경우 상기 질소 배출부(43)로 배출된 질소를 흡입하는 제2 드라이 펌프(51)와, 질소를 대기중에 배출하는 질소 배출배관(52)과, 질소가 충진되는 질소 탱크(53)와, 상기 제2 드라이 펌프(51)로부터 상기 탱크(53)로 질소를 공급하는 재공급배관(54)과, 상기 질소 탱크(53)에서 상기 제1 드라이 펌프(2)로 질소를 공급하는 질소 공급배관(55)으로 구성되는 질소 재활용 공급부(5)를 구성하여 재활용 순환하도록 하였으며, 질소는 대기중에 배출하여도 전혀 상관없는 기체이므로 선택적으로 배출 또는 재활용을 할 수 있게 된다.
A second
또한, 상기 육불화황 배출부(44)로 배출되는 육불화황이 충진되는 육불화황 탱크(61)와, 하나 이상의 배가스 발생시설(1)에 육불화황을 공급하는 육불화황 공급배관(62)으로 구성되는 육불화황 재활용 공급부(6)의 구성은 주로 애칭공정에 사용되는 육불화황 가스를 과불화화합물을 분리하는 시스템과 연결하여 고순도의 육불화황 가스를 저장하고 재활용할 수 있도록 하는 방안을 제시한 것이다.A
이때 상기 도면에서는 육불화황 탱크(61)에서 직접 육불화황 공급배관(62)으로 연결되는 형태로 도시되었으나 이는 직접적인 배관으로 공급할 수도 있으며 별도의 저장시설에서 각 산업현장에 차량 등을 이용하여 공급하는 흐름을 제시한 것이다.
In this figure, the sulfur hexafluoride gas is directly supplied from the
여기에 본원은 상기 배가스 발생시설(1)에 공급되는 육불화황 가스의 유량을 감지하는 제1 유량센서(71)와, 상기 제1 드라이 펌프(2)에 도달하기 전 배가스의 유량을 감지하는 제2 유량센서(72)와, 상기 질소 공급배관(55)의 유량을 감지하는 제3 유량센서(73)와, 상기 배가스 배출부(37)로 배출되는 유량을 감지하는 제4 유량센서(74)와, 상기 질소 배출부(43)의 유량을 감지하는 제5 유량센서(75)와, 상기 육불화황 배출부(44)의 유량을 감지하는 제6 유량센서(76)와, 상기 제4 유량센서(74)를 지난 후 제1 분기밸브(77a)에 의하여 상기 전처리필터(3)의 배가스 유입부(33)로 분기 연결되는 제1 분기관로(77)와, 상기 제5 유량센서(75)를 지난 후 제2 분기밸브(78a)에 의하여 분기되어 막분리 필터(4)로 재유입되도록 하는 제2 분기관로(78)와, 상기 제6 유량센서(76)를 지난 후 제3 분기밸브(79a)에 의하여 분기되어 막분리 필터(4)로 재유입되도록 하는 제3 분기관로(79)를 포함하는 제어부(7)를 구성하여 각 단계에서 분리되는 성분을 제어하여 보다 효율을 극대화하도록 하였다.Here, the present invention provides a method for controlling the flow rate of exhaust gas, comprising the steps of: detecting a flow rate of sulfur hexafluoride gas to be supplied to the flue gas generating facility; detecting a flow rate of the flue gas before reaching the first dry pump; A third
이러한 제어부(7)의 상세한 작동과정에 대한 설명은 이하 도면에서 상세하게 설명하기로 하겠다.
The detailed operation of the
도 4는 본 발명의 일 실시 예에 따른 제1 분기 밸브의 개방을 나타낸 개념도로서, 상기 제어부(7)는 제4 유량센서(74)의 유량이 제2 유량센서(72)와 비교하여 후자가 전자의 90% 이상일 때 각각 제1 분기밸브(77a)를 제1 분기관로(77)로 개방하도록 구성하는 실시 예를 제시하였다.4 is a conceptual diagram illustrating the opening of the first branch valve according to an embodiment of the present invention. The
상기 실시 예에서 90%의 의미는 전처리 필터(3)에서 프로메튬(PM)과, 사불화실리콘()과, 산소()과, 및 각종 분진이 10% 이하로 제거되었다는 의미와 동시에 막분리 필터(4)로 유입되는 배가스가 질소( )와 육불화황() 만이 아니라 다른 물질도 많이 포함되었음을 의미하는 것이라고 할 수 있다.The meaning of 90% in the above embodiment is that in the
따라서 순도 높은 질소( )와 육불화황()만으로 이루어진 배가스가 상기 막분리 필터(4)로 유입되어 처리 효율을 높일 수 있도록 하기 위한 실시 예이며, 상기 제1 분기밸브(77a)는 3상밸브이다.
Therefore, high purity nitrogen ( ) And sulfur hexafluoride ) Is introduced into the
도 5는 본 발명의 일 실시 예에 따른 제1 분기 밸브의 개방을 나타낸 개념도로서, 상기 제어부(7)는 제5 유량센서(75)는 제3 유량센서(73)와 비교하여 후자가 전자의 90% 이상일 때 제2 분기밸브(77a)가 제2 분기관로(77)를 개방하도록 구성되는 실시 예를 나타내었다.5 is a conceptual diagram illustrating the opening of the first branch valve according to the embodiment of the present invention. In the
상기 제3 유량센서(73)에서 공급되는 질소의 양으로 고려하여 90% 이상이 제5 유량센서(75)에서 감지되면 육불화황이 포함되어 있다고 판단하여 다시 막분리 필터(4)를 거치도록 하는 실시 예로서 상기 제2 분기밸브(78a)는 3상밸브 혹은 대기중에 배출하는 관로가 형성되어 있으면 4상 밸브가 된다.
When it is detected by the fifth
도 6은 본 발명의 일 실시 예에 따른 제1 분기 밸브의 개방을 나타낸 개념도로서, 상기 제어부(7)는 제6 유량센서(76)가 제1 유량센서(71)와 비교하여 후자가 전자의 90% 이상일 때 제3 분기밸브(79a)에서 제3 분기관로(79)를 개방하도록 구성되는 실시 예를 나타내었다.6 is a conceptual diagram illustrating the opening of the first branch valve according to the embodiment of the present invention. The
상기 제4 유량센서(74)에서 공급되는 육불화황의 양으로 고려하여 90% 이상이 제6 유량센서(76)에서 감지되면 질소가 포함되어 있다고 판단하여 다시 막분리 필터(4)를 거치도록 하는 실시 예로서 상기 제3 분기밸브(79a)는 3상밸브 혹은 소각로에서 육불화황을 소각하는 관로가 형성되어 있으면 4상 밸브가 된다.
Considering 90% or more of the amount of sulfur hexafluoride supplied from the fourth
1 : 배가스 발생시설
2 : 제1 드라이 펌프
3 : 전처리 필터
31 : 제1 챔버 32 : 물
33 : 배가스 유입부 34 : 알카리성 흡착제층
35 : 물분사노즐 36 : 수분 흡착필터
37 : 배가스 배출부
4 : 막분리 필터
41 : 제2 챔버 42 : 분리홀
43 : 질소 배출부 44 : 육불화황 배출부
5 : 질소 재활용 공급부
51 : 제2 드라이 펌프 52 : 질소 배출배관
53 : 질소 탱크 54 : 재공급 배관
55 : 질소 공급배관
6 : 육불화황 재활용 공급부
61 : 육불화황 탱크 62 : 육불화황 공급배관
7 : 제어부
71 : 제1 유량센서 72 : 제2 유량센서
73 : 제3 유량센서 74 : 제4 유량센서
75 : 제5 유량센서 76 : 제6 유량센서
77a : 제1 분기밸브 77 : 제1 분기관로
78a : 제2 분기밸브 78 : 제2 분기관로
79a : 제3 분기밸브 79 : 제3 분기관로1: Flue gas generating facility
2: First dry pump
3: Pretreatment filter
31: first chamber 32: water
33: Flue gas inflow part 34: Alkali adsorbent layer
35: water jet nozzle 36: water adsorption filter
37: exhaust gas outlet
4: membrane separation filter
41: second chamber 42: separation hole
43: Nitrogen discharge part 44: Sulfur hexafluoride discharge part
5: Nitrogen recycle supply part
51: second dry pump 52: nitrogen discharge pipe
53: Nitrogen tank 54: Re-supply piping
55: Nitrogen supply piping
6: Sulfur hexafluoride recycling supplier
61: sulfur hexafluoride tank 62: sulfur hexafluoride supply pipe
7:
71: first flow sensor 72: second flow sensor
73: third flow sensor 74: fourth flow sensor
75: fifth flow sensor 76: sixth flow sensor
77a: 1st branch valve 77: 1st branch tube
78a: second branch valve 78: second branch pipe
79a: third branch valve 79: third branch pipe
Claims (2)
하나 이상의 배가스 발생시설(1)에서 발생하는 배가스를 흡입하는 제1 드라이 펌프(2)와;
제1 챔버(31)와, 상기 제1 챔버(31)의 하부에 충진되는 물(32)과, 물(32)의 수면 바로 위로 상기 제1 드라이 펌프(2)에서 흡입된 배가스가 유입되는 배가스 유입부(33)와, 상기 배가스 유입부(33)로 유입된 배가스가 상승하여 통과하도록 하는 알카리성 흡착제층(34)과, 하부에 충진된 물의 일부가 유입되어 상기 알카리성 흡착제층(34)의 상부로 물(32)을 분사하는 다수의 물분사노즐(35)과, 상기 물분사노즐(35)의 상부에 형성되는 수분 흡착필터(36) 및 상기 수분 흡착필터(36)의 상부로 형성되는 배가스 배출부(37)으로 구성되는 전처리 필터(3)와;
제2 챔버(41)와, 상기 제2 챔버(41) 내부에 적어도 하나 이상 형성되어 3~4 옴스트롬(Å)의 직경을 가진 다수의 분리홀(42)이 형성되고 상기 전처리 필터(3)를 거친 배가스가 유입되어 질소는 상기 분리홀(42)을 통과하여 질소 배출부(43)로 배출되고 육불화황은 통과하지 못하여 육불화황 배출부(44)로 배출하여 연소시키도록하는 막분리 필터(4)와;
상기 질소 배출부(43)로 배출된 질소를 흡입하는 제2 드라이 펌프(51)와, 질소를 대기중에 배출하는 질소 배출배관(52)과, 질소가 충진되는 질소 탱크(53)와, 상기 제2 드라이 펌프(51)로부터 상기 탱크(53)로 질소를 공급하는 재공급배관(54)과, 상기 질소 탱크(53)에서 상기 제1 드라이 펌프(2)로 질소를 공급하는 질소 공급배관(55)으로 구성되는 질소 재활용 공급부(5)와;
상기 육불화황 배출부(44)로 배출되는 육불화황이 충진되는 육불화황 탱크(61)와, 하나 이상의 배가스 발생시설(1)에 육불화황을 공급하는 육불화황 공급배관(62)으로 구성되는 육불화황 재활용 공급부(6)와;
상기 배가스 발생시설(1)에 공급되는 육불화황 가스의 유량을 감지하는 제1 유량센서(71)와, 상기 제1 드라이 펌프(2)에 도달하기 전 배가스의 유량을 감지하는 제2 유량센서(72)와, 상기 질소 공급배관(55)의 유량을 감지하는 제3 유량센서(73)와, 상기 배가스 배출부(37)로 배출되는 유량을 감지하는 제4 유량센서(74)와, 상기 질소 배출부(43)의 유량을 감지하는 제5 유량센서(75)와, 상기 육불화황 배출부(44)의 유량을 감지하는 제6 유량센서(76)와, 상기 제4 유량센서(74)를 지난 후 제1 분기밸브(77a)에 의하여 상기 전처리필터(3)의 배가스 유입부(33)로 분기 연결되는 제1 분기관로(77)와, 상기 제5 유량센서(75)를 지난 후 제2 분기밸브(78a)에 의하여 분기되어 막분리 필터(4)로 재유입되도록 하는 제2 분기관로(78)와, 상기 제6 유량센서(76)를 지난 후 제3 분기밸브(79a)에 의하여 분기되어 막분리 필터(4)로 재유입되도록 하는 제3 분기관로(79)를 포함하는 제어부(7)로 구성됨을 특징으로 하는 과불화화합물의 분리 및 재활용 시스템.
1. A system for separating and recycling a perfluorinated compound for treating a gas containing dust generated in an exhaust gas generating facility (1) using a perfluorinated compound such as a dry etching process and a CVD cleaning chamber;
A first dry pump (2) for sucking an exhaust gas generated in at least one flue gas generating facility (1);
A first chamber 31 and a second chamber 31. The first chamber 31 is filled with water 32 which is filled in the lower part of the first chamber 31 and the exhaust gas drawn into the first dry pump 2, An alkaline adsorbent layer 34 for allowing the exhaust gas flowing into the exhaust gas inlet 33 to rise and pass therethrough and a portion of the water filled in the lower portion of the alkaline adsorbent layer 34 A water adsorption filter 36 formed above the water injection nozzle 35 and an exhaust gas formed on the upper part of the moisture adsorption filter 36 A pretreatment filter 3 composed of a discharge portion 37;
A plurality of separation holes 42 having a diameter of 3 to 4 ohms are formed in the second chamber 41 and the preprocessing filter 3 is formed in the second chamber 41, And the nitrogen is discharged through the separation hole 42 to the nitrogen discharge portion 43 and the sulfur hexafluoride can not pass through the separation hole 42 to be discharged to the hexafluorosilane discharge portion 44, (4);
A second dry pump 51 for sucking nitrogen discharged to the nitrogen discharge portion 43, a nitrogen discharge pipe 52 for discharging nitrogen into the atmosphere, a nitrogen tank 53 for filling nitrogen, A nitrogen supply pipe 55 for supplying nitrogen to the first dry pump 2 from the nitrogen tank 53; a second supply pipe 54 for supplying nitrogen from the second dry pump 51 to the tank 53; A nitrogen recycle feeder 5 composed of a nitrogen feeder 5;
A sulfur hexafluoride tank 61 filled with sulfur hexafluoride discharged into the sulfur hexafluoride discharge section 44 and a sulfur hexafluoride supply pipe 62 supplying sulfur hexafluoride to the at least one flue gas generating facility 1 A sulfur hexafluoride recycling feeder 6 constituted by the sulfur hexafluoride recycle feeder 6;
A first flow rate sensor 71 for detecting a flow rate of sulfur hexafluoride gas supplied to the flue gas generating facility 1 and a second flow rate sensor 71 for detecting a flow rate of the flue gas before reaching the first dry pump 2, A third flow rate sensor 73 for sensing the flow rate of the nitrogen supply pipe 55, a fourth flow rate sensor 74 for sensing a flow rate of the exhaust gas discharged to the exhaust gas discharge unit 37, A sixth flow rate sensor 76 for sensing the flow rate of the hexafluorosilane discharge section 44 and a fourth flow rate sensor 76 for detecting the flow rate of the nitrogen discharge port 43, A first branch passage 77 connected to the exhaust gas inlet 33 of the pretreatment filter 3 by a first branch valve 77a after passing through the fifth flow sensor 75, A second branch passage 78 for branching by the second branch valve 78a to be reintroduced into the membrane separation filter 4 and a second branch passage 78 for passing the third branch valve 79a ) To And a control unit (7) including a third branch tractor (79) branching off the first branch tract and re-entering the membrane separation filter (4).
Priority Applications (2)
| Application Number | Priority Date | Filing Date | Title |
|---|---|---|---|
| KR1020120018422A KR101410914B1 (en) | 2012-02-23 | 2012-02-23 | The separation and recycling system for a perfluoro compounds |
| PCT/KR2013/000479 WO2013125792A1 (en) | 2012-02-23 | 2013-01-21 | System for separating and reusing perfluorocarbon compound |
Applications Claiming Priority (1)
| Application Number | Priority Date | Filing Date | Title |
|---|---|---|---|
| KR1020120018422A KR101410914B1 (en) | 2012-02-23 | 2012-02-23 | The separation and recycling system for a perfluoro compounds |
Publications (2)
| Publication Number | Publication Date |
|---|---|
| KR20130096877A KR20130096877A (en) | 2013-09-02 |
| KR101410914B1 true KR101410914B1 (en) | 2014-06-24 |
Family
ID=49005939
Family Applications (1)
| Application Number | Title | Priority Date | Filing Date |
|---|---|---|---|
| KR1020120018422A Expired - Fee Related KR101410914B1 (en) | 2012-02-23 | 2012-02-23 | The separation and recycling system for a perfluoro compounds |
Country Status (2)
| Country | Link |
|---|---|
| KR (1) | KR101410914B1 (en) |
| WO (1) | WO2013125792A1 (en) |
Families Citing this family (5)
| Publication number | Priority date | Publication date | Assignee | Title |
|---|---|---|---|---|
| CN105251310B (en) * | 2014-07-17 | 2018-08-21 | 杨文广 | The geological storage method and corollary apparatus of industrial tail gas |
| KR101638325B1 (en) * | 2014-09-03 | 2016-07-12 | 노영석 | The perfluoro compounds separation system |
| KR20170079234A (en) | 2015-12-30 | 2017-07-10 | 상명대학교산학협력단 | Polymer electrolyte membrane containing nitrate for SF6 separation |
| CN107255288B (en) * | 2017-07-27 | 2019-05-21 | 江苏久朗高科技股份有限公司 | A kind of high concentration salty organic waste liquid incineration tail gas embrane method processing system and technique |
| CN114307498A (en) * | 2021-12-31 | 2022-04-12 | 江苏国升明华生态技术有限公司 | Waste gas treatment device and treatment system thereof |
Citations (4)
| Publication number | Priority date | Publication date | Assignee | Title |
|---|---|---|---|---|
| KR19980070555A (en) * | 1997-01-16 | 1998-10-26 | 피에르 쉬에르 | Method and system for separating and recovering perfluoro compound gas |
| JP2000005561A (en) | 1998-06-18 | 2000-01-11 | Nippon Sanso Kk | Fluoride treatment method |
| JP2004123419A (en) | 2002-09-30 | 2004-04-22 | Mitsubishi Electric Corp | Sulfur hexafluoride gas regeneration equipment |
| JP2005185897A (en) | 2003-12-24 | 2005-07-14 | Central Glass Co Ltd | Method for treating sulfur hexafluoride gas |
Family Cites Families (5)
| Publication number | Priority date | Publication date | Assignee | Title |
|---|---|---|---|---|
| US5785741A (en) * | 1995-07-17 | 1998-07-28 | L'air Liquide, Societe Anonyme Pour L'etude Et L'exploitation Des Procedes Georges, Claude | Process and system for separation and recovery of perfluorocompound gases |
| JP3237514B2 (en) * | 1996-04-23 | 2001-12-10 | 三菱電機株式会社 | Sulfur hexafluoride gas recovery and regeneration device and mobile recovery and regeneration device |
| JP3356965B2 (en) * | 1997-06-20 | 2002-12-16 | 株式会社日立製作所 | SF6 gas recovery / purification processing apparatus and method |
| JP2001103626A (en) * | 1999-09-30 | 2001-04-13 | Toshiba Corp | Gas recovery equipment |
| JP2002035527A (en) * | 2000-07-26 | 2002-02-05 | Japan Atom Energy Res Inst | Gas separation equipment |
-
2012
- 2012-02-23 KR KR1020120018422A patent/KR101410914B1/en not_active Expired - Fee Related
-
2013
- 2013-01-21 WO PCT/KR2013/000479 patent/WO2013125792A1/en not_active Ceased
Patent Citations (4)
| Publication number | Priority date | Publication date | Assignee | Title |
|---|---|---|---|---|
| KR19980070555A (en) * | 1997-01-16 | 1998-10-26 | 피에르 쉬에르 | Method and system for separating and recovering perfluoro compound gas |
| JP2000005561A (en) | 1998-06-18 | 2000-01-11 | Nippon Sanso Kk | Fluoride treatment method |
| JP2004123419A (en) | 2002-09-30 | 2004-04-22 | Mitsubishi Electric Corp | Sulfur hexafluoride gas regeneration equipment |
| JP2005185897A (en) | 2003-12-24 | 2005-07-14 | Central Glass Co Ltd | Method for treating sulfur hexafluoride gas |
Also Published As
| Publication number | Publication date |
|---|---|
| WO2013125792A1 (en) | 2013-08-29 |
| KR20130096877A (en) | 2013-09-02 |
Similar Documents
| Publication | Publication Date | Title |
|---|---|---|
| KR101410914B1 (en) | The separation and recycling system for a perfluoro compounds | |
| KR101001155B1 (en) | Integrated multi-stage chemical cleaning device for removing high concentration complex odor | |
| US20020131912A1 (en) | Method and apparatus for treating perfluorocompounds | |
| KR102102615B1 (en) | Prevention of plasma-reduced solids by use of an oxygen plasma cleaning cycle | |
| US20030219361A1 (en) | Apparatus and method for pretreating effluent gases in a wet environment | |
| KR101488300B1 (en) | The separation and recycling system for a perfluoro compounds that have a separation fillter heating equipment | |
| KR101617691B1 (en) | Device for purifying exhuasted gas from chemical vapor deposition | |
| TW201936253A (en) | Exhaust gas pressure-reducing detoxifying apparatus | |
| US8337759B1 (en) | Ozone-based odor control system for controlling hydrogen sulfide and other foul odors | |
| KR101410712B1 (en) | The separation and recycling system for a perfluoro compounds | |
| KR101552538B1 (en) | The separation and recycling system for a perfluoro compounds | |
| CN205308111U (en) | Tobacco processing exhaust gas purification device | |
| KR101514801B1 (en) | The separation and recycling system for a perfluoro compounds | |
| JP2015058430A (en) | Method and system for seawater foam control | |
| CN108025253B (en) | Mercury control in seawater flue gas desulfurization systems | |
| KR101092962B1 (en) | Plasma exhaust gas circulation system | |
| TWI542405B (en) | Condensate treatment equipment for organic gaseous pollutants | |
| CN107899402A (en) | Propylene oxide by chlorohydrination device exhaust processing method | |
| KR101638325B1 (en) | The perfluoro compounds separation system | |
| KR100545696B1 (en) | Vacuum Pump Integrated Waste Gas Treatment System | |
| KR20170135244A (en) | Asorbent high-efficiency utilization system of adsorption | |
| CN102794091B (en) | Plasma scheme for exhaust gas circulation system | |
| KR101815107B1 (en) | Pollution reduction equipment for FPSO | |
| KR20020075214A (en) | Method and apparatus for reducing PFC emission during semiconductor manufacture | |
| CN207520826U (en) | A kind of soil in-situ repairs special integrated emission-control equipment |
Legal Events
| Date | Code | Title | Description |
|---|---|---|---|
| A201 | Request for examination | ||
| PA0109 | Patent application |
St.27 status event code: A-0-1-A10-A12-nap-PA0109 |
|
| PA0201 | Request for examination |
St.27 status event code: A-1-2-D10-D11-exm-PA0201 |
|
| D13-X000 | Search requested |
St.27 status event code: A-1-2-D10-D13-srh-X000 |
|
| D14-X000 | Search report completed |
St.27 status event code: A-1-2-D10-D14-srh-X000 |
|
| PG1501 | Laying open of application |
St.27 status event code: A-1-1-Q10-Q12-nap-PG1501 |
|
| E902 | Notification of reason for refusal | ||
| PE0902 | Notice of grounds for rejection |
St.27 status event code: A-1-2-D10-D21-exm-PE0902 |
|
| P11-X000 | Amendment of application requested |
St.27 status event code: A-2-2-P10-P11-nap-X000 |
|
| P13-X000 | Application amended |
St.27 status event code: A-2-2-P10-P13-nap-X000 |
|
| E701 | Decision to grant or registration of patent right | ||
| PE0701 | Decision of registration |
St.27 status event code: A-1-2-D10-D22-exm-PE0701 |
|
| GRNT | Written decision to grant | ||
| PR0701 | Registration of establishment |
St.27 status event code: A-2-4-F10-F11-exm-PR0701 |
|
| PR1002 | Payment of registration fee |
St.27 status event code: A-2-2-U10-U11-oth-PR1002 Fee payment year number: 1 |
|
| R18-X000 | Changes to party contact information recorded |
St.27 status event code: A-5-5-R10-R18-oth-X000 |
|
| PG1601 | Publication of registration |
St.27 status event code: A-4-4-Q10-Q13-nap-PG1601 |
|
| FPAY | Annual fee payment |
Payment date: 20170616 Year of fee payment: 4 |
|
| PR1001 | Payment of annual fee |
St.27 status event code: A-4-4-U10-U11-oth-PR1001 Fee payment year number: 4 |
|
| LAPS | Lapse due to unpaid annual fee | ||
| PC1903 | Unpaid annual fee |
St.27 status event code: A-4-4-U10-U13-oth-PC1903 Not in force date: 20180618 Payment event data comment text: Termination Category : DEFAULT_OF_REGISTRATION_FEE |
|
| PC1903 | Unpaid annual fee |
St.27 status event code: N-4-6-H10-H13-oth-PC1903 Ip right cessation event data comment text: Termination Category : DEFAULT_OF_REGISTRATION_FEE Not in force date: 20180618 |
