KR20130006164A - Water purifier - Google Patents
Water purifier Download PDFInfo
- Publication number
- KR20130006164A KR20130006164A KR1020110068044A KR20110068044A KR20130006164A KR 20130006164 A KR20130006164 A KR 20130006164A KR 1020110068044 A KR1020110068044 A KR 1020110068044A KR 20110068044 A KR20110068044 A KR 20110068044A KR 20130006164 A KR20130006164 A KR 20130006164A
- Authority
- KR
- South Korea
- Prior art keywords
- water
- tank
- passage
- water tank
- filter
- Prior art date
- Legal status (The legal status is an assumption and is not a legal conclusion. Google has not performed a legal analysis and makes no representation as to the accuracy of the status listed.)
- Granted
Links
- XLYOFNOQVPJJNP-UHFFFAOYSA-N water Substances O XLYOFNOQVPJJNP-UHFFFAOYSA-N 0.000 title claims abstract description 589
- 230000001954 sterilising effect Effects 0.000 claims abstract description 75
- 238000004659 sterilization and disinfection Methods 0.000 claims abstract description 65
- 238000000746 purification Methods 0.000 claims abstract description 33
- 239000012528 membrane Substances 0.000 claims description 35
- 238000000034 method Methods 0.000 claims description 20
- 239000013049 sediment Substances 0.000 claims description 19
- OKTJSMMVPCPJKN-UHFFFAOYSA-N Carbon Chemical compound [C] OKTJSMMVPCPJKN-UHFFFAOYSA-N 0.000 claims description 13
- 229910052799 carbon Inorganic materials 0.000 claims description 13
- 238000001223 reverse osmosis Methods 0.000 claims description 13
- 239000012510 hollow fiber Substances 0.000 claims description 12
- -1 polypropylene Polymers 0.000 description 11
- 239000000460 chlorine Substances 0.000 description 9
- 229910052801 chlorine Inorganic materials 0.000 description 9
- 238000010586 diagram Methods 0.000 description 9
- 238000001816 cooling Methods 0.000 description 8
- 239000008213 purified water Substances 0.000 description 8
- 230000001276 controlling effect Effects 0.000 description 5
- WQYVRQLZKVEZGA-UHFFFAOYSA-N hypochlorite Inorganic materials Cl[O-] WQYVRQLZKVEZGA-UHFFFAOYSA-N 0.000 description 5
- 239000003507 refrigerant Substances 0.000 description 5
- 238000001914 filtration Methods 0.000 description 4
- 239000008400 supply water Substances 0.000 description 4
- 238000010438 heat treatment Methods 0.000 description 2
- 239000012535 impurity Substances 0.000 description 2
- NWUYHJFMYQTDRP-UHFFFAOYSA-N 1,2-bis(ethenyl)benzene;1-ethenyl-2-ethylbenzene;styrene Chemical compound C=CC1=CC=CC=C1.CCC1=CC=CC=C1C=C.C=CC1=CC=CC=C1C=C NWUYHJFMYQTDRP-UHFFFAOYSA-N 0.000 description 1
- 241000894006 Bacteria Species 0.000 description 1
- VEXZGXHMUGYJMC-UHFFFAOYSA-M Chloride anion Chemical compound [Cl-] VEXZGXHMUGYJMC-UHFFFAOYSA-M 0.000 description 1
- 239000004743 Polypropylene Substances 0.000 description 1
- 241000700605 Viruses Species 0.000 description 1
- 230000000844 anti-bacterial effect Effects 0.000 description 1
- 238000004821 distillation Methods 0.000 description 1
- 238000001704 evaporation Methods 0.000 description 1
- 239000010419 fine particle Substances 0.000 description 1
- QWPPOHNGKGFGJK-UHFFFAOYSA-N hypochlorous acid Chemical compound ClO QWPPOHNGKGFGJK-UHFFFAOYSA-N 0.000 description 1
- 229910052500 inorganic mineral Inorganic materials 0.000 description 1
- 239000003456 ion exchange resin Substances 0.000 description 1
- 229920003303 ion-exchange polymer Polymers 0.000 description 1
- 239000000463 material Substances 0.000 description 1
- 239000011707 mineral Substances 0.000 description 1
- 239000002245 particle Substances 0.000 description 1
- 229920001155 polypropylene Polymers 0.000 description 1
- 238000011403 purification operation Methods 0.000 description 1
- 230000001105 regulatory effect Effects 0.000 description 1
- 239000000126 substance Substances 0.000 description 1
- 239000008399 tap water Substances 0.000 description 1
- 235000020679 tap water Nutrition 0.000 description 1
- 238000000108 ultra-filtration Methods 0.000 description 1
Images
Classifications
-
- B—PERFORMING OPERATIONS; TRANSPORTING
- B01—PHYSICAL OR CHEMICAL PROCESSES OR APPARATUS IN GENERAL
- B01D—SEPARATION
- B01D35/00—Filtering devices having features not specifically covered by groups B01D24/00 - B01D33/00, or for applications not specifically covered by groups B01D24/00 - B01D33/00; Auxiliary devices for filtration; Filter housing constructions
-
- C—CHEMISTRY; METALLURGY
- C02—TREATMENT OF WATER, WASTE WATER, SEWAGE, OR SLUDGE
- C02F—TREATMENT OF WATER, WASTE WATER, SEWAGE, OR SLUDGE
- C02F1/00—Treatment of water, waste water, or sewage
- C02F1/46—Treatment of water, waste water, or sewage by electrochemical methods
- C02F1/461—Treatment of water, waste water, or sewage by electrochemical methods by electrolysis
- C02F1/467—Treatment of water, waste water, or sewage by electrochemical methods by electrolysis by electrochemical disinfection; by electrooxydation or by electroreduction
-
- B—PERFORMING OPERATIONS; TRANSPORTING
- B01—PHYSICAL OR CHEMICAL PROCESSES OR APPARATUS IN GENERAL
- B01D—SEPARATION
- B01D37/00—Processes of filtration
- B01D37/04—Controlling the filtration
-
- C—CHEMISTRY; METALLURGY
- C02—TREATMENT OF WATER, WASTE WATER, SEWAGE, OR SLUDGE
- C02F—TREATMENT OF WATER, WASTE WATER, SEWAGE, OR SLUDGE
- C02F2303/00—Specific treatment goals
- C02F2303/04—Disinfection
Landscapes
- Chemical & Material Sciences (AREA)
- Chemical Kinetics & Catalysis (AREA)
- Engineering & Computer Science (AREA)
- General Chemical & Material Sciences (AREA)
- Life Sciences & Earth Sciences (AREA)
- Hydrology & Water Resources (AREA)
- Electrochemistry (AREA)
- Environmental & Geological Engineering (AREA)
- Water Supply & Treatment (AREA)
- Organic Chemistry (AREA)
- Water Treatment By Electricity Or Magnetism (AREA)
- Separation Using Semi-Permeable Membranes (AREA)
- Water Treatment By Sorption (AREA)
Abstract
본 발명은 물이 순차적으로 통과하면서 정수되는 복수개의 필터를 포함하는 정수부와; 정수부에서 정수된 물이 담겨지는 저수조와 상기 저수조에서 유출된 물이 유입되어 냉각되는 냉수조를 포함하는 수조와; 물을 전기 분해하여 살균 성분을 생성하는 전해살균기와; 냉수조의 물이 상기 전해살균기와 저수조와 냉수조를 순환하게 연결되는 순환유로와; 살균 성분의 생성을 위한 물이 상기 복수개의 필터 중 적어도 하나의 필터를 바이패스한 후 저수조와 냉수조와 전해살균기와 순환유로 중 적어도 하나로 급수되게 연결된 물 급수기구를 포함하여, 복수개의 필터 중 어느 필터가 살균 성분을 생성시키기 위한 특정 성분을 거르더라도 저수조와 냉수조 등의 수조를 효율적으로 살균시킬 수 있는 이점이 있다.The present invention comprises: a water purification unit including a plurality of filters which are purified while passing water sequentially; A water tank including a water tank containing water purified from a water purification unit and a cold water tank into which water discharged from the water tank flows and is cooled; An electrolytic sterilizer which electrolyzes water to generate sterilization components; A circulation passage through which water in the cold water tank circulates between the electrolytic sterilizer, the water storage tank and the cold water tank; Any one of the plurality of filters, including a water supply mechanism connected to the water for the generation of the sterilizing component bypasses at least one filter of the plurality of filters and is then supplied to at least one of the reservoir tank, the cold water tank, the electrolytic sterilizer and the circulation passage. There is an advantage that can effectively sterilize the water tank, such as the reservoir tank and cold water tank even if the specific components for producing the sterilization component is filtered.
Description
본 발명은 정수기에 관한 것으로서, 특히 저수조와 냉수조를 전해살균기로 살균시킬 수 있는 정수기에 관한 것이다.The present invention relates to a water purifier, and more particularly, to a water purifier capable of sterilizing a water tank and a cold water tank with an electrolytic sterilizer.
일반적으로 정수기는 상수를 물리적,화학적 방법으로 걸러 불순물을 제거한 후 공급하는 장치이다.In general, a water purifier is a device that removes impurities and filters them by physical and chemical methods.
정수기는 정수원리나 방식에 따라 분류되면, 자연여과식, 직결여과식, 이온교환수지식, 증류식, 역삼투압식 등으로 나눌 수 있다.Water purifiers can be classified into natural filtration, direct filtration, ion exchange resin, distillation, reverse osmosis, etc.
정수기는 형태에 따라 분류되면 필터를 통과하여 정화된 정수를 저수조에 저장하였다가 가열 또는 냉각하여 출수하는 저장형 정수기와, 저수조 없이 필터를 통과하여 정화된 정수를 가열 또는 냉각하여 출수하는 직수형 정수기가 있다.Water purifiers are classified according to the type of storage water purifier that passes through the filter and stores the purified purified water in a water tank, and discharges it by heating or cooling. There is.
최근에는 정수기에 살균장치를 설치하여 저수조를 살균장치로 살균시키는 추세이다. Recently, a sterilizer is installed in a water purifier to sterilize a reservoir with a sterilizer.
종래 기술에 따른 정수기는 필터부를 통과한 물이 전해셀 살균장치를 통과한 후 정수탱크에 담겨지므로, 다량의 살균물질 생성을 위해서는 전해셀 살균장치의 용량 및 비용이 증대되는 문제점이 있다.Since the water purifier according to the prior art is contained in the water purification tank after the water passing through the filter unit passes through the electrolytic cell sterilizer, there is a problem in that the capacity and cost of the electrolytic cell sterilizer are increased to generate a large amount of sterilizing material.
상기한 과제를 해결하기 위한 본 발명에 따른 정수기는 물이 순차적으로 통과하면서 정수되는 복수개의 필터를 포함하는 정수부와; 상기 정수부에서 정수된 물이 담겨지는 저수조와 상기 저수조에서 유출된 물이 유입되어 냉각되는 냉수조를 포함하는 수조와; 물을 전기 분해하여 살균 성분을 생성하는 전해살균기와; 상기 냉수조의 물이 상기 전해살균기와 저수조와 냉수조를 순환하게 연결되는 순환유로와; 살균 성분의 생성을 위한 물이 상기 복수개의 필터 중 적어도 하나의 필터를 바이패스한 후 상기 저수조와 냉수조와 전해살균기와 순환유로 중 적어도 하나로 급수되게 연결된 물 급수기구를 포함한다.Water purifier according to the present invention for solving the above problems and the water purification unit including a plurality of filters that are purified while passing water sequentially; A water tank including a water tank containing water purified by the water purification unit and a cold water tank into which water discharged from the water storage tank is introduced and cooled; An electrolytic sterilizer which electrolyzes water to generate sterilization components; A circulation passage through which the water of the cold water tank circulates between the electrolytic sterilizer, the water storage tank and the cold water tank; Water for generating a sterilization component includes a water supply mechanism connected to at least one of the reservoir, the cold water, the electrolytic sterilizer and the circulation passage after bypassing at least one filter of the plurality of filters.
상기 순환유로는 상기 냉수조의 물을 외부로 배수하는 배수유로에 일단이 연결될 수 있고, 상기 정수부를 통과한 물을 상기 수조로 안내하는 수조 입수유로에 타단이 연결될 수 있다.One end of the circulation passage may be connected to a drain passage for draining the water of the cold water tank to the outside, and the other end of the circulation passage may be connected to the tank inlet passage that guides the water passing through the water purification unit to the tank.
상기 순환유로는 상기 배수유로와 전해살균기에 연결되는 전해살균기 입수유로와, 상기 전해살균기와 수조 입수유로에 연결되는 전해살균기 출수유로를 포함할 수 있다.The circulation passage may include an electrolytic sterilizer acquisition passage connected to the drainage passage and the electrolytic sterilizer, and an electrolytic sterilizer outlet passage connected to the electrolytic sterilizer and the tank receiving passage.
상기 배수유로 중 상기 냉수조와 상기 순환유로의 일단 사이에 배치된 순환 겸용 배수 펌프를 포함할 수 있다.It may include a combined circulation drain pump disposed between the cold water tank and one end of the circulation passage of the drain passage.
상기 순환 겸용 배수 펌프는 살균 모드시와 배수 모드시 각각 구동될 수 있다.The combined circulation drainage pump may be driven in sterilization mode and drainage mode, respectively.
상기 순환 겸용 배수 펌프는 살균 모드시 설정시간 동안 온된 후 오프되거나 설정 횟수 온,오프 반복될 수 있다. The combined circulation drainage pump may be turned off after being turned on for a set time in a sterilization mode or may be repeated on and off a set number of times.
상기 순환유로의 일단과 상기 배수유로의 출구 사이에 설치된 순환 및 배수 조절 밸브를 포함할 수 있다. It may include a circulation and drain control valve provided between one end of the circulation passage and the outlet of the drain passage.
상기 순환 및 배수 조절 밸브는 살균 모드시 폐쇄될 수 있고, 배수 모드시 개방될 수 있다. The circulation and drain control valve may be closed in sterilization mode and open in drain mode.
상기 물 급수기구의 일예는 상기 복수개의 필터 중 일부를 통과한 물이 복수개의 필터 중 나머지를 바이패스하여 상기 저수조와 냉수조와 전해살균기와 순환유로 중 적어도 하나로 안내되게 연결되는 바이패스 유로를 포함할 수 있다. One example of the water supply mechanism may include a bypass flow passage through which water passing through some of the plurality of filters bypasses the remainder of the plurality of filters and is guided to at least one of the reservoir tank, the cold water tank, the electrolytic sterilizer, and the circulation passage. Can be.
상기 복수개의 필터는 물이 순차적으로 통과하면서 정수되는 세디먼트 필터와, 역삼투압 멤브레인 필터와, 카본 필터를 포함할 수 있고, 상기 바이패스 유로는 상기 세디면트 필터를 통과한 물이 상기 역삼투압 멤브레인 필터와, 카본 필터를 바이패스하게 연결될 수 있다. The plurality of filters may include a sediment filter, a reverse osmosis membrane filter, and a carbon filter, in which water is sequentially purified while passing water, and the bypass passage includes water passing through the sediment filter. The filter and the carbon filter may be bypassed.
상기 물 급수기구의 다른 예는 상기 정수부로 물을 안내하는 원수 급수 유로의 물이 상기 복수개의 필터를 바이패스하여 상기 저수조와 냉수조와 전해살균기와 순환유로 중 적어도 하나로 안내되게 연결되는 바이패스 유로를 포함할 수 있다. Another example of the water supply mechanism is a bypass flow passage through which water in a raw water feed flow passage that guides water to the purified water unit is connected to at least one of the reservoir tank, the cold water tank, the electrolytic sterilizer, and the circulation passage by bypassing the plurality of filters. It may include.
상기 바이패스 유로는 상기 정수부를 통과한 물을 상기 수조로 안내하는 수조 입수유로에 연결되거나, 상기 냉수조에 연결되거나 상기 순환유로에 연결되거나 상기 전해살균기에 연결될 수 있다.The bypass flow passage may be connected to a water tank inlet flow passage for guiding water passing through the water purification unit to the water tank, connected to the cold water tank, connected to the circulation flow passage, or connected to the electrolytic sterilizer.
상기 물 급수기구는 상기 바이패스 유로에 설치된 바이패스 밸브를 더 포함할 수 있다. 상기 바이패스 밸브는 살균 모드시 개방될 수 있다. The water supply device may further include a bypass valve installed in the bypass flow path. The bypass valve can be opened in sterilization mode.
상기 복수개의 필터 중 일부와 나머지의 사이에 설치된 급수 밸브를 포함할 수 있다. 상기 급수 밸브는 살균 모드시 오프되는 정수기.It may include a water supply valve provided between some and the rest of the plurality of filters. The water supply valve is a water purifier that is turned off in the sterilization mode.
본 발명에 따른 정수기는 물이 순차적으로 통과하는 복수개의 필터를 포함하는 정수부와; 상기 정수부에서 정수된 물이 담겨지는 수조와; 물을 전기 분해하여 살균 성분을 생성하는 전해살균기와; 상기 수조의 물이 상기 전해살균기와 수조를 순환하게 연결되는 순환유로와; 살균 성분의 생성을 위한 물이 상기 복수개의 필터 중 적어도 하나의 필터를 바이패스한 후 상기 수조와 전해살균기와 순환유로 중 적어도 하나로 급수되게 연결된 물 급수기구를 포함한다.The water purifier according to the present invention includes: a water purifying unit including a plurality of filters through which water passes sequentially; A water tank containing water purified from the water purification unit; An electrolytic sterilizer which electrolyzes water to generate sterilization components; A circulation passage through which water in the tank circulates through the electrolytic sterilizer and the tank; Water for generating a sterilization component includes a water supply device connected to the water tank and the electrolytic sterilizer and at least one of the circulation passage after bypassing at least one filter of the plurality of filters.
본 발명에 따른 정수기는 물이 정수되는 세디먼트 필터와, 상기 세디먼트 필터에서 정수된 물이 정수되는 중공사막 멤브레인 필터와, 상기 중공사막 멤브레인 필터에서 정수된 물이 정수되는 카본 필터를 포함하는 정수부와; 상기 정수부에서 정수된 물이 담겨지는 저수조와 상기 저수조에서 유출된 물이 유입되어 냉각되는 냉수조를 포함하는 수조와; 물을 전기 분해하여 살균 성분을 생성하는 전해살균기와; 상기 냉수조의 물이 상기 전해살균기와 저수조와 냉수조를 순환하게 연결되는 순환유로를 포함한다.The water purifier according to the present invention includes a sediment filter for purifying water, a hollow fiber membrane membrane filter for purifying water purified by the sediment filter, and a water purifying part including a carbon filter for purifying water purified from the hollow fiber membrane membrane filter. Wow; A water tank including a water tank containing water purified by the water purification unit and a cold water tank into which water discharged from the water storage tank is introduced and cooled; An electrolytic sterilizer which electrolyzes water to generate sterilization components; The cold water tank includes a circulation passage connected to circulate the electrolytic sterilizer, the reservoir and the cold water tank.
본 발명에 따른 정수기는 물이 정수되는 세디먼트 필터와, 상기 세디먼트 필터에서 정수된 물이 정수되는 중공사막 멤브레인 필터와, 상기 중공사막 멤브레인 필터에서 정수된 물이 정수되는 카본 필터를 포함하는 정수부와; 상기 정수부에서 정수된 물이 담겨지는 수조와; 물을 전기 분해하여 살균 성분을 생성하는 전해살균기와; 상기 수조의 물이 상기 전해살균기와 수조를 순환하게 연결되는 순환유로를 포함한다.The water purifier according to the present invention includes a sediment filter for purifying water, a hollow fiber membrane membrane filter for purifying water purified by the sediment filter, and a water purifying part including a carbon filter for purifying water purified from the hollow fiber membrane membrane filter. Wow; A water tank containing water purified from the water purification unit; An electrolytic sterilizer which electrolyzes water to generate sterilization components; The water in the tank includes a circulation passage connected to circulate the electrolytic sterilizer and the tank.
본 발명은 복수개의 필터 중 정수 성능을 높이기 위한 어느 필터가 살균 성분을 생성시키는 특정 성분을 거르더라도 저수조와 냉수조 등의 수조를 효율적으로 살균시킬 수 있는 이점이 있다.The present invention has the advantage that can effectively sterilize the water tank, such as the reservoir tank and cold water tank even if any filter for improving the water purification performance of the plurality of filters to filter out a specific component to produce a sterilization component.
또한, 저수조와 냉수조의 살균을 위해 저수조와 냉수조에 담겨져 있던 모든 물을 배수할 필요가 없으므로, 일부 물만을 배수할 수 있으므로, 저수조와 냉수조의 살균을 위한 배수 수량이 최소화될 수 있고, 살균 시간이 단축될 수 있는 이점이 있다.In addition, since it is not necessary to drain all the water contained in the water tank and the cold water tank for sterilization of the water tank and the cold water tank, only some water can be drained, so that the amount of drainage for the sterilization of the water tank and the cold water tank can be minimized, and the sterilization time can be minimized. There is an advantage that can be shortened.
또한, 물을 순환 살균시켜 전해살균기의 용량 및 비용을 최소화하면서 저수조와 냉수조를 효율적으로 함께 살균시킬 수 있는 이점이 있다.In addition, the circulation sterilization of water has the advantage of efficiently sterilizing the reservoir and cold water tank while minimizing the capacity and cost of the electrolytic sterilizer.
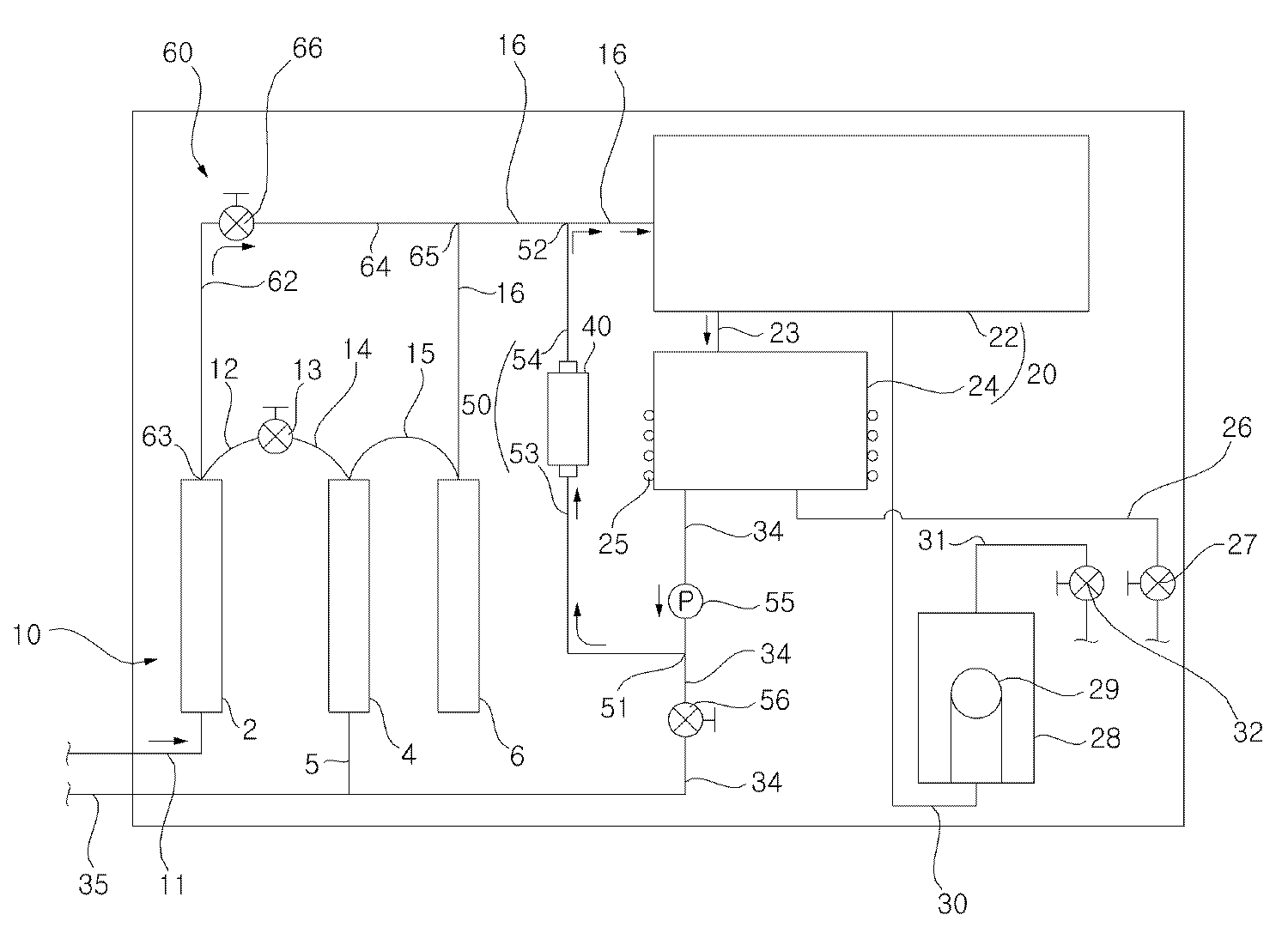
도 1은 본 발명에 따른 정수기 제 1 실시예의 구성이 도시된 도,
도 2는 본 발명에 따른 정수기 제 1 실시예의 제어 블록도,
도 3은 본 발명에 따른 정수기 제 1 실시예가 냉수 취수일때의 물 흐름이 도시된 도,
도 4는 본 발명에 따른 정수기 제 1 실시예가 살균 모드일때의 물 흐름이 도시된 도,
도 5는 본 발명에 따른 정수기 제 1 실시예가 배수 모드일때의 물 흐름이 도시된 도,
도 6은 본 발명에 따른 정수기 제 2 실시예의 구성이 도시된 도,
도 7은 본 발명에 따른 정수기 제 3 실시예의 구성이 도시된 도,
도 8은 본 발명에 따른 정수기 제 4 실시예의 구성이 도시된 도,
도 9는 본 발명에 따른 정수기 제 5 실시예의 구성이 도시된 도,
도 10은 본 발명에 따른 정수기 제 6 실시예의 구성이 도시된 도이다.1 is a view showing the configuration of the first embodiment of the water purifier according to the present invention;
2 is a control block diagram of a water purifier according to a first embodiment of the present invention;
3 is a view showing the water flow when the first embodiment of the water purifier according to the present invention is cold water intake;
4 is a view showing the water flow when the first embodiment of the water purifier according to the present invention in the sterilization mode,
5 is a view showing the water flow when the first embodiment of the water purifier according to the present invention in the drainage mode,
6 is a view showing the configuration of a second embodiment of the water purifier according to the present invention;
7 is a view showing the configuration of a third embodiment of the water purifier according to the present invention;
8 is a view showing the configuration of the fourth embodiment of the water purifier according to the present invention;
9 is a view showing the configuration of the fifth embodiment of the water purifier according to the present invention;
10 is a diagram showing the configuration of a sixth embodiment of a water purifier according to the present invention.
이하, 본 발명의 실시 예를 첨부된 도면을 참조하여 상세히 설명한다.Hereinafter, embodiments of the present invention will be described in detail with reference to the accompanying drawings.
도 1은 본 발명에 따른 정수기 제 1 실시예의 구성이 도시된 도이다.1 is a diagram showing the configuration of a first embodiment of a water purifier according to the present invention.
정수기는 도 1을 참조하면 물이 순차적으로 통과하는 복수개의 필터(2)(4)(6)를 포함하는 정수부(10)와, 정수부(10)에서 정수된 물이 담겨지는 수조(20)와, 물을 전기 분해하여 살균 성분을 생성하는 전해살균기(40)와, 수조(20)의 물이 전해살균기(40)와 수조(20)를 순환하게 연결되는 순환유로(50)와, 살균 성분의 생성을 위한 물이 복수개의 필터(2)(4)(6) 중 적어도 하나의 필터(4)(6)를 바이패스한 후 수조(20)와 전해살균기(40)와 순환유로(50) 중 적어도 하나로 급수되게 연결된 물 급수기구(60)를 포함할 수 있다.Referring to FIG. 1, the water purifier includes a
복수개의 필터(2)(4)(6)는 적어도 2개의 필터가 물을 단계적으로 정수하게 연결될 수 있고, 이하 3개의 필터인 것으로 설명한다. 복수개의 필터(2)(4)(6)는 물이 통과하는 제 1 필터(2)와, 제 1 필터(2)에서 정수된 물이 통과하는 제 2 필터(4)와, 제 2 필터(4)에서 정수된 물이 통과하는 제 3 필터(6)를 포함할 수 있다.The plurality of filters (2), (4) and (6) can be at least two filters connected in stages to purify water, and are described as three filters below. The plurality of filters (2) (4) (6) includes a first filter (2) through which water passes, a second filter (4) through which water purified by the first filter (2), and a second filter ( And a
복수개의 필터(2)(4)(6)는 제 1 필터(2)가 세디먼트 필터(2,Sediment filter)로 구성될 수 있고, 제 2 필터(4)가 역삼투압 멤브레인 필터(4,Reverse Osmosis membrame filter)로 구성될 수 있으며, 제 3 필터(6)가 카본 필터(6)로 구성될 수 있다.The plurality of filters (2), (4), (6) may include a first filter (2) as a sediment filter (2), and the second filter (4) is a reverse osmosis membrane filter (4, Reverse). Osmosis membrame filter), the
여기서, 세디먼트 필터(2)는 기계적인 여과작용을 하는 필터로서, 물 속에 포함된 큰 이물질을 거르는 역할을 할 수 있다. 세디먼트 필터(2)는 5㎛ 이하의 고밀도 polypropylene으로 제작된 필터이고, 세디먼트 필터(2)는 역삼투압 멤브레인 필터(4)와 카본 필터(6)가 작은 입자와 미세한 성분을 걸러내는데 돕는다.Here, the sediment filter (2) is a filter that performs a mechanical filtration action, it can play a role of filtering large foreign matter contained in the water. The
그리고, 역삼투압 멤브레인 필터(4)에는 배수유로(5)가 연결될 수 있다.In addition, a
역삼투압 멤브레인 필터(4)는 정수 작용의 도중에 물 속의 염소이온 농도를 낮출 수 있고, 물에 포함된 염소이온의 농도는 역삼투압 멤브레인 필터(4)를 통과하면서 급격하게 낮아질 수 있다. 역삼투압 멤브레인 필터(4)를 통과하기 전의 물에 함유된 염소이온의 농도가 예를 들어 14ppm일 때, 역삼투압 멤브레인 필터(4)를 통과한 물에 함유된 염소이온의 농도가 0.5ppm으로 낮아질 수 있다. The reverse
정수부(10)에는 정수부(10)로 물을 안내하는 원수 급수 유로(11)가 연결될 수 있다. The
원수 급수 유로(11)는 수돗물과 같이 외부에서 급수되는 물이 정수부(10)에서 정수되게 안내하는 것으로서, 복수개의 필터(2)(4)(6)에 연결될 수 있고, 제 1 필터(2)에 연결될 수 있다.The raw
제 1 필터(2)에는 제 1 필터(2)를 통과한 물을 안내하는 제 1 필터 출수유로(12)가 연결될 수 있다.The first filter
제 1 필터 출수유로(12)에는 제 1 필터(2)를 통과한 물을 단속하는 급수 밸브(13)가 연결될 수 있다. 여기서, 급수 밸브(13)는 후술하는 급수 모드시 폐쇄되어 살균 모드시 살균 성분 생성을 위한 물이 물 급수기구(70)를 통해 급수되게 돕는다.A
급수 밸브(13)에는 급수 밸브(13)를 통과한 물을 제 2 필터(4)로 안내하는 제 2 필터 입수유로(14)가 연결될 수 있다.A second
제 2 필터(4)에는 제 2 필터(4)를 통과한 물을 제 3 필터(6)로 안내하는 제 3 필터 입수유로(15)가 연결될 수 있다.The
정수부(10)에는 정수부(10)를 통과한 물을 수조(20)로 안내하는 수조 입수유로(16)가 연결될 수 있다.The
수조 입수유로(16)는 정수부(10)에서 정수된 물이 수조(20)에 담겨지게 안내하는 것으로서, 일단이 제 3 필터(6)에 연결되고 타단이 수조(20)에 연결될 수 있다.The tank
수조(20)는 정수부(10)에서 정수된 물이 담겨지는 탱크로서, 적어도 하나 설치될 수 있다.The
수조(20)는 물이 담겨지는 저수조(22)와, 물이 담겨지고 담겨진 물이 냉각되는 냉수조(24) 중 적어도 하나를 포함할 수 있다.The
냉수조(24)에는 냉수조(24)의 물을 냉각시키는 냉각장치(25)가 연결될 수 있고, 냉각장치(25)는 냉매를 압축하는 압축기와, 압축기에서 압축된 냉매가 응축되는 응축기와, 응축기에서 응축된 냉매가 팽창되는 팽창기구와, 팽창기구에서 팽창된 냉매가 증발되는 증발기를 포함할 수 있다. 냉각장치는 증발기가 냉수조(24)의 내부에 배치되거나 냉수조(24)의 외벽에 배치될 수 있고, 냉매는 증발기를 통과할 때 증발되면서 냉수조(24)의 물을 냉각시킬 수 있다. The
수조(20)는 냉수조(24)를 포함하지 않고 저수조(22)로 구성될 경우, 수조 입수유로(16)가 저수조(22)에 연결되는 저수조 입수유로가 될 수 있고, 저수조(22)에는 저수조(22)에 담겨진 물을 외부로 출수되는 정수 출수유로가 연결될 수 있다. 정수 출수유로에는 저수조(22)에서 정수 출수유로로 출수된 물을 단속하는 정수 출수밸브가 설치될 수 있다. When the
수조(20)는 저수조(22)를 포함하지 않고 냉수조(24)로 구성될 경우, When the
수조 입수유로(16)가 냉수조(24)에 연결되는 냉수조 입수유로가 될 수 있고, 냉수조(24)에는 냉수조(24)에 담겨진 물을 외부로 출수하는 냉수 출수유로(26)가 연결될 수 있다. 냉수 출수유로(26)에는 냉수조(24)에서 냉수 출수유로(26)로 출수된 물을 단속하는 냉수 출수밸브(27)가 설치될 수 있다.The water tank
수조(20)는 저수조(22)와 냉수조(24)를 모두 포함할 경우, 수조 입수유로(16)가 저수조(22)에 연결되는 저수조 입수유로가 될 수 있고, 냉수조(24)는 저수조(22)에서 유출된 물이 유입되어 냉각되게 설치될 수 있다. 저수조(22)는 냉수조(24)와 연결 유로(23)로 연결될 수 있고, 저수조(22)의 물은 연결 유로(23)로 유출된 후 냉수조(24)로 유입되어 냉수조(24)에서 냉각될 수 있다. 냉수조(24)에는 냉수조(24)에 담겨진 물을 외부로 출수하는 냉수 출수유로(26)가 연결될 수 있다. 냉수 출수유로(26)에는 냉수조(24)에서 냉수 출수유로(26)로 출수된 물을 단속하는 냉수 출수밸브(27)가 설치될 수 있다. When the
정수기는 물이 담겨지고 담겨진 물이 가열되는 온수조(28)를 더 포함할 수 있다. 온수조(28)에는 물을 가열하는 히터(29)가 설치될 수 있다. 온수조(28)는 저수조(22)에서 유출된 물이 유입되어 가열되게 설치될 수 있다. 온수조(28)는 저수조(22)와 온수조 입수유로(30)로 연결될 수 있고, 저수조(22)의 물은 온수조 입수유로(30)로 유출된 후 온수조(28)로 유입되어 온수조(28)에서 가열될 수 있다. 온수조(28)에는 온수조(28)에 담겨진 물을 외부로 출수하는 온수 출수유로(31)가 연결될 수 있다. 온수 출수유로(31)에는 온수조(28)에서 온수 출수유로(31)로 출수된 물을 단속하는 온수 출수밸브(32)가 설치될 수 있다. The water purifier may further include a
한편, 수조(20)에는 수조(20)의 물을 외부로 배수하는 배수유로(34)가 연결될 수 있다. 배수유로(34)는 수조(20)가 저수조(22)와 냉수조(24)를 포함할 경우, 냉수조(24)에 연결되어 냉수조(24)의 물을 외부로 배수할 수 있다.On the other hand, the
전해살균기(40)는 저수조(22)와 냉수조(24)를 포함하는 수조(20)를 살균시킬 수 있는 것으로서, 물을 전기 분해하여 물 속의 염소 이온을 살균 성분인 차아 염소산 이온으로 변화시킬 수 있다.The
전해살균기(40)는 하우징과, 하우징 내부에 이격되게 배치된 애노드 및 캐소드를 포함하고, 하우징에는 물이 애노드와 캐소드 사이로 유동되게 안내하는 물 입수부와, 애노드와 캐소드 사이를 통과한 물이 출수되는 물 출수부가 형성될 수 있다. The
순환유로(50)는 배수유로(34) 및 수조 입수유로(16)에 연결되어 수조(20)에서 배수유로(34)로 유출된 물이 전해살균기(40)로 유입되게 할 수 있고, 전해살균기(40)를 통과한 물이 수조 입수유로(16)를 통해 수조(20)로 유입되게 할 수 있다.The
순환유로(50)는 배수유로(34) 및 수조(20)에 연결되어 수조(20)에서 배수유로(34)로 유출된 물이 전해살균기(40)로 유입되게 할 수 있고, 전해살균기(40)를 통과한 물이 수조(20)로 유입되게 할 수 있다.The
순환유로(50)는 수조(20) 및 수조 입수유로(16)에 연결되어 수조(20)에서 유출된 물이 전해살균기(40)로 유입되게 할 수 있고, 전해살균기(40)를 통과한 물이 수조 입수유로(16)를 통해 수조(20)로 유입되게 할 수 있다.The
이하, 순환유로(50)는 수조 입수유로(16) 및 배수유로(34)에 연결되는 것으로 설명하고, 일단(51)에 배수유로(34)에 연결되고 타단(52)이 수조 입수유로(16)에 연결되는 것으로 설명한다.Hereinafter, the
순환유로(50)는 배수유로(34)와 전해살균기(40)에 연결되는 전해살균기 입수유로(53)와, 전해살균기(40)와 수조 입수유로(16)에 연결되는 전해살균기 출수유로(54)를 포함할 수 있다.The
즉, 정수기는 저수조(22)와 냉수조(24)를 모두 포함하는 수조(20)의 물이 배수유로(34)의 일부와 전해살균기 입수유로(53)와 전해살균기(40)와 전해살균기 출수유로(54)와 수조 입수유로(16)의 일부를 순차적으로 통과한 후 저수조(22)와 냉수조(24)를 모두 포함하는 수조(20)의 내부로 복귀될 수 있다. 저수조(22)와 냉수조(24)와 배수유로(34)의 일부와 전해살균기 입수유로(53)와 전해살균기(40)와 전해살균기 출수유로(54)와 수조 입수유로(16)의 일부는 물이 저수조(22)와 냉수조(24)와 전해살균기(40)를 순환하면서 저수조(22)와 냉수조(24)를 살균시키는 살균 유로를 구성하게 된다.That is, in the water purifier, the water of the
정수기는 순환 겸용 배수 펌프(55)를 포함할 수 있다. 순환 겸용 배수 펌프(55)는 살균 모드시 구동되어 저수조(22)와 냉수조(24)가 전해살균기(40)에 의해 살균되게 할 수 있고, 배수 모드시 구동되어 저수조(22)와 냉수조(24)의 물이 외부로 배수되게 할 수 있다.The water purifier may include a combined
순환 겸용 배수 펌프(55)는 순환유로(50)의 일단(51)과 냉수조(24)의 사이에 배치될 경우, 수조(20)의 살균과 수조(20)의 배수는 하나의 순환 겸용 배수 펌프(55)에 의해 선택적으로 행해질 수 있다.When the combined
즉, 순환 겸용 배수 펌프(55)는 살균 모드시와 배수 모드시 각각 구동될 수 있다.That is, the combined
순환 겸용 배수 펌프(55)는 살균 모드시 설정시간 동안 온된 후 오프될 수 있다. The combined
순환 겸용 배수 펌프(55)는 살균 모드시 설정 횟수 온,오프될 수 있다. 순환 겸용 배수 펌프(55)는 온 설정시간동안 온된 후 오프 설정시간동안 오프되고, 온,오프가 설정 횟수만큼 반복 실시될 수 있다. The combined
즉, 순환 겸용 배수 펌프(55)는 살균 모드의 도중에 설정시간 동안 계속하여 온된 후 오프되어 물이 살균 모드의 도중에 수조(20)와 전해살균기(20)를 계속하여 순환되게 하는 것이 가능하고, 살균 모드의 도중에 온,오프를 반복하여 물의 순환,정지가 설정 횟수만큼 반복되게 하는 것이 가능하다.That is, the combined
정수기는 순환유로(50)의 일단(51)과 배수유로(34)의 출구(35) 사이에 설치된 순환 및 배수 조절 밸브(56)를 포함할 수 있다.The water purifier may include a circulation and
순환 및 배수 조절 밸브(56)는 살균 모드시 폐쇄될 수 있고, 배수 모드시 개방될 수 있다. 수조(20)에서 유출된 물은 살균 모드시 순환 및 배수 조절 밸브(56)에 막혀 외부로 배수되지 않고, 배수 모드시 순환 및 배수 조절 밸브(56)에 막혀 외부로 배수된다. The circulation and
물 급수기구(60)는 전해살균기(40)가 저수조(22)와 냉수조(24)의 살균에 충분한 농도의 살균 성분을 생성시키지 못할 경우, 전해살균기(40)가 저수조(22)와 냉수조(24)의 살균에 충분한 농도의 살균 성분을 생성시키게 돕는다. When the
정수기는 정수 능력을 높이기 위해 복수개의 필터(2)(4)(6) 중 어느 하나가 물에 함유된 염소 이온의 농도를 과도하게 낮출 수 있는데, 이 경우 저수조(22)와 냉수조(24)와 전해살균기(40)를 순환하는 물은 염소 이온의 농도 부족으로 살균 성분인 차아 염소산이 목표 농도에 도달되지 못할 수 있고, 살균 성분인 차아 염소산이 목표 농도에 도달되더라도 목표 농도에 도달되는데 장시간 소요될 수 있다.In order to increase the water purification capacity, any one of the plurality of filters (2) (4) (6) may excessively lower the concentration of chlorine ions contained in the water, in which case the
한편, 물 급수기구(60)가 저수조(22)와 냉수조(24)와 전해살균기(40)를 순환하는 물에 살균 성분의 생성을 위한 물을 추가로 급수하게 되면, 전해살균기(40)에는 추가 급수된 물이 유입되게 되고, 추가 유입된 물에 함유된 염소 이온이 전해살균기(40)에 의해 전기 분해되면서 저수조(22)와 냉수조(24)의 살균에 적정한 농도의 차아 염소산이 생성되게 된다.On the other hand, if the
물 급수기구(60)는 물에 함유된 염소 이온의 농도를 과도하게 낮추는 필터를 아직 통과하지 않는 물을 급수시키는 것이 바람직하다.The
물 급수기구(60)는 복수개의 필터(2)(4)(6) 중 일부(2)를 통과한 물이 복수개의 필터(2)(4)(6) 중 나머지(4)(6)를 바이패스하여 저수조(22)와 냉수조(24)와 전해살균기(40)와 순환유로(50) 중 적어도 하나로 안내되게 연결되는 바이패스 유로(62)(64)를 포함할 수 있다.The
바이패스 유로(62)(64)는 제 1 필터(2)가 세디먼트 필터(2)이고, 제 2 필터(4)가 역삼투압 멤브레인 필터(4)이며, 제 3 필터(6)가 카본 필터(6)로 이루어질 경우, 세디면트 필터(2)를 통과한 물이 역삼투압 멤브레인 필터(4)와, 카본 필터(6)를 바이패스하게 연결될 수 있다.In the
물 급수기구(60)는 바이패스 유로(62)(64)에 설치된 바이패스 밸브(66)를 더 포함할 수 있다. 바이패스 밸브(66)는 살균 모드시 개방될 수 있다.The
바이패스 유로(62)(64)는 복수개의 필터(2)(4)(6) 중 일부(2)를 통과한 물을 수조 입수유로(16)로 안내하여 수조 입수유로(16)를 통해 수조(2)로 유입되게 할 수 있다.The
바이패스 유로(62)(64)는 일단(63)이 복수개의 필터(2)(4)(6) 중 일부(2)와 복수개의 필터(2)(4)(6) 중 나머지(4)(6)의 사이에 연결되는 것이 가능하고, 일단(63)이 복수개의 필터(2)(4)(6) 중 일부(2)에 직접 연결될 수 있다.The
바이패스 유로(62)(64)는 타단(65)이 수조 입수유로(16)에 연결될 수 있다. The
바이패스 유로(62)(64)는 제 1 필터(2)와 제 1 필터 출수유로(12) 중 어느 하나와 바이패스 밸브(66)에 연결되는 바이패스 밸브 입수유로(62)와, 바이패스 밸브(66)와 수조 입수유로(16)에 연결되는 바이패스 밸브 출수유로(64)를 포함할 수 있다. The
바이패스 밸브 출수유로(64)는 수조 입수유로(16)의 물 유동 방향으로 전해살균기 출수유로(54)와 수조 입수유로(16)가 연결되는 지점 이전에 연결된다.
The bypass
도 2는 본 발명에 따른 정수기 제 1 실시예의 제어 블록도이고, 도 3는 본 발명에 따른 정수기 제 1 실시예가 냉수 취수일때의 물 흐름이 도시된 도이며, 도 4는 본 발명에 따른 정수기 제 1 실시예가 살균 모드일때의 물 흐름이 도시된 도이고, 도 5는 본 발명에 따른 정수기 제 1 실시예가 배수 모드일때의 물 흐름이 도시된 도이다.Figure 2 is a control block diagram of a first embodiment of the water purifier according to the present invention, Figure 3 is a view showing the water flow when the first embodiment of the water purifier according to the present invention is cold water intake, Figure 4 is a water purifier according to the present invention Fig. 5 shows the water flow when the first embodiment is in sterilization mode, and Fig. 5 shows the water flow when the first embodiment of the water purifier according to the present invention is in the drainage mode.
본 실시예에 따른 정수기는 사용자가 명령을 입력하는 입력부(67)와, 입력부(67)의 입력에 따라 정수기를 제어하는 제어부(68)를 더 포함할 수 있다. 제어부(68)는 급수 밸브(13)와 냉각장치(25)와 냉수 출수밸브(27)와 히터(29)와 온수 출수밸브(32)와 전해살균기(40)와 순환 겸용 배수 펌프(55)와 순환 및 배수 조절밸브(56)와 바이패스 밸브(96)를 제어할 수 있다.The water purifier according to the present embodiment may further include an
제어부(68)는 냉수 취수 모드시, 급수 밸브(13)를 개방시킬 수 있고, 냉각장치(25)를 구동시킬 수 있으며, 냉수 출수밸브(27)를 개방시킬 수 있다. 제어부(68)는 냉수 취수 모드시 전해살균기(40)와 순환 겸용 배수 펌프(55)를 정지시킬 수 있고, 순환 및 배수 조절밸브(56)와 바이패스 밸브(96)를 밀폐시킬 수 있다. 제어부(68)는 냉수 취수 모드시 히터(29)를 오프시킬 수 있으며, 온수 출수밸브(32)를 밀폐시킬 수 있다.In the cold water intake mode, the
제어부(68)는 살균 모드시, 급수 밸브(13)를 폐쇄시킬 수 있고, 냉각장치(25)를 정지시킬 수 있으며, 냉수 출수밸브(27)를 폐쇄시킬 수 있다. 제어부(68)는 살균 모드시, 전해살균기(40)와 순환 겸용 배수 펌프(55)를 구동시킬 수 있고, 순환 및 배수 조절밸브(56)를 밀폐시킬 수 있으며, 바이패스 밸브(66)를 개방시킬 수 있다. 제어부(68)는 살균 모드시, 히터(29)를 오프시킬 수 있으며, 온수 출수밸브(32)를 밀폐시킬 수 있다.In the sterilization mode, the
제어부(68)는 배수 모드시, 급수 밸브(13)를 개방 또는 밀폐시킬 수 있고, 냉각장치(25)를 정지시킬 수 있으며, 냉수 출수밸브(27)를 폐쇄시킬 수 있다. 제어부(68)는 배수 모드시, 전해살균기(40)를 정지시킬 수 있고 순환 겸용 배수 펌프(55)를 구동시킬 수 있으며 순환 및 배수 조절밸브(56)를 개방시킬 수 있고 바이패스 밸브(96)를 개방 또는 폐쇄시킬 수 있다. 그리고, 제어부(68)는 배수 모드시, 히터(29)를 오프시킬 수 있으며, 온수 출수밸브(32)를 밀폐시킬 수 있다.
In the drainage mode, the
이하, 본 실시예에 따른 작용을 설명하면 다음과 같다. 설명의 편의를 위해 수조(20)가 저수조(22)와 냉수조(24)를 포함하는 경우로 설명한다.Hereinafter, the operation according to the present embodiment will be described. For convenience of description, it will be described as a case in which the
먼저, 사용자가 입력부(67)를 입력하여 냉수 취수를 입력하면, 도 2에 도시된 바와 같이, 냉수조(24)의 내부의 물은 냉수 출수유로(26)를 통해 외부로 출수되고, 저수조(22)의 물은 냉수조(24)에서 물이 출수된 만큼 냉수조(24)로 이동되며, 원수 급수 유로(11)의 물은 제 1 필터(2)와 급수 밸브(13)와 제 2 필터(4)와 제 3 필터(6)를 통과하면서 정수된 후 수조 입수유로(16)를 통과하여 저수조(22)로 채워진다.First, when the user inputs the cold water intake by inputting the
사용자가 입력부(67)를 입력하여 살균 명령을 입력하면, 정수기는 살균 행정을 실시하고, 살균 행정시, 정수기는 도 3에 도시된 바와 같이, 원수 급수 유로(11)의 물이 제 1 필터(2)를 통과한 후 바이패스 밸브(66)를 통과하면서 제 2 필터(4)와 제 3 필터(6)를 바이패스 하고, 이후 수조 입수유로(16)를 통해 저수조(22)로 유입된다. 저수조(22)로 유입된 물은 저수조(22)와 냉수조(24) 내의 물과 혼합되고, 이후 순환 겸용 배수 펌프(55)와 전해살균기(40)와 저수조(22)와 냉수조(24)를 순환하면서 전해살균기(40)에서 살균 성분이 생성되고, 전해살균기(40)에서 생성된 살균 성분이 순환 겸용 배수 펌프(55)와 저수조(22)와 냉수조(24)를 살균시킨다.When the user inputs the
정수기는 살균 행정시, 냉수조(24)의 물 일부가 외부로 배수되면서 제 2 필터(4)와 제 3 필터(6)를 바이패스하는 물이 저수조(22)로 유입되는 것이 가능하고, 냉수조(24)의 물 일부가 외부로 배수된 후 제 2 필터(4)와 제 3 필터(6)를 바이패스하는 물이 저수조(22)로 유입되는 것이 가능하고, In the water purifier, during the sterilization stroke, water which bypasses the
정수기는 살균 행정시, 제 2 필터(4)와 제 3 필터(6)를 바이패스하는 물이 저수조(22)로 유입되는 도중에, 전해살균기(40)와 순환 겸용 배수 펌프(55)를 구동되는 것이 가능하고, 제 2 필터(4)와 제 3 필터(6)를 바이패스하는 물이 저수조(22)로 유입되고 더 이상 제 2 필터(4)와 제 3 필터(6)를 바이패스하는 물이 저수조(22)로 유입되지 않게 된 후 전해살균기(40)와 순환 겸용 배수 펌프(55)를 구동되는 것이 가능하다.The water purifier drives the
사용자가 입력부(67)를 입력하여 살균 명령을 입력하면, 정수기는 도 4에 도시된 바와 같이, 냉수조(24)의 물이 순환 겸용 배수 펌프(55)와 순환 및 배수 조절밸브(56)를 순차적으로 통과한 후 외부로 배수되고, 저수조(22)의 물은 냉수조(24)의 물이 배수됨에 따라 냉수조(24)로 이동된 후 순환 겸용 배수 펌프(55)와 순환 및 배수 조절밸브(56)를 통해 외부로 배수된다. When the user inputs the sterilization command by inputting the
도 6은 본 발명에 따른 정수기 제 2 실시예의 구성이 도시된 도이다.6 is a diagram showing the configuration of the second embodiment of the water purifier according to the present invention.
본 실시예에 따른 정수기는 물 급수기구(60)가 냉수조(24)에 연결되어 냉수조(24)로 살균 성분 생성을 위한 물을 급수하는 것이 가능하다.The water purifier according to the present embodiment may be connected to the
물 급수기구(60)는 바이패스 유로(72)(74)와 바이패스 밸브(76)를 포함할 수 있다.The
바이패스 유로(72)(74)는 일단(73)이 복수개의 필터(2)(4)(6) 중 일부(2)와 복수개의 필터(2)(4)(6) 중 나머지(4)(6)의 사이에 연결되는 것이 가능하고, 일단(73)이 복수개의 필터(2)(4)(6) 중 일부(2)에 직접 연결될 수 있다.The
바이패스 유로(72)(74)는 타단(75)이 냉수조(24)에 연결될 수 있다. The
바이패스 유로(72)(74)는 제 1 필터(2)와 제 1 필터 출수유로(12) 중 어느 하나와 바이패스 밸브(76)에 연결되는 바이패스 밸브 입수유로(72)와, 바이패스 밸브(76)와 냉수조(24)에 연결되는 바이패스 밸브 출수유로(74)를 포함할 수 있다. The
본 실시예에 따른 정수기는 바이패스 유로(72)(74)의 위치 이외의 기타 구성 및 작용이 본 발명 제 1 실시예와 동일하거나 유사하므로 동일 부호를 사용하고 그에 대한 상세한 설명은 생략한다.The water purifier according to the present embodiment uses the same reference numerals and the detailed description thereof will be omitted since other configurations and operations other than the positions of the
도 7은 본 발명에 따른 정수기 제 3 실시예의 구성이 도시된 도이다.7 is a diagram showing the configuration of the third embodiment of the water purifier according to the present invention.
본 실시예에 따른 정수기는 물 급수기구(60)가 전해살균기(40)에 연결되어 전해살균기(40)로 살균 성분 생성을 위한 물을 급수하는 것이 가능하다.The water purifier according to this embodiment is connected to the
물 급수기구(60)는 바이패스 유로(82)(84)와 바이패스 밸브(86)을 포함할 수 있다,The
바이패스 유로(82)(84)는 일단(83)이 복수개의 필터(2)(4)(6) 중 일부(2)와 복수개의 필터(2)(4)(6) 중 나머지(4)(6)의 사이에 연결되는 것이 가능하고, 일단(83)이 복수개의 필터(2)(4)(6) 중 일부(2)에 직접 연결될 수 있다.The
바이패스 유로(82)(84)는 타단(85)이 전해살균기(40)에 연결될 수 있다. The
바이패스 유로(82)(84)는 제 1 필터(2)와 제 1 필터 출수유로(12) 중 어느 하나와 바이패스 밸브(86)에 연결되는 바이패스 밸브 입수유로(82)와, 바이패스 밸브(86)와 전해살균기(40)에 연결되는 바이패스 밸브 출수유로(84)를 포함할 수 있다.The
본 실시예에 따른 정수기는 바이패스 유로(82)(84)의 위치 이외의 기타 구성 및 작용이 본 발명 제 1 실시예와 동일하거나 유사하므로 동일 부호를 사용하고 그에 대한 상세한 설명은 생략한다.The water purifier according to the present embodiment uses the same reference numerals and the detailed description thereof will be omitted since other configurations and operations other than the positions of the
바이패스 밸브 출수유로(84)는 전해살균기(40)의 물 입수부에 연결되는 것이 바람직하다.
The bypass
도 8은 본 발명에 따른 정수기 제 4 실시예의 구성이 도시된 도이다.8 is a diagram showing the configuration of the fourth embodiment of the water purifier according to the present invention.
본 실시예에 따른 정수기는 물 급수기구(60)가 순환유로(50)에 연결되어 순환유로(50)로 살균 성분의 생성을 위한 물을 급수하는 것이 가능하다.The water purifier according to the present embodiment may be connected to the
물 급수기구(60)는 바이패스 유로(92)(94)와 바이패스 밸브(96)를 포함할 수 있다.The
바이패스 유로(92)(94)는 일단(93)이 복수개의 필터(2)(4)(6) 중 일부(2)와 복수개의 필터(2)(4)(6) 중 나머지(4)(6)의 사이에 연결되는 것이 가능하고, 일단(93)이 복수개의 필터(2)(4)(6) 중 일부(2)에 직접 연결되는 것이 가능하다.The
바이패스 유로(92)(94)는 타단(95)이 순환유로(50)에 연결될 수 있다. The
바이패스 유로(92)(94)는 제 1 필터(2)와 제 1 필터 출수유로(12) 중 어느 하나와 바이패스 밸브(96)에 연결되는 바이패스 밸브 입수유로(92)와, 바이패스 밸브(96)와 순환유로(50)에에 연결되는 바이패스 밸브 출수유로(94)를 포함할 수 있다.The
본 실시예에 따른 정수기는 바이패스 유로(92)(94)의 위치 이외의 기타 구성 및 작용이 본 발명 제 1 실시예와 동일하거나 유사하므로 동일 부호를 사용하고 그에 대한 상세한 설명은 생략한다.The water purifier according to the present embodiment uses the same reference numerals and the detailed description thereof will be omitted since other configurations and operations other than the positions of the
바이패스 밸브 출수유로(94)는 전해살균기 입수유로(53)와, 전해살균기 출수유로(54) 중 하나에 연결될 수 있고, 바이패스된 물이 전해살균기(40)에서 입수된 후 저수조(22) 및 냉수조(24)의 수조(20)로 유입되도록 전해살균기 입수유로(53)에 연결되는 것이 바람직하다.The bypass
도 9는 본 발명에 따른 정수기 제 5 실시예의 구성이 도시된 도이다. 9 is a diagram showing the configuration of the fifth embodiment of the water purifier according to the present invention.
본 실시예에 따른 물 급수기구(60)가 정수부(10)로 물을 안내하는 원수 급수 유로(11)의 물이 복수개의 필터(2)(4)(6)를 바이패스하여 수조(20)와 전해살균기(40)와 순환유로(50) 중 적어도 하나로 안내하게 연결되는 바이패스 유로(102)(104)와, 바이패스 유로(102)(104)에 설치된 바이패스 밸브(106)를 포함할 수 있고, 바이패스 유로(102)(104)의 위치 이외의 기타 구성 및 작용은 본 발명 제 1 실시예 내지 제 4 실시예와 동일하거나 유사하므로 동일 부호를 사용하고 그에 대한 상세한 설명은 생략한다.The water in the raw
바이패스 유로(102)(104)는 일단(103)이 원수 급수 유로(11)에 연결될 수 있고, 타단(105)이 본 발명 제 1 실시예 내지 제 4 실시예와 같이, 수조 입수유로(16)와 냉수조(24)와 전해살균기(40)와 순환유로(50) 중 하나에 연결될 수 있다.The
바이패스 유로(102)(104)는 원수 급수 유로(11)와 바이패스 밸브(106)를 연결하는 바이패스 밸브 입수유로(102)와, 수조 입수유로(16)와 냉수조(24)와 전해살균기(40)와 순환유로(50) 중 하나와 바이패스 밸브(106)를 연결하는 바이패스 밸브 출수유로(104)를 포함할 수 있다.The
도 10은 본 발명에 따른 정수기 제 6 실시예의 구성이 도시된 도이다. 10 is a diagram showing the configuration of a sixth embodiment of a water purifier according to the present invention.
본 실시예의 정수기는 복수개의 필터(2)(4)(6)가 세디먼트 필터(2,Sediment filter)와, 중공사막 멤브레인 필터(4', Ultra Filtration membrame filter)와, 카본 필터(6)를 포함할 수 있다.In the water purifier according to the present embodiment, a plurality of filters (2) (4) and (6) may use a sediment filter (2), a hollow fiber membrane filter (4 ', ultra filtration membrame filter), and a carbon filter (6). It may include.
중공사막 멤브레인 필터(4')는 물속의 박테리아,바이러스 및 미립자를 제거하기 위한 필터로서, 0.1~0.4미크론의 미세한 중공사막 멤브레인 필터(4')가 물속에 남아 있는 불순물을 깨끗하게 걸러내고 미네랄성분이 그대로 함유된 깨끗한 물만을 통과시킨다.The hollow fiber membrane membrane filter 4 'is a filter for removing bacteria, viruses and fine particles in the water. The 0.1 to 0.4 micron fine hollow fiber membrane membrane filter 4' filters out impurities remaining in the water and removes minerals. Pass only clean water as it is.
본 실시예의 정수기는 본 발명 제 1 실시예 내지 제 5 실시예와 달리, 중공사막 멤브레인 필터(4')가 물 속의 염소 이온 농도를 과도하게 낮추지 않기 때문에, 본 발명 제 1 실시예 내지 제 5 실시예의 물 급수기구 없이, 수조(20)의 물 즉, 저수조(22)의 물과 냉수조(24)의 물이 전해살균기(40)와 저수조(22)와 냉수조(24)를 순환하면서 전해살균기(40)에서 살균 성분이 생성될 수 있고, 생성된 살균 성분이 저수조(22)와 냉수조(24)를 함께 살균시킨다.Unlike the first to fifth embodiments of the present invention, the water purifier of the present embodiment differs from the first to fifth embodiments of the present invention because the hollow fiber membrane membrane filter 4 'does not excessively lower the chlorine ion concentration in water. Without the water supply mechanism of the example, the water of the
2: 제 1 필터 4: 제 2 필터
6: 제 3 필터 10: 정수부
13: 급수 밸브 20: 수조
22: 저수조 24: 냉수조
25: 냉각장치 26: 냉수 출수유로
27: 냉수 출수밸브 34: 배수유로
40: 전해살균기 50: 순환유로
52; 전해살균기 입수유로 54: 전해살균기 출수유로
55: 순환 겸용 배수 펌프 56: 순환 및 배수 조절밸브
60: 물 급수기구 62,64: 바이패스 유로
66: 바이패스 밸브2: first filter 4: second filter
6: 3rd filter 10: Water purification part
13: water supply valve 20: water tank
22: water tank 24: cold water tank
25: chiller 26: cold water outlet
27: cold water outlet valve 34: drain flow path
40: electrolytic sterilizer 50: circulation passage
52; Euro electrolytic sterilizer flow passage 54: Electrolytic sterilizer discharge passage
55: combined circulation drain pump 56: circulation and drain control valve
60:
66: bypass valve
Claims (23)
상기 정수부에서 정수된 물이 담겨지는 저수조와 상기 저수조에서 유출된 물이 유입되어 냉각되는 냉수조를 포함하는 수조와;
물을 전기 분해하여 살균 성분을 생성하는 전해살균기와;
상기 냉수조의 물이 상기 전해살균기와 저수조와 냉수조를 순환하게 연결되는 순환유로와;
살균 성분의 생성을 위한 물이 상기 복수개의 필터 중 적어도 하나의 필터를 바이패스한 후 상기 저수조와 냉수조와 전해살균기와 순환유로 중 적어도 하나로 급수되게 연결된 물 급수기구를 포함하는 정수기.A water purification unit including a plurality of filters to be purified while passing water sequentially;
A water tank including a water tank containing water purified by the water purification unit and a cold water tank into which water discharged from the water storage tank is introduced and cooled;
An electrolytic sterilizer which electrolyzes water to generate sterilization components;
A circulation passage through which the water of the cold water tank circulates between the electrolytic sterilizer, the water storage tank and the cold water tank;
And a water supply device connected to the water for generation of the sterilizing component by bypassing at least one filter of the plurality of filters and then supplying water to at least one of the reservoir tank, the cold water tank, the electrolytic sterilizer, and the circulation passage.
상기 순환유로는
상기 냉수조의 물을 외부로 배수하는 배수유로에 일단이 연결되고, 상기 정수부를 통과한 물을 상기 수조로 안내하는 수조 입수유로에 타단이 연결되는 정수기.The method of claim 1,
The circulation passage
A water purifier, one end of which is connected to a drain passage for draining the water of the cold water tank to the outside, and the other end of which is connected to a water tank inlet passage that guides the water passing through the water purification unit to the tank.
상기 순환유로는 상기 배수유로와 전해살균기에 연결되는 전해살균기 입수유로와, 상기 전해살균기와 수조 입수유로에 연결되는 전해살균기 출수유로를 포함하는 정수기.The method of claim 2,
The circulation passage is a water purifier including an electrolytic sterilizer acquisition passage connected to the drainage passage and an electrolytic sterilizer, and an electrolytic sterilizer discharge passage connected to the electrolytic sterilizer and the tank receiving passage.
상기 배수유로 중 상기 냉수조와 상기 순환유로의 일단 사이에 배치된 순환 겸용 배수 펌프를 포함하는 정수기.The method of claim 2,
And a circulation combined drain pump disposed between the cold water tank and one end of the circulation passage in the drain passage.
상기 순환 겸용 배수 펌프는 살균 모드시와 배수 모드시 각각 구동되는 정수기.The method of claim 4, wherein
The combined circulation drainage pump is a water purifier driven in sterilization mode and drainage mode respectively.
상기 순환 겸용 배수 펌프는 살균 모드시 설정시간 동안 온된 후 오프되는 정수기.The method of claim 4, wherein
The circulation combined drain pump is a water purifier that is turned on and off for a predetermined time in the sterilization mode.
상기 순환 겸용 배수 펌프는 살균 모드시 설정 횟수 온,오프 반복되는 정수기.The method of claim 4, wherein
The circulation combined drain pump is a water purifier that is repeated on and off the set number of times in the sterilization mode.
상기 순환유로의 일단과 상기 배수유로의 출구 사이에 설치된 순환 및 배수 조절 밸브를 포함하는 정수기.The method of claim 4, wherein
And a circulation and drain control valve disposed between one end of the circulation passage and the outlet of the drain passage.
상기 순환 및 배수 조절 밸브는 살균 모드시 폐쇄되고, 배수 모드시 개방되는 정수기.The method of claim 8,
The circulation and drain control valve is closed in the sterilization mode, the water purifier open in the drain mode.
상기 물 급수기구는 상기 복수개의 필터 중 일부를 통과한 물이 복수개의 필터 중 나머지를 바이패스하여 상기 저수조와 냉수조와 전해살균기와 순환유로 중 적어도 하나로 안내되게 연결되는 바이패스 유로를 포함하는 정수기.The method of claim 1,
The water supply mechanism includes a water purifier including a bypass flow passage through which water passing through some of the plurality of filters bypasses the remainder of the plurality of filters and is guided to at least one of the reservoir tank, the cold water tank, the electrolytic sterilizer, and the circulation passage.
상기 복수개의 필터는 물이 순차적으로 통과하면서 정수되는 세디먼트 필터와, 역삼투압 멤브레인 필터와, 카본 필터를 포함하고,
상기 바이패스 유로는 상기 세디면트 필터를 통과한 물이 상기 역삼투압 멤브레인 필터와, 카본 필터를 바이패스하게 연결되는 정수기.11. The method of claim 10,
The plurality of filters includes a sediment filter, a reverse osmosis membrane filter, and a carbon filter that is purified while passing water sequentially,
The bypass flow path is a water purifier in which water passing through the sediment filter is bypassed to the reverse osmosis membrane filter and the carbon filter.
상기 물 급수기구는 상기 정수부로 물을 안내하는 원수 급수 유로의 물이 상기 복수개의 필터를 바이패스하여 상기 저수조와 냉수조와 전해살균기와 순환유로 중 적어도 하나로 안내되게 연결되는 바이패스 유로를 포함하는 정수기.The method of claim 1,
The water supply mechanism includes a water purifier including a bypass flow passage through which water from a raw water supply flow path guiding water to the water purification unit is connected to at least one of the water storage tank, the cold water tank, the electrolytic sterilizer, and the circulation flow path by bypassing the plurality of filters. .
상기 바이패스 유로는 상기 정수부를 통과한 물을 상기 수조로 안내하는 수조 입수유로에 연결되는 정수기.13. The method according to claim 10 or 12,
The bypass flow passage is connected to a water tank inlet flow passage for guiding water passing through the water purification unit to the water tank.
상기 바이패스 유로는 상기 냉수조에 연결되는 정수기.13. The method according to claim 10 or 12,
The bypass flow path is connected to the cold water tank.
상기 바이패스 유로는 상기 순환유로에 연결되는 정수기.13. The method according to claim 10 or 12,
And the bypass passage is connected to the circulation passage.
상기 바이패스 유로는 상기 전해살균기에 연결되는 정수기.13. The method according to claim 10 or 12,
The bypass flow path is connected to the electrolytic sterilizer.
상기 물 급수기구는 상기 바이패스 유로에 설치된 바이패스 밸브를 더 포함하는 정수기.13. The method according to claim 10 or 12,
The water supply device further includes a bypass valve installed in the bypass flow path.
상기 바이패스 밸브는 살균 모드시 개방되는 정수기.The method of claim 17,
The bypass valve is a water purifier opened in the sterilization mode.
상기 복수개의 필터 중 일부와 나머지의 사이에 설치된 급수 밸브를 포함하는 정수기.The method of claim 17,
And a water supply valve disposed between some of the plurality of filters and the other.
상기 급수 밸브는 살균 모드시 오프되는 정수기.The method of claim 19,
The water supply valve is a water purifier that is turned off in sterilization mode.
상기 정수부에서 정수된 물이 담겨지는 수조와;
물을 전기 분해하여 살균 성분을 생성하는 전해살균기와;
상기 수조의 물이 상기 전해살균기와 수조를 순환하게 연결되는 순환유로와;
살균 성분의 생성을 위한 물이 상기 복수개의 필터 중 적어도 하나의 필터를 바이패스한 후 상기 수조와 전해살균기와 순환유로 중 적어도 하나로 급수되게 연결된 물 급수기구를 포함하는 정수기.A water purification unit including a plurality of filters through which water passes sequentially;
A water tank containing water purified from the water purification unit;
An electrolytic sterilizer which electrolyzes water to generate sterilization components;
A circulation passage through which water in the tank circulates through the electrolytic sterilizer and the tank;
And a water feeder connected to the water tank and the electrolytic sterilizer and at least one of the circulation passages after the water for generating the sterilizing component bypasses at least one filter of the plurality of filters.
상기 정수부에서 정수된 물이 담겨지는 저수조와 상기 저수조에서 유출된 물이 유입되어 냉각되는 냉수조를 포함하는 수조와;
물을 전기 분해하여 살균 성분을 생성하는 전해살균기와;
상기 냉수조의 물이 상기 전해살균기와 저수조와 냉수조를 순환하게 연결되는 순환유로를 포함하는 정수기.A water purification unit including a sediment filter for purifying water, a hollow fiber membrane membrane filter for purifying water purified by the sediment filter, and a carbon filter for purifying water purified by the hollow fiber membrane membrane filter;
A water tank including a water tank containing water purified by the water purification unit and a cold water tank into which water discharged from the water storage tank is introduced and cooled;
An electrolytic sterilizer which electrolyzes water to generate sterilization components;
And a circulation passage through which the water of the cold water tank circulates between the electrolytic sterilizer, the reservoir and the cold water tank.
상기 정수부에서 정수된 물이 담겨지는 수조와;
물을 전기 분해하여 살균 성분을 생성하는 전해살균기와;
상기 수조의 물이 상기 전해살균기와 수조를 순환하게 연결되는 순환유로를 포함하는 정수기.A water purification unit including a sediment filter for purifying water, a hollow fiber membrane membrane filter for purifying water purified by the sediment filter, and a carbon filter for purifying water purified by the hollow fiber membrane membrane filter;
A water tank containing water purified from the water purification unit;
An electrolytic sterilizer which electrolyzes water to generate sterilization components;
A water purifier including a circulation passage through which the water in the tank circulates through the electrolytic sterilizer and the tank.
Priority Applications (1)
| Application Number | Priority Date | Filing Date | Title |
|---|---|---|---|
| KR1020110068044A KR101305328B1 (en) | 2011-07-08 | 2011-07-08 | water purifier |
Applications Claiming Priority (1)
| Application Number | Priority Date | Filing Date | Title |
|---|---|---|---|
| KR1020110068044A KR101305328B1 (en) | 2011-07-08 | 2011-07-08 | water purifier |
Publications (2)
| Publication Number | Publication Date |
|---|---|
| KR20130006164A true KR20130006164A (en) | 2013-01-16 |
| KR101305328B1 KR101305328B1 (en) | 2013-09-17 |
Family
ID=47837311
Family Applications (1)
| Application Number | Title | Priority Date | Filing Date |
|---|---|---|---|
| KR1020110068044A Active KR101305328B1 (en) | 2011-07-08 | 2011-07-08 | water purifier |
Country Status (1)
| Country | Link |
|---|---|
| KR (1) | KR101305328B1 (en) |
Cited By (2)
| Publication number | Priority date | Publication date | Assignee | Title |
|---|---|---|---|---|
| US11322865B2 (en) | 2019-07-09 | 2022-05-03 | Hyundai Mobis Co., Ltd. | Terminal block assembly for wire connection of motor and assembling method thereof |
| CN115974202A (en) * | 2023-02-02 | 2023-04-18 | 宁波鼎安电器有限公司 | A heating device and its reverse osmosis kitchen water purifier |
Family Cites Families (3)
| Publication number | Priority date | Publication date | Assignee | Title |
|---|---|---|---|---|
| KR100590834B1 (en) * | 2005-01-14 | 2006-06-19 | 웅진코웨이주식회사 | Ionized water system utilizing living water of reverse osmosis water purifier |
| KR100858971B1 (en) * | 2007-10-24 | 2008-09-17 | 유인수 | Central water purification system with sterilizer, sterilization method and cleaning method |
| KR20100062596A (en) * | 2008-12-02 | 2010-06-10 | 웅진코웨이주식회사 | Water purifier being able to sterilize with electrolyzer and recirculate water |
-
2011
- 2011-07-08 KR KR1020110068044A patent/KR101305328B1/en active Active
Cited By (2)
| Publication number | Priority date | Publication date | Assignee | Title |
|---|---|---|---|---|
| US11322865B2 (en) | 2019-07-09 | 2022-05-03 | Hyundai Mobis Co., Ltd. | Terminal block assembly for wire connection of motor and assembling method thereof |
| CN115974202A (en) * | 2023-02-02 | 2023-04-18 | 宁波鼎安电器有限公司 | A heating device and its reverse osmosis kitchen water purifier |
Also Published As
| Publication number | Publication date |
|---|---|
| KR101305328B1 (en) | 2013-09-17 |
Similar Documents
| Publication | Publication Date | Title |
|---|---|---|
| KR101293233B1 (en) | Water purifier | |
| KR101977033B1 (en) | Water treating apparatus | |
| CN107922222A (en) | Electrolyzed water generating device, hydrogen-rich water supplier equipped with the device, and manufacturing device of water for preparing dialysate | |
| JP5413709B2 (en) | Water treatment equipment. | |
| KR20160097910A (en) | Method for sterilizing a water supply apparatus | |
| KR102634086B1 (en) | Water treatment apparatus | |
| KR101492879B1 (en) | Water treatment apparatus and water treatment method | |
| CN105858945A (en) | Sterilization system | |
| KR20230160221A (en) | Water treatment apparatus | |
| KR101305329B1 (en) | Water purifier | |
| KR20130025801A (en) | water purifier | |
| KR101305328B1 (en) | water purifier | |
| KR20130131964A (en) | Water sterilization system of water treatment apparatus | |
| KR101987801B1 (en) | Water treatment apparatus | |
| KR101305331B1 (en) | Water purifier | |
| KR101446127B1 (en) | Water treatment apparatus | |
| KR101305330B1 (en) | Water purifier | |
| KR101967799B1 (en) | Water treatment apparatus and water treatment method | |
| KR20170074641A (en) | Water treatment apparatus | |
| KR101982804B1 (en) | Water treatment apparatus and water treatment method | |
| TW201219318A (en) | Water purification device and disinfection/sterilization method for water purification device | |
| KR102079173B1 (en) | Water treatment apparatus and water treatment method | |
| KR20140022937A (en) | Water treatment apparatus and water treatment method | |
| KR101476323B1 (en) | Water treatment apparatus and water treatment method | |
| KR20130131965A (en) | Water sterilization system of water treatment apparatus |
Legal Events
| Date | Code | Title | Description |
|---|---|---|---|
| PA0109 | Patent application |
Patent event code: PA01091R01D Comment text: Patent Application Patent event date: 20110708 |
|
| A201 | Request for examination | ||
| PA0201 | Request for examination |
Patent event code: PA02012R01D Patent event date: 20110718 Comment text: Request for Examination of Application Patent event code: PA02011R01I Patent event date: 20110708 Comment text: Patent Application |
|
| E902 | Notification of reason for refusal | ||
| PE0902 | Notice of grounds for rejection |
Comment text: Notification of reason for refusal Patent event date: 20121228 Patent event code: PE09021S01D |
|
| PG1501 | Laying open of application | ||
| E701 | Decision to grant or registration of patent right | ||
| PE0701 | Decision of registration |
Patent event code: PE07011S01D Comment text: Decision to Grant Registration Patent event date: 20130828 |
|
| GRNT | Written decision to grant | ||
| PR0701 | Registration of establishment |
Comment text: Registration of Establishment Patent event date: 20130902 Patent event code: PR07011E01D |
|
| PR1002 | Payment of registration fee |
Payment date: 20130902 End annual number: 3 Start annual number: 1 |
|
| PG1601 | Publication of registration | ||
| FPAY | Annual fee payment |
Payment date: 20160824 Year of fee payment: 4 |
|
| PR1001 | Payment of annual fee |
Payment date: 20160824 Start annual number: 4 End annual number: 4 |
|
| FPAY | Annual fee payment |
Payment date: 20170814 Year of fee payment: 5 |
|
| PR1001 | Payment of annual fee |
Payment date: 20170814 Start annual number: 5 End annual number: 5 |
|
| FPAY | Annual fee payment |
Payment date: 20180814 Year of fee payment: 6 |
|
| PR1001 | Payment of annual fee |
Payment date: 20180814 Start annual number: 6 End annual number: 6 |
|
| FPAY | Annual fee payment |
Payment date: 20190814 Year of fee payment: 7 |
|
| PR1001 | Payment of annual fee |
Payment date: 20190814 Start annual number: 7 End annual number: 7 |
|
| PR1001 | Payment of annual fee |
Payment date: 20210809 Start annual number: 9 End annual number: 9 |
|
| PR1001 | Payment of annual fee |
Payment date: 20230809 Start annual number: 11 End annual number: 11 |
