JP3822787B2 - Flyback switching power supply - Google Patents
Flyback switching power supply Download PDFInfo
- Publication number
- JP3822787B2 JP3822787B2 JP2000329747A JP2000329747A JP3822787B2 JP 3822787 B2 JP3822787 B2 JP 3822787B2 JP 2000329747 A JP2000329747 A JP 2000329747A JP 2000329747 A JP2000329747 A JP 2000329747A JP 3822787 B2 JP3822787 B2 JP 3822787B2
- Authority
- JP
- Japan
- Prior art keywords
- operation mode
- output voltage
- power supply
- semiconductor switch
- switching power
- Prior art date
- Legal status (The legal status is an assumption and is not a legal conclusion. Google has not performed a legal analysis and makes no representation as to the accuracy of the status listed.)
- Expired - Lifetime
Links
- 238000004804 winding Methods 0.000 claims description 27
- 230000010355 oscillation Effects 0.000 claims description 26
- 239000004065 semiconductor Substances 0.000 claims description 19
- 238000001514 detection method Methods 0.000 claims description 13
- 238000010586 diagram Methods 0.000 description 13
- 238000003079 width control Methods 0.000 description 12
- 239000003990 capacitor Substances 0.000 description 8
- 230000000694 effects Effects 0.000 description 2
- 238000007796 conventional method Methods 0.000 description 1
- 238000000034 method Methods 0.000 description 1
Images
Classifications
-
- Y—GENERAL TAGGING OF NEW TECHNOLOGICAL DEVELOPMENTS; GENERAL TAGGING OF CROSS-SECTIONAL TECHNOLOGIES SPANNING OVER SEVERAL SECTIONS OF THE IPC; TECHNICAL SUBJECTS COVERED BY FORMER USPC CROSS-REFERENCE ART COLLECTIONS [XRACs] AND DIGESTS
- Y02—TECHNOLOGIES OR APPLICATIONS FOR MITIGATION OR ADAPTATION AGAINST CLIMATE CHANGE
- Y02B—CLIMATE CHANGE MITIGATION TECHNOLOGIES RELATED TO BUILDINGS, e.g. HOUSING, HOUSE APPLIANCES OR RELATED END-USER APPLICATIONS
- Y02B70/00—Technologies for an efficient end-user side electric power management and consumption
- Y02B70/10—Technologies improving the efficiency by using switched-mode power supplies [SMPS], i.e. efficient power electronics conversion e.g. power factor correction or reduction of losses in power supplies or efficient standby modes
Landscapes
- Dc-Dc Converters (AREA)
Description
【0001】
【発明の属する分野】
本発明は制御ICを使用したスイッチング電源に関するもので、特にフライバックコンバータと呼ばれる直流変換器のスタンバイ時の効率を改善する為に、連続発振、バーストモード切換えを行なう回路に関するものである。
【0002】
【従来の技術】
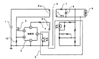
図8はこの種のフライバックコンバータの回路構成図であり、図中1は直流電源、2はMOSFET(主スイッチング素子)、3は制御部、4は電流制限抵抗、5は出力電圧検出+信号帰還部、6はトランス(6−aは一次巻線、6−bは二次巻線、6−cは制御巻線)、7は二次出力整流ダイオード、8は出力コンデンサ、9は負荷である。図9の図中101は主スイッチング素子ドライブ用バッファ、110はANDゲート、111はスタンバイ切換え信号出力手段、117はリスタート手段、118はONOFF用RSフリップフロップ、119はオントリガ検出+オンタイミング信号出力手段、120はオン幅制御用コンパレータ、108は定電流回路、109は定電圧源、121はオン幅タイマ手段、125は間欠発振周期決定手段(タイマ)である。
【0003】
図9は図8回路に適用する制御部3のブロック図で先ず通常の動作について図8とともに説明する。直流電源1がオンし制御部3が動作するとリスタート手段117からオントリガ信号が出力されONOFF用RSフリップフロップ118をセットし、バッファ101を通して、主スイッチング素子2にドライブ電圧が供給され主スイッチング素子2がオンする。主スイッチング素子2がオンするとトランス1次巻線6−aに電流が流れ、エネルギーをトランス6に蓄積する。主スイッチング素子2は、制御部端子dの電圧とオン幅タイマ手段121とのコンパレータ120による比較結果で決まるオン時間経過後にOFFする。主スイッチング素子オン期間にトランス6に蓄積されたエネルギーは主スイッチング素子がオフの期間にトランス2次巻線6−b、2次整流ダイオード7を通して負荷9へ電流が流れるとともに出力コンデンサ8に充電される。
【0004】
これと同時に主スイッチング素子がオフしている期間には、制御巻線6−cにも電圧が発生しており、トランス6に蓄積されたエネルギーーが出力コンデンサ8+負荷9側へ放出されると、制御巻線6−cに発生していた電圧は減少し始める。このマイナスエッジをオントリガ検出+オンタイミング信号出力手段119で検出して、ONOFF用RSフリップフロップ118へセット信号を送る。ONOFF用RSフリップフロップ118はバッファ101を通して主スイッチング素子2にドライブ電圧を供給し、主スイッチング素子2はONする。この動作を繰り返し、出力コンデンサ8、負荷9の両端電圧(即ち出力電圧)が設定値に達すると、出力電圧検出+信号帰還部5で制御部端子dの電圧を制御し、主スイッチング素子のオン時間を調整することで、出力電圧を一定に安定化している。
【0005】
次に間欠周期固定方式のバーストモード動作は、スタンバイ信号が外部から入力され間欠発振周期決定手段(タイマ)125が一定期間RESET信号をRSフリップフロップ118へ送る。ONOFF用RSフリップフロップ118がRESETされている期間はリスタート手段117、オントリガ検出+オンタイミング信号出力手段119がONOFF用RSフリップフロップ118へセット信号を送ってもセットされない。主スイッチング素子2へのドライブ信号は間欠発振周期決定手段(タイマ)125がRESET信号をRSフリップフロップ118へ送っている期間は出力されない。よって、主スイッチング素子はオンせず発振停止している。間欠発振周期決定手段(タイマ)125がRESET信号出力を停止すると、リスタート手段117又は、オントリガ検出+オンタイミング信号出力手段119でONOFF用RSフリップフロップ118にセット信号を送りONOFF用RSフリップフロップ118はバッファ101を通してドライブ信号を主スイッチング素子2へ供給する。主スイッチング素子2がONすると以降は前記通常動作と同モードで出力電圧を制御し安定化するように動作する。再度間欠発振周期決定手段(タイマ)125がRESET信号をONOFF用RSフリップフロップ118へ出力すると発振停止する。この動作を繰り返すことによりバースト動作を行なっている。
【0006】
【解決すべき課題】
図8電源回路、図9制御部の組み合わせの間欠周期固定方式バーストモード動作では、間欠の周期をタイマで決定するので、間欠発振停止期間tと出力コンデンサ容量Cと負荷電流ILで決まる数式1の出力リプルが発生する。
【数1】
よって出力リプルの大きいバーストモードとなってしまうという欠点がでてしまう。又、バーストモード特有の問題点である間欠音の問題もでてくる。
【0007】
【課題を解決するための本発明の手段】
上記課題を解決するため請求項1の発明は一次巻線、二次巻線を有するトランスと、前記一次巻線に直列接続された半導体スイッチと、前記半導体スイッチをオンオフ制御する制御回路と、前記二次巻線に接続された整流回路と、前記整流回路により整流された出力電圧を検出し出力電圧の誤差信号を形成する手段と、前記出力電圧誤差信号を前記制御回路に出力電圧誤差帰還信号として伝達する手段と、前記出力電圧誤差帰還信号により出力電圧を調整する手段を備え前記半導体スイッチのオン時に前記トランスに蓄積されたエネルギーを前記半導体スイッチのオフ時に前記二次巻線より整流回路に放出するようにしたフライバック型スイッチング電源において、前記出力電圧誤差帰還信号に対して略比例して前記半導体スイッチのオン期間を調整する第一の動作モードと、前記出力電圧誤差帰還信号が第一の設定信号レベル以下に下がると第二の設定信号レベル以上に上がるまで半導体スイッチのオンを禁止する状態を維持し、第二の設定信号レベル以上に上がると第一の設定信号レベル以下になるまで半導体スイッチのオンの禁止を解除し連続発振動作とする出力電圧制御機能を有し、前記半導体スイッチの電流ピーク値を設定値に制限する手段をもった第二の動作モードを有し、前記第一の動作モードと前記第二の動作モードを切換える機能を有することを特徴とするスイッチング電源。この構成にすることにより、通常動作モード、スタンバイモードそれぞれに最適な動作モードを切換えることによりスタンバイ時の間欠うなり音の低減、出力リプルの低減、及びメイン電源とスタンバイ専用電源の機能をワンコンバータで実現することによりコストの低減効果も期待できる。
【0008】
【実施の態様】
図1は本発明を適用するフライバックコンバータの回路構成図で図8と相違する点は電流検出抵抗10が追加された点にある。図2は図1に適用する本発明の制御部の一実施例を示す。ブロック図で図中101は主スイッチング素子ドライブ用バッファ、117はリスタート手段、118はONOFF用RSフリップフロップ、119はオントリガ検出+オンタイミング信号出力手段、103、104、110はANDゲート、105はINVERTER、106はスタンバイモード電流制限用コンパレータ、107は定電圧源、108は定電流回路、109は定電圧源、111はスタンバイ切換え信号出力手段、112はスタンバイ用RSフリップフロップ、113はスタンバイモード発振開始用コンパレータ、114は定電圧源、115はスタンバイモード発振停止用コンパレータ、116は定電圧源、120はオン幅制御用コンパレータ、121はオン幅タイマ手段である。
【0009】
第一の動作モード(通常動作モード)はオン幅制御の周波数変調型フライバック電源であり、前述従来の技術の動作モードと同様である。第一の動作モード(通常動作モード)で動作中にスタンバイ切換え信号出力手段111へスタンバイ信号が入ると、第二の動作モード(スタンバイモード)へ切換る。オン幅制御用コンパレータ120の出力はONOFF用RSフリップフロップ102には出力されなくなり、スタンバイモード電流制限用コンパレータ106がONOFF用RSフリップフロップ118に信号を出力しオフタイミングを決定するように切り替わる。又、d端子電圧が定電圧源116電圧以下になるとONOFF用RSフリップフロップ118をRESET状態に維持し発振を停止し、定電圧源114電圧以上になるとONOFF用RSフリップフロップ118のRESETを解除し発振を開始する。この動作の繰り返しでバーストモード動作を行なう。
【0010】
スタンバイモード動作中は発振・停止制御となるので確実に間欠動作となり、間欠動作中の主スイッチング素子のピーク電流はスタンバイモード電流制限用コンパレータ106で制限されるので、間欠音も大幅に軽減される。又、通常動作モードと同じ出力電圧誤差帰還信号を使いバーストモード動作中も常に出力電圧制御しながら間欠動作を行なうので、出力電圧リプルも小さい値に抑えられる。
尚、図3はこのスタンバイ動作モードの動作波形であり、図中VF/Bは制御端子dの電圧、VGSは主スイッチング素子2のゲート・ソース間電圧、112RS-FFOUTはスタンバイ用フリップフロップ112の出力である。図3波形はVF/Bが任意の設定電圧以上で112RS-FFOUTは論理LOWとなりVGSが主スイッチング素子2に供給され発振する。又、VF/Bが任意の設定電圧以下で112RS-FFOUTは論理HIGHとなりVGSが出力されず発振停止しているところを示している。
【0011】
図4は制御部の他の実施例を示すブロック図で図2制御部と異なる点はオン幅制御用コンパレータ120及びオン幅タイマ手段121を省略し、電流制御用コンパレータ122を設けたところにある。
この第二実施例は、第一実施例の第一の動作モード(通常動作モード)がオン幅制御ではなく電流制御型の電源例を示している。その他の動作は第一実施例と同様である。
【0012】
図5はフライバックコンバータの他の回路構成図で図1と相違する点はトランス6の制御巻線6−c、電流制限抵抗4を削除した点にある。図6は図5に適用する制御部3の一実施例を示すブロック図で図中101は主スイッチング素子ドライブ用バッファ、102はORゲート、103、104、110はANDゲート、105はINVERTER、106はスタンバイモード電流制限用コンパレータ、107は定電圧源、108は定電流回路、109は定電圧源、111はスタンバイ切換え信号出力手段、112はスタンバイ用RSフリップフロップ、113はスタンバイモード発振開始用コンパレータ、114は定電圧源、115はスタンバイモード発振停止用コンパレータ、116は定電圧源、120はオン幅制御用コンパレータ、121はオン幅タイマ手段、123はONOFF用RSフリップフロップ、124は発振周波数決定用クロックである。
【0013】
図5と図6の組み合わせの電源回路を例としてPWM方式フライバック電源の通常動作モードを説明する。直流電源1がオンし制御部3が動作すると発振周波数決定用クロック124がオンオフ用RSフリップ123をセットし、バッファ101を通して、主スイッチング素子2にドライブ電圧が供給され主スイッチング素子2がオンする。主スイッチング素子2がオンするとトランス1次巻線6−aに電流が流れ、エネルギーーをトランス6に蓄積する。主スイッチング素子2は、制御部端子dの電圧とオン幅タイマ手段121とのオン幅制御用コンパレータ120による比較結果で決まるオン時間経過後にオフする。主スイッチング素子がオン期間中にトランス6に蓄積されたエネルギーーが出力コンデンサ8に充電される。再び発振周波数決定用クロック124がONOFF用RSフリップフロップ123をセットし、バッファ101を通して、主スイッチング素子2にドライブ電圧が供給され主スイッチング素子がオンする。この動作を繰り返し、出力コンデンサ8、負荷9の両端電圧(即ち出力電圧)が設定値に達すると、出力電圧検出+信号帰還部5で制御端子dの電圧を制御し、主スイッチング素子のオン時間を調整することで、出力電圧を一定に安定化している。
【0014】
第三実施例は第一実施例の周波数変調方式をPWM方式へ置き換えた時の電源例を示している。その他の動作は第一実施例と同様である。
【0015】
図7は制御部の他の実施例を示すブロック図で、図6制御部と異なる点は、オン幅制御用コンパレータ120及びオン幅タイマ手段121を省略し電流制御用コンパレータ122を設けたところにある。この第四実施例は第二実施例の周波数変調方式をPWM方式へ置き換えた時の電源例を示している。その他の動作は第二実施例と同様である。
【0016】
【発明の効果】
本発明の動作モード切換え機能を有するフライバック型スイッチング電源では、スタンバイ時の電力損失を低減できるバーストモードのメリットを生かしつつ、バーストモードの欠点である間欠時の音なり、出力電圧リプルを大幅に低減することが可能となった。
【図面の簡単な説明】
【図1】他励制御電流臨界方式フライバック電源の回路例1
【図2】本発明の電流臨界方式フライバック電源(オン幅制御型)制御部ブロック図
【図3】第二の動作モード(スタンバイ動作モード)の動作波形
【図4】本発明の電流臨界方式フライバック電源(電流制御型)制御部ブロック図
【図5】他励制御PWM方式フライバック電源の回路例
【図6】本発明のPWM方式フライバック電源(オン幅制御型)制御部ブロック図
【図7】本発明のPWM方式フライバック電源(電流制御型)制御部ブロック図
【図8】他励制御電流臨界方式フライバック電源の回路例2
【図9】公知の間欠周期固定方式のバーストモード制御部ブロック図
【符号の説明】
1:直流電源
2:MOSFET(主スイッチング素子)
3:制御部
4:電流制限抵抗
5:出力電圧検出+信号帰還部
6:トランス
6−a:一次巻線
6−b:二次巻線
6−c:制御巻線
7:二次整流ダイオード
8:出力コンデンサ
9:負荷
10:電流検出抵抗
101:主スイッチング素子ドライブ用バッファ
102:ORゲート
103、104、110:ANDゲート
105:INVERTER
106:スタンバイモード電流制限用コンパレータ
107、109、114、116:定電圧源
108:定電流回路
110:ANDゲート
111:スタンバイ切換え信号出力手段
112:スタンバイ用RSフリップフロップ
113:スタンバイモード発振開始用コンパレータ
115:スタンバイモード発振停止用コンパレータ
117:リスタート手段
118:ONOFF用RSフリップフロップ
119:オントリガ検出+オンタイミング信号出力手段
120:オン幅制御用コンパレータ
121:オン幅タイマ手段
122:電流制御用コンパレータ
123:ONOFF用RSフリップフロップ
124:発振周波数決定用クロック
125:間欠発振周期決定手段(タイマ)[0001]
[Field of the Invention]
The present invention relates to a switching power supply using a control IC, and more particularly to a circuit that performs continuous oscillation and burst mode switching in order to improve the standby efficiency of a DC converter called a flyback converter.
[0002]
[Prior art]
FIG. 8 is a circuit diagram of this type of flyback converter, in which 1 is a DC power source, 2 is a MOSFET (main switching element), 3 is a control unit, 4 is a current limiting resistor, 5 is an output voltage detection + signal. Feedback section, 6 is a transformer (6-a is a primary winding, 6-b is a secondary winding, 6-c is a control winding), 7 is a secondary output rectifier diode, 8 is an output capacitor, and 9 is a load. is there. In FIG. 9, 101 is a main switching element drive buffer, 110 is an AND gate, 111 is a standby switching signal output means, 117 is a restart means, 118 is an ONOFF RS flip-flop, 119 is an on trigger detection + on timing signal output. Means, 120 is an on width control comparator, 108 is a constant current circuit, 109 is a constant voltage source, 121 is an on width timer means, and 125 is an intermittent oscillation period determining means (timer).
[0003]
FIG. 9 is a block diagram of the
[0004]
At the same time, during the period when the main switching element is off, a voltage is also generated in the control winding 6-c, and when the energy accumulated in the
[0005]
Next, in the intermittent mode fixed burst mode operation, a standby signal is input from the outside, and the intermittent oscillation period determining means (timer) 125 sends a RESET signal to the RS flip-
[0006]
【task to solve】
In the intermittent cycle fixed mode burst mode operation in which the power supply circuit and the control unit in FIG. 9 are combined, the intermittent cycle is determined by the timer, so that the
[Expression 1]
Therefore, there is a disadvantage that the burst mode has a large output ripple. There is also a problem of intermittent sounds, which is a problem peculiar to the burst mode.
[0007]
[Means for Solving the Problems]
In order to solve the above problems, the invention of
[0008]
Embodiment
FIG. 1 is a circuit configuration diagram of a flyback converter to which the present invention is applied. The difference from FIG. 8 is that a
[0009]
The first operation mode (normal operation mode) is a frequency modulation type flyback power supply with on-width control, which is the same as the operation mode of the above-described conventional technique. When a standby signal is input to the standby switching signal output means 111 during operation in the first operation mode (normal operation mode), the operation mode is switched to the second operation mode (standby mode). The output of the ON
[0010]
Since the oscillation / stop control is performed during the standby mode operation, the intermittent operation is surely performed. Since the peak current of the main switching element during the intermittent operation is limited by the standby mode
FIG. 3 shows the operation waveforms in this standby operation mode, where VF / B is the voltage at the control terminal d, VGS is the gate-source voltage of the
[0011]
FIG. 4 is a block diagram showing another embodiment of the control unit. The difference from the control unit of FIG. 2 is that the on-
In the second embodiment, the first operation mode (normal operation mode) of the first embodiment is not an on-width control but an example of a current control type power supply. Other operations are the same as in the first embodiment.
[0012]
FIG. 5 is another circuit configuration diagram of the flyback converter, which is different from FIG. 1 in that the control winding 6-c of the
[0013]
The normal operation mode of the PWM flyback power supply will be described by taking the power supply circuit of the combination of FIG. 5 and FIG. 6 as an example. When the
[0014]
The third embodiment shows an example of a power supply when the frequency modulation system of the first embodiment is replaced with a PWM system. Other operations are the same as in the first embodiment.
[0015]
FIG. 7 is a block diagram showing another embodiment of the control unit. The difference from the control unit of FIG. 6 is that the on-
[0016]
【The invention's effect】
In the flyback type switching power supply having the operation mode switching function of the present invention, while taking advantage of the burst mode that can reduce the power loss at the standby time, the noise at the intermittent time, which is the disadvantage of the burst mode, is greatly reduced. It became possible to reduce.
[Brief description of the drawings]
FIG. 1 is a circuit example 1 of a separately excited control current critical type flyback power supply.
FIG. 2 is a block diagram of a current critical type flyback power supply (on width control type) control unit according to the present invention. FIG. 3 is an operation waveform of a second operation mode (standby operation mode). Flyback power supply (current control type) control unit block diagram [Fig. 5] Circuit example of separately excited PWM type flyback power supply [Fig.6] PWM type flyback power supply (on width control type) control unit block diagram of the present invention [ FIG. 7 is a block diagram of a PWM type flyback power supply (current control type) controller according to the present invention. FIG. 8 is a circuit example 2 of a separately excited control current critical type flyback power supply.
FIG. 9 is a block diagram of a burst mode control unit of a known intermittent period fixed method.
1: DC power supply 2: MOSFET (main switching element)
3: Control unit 4: Current limiting resistor 5: Output voltage detection + signal feedback unit 6: Transformer 6-a: Primary winding 6-b: Secondary winding 6-c: Control winding 7: Secondary rectifier diode 8 : Output capacitor 9: Load 10: Current detection resistor 101: Main switching element drive buffer 102: OR
106: Standby mode
Claims (5)
Priority Applications (1)
| Application Number | Priority Date | Filing Date | Title |
|---|---|---|---|
| JP2000329747A JP3822787B2 (en) | 2000-10-30 | 2000-10-30 | Flyback switching power supply |
Applications Claiming Priority (1)
| Application Number | Priority Date | Filing Date | Title |
|---|---|---|---|
| JP2000329747A JP3822787B2 (en) | 2000-10-30 | 2000-10-30 | Flyback switching power supply |
Publications (2)
| Publication Number | Publication Date |
|---|---|
| JP2002136125A JP2002136125A (en) | 2002-05-10 |
| JP3822787B2 true JP3822787B2 (en) | 2006-09-20 |
Family
ID=18806371
Family Applications (1)
| Application Number | Title | Priority Date | Filing Date |
|---|---|---|---|
| JP2000329747A Expired - Lifetime JP3822787B2 (en) | 2000-10-30 | 2000-10-30 | Flyback switching power supply |
Country Status (1)
| Country | Link |
|---|---|
| JP (1) | JP3822787B2 (en) |
Families Citing this family (11)
| Publication number | Priority date | Publication date | Assignee | Title |
|---|---|---|---|---|
| JP4617931B2 (en) * | 2005-03-07 | 2011-01-26 | 富士電機システムズ株式会社 | Switching power supply circuit control method |
| JP5167705B2 (en) | 2007-07-02 | 2013-03-21 | 富士電機株式会社 | Switching power supply |
| JP2010288334A (en) * | 2009-06-09 | 2010-12-24 | Panasonic Corp | Switching power supply device and semiconductor device |
| JP5341627B2 (en) * | 2009-06-11 | 2013-11-13 | パナソニック株式会社 | Semiconductor device and switching power supply device |
| JP2012089383A (en) * | 2010-10-20 | 2012-05-10 | Panasonic Corp | Lighting device, and lighting fixture using the same |
| JP6075827B2 (en) * | 2012-06-08 | 2017-02-08 | キヤノン株式会社 | Switching power supply device and image forming apparatus |
| JP6168746B2 (en) * | 2012-10-10 | 2017-07-26 | キヤノン株式会社 | Switching power supply and image forming apparatus provided with switching power supply |
| US9742265B2 (en) | 2015-06-17 | 2017-08-22 | Chicony Power Technology Co., Ltd. | Power supply method for avoiding audio noise and power supply apparatus for avoiding audio noise |
| JP6069417B2 (en) * | 2015-06-22 | 2017-02-01 | 群光電能科技股▲ふん▼有限公司 | Power supply method and power supply apparatus for avoiding audio noise |
| JP6860118B2 (en) | 2018-03-30 | 2021-04-14 | 富士電機株式会社 | Power factor improvement circuit and semiconductor device |
| CN117175952B (en) * | 2023-11-01 | 2024-01-30 | 艾科微电子(深圳)有限公司 | Power supply controller, switch type power supply and control method |
-
2000
- 2000-10-30 JP JP2000329747A patent/JP3822787B2/en not_active Expired - Lifetime
Also Published As
| Publication number | Publication date |
|---|---|
| JP2002136125A (en) | 2002-05-10 |
Similar Documents
| Publication | Publication Date | Title |
|---|---|---|
| EP1317052B1 (en) | Switching power supply | |
| JP5463759B2 (en) | Switching power supply device and switching power supply control circuit | |
| JP6904079B2 (en) | Switching power supply | |
| JP4193755B2 (en) | Switching power supply device and power factor correction circuit | |
| KR100790185B1 (en) | Switching power supply | |
| CN111756247B (en) | Switching power supply device | |
| CN101753032B (en) | Switching power source device and switching power source control circuit | |
| JP3627708B2 (en) | Switching power supply | |
| WO2001028078A1 (en) | Soft start scheme for resonant converters having variable frequency control | |
| JPWO2005006527A1 (en) | Power supply device and control method of power supply device | |
| US7251146B2 (en) | Direct-current converter having active clamp circuit | |
| JP2016027775A (en) | Switching power supply device | |
| JP2009284667A (en) | Power supply device, its control method, and semiconductor device | |
| JP2005287260A (en) | Switching power supply control semiconductor device | |
| JP3822787B2 (en) | Flyback switching power supply | |
| JP5384973B2 (en) | Switching power supply | |
| CN115940646A (en) | Power Converter with Adaptive Active Clamp | |
| JP2001178124A (en) | Switching power supply | |
| JP5184937B2 (en) | Switching power supply | |
| JP4370844B2 (en) | DC converter | |
| JP2010068676A (en) | Switching power supply | |
| JP3677505B2 (en) | Driving method of switching regulator | |
| JP2004015993A (en) | Power saving power supply under no load | |
| JP2025017082A (en) | Half-wave rectification LLC converter and control IC | |
| JP4678263B2 (en) | Synchronous rectification forward converter |
Legal Events
| Date | Code | Title | Description |
|---|---|---|---|
| A621 | Written request for application examination |
Free format text: JAPANESE INTERMEDIATE CODE: A621 Effective date: 20040722 |
|
| A977 | Report on retrieval |
Free format text: JAPANESE INTERMEDIATE CODE: A971007 Effective date: 20060317 |
|
| A131 | Notification of reasons for refusal |
Free format text: JAPANESE INTERMEDIATE CODE: A131 Effective date: 20060328 |
|
| A521 | Written amendment |
Free format text: JAPANESE INTERMEDIATE CODE: A523 Effective date: 20060523 |
|
| TRDD | Decision of grant or rejection written | ||
| A01 | Written decision to grant a patent or to grant a registration (utility model) |
Free format text: JAPANESE INTERMEDIATE CODE: A01 Effective date: 20060620 |
|
| A61 | First payment of annual fees (during grant procedure) |
Free format text: JAPANESE INTERMEDIATE CODE: A61 Effective date: 20060623 |
|
| R150 | Certificate of patent or registration of utility model |
Free format text: JAPANESE INTERMEDIATE CODE: R150 Ref document number: 3822787 Country of ref document: JP Free format text: JAPANESE INTERMEDIATE CODE: R150 |
|
| FPAY | Renewal fee payment (event date is renewal date of database) |
Free format text: PAYMENT UNTIL: 20100630 Year of fee payment: 4 |
|
| FPAY | Renewal fee payment (event date is renewal date of database) |
Free format text: PAYMENT UNTIL: 20100630 Year of fee payment: 4 |
|
| FPAY | Renewal fee payment (event date is renewal date of database) |
Free format text: PAYMENT UNTIL: 20110630 Year of fee payment: 5 |
|
| FPAY | Renewal fee payment (event date is renewal date of database) |
Free format text: PAYMENT UNTIL: 20110630 Year of fee payment: 5 |
|
| FPAY | Renewal fee payment (event date is renewal date of database) |
Free format text: PAYMENT UNTIL: 20120630 Year of fee payment: 6 |
|
| FPAY | Renewal fee payment (event date is renewal date of database) |
Free format text: PAYMENT UNTIL: 20120630 Year of fee payment: 6 |
|
| FPAY | Renewal fee payment (event date is renewal date of database) |
Free format text: PAYMENT UNTIL: 20130630 Year of fee payment: 7 |
|
| FPAY | Renewal fee payment (event date is renewal date of database) |
Free format text: PAYMENT UNTIL: 20130630 Year of fee payment: 7 |
|
| FPAY | Renewal fee payment (event date is renewal date of database) |
Free format text: PAYMENT UNTIL: 20140630 Year of fee payment: 8 |
|
| R250 | Receipt of annual fees |
Free format text: JAPANESE INTERMEDIATE CODE: R250 |
|
| EXPY | Cancellation because of completion of term |
