[go: up one dir, main page]

JP2012180962A - Water heater system having hot water storage tank with auxiliary heat source - Google Patents

Water heater system having hot water storage tank with auxiliary heat source Download PDF

Info

Publication number
JP2012180962A
JP2012180962A JP2011043663A JP2011043663A JP2012180962A JP 2012180962 A JP2012180962 A JP 2012180962A JP 2011043663 A JP2011043663 A JP 2011043663A JP 2011043663 A JP2011043663 A JP 2011043663A JP 2012180962 A JP2012180962 A JP 2012180962A
Authority
JP
Japan
Prior art keywords
hot water
heat source
water supply
storage tank
auxiliary heat
Prior art date
Legal status (The legal status is an assumption and is not a legal conclusion. Google has not performed a legal analysis and makes no representation as to the accuracy of the status listed.)
Pending
Application number
JP2011043663A
Other languages
Japanese (ja)
Inventor
Iwao Azuma
岩男 東
Yosuke Sadakane
洋祐 貞包
Current Assignee (The listed assignees may be inaccurate. Google has not performed a legal analysis and makes no representation or warranty as to the accuracy of the list.)
Chofu Seisakusho Co Ltd
Original Assignee
Chofu Seisakusho Co Ltd
Priority date (The priority date is an assumption and is not a legal conclusion. Google has not performed a legal analysis and makes no representation as to the accuracy of the date listed.)
Filing date
Publication date
Application filed by Chofu Seisakusho Co Ltd filed Critical Chofu Seisakusho Co Ltd
Priority to JP2011043663A priority Critical patent/JP2012180962A/en
Publication of JP2012180962A publication Critical patent/JP2012180962A/en
Pending legal-status Critical Current

Links

Images

Landscapes

  • Heat-Pump Type And Storage Water Heaters (AREA)

Abstract

【課題】
従来の補助熱源付貯湯タンク給湯システムで温水暖房用の温水の加熱と給湯用の温水の供給が同時に行われる場合には、給湯時にも温水暖房用のための補助熱源機が常時駆動している状態となり、省エネルギー性に問題があった。
【解決手段】
補助熱源付貯湯タンク給湯システム1は、補助熱源機15の出口側で分流して入口側に戻る内部循環路と、貯湯タンク70に貯留する湯水を補助熱源機15の出口側から供給する給湯部と、補助熱源機15を加熱源とし前記内部循環路により温水暖房装置5を間接加熱する暖房用温水供給部と、貯湯タンク内70に貯留する湯水の温度が所定温度以上の場合は、補助熱源機15の入口側で前記内部循環回路の合流箇所の上流側から補助熱源機15を通過させずに前記補助熱源機の出口側で前記内部循環回路の分流箇所の下流側にバイパスする流路81に切り換える切換手段80とが設けられている。
【選択図】図1
【Task】
When hot water for hot water heating and hot water for hot water are supplied simultaneously in a conventional hot water storage tank hot water supply system with an auxiliary heat source, the auxiliary heat source for hot water heating is always driven even during hot water supply. There was a problem in energy saving.
[Solution]
The hot water storage tank hot water supply system 1 with an auxiliary heat source is divided into the outlet side of the auxiliary heat source unit 15 and returns to the inlet side, and the hot water supply unit that supplies hot water stored in the hot water storage tank 70 from the outlet side of the auxiliary heat source unit 15. When the temperature of hot water stored in the hot water storage tank 70 is equal to or higher than the temperature of the hot water supply unit for heating that indirectly heats the hot water heater 5 through the internal circulation path using the auxiliary heat source unit 15 as a heating source, the auxiliary heat source A flow path 81 that bypasses the auxiliary heat source unit 15 from the upstream side of the junction of the internal circulation circuit on the inlet side of the machine 15 and bypasses the downstream side of the branch point of the internal circulation circuit on the outlet side of the auxiliary heat source unit without passing the auxiliary heat source unit 15. Switching means 80 for switching to is provided.
[Selection] Figure 1

Description

本発明は、コージェネレーション熱源、太陽熱熱源、ヒートポンプ熱源等の外部熱源を利用して緩加熱される貯湯タンクと、前記貯湯タンクに貯留する湯水を補助的に加熱する補助熱源機とを組み合わせ、給湯用と温水暖房用に利用可能な補助熱源付貯湯タンク給湯システムに関する。   The present invention combines a hot water storage tank that is slowly heated using an external heat source such as a cogeneration heat source, a solar heat source, a heat pump heat source, and the like, and an auxiliary heat source machine that supplementarily heats the hot water stored in the hot water storage tank. The present invention relates to a hot water storage tank water supply system with an auxiliary heat source that can be used for heating and hot water heating.

従来、補助熱源付貯湯タンク給湯システムにおいては、コージェネレーション給湯システム、ソーラーシステム、ヒートポンプ式給湯システム等の省エネルギーに優れたシステムで発生した温水を、消費される熱量と設備規模を最適な状態にして利用するために、一般的に6時間から半日くらいかけて一日に使用される熱量を貯湯タンクに蓄える方式とされていた。そのため、貯湯タンクで蓄熱できる温水の量はシステムの構成上、上限があり、貯湯タンクの加熱も利用する熱源の性質上、緩加熱であることから、温水の不足にはすぐに対応することができなかった。   Conventionally, in hot water storage tank hot water supply systems with an auxiliary heat source, the amount of heat consumed and the scale of equipment are optimized in the hot water generated by energy-saving systems such as cogeneration hot water systems, solar systems, and heat pump hot water systems. In order to use it, the heat amount used for one day was generally stored in a hot water storage tank over 6 hours to half a day. Therefore, the amount of hot water that can be stored in a hot water storage tank has an upper limit due to the system configuration, and because of the nature of the heat source that also uses heating of the hot water storage tank, it is slow heating. could not.

このため、緩加熱される貯湯タンクの下流側に、液体燃料、気体燃料や電気ヒーター等を加熱源とした、熱交換器の保有水量が加熱源の熱量に比較して小さい急加熱式の補助熱源機を設けて、貯湯タンクに蓄熱されている温水の不足にすぐに対応できるシステムにする必要があった。   For this reason, on the downstream side of the slowly heated hot water storage tank, the amount of water held in the heat exchanger using liquid fuel, gaseous fuel, electric heater, etc. as the heating source is small compared to the heat amount of the heating source. It was necessary to provide a heat source machine to make it a system that can quickly cope with the shortage of hot water stored in the hot water storage tank.

また、補助熱源付貯湯タンク給湯システムを温水暖房用や風呂の追焚き用に利用するものも考えられているが、温水暖房の利用は季節性があることで温水暖房まで貯湯タンクに蓄熱された温水で賄うようにするには設備の規模が膨大なものになることや、温水暖房で利用される温水は高温の温水を常に供給する必要があること等の理由により、貯湯タンクに蓄熱されている温水を積極的に利用するようにするシステムとはせずに、温水暖房に利用する温水はシステム内に設けた補助熱源機で高温に加熱した温水が利用されるシステムとなっていた。(特許文献1および特許文献2)   It is also considered that the hot water storage tank water supply system with an auxiliary heat source is used for hot water heating and bathing, but the use of hot water heating is seasonal, so the hot water storage stores heat until the hot water heating. The hot water used in hot water heating is stored in the hot water storage tank because of the huge scale of equipment to be covered by hot water and the fact that hot water used in hot water heating must always be supplied with hot water. The hot water used for the hot water heating is a system in which the hot water heated to a high temperature by the auxiliary heat source device provided in the system is used instead of the system that actively uses the hot water. (Patent Document 1 and Patent Document 2)

特開2003−21392号公報JP 2003-21392 A 特開2004−53054号公報JP 2004-53054 A

しかしながら、補助熱源付貯湯タンク給湯システムで、温水暖房用の温水の加熱及び/又は追焚き用の温水の加熱と、給湯用の温水の供給が同時に行われる場合には、給湯時にも温水暖房用の温水の加熱及び/又は追焚き用の温水の加熱のための補助熱源機が常時駆動している状態となり、補助熱源付貯湯タンク給湯システムが温水暖房用及び/又は追焚き用に利用されている時は、給湯に使用される温水も補助熱源機で加熱される温水が利用されることになっていた。そのため、本来給湯用に利用される省エネルギー性に優れた太陽熱等の外部熱源で加熱された貯湯タンク内の温水の利用率が低下して、省エネルギーという面からは問題があった。   However, in the hot water storage tank hot water supply system with an auxiliary heat source, when heating water for hot water heating and / or heating hot water for reheating and hot water supply for hot water supply are performed at the same time, Auxiliary heat source machine for heating hot water and / or reheating warm water is always in operation, and a hot water storage tank hot water supply system with an auxiliary heat source is used for hot water heating and / or reheating. When hot water is used, hot water that is heated by an auxiliary heat source machine is also used. Therefore, the utilization rate of the hot water in the hot water storage tank heated by an external heat source such as solar heat, which is excellent for energy saving, which is originally used for hot water supply, is reduced, and there is a problem in terms of energy saving.

上記の課題を解決するため、本発明では、次の技術的手段が講じられている。   In order to solve the above problems, the following technical means are taken in the present invention.

第1発明の補助熱源付貯湯タンク給湯システムは、下部にタンク給水管が、上部にタンク給湯管が配置され、外部熱源で緩加熱される貯湯タンクと、前記タンク給湯管口の下流側で連接して前記貯湯タンクに貯留する湯水を補助的に加熱する補助熱源機と、前記補助熱源機の出口側で分岐して前記タンク給湯管と前記補助熱源機の入口側の間に戻る内部循環回路と、前記内部循環回路の途中に設けられた内部循環ポンプと、前記タンク給水管の途中で分岐し、前記内部循環ポンプの吸込み側に合流する迂回路と、前記迂回路の途中に設けられた電動弁と、前記貯湯タンクに貯留する湯水を前記補助熱源機の出口側から給湯用として供給する給湯部と、前記補助熱源機を加熱源とし前記内部循環ポンプを循環させることで熱交換器を介して暖暖房用及び/又は追焚き用に温水を供給する温水供給部と、前記補助熱源機の入口側で前記内部循環回路の合流箇所の上流側から前記補助熱源機を通過させずに前記補助熱源機の出口側で前記内部循環回路の分岐箇所の下流側にバイパスさせるバイパス流路とが設けられ、前記貯湯タンク内に貯留する湯水の温度が所定温度以上の場合は、前記バイパス流路に切換える切換手段が設けられている。
第2発明の補助熱源付貯湯タンク給湯システムは、請求項1記載の発明において、前記貯湯タンク内に貯留する湯水の温度が所定温度未満になり、前記切換手段で前記バイパス流路から前記補助熱源機を通過する流路に切換える所定時間の間は、前記電動弁を開けて前記迂回路が連通するようする。
The hot water storage tank hot water supply system with an auxiliary heat source according to the first aspect of the present invention has a tank water supply pipe at the bottom, a tank hot water supply pipe at the top, and a hot water storage tank that is slowly heated by an external heat source, and is connected downstream of the tank hot water supply pipe port. An auxiliary heat source device that supplementarily heats the hot water stored in the hot water storage tank, and an internal circulation circuit that branches between the outlet side of the auxiliary heat source device and returns between the tank hot water supply pipe and the inlet side of the auxiliary heat source device And an internal circulation pump provided in the middle of the internal circulation circuit, a bypass branching in the middle of the tank water supply pipe, and joining the suction side of the internal circulation pump, and provided in the middle of the bypass circuit An electric valve, a hot water supply part for supplying hot water stored in the hot water storage tank from the outlet side of the auxiliary heat source machine for hot water supply, and a heat exchanger by circulating the internal circulation pump using the auxiliary heat source machine as a heating source Warmth through A hot water supply unit for supplying hot water for use and / or reheating, and an auxiliary heat source machine without passing the auxiliary heat source machine from the upstream side of the junction of the internal circulation circuit on the inlet side of the auxiliary heat source machine. A bypass passage for bypassing on the outlet side downstream of the branch point of the internal circulation circuit, and switching means for switching to the bypass passage when the temperature of the hot water stored in the hot water storage tank is equal to or higher than a predetermined temperature Is provided.
The hot water storage tank hot water supply system with an auxiliary heat source according to a second aspect of the present invention is the hot water storage tank hot water supply system according to claim 1, wherein the temperature of the hot water stored in the hot water storage tank becomes lower than a predetermined temperature. During the predetermined time of switching to the flow path passing through the machine, the motor-operated valve is opened so that the detour is in communication.

以上のような、技術的手段が講じられていることにより、以下の効果を有する。
第1発明によれば、補助熱源機の入口側で内部循環回路の合流箇所の上流側から前記補助熱源機を通過させずに前記補助熱源機の出口側で前記内部循環回路の分岐箇所の下流側にバイパスさせるバイパス流路と、貯湯タンク内に貯留する湯水の温度が所定温度以上の場合は、前記バイパス流路に切換える切換手段が設けられていることで、温水暖房及び/又は追焚きの使用時でも、省エネルギー性に優れた貯湯タンク内の温水を、前記補助熱源機を通過させずに利用することができる効果を有する。
第2発明によれば、第1発明を利用し、貯湯タンク内に貯留する湯水の温度が所定温度未満になり、切換手段でバイパス流路から補助熱源機を通過する流路に切換える所定時間の間は、電動弁を開けて迂回路が連通するようすることで、貯湯タンク内の温水温度が低下し、補助熱源機に切換える場合の切換手段の作動により発生する給湯が一時的に止まる現象をなくす効果を有することができる。
By taking the technical means as described above, the following effects are obtained.
According to the first invention, on the inlet side of the auxiliary heat source machine, downstream of the branch point of the internal circulation circuit on the outlet side of the auxiliary heat source machine without passing the auxiliary heat source machine from the upstream side of the joining place of the internal circulation circuit. When the temperature of the hot water stored in the hot water storage tank and the bypass flow path bypassed to the side is equal to or higher than the predetermined temperature, a switching means for switching to the bypass flow path is provided, so that hot water heating and / or reheating is provided. Even when in use, there is an effect that the hot water in the hot water storage tank excellent in energy saving can be used without passing through the auxiliary heat source device.
According to the second invention, using the first invention, the temperature of the hot water stored in the hot water storage tank becomes lower than the predetermined temperature, and the switching means switches the flow path from the bypass flow path to the flow path passing through the auxiliary heat source unit for a predetermined time. During this period, the hot water temperature in the hot water storage tank is lowered by opening the motorized valve so that the detour communicates, and the hot water generated by the operation of the switching means when switching to the auxiliary heat source machine is temporarily stopped. It can have an erasing effect.

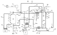
本発明に係る補助熱源付貯湯タンク給湯システムの概略説明図である。It is a schematic explanatory drawing of the hot water storage tank hot water supply system with an auxiliary heat source which concerns on this invention. 本発明に係る補助熱源付貯湯タンク給湯システムの貯湯タンクだけの給湯運転が行われる場合の動作説明図である。It is operation | movement explanatory drawing in case the hot water supply operation only of the hot water storage tank of the hot water storage tank hot water supply system with an auxiliary heat source which concerns on this invention is performed. 本発明に係る補助熱源付貯湯タンク給湯システムの貯湯タンクだけから補助熱源機が追加される給湯運転に切換える場合の動作説明図である。It is operation | movement explanatory drawing at the time of switching to the hot water supply operation to which an auxiliary heat source machine is added only from the hot water storage tank of the hot water storage tank hot water supply system with an auxiliary heat source which concerns on this invention. 本発明に係る補助熱源付貯湯タンク給湯システムの補助熱源機が追加された給湯運転が行われる場合の動作説明図である。It is operation | movement explanatory drawing when the hot water supply operation to which the auxiliary heat source machine of the hot water storage tank hot water supply system with an auxiliary heat source which concerns on this invention was added is performed. 本発明に係る補助熱源付貯湯タンク給湯システムの暖房運転が行われる場合の動作説明図である。It is operation | movement explanatory drawing when the heating operation of the hot water storage tank hot water supply system with an auxiliary heat source which concerns on this invention is performed. 本発明に係る補助熱源付貯湯タンク給湯システムの給湯運転と暖房運転が同時に行われ、貯湯タンクだけの給湯運転が行われる場合の動作説明図である。It is operation | movement explanatory drawing when the hot water supply operation and heating operation of the hot water storage tank hot water supply system with an auxiliary heat source which concern on this invention are performed simultaneously, and the hot water supply operation only of a hot water storage tank is performed. 本発明に係る補助熱源付貯湯タンク給湯システムの給湯運転と暖房運転が同時に行われ、貯湯タンクだけから補助熱源機が追加される給湯運転に切換える場合の動作説明図である。It is operation | movement explanatory drawing when the hot water supply operation and heating operation of the hot water storage tank hot water supply system with an auxiliary heat source which concern on this invention are performed simultaneously, and it switches to the hot water supply operation to which an auxiliary heat source machine is added only from a hot water storage tank. 本発明に係る補助熱源付貯湯タンク給湯システムの給湯運転と暖房運転が同時に行われ、補助熱源機が追加された給湯運転が行われる場合の動作説明図である。It is operation | movement explanatory drawing when the hot water supply operation and heating operation of the hot water storage tank hot water supply system with an auxiliary heat source which concern on this invention are performed simultaneously, and the hot water supply operation to which the auxiliary heat source machine was added is performed. 本発明に係る別の実施例の補助熱源付貯湯タンク給湯システムの概略説明図である。It is a schematic explanatory drawing of the hot water storage tank with an auxiliary heat source of another Example which concerns on this invention.

発明を実施するための形態について図1乃至図8に基づき具体的に説明する。   A mode for carrying out the invention will be specifically described with reference to FIGS. 1 to 8.

(概略の構成)
図1に示す実施例1の補助熱源付貯湯タンク給湯システム1は、外部熱源90で緩加熱される貯湯タンク70と補助熱源機15とを組み合わせたシステムである。外部熱源90とは、例えば、太陽熱熱源、ヒートポンプ式熱源及びコージェネレーション熱源等のように、使用される給湯設備の規模により、発生する時間当たりの熱量を小さいものとして、発生した小さい熱量をゆっくりと温水に熱交換して貯湯タンク70に蓄熱するものである。ここで、太陽熱熱源、ヒートポンプ式熱源およびコージェネレーション熱源について説明する。
(Outline configuration)
The hot water storage tank supply system 1 with an auxiliary heat source according to the first embodiment shown in FIG. 1 is a system in which a hot water storage tank 70 that is slowly heated by an external heat source 90 and an auxiliary heat source unit 15 are combined. The external heat source 90 is, for example, a solar heat source, a heat pump heat source, a cogeneration heat source, etc. Heat is exchanged with hot water and stored in the hot water storage tank 70. Here, a solar heat source, a heat pump heat source, and a cogeneration heat source will be described.

太陽熱熱源による方法とは、日射を受けやすい南向きの屋根等に設置した集熱板(ソーラーパネル)内を水や熱媒体(例えば、プロピレングリコール等の不凍液に防錆剤を添加した液)を自然に、または強制的に循環させることにより、循環する水や熱媒体で貯湯タンク70内の水をゆっくりと昇温させて蓄熱するものである。   The solar heat source method uses water and a heat medium (for example, a solution in which a rust inhibitor is added to an antifreeze such as propylene glycol) in a heat collecting plate (solar panel) installed on a south-facing roof that is susceptible to solar radiation. By circulating naturally or forcibly, the water in the hot water storage tank 70 is slowly heated with the circulating water or heat medium to store heat.

ヒートポンプ式熱源による方法とは、代替フロンや二酸化炭素等の冷媒を圧縮機で圧縮して、冷媒が凝縮する際に発生する熱を利用するものであり、電気温水器と異なり、冷媒を循環させることで大気の熱を移動することができるので、投入する電気エネルギー以上の熱エネルギーを利用できる熱源のことである。冷凍サイクルの凝縮器で発生する熱を受ける熱交換器内を水や熱媒体を強制的に循環させることにより、循環する水や熱媒体で貯湯タンク70内の水をゆっくりと昇温させて蓄熱するものである。   The heat pump type heat source method uses refrigerant generated by condensing alternative refrigerants such as CFC and carbon dioxide with a compressor and condensing the refrigerant. Unlike the electric water heater, the refrigerant is circulated. Therefore, it is a heat source that can use heat energy that is greater than the electric energy to be input. By forcibly circulating water or a heat medium in the heat exchanger that receives heat generated by the condenser of the refrigeration cycle, the water in the hot water storage tank 70 is slowly heated with the circulating water or heat medium to store heat. To do.

コージェネレーション熱源による方法とは、発電時に発生する熱を利用するものである。コージェネレーション熱源は、一般的には熱電併給システムと称呼されており、発電方法としては、燃料電池方式やガスや液体燃料等を燃料とするエンジン方式がある。いずれの場合も発電時においては熱が発生し、発電時の熱をコージェネレーション熱源の外部又は内部に設けられ発電部の熱を受ける熱交換器(ウォータージャケット)内を水や熱媒体を強制的に循環させることにより、循環する水や熱媒体で貯湯タンク内70の水をゆっくりと昇温させて蓄熱するものである。   The method using a cogeneration heat source uses heat generated during power generation. The cogeneration heat source is generally referred to as a combined heat and power system. As a power generation method, there are a fuel cell system and an engine system using gas, liquid fuel, or the like as fuel. In either case, heat is generated during power generation, and water or heat medium is forced inside the heat exchanger (water jacket) that is installed outside or inside the cogeneration heat source and receives heat from the power generation unit. By circulating the water, the water in the hot water storage tank 70 is slowly heated and stored with the circulating water or heat medium.

これらの太陽熱熱源、ヒートポンプ式熱源およびコージェネレーション熱源等の外部熱源を図1においては簡略して外部熱源90として説明している。そして、外部熱源90内の外部熱源熱交換器91が、太陽熱熱源の場合は集熱板であり、ヒートポンプ式熱源の場合は凝縮器で発生する熱を受ける熱交換器であり、コージェネレーション熱源の場合は発電部の熱を受ける熱交換器に該当する。また、外部熱源熱交換器91には貯湯タンク70の下部を結ぶ外部熱源循環往き管93と、貯湯タンク70の上部を結ぶ外部熱源循環戻り管94が連接されており、外部熱源循環往き管93の途中に設けられた外部熱源循環ポンプ92を循環手段として、貯湯タンク70、外部熱源循環往き管93、外部熱源熱交換器91、外部熱源循環戻り管94から貯湯タンク70に戻る循環回路が形成されている。   These external heat sources such as a solar heat source, a heat pump heat source, and a cogeneration heat source are simply illustrated as an external heat source 90 in FIG. The external heat source heat exchanger 91 in the external heat source 90 is a heat collecting plate in the case of a solar heat source, and is a heat exchanger that receives heat generated in a condenser in the case of a heat pump heat source. The case corresponds to a heat exchanger that receives heat from the power generation unit. The external heat source heat exchanger 91 is connected to an external heat source circulation forward pipe 93 that connects the lower part of the hot water storage tank 70 and an external heat source circulation return pipe 94 that connects the upper part of the hot water storage tank 70. A circulation circuit for returning from the hot water storage tank 70, the external heat source circulation forward pipe 93, the external heat source heat exchanger 91, and the external heat source circulation return pipe 94 to the hot water storage tank 70 is formed by using the external heat source circulation pump 92 provided in the middle of Has been.

なお、外部熱源熱交換器91内を通過する液体がプロピレングリコール等の不凍液を用いる場合には、貯湯タンク70内に熱交換器を設けて、貯湯タンク70内に貯留する湯水を間接的に加熱する方法をとる。   When the liquid passing through the external heat source heat exchanger 91 uses an antifreeze such as propylene glycol, a heat exchanger is provided in the hot water storage tank 70 to indirectly heat the hot water stored in the hot water storage tank 70. Take the way.

そして補助熱源付貯湯タンク給湯システム1では、この外部熱源90により加熱された温水を蓄熱している貯湯タンク70と、温水の使用量の変化に適切に対応できる補助熱源15以外にも制御基板10、内部循環ポンプ30、暖房用熱交換器60、三方弁80等を有して給湯、暖房、湯張りおよび追焚きに利用できるようにしている。制御基板10は、内部にCPUを有しており予めプログラムされた内容により補助熱源付貯湯タンク給湯システム1の内部に有する温度センサーや水量センサー等の検知機器の検知信号に対応して燃焼機23、内部循環ポンプ30や追焚き循環ポンプ43等の電源供給が必要な装置の駆動を制御している。補助熱源付貯湯タンク給湯システム1の外部には温水水栓4、温水床暖房装置や温水式エアーコンディショナー等の温水暖房装置5、浴槽6が補助熱源付貯湯タンク給湯システム1の外装に設けられた外部配管接続口に各種の外部配管を介して接続されている。   In addition, in the hot water storage tank hot water supply system 1 with an auxiliary heat source, the control board 10 in addition to the hot water storage tank 70 storing hot water heated by the external heat source 90 and the auxiliary heat source 15 capable of appropriately responding to changes in the amount of hot water used. The internal circulation pump 30, the heat exchanger 60 for heating, the three-way valve 80, etc. are used for hot water supply, heating, hot water filling and reheating. The control board 10 has a CPU inside, and combustors 23 corresponding to detection signals of detection devices such as a temperature sensor and a water amount sensor provided in the hot water storage tank hot water supply system 1 with an auxiliary heat source according to preprogrammed contents. It controls the driving of devices that require power supply, such as the internal circulation pump 30 and the additional circulation pump 43. Outside the hot water storage tank hot water supply system 1 with an auxiliary heat source 1, a hot water faucet 4, a hot water heating apparatus 5 such as a hot water floor heater and a hot water type air conditioner, and a bathtub 6 are provided on the exterior of the hot water storage tank hot water supply system 1 with an auxiliary heat source. It is connected to the external pipe connection port via various external pipes.

また、補助熱源付貯湯タンク給湯システム1の外部にはリモコン11が設けられている。リモコン11は補助熱源付貯湯タンク給湯システム1の制御基板10との間を有線または無線等により電気や光等の信号での通信を行うことで、使用者が補助熱源付貯湯タンク給湯システム1の各種機能の設定が可能なスイッチと、その設定状況や補助熱源付貯湯タンク給湯システム1の運転状況を確認できる表示部を有している。   A remote controller 11 is provided outside the hot water storage tank hot water supply system 1 with an auxiliary heat source. The remote controller 11 communicates with the control board 10 of the hot water storage tank hot water supply system 1 with an auxiliary heat source by signals such as electricity or light by wire or wireless, so that the user can use the hot water storage tank hot water supply system 1 with an auxiliary heat source. It has a switch capable of setting various functions, and a display section for confirming the setting status and the operating status of the hot water storage tank hot water supply system 1 with an auxiliary heat source.

(貯湯タンク)
貯湯タンク70は、外部熱源90で緩加熱されることを前提とし、概ね家庭における一日の給湯量を供給できる程度の容量を想定して選定される。貯湯タンク70は、強度上及び製造上の利点より一般的に円筒形の形状となっている。貯湯タンク70には下部に給水接続口があり、これにタンク給水管71が接続されている。タンク給水管71の途中には減圧弁78が設けられており、貯湯タンク70に減圧された水道水が供給されている。また、タンク給水管71の途中の減圧弁78の下流側には給水水量センサー79が設けられており、貯湯タンク70から貯留する湯水が外部に供給されたとき、水道水が給水されていることを検知している。なお、図示されてないが、貯湯タンク70の適当な場所には貯湯タンク70に過大な圧力が加わった場合に圧力を逃がす逃し弁が設けられている。貯湯タンク70の上部には給湯接続口があり、タンク給湯管72が設けられており、タンク給湯管72は三方弁80を介して後述の給湯熱交給水管21及びバイパス管81と連接されている。
(Hot water storage tank)
The hot water storage tank 70 is selected on the assumption that the hot water storage tank 70 is slowly heated by the external heat source 90 and has a capacity capable of supplying a daily hot water supply amount at home. The hot water storage tank 70 has a generally cylindrical shape because of strength and manufacturing advantages. The hot water storage tank 70 has a water supply connection port at the bottom, and a tank water supply pipe 71 is connected to the water supply connection port. A decompression valve 78 is provided in the middle of the tank water supply pipe 71, and the depressurized tap water is supplied to the hot water storage tank 70. Further, a water supply amount sensor 79 is provided on the downstream side of the pressure reducing valve 78 in the middle of the tank water supply pipe 71, and when hot water stored from the hot water storage tank 70 is supplied to the outside, tap water is supplied. Is detected. Although not shown, a relief valve is provided at an appropriate location of the hot water storage tank 70 to relieve pressure when an excessive pressure is applied to the hot water storage tank 70. There is a hot water supply connection port at the upper part of the hot water storage tank 70, and a tank hot water supply pipe 72 is provided. The tank hot water supply pipe 72 is connected to a hot water supply heat exchange water supply pipe 21 and a bypass pipe 81 to be described later via a three-way valve 80. Yes.

(補助熱源機)
補助熱源機15の熱交換器部は、給湯用熱交換器20の受熱部と追焚き用熱交換器40の受熱部が燃焼機23で直列的に同時に加熱される所謂一缶二水路の熱交換器となっている。給湯用熱交換器20と追焚き用熱交換器40は熱伝導性の良い銅やステンレス鋼等の金属のパイプの周囲に、銅やステンレス鋼等の金属のフィンを設けて熱交換率を向上させたものとなっている。なお、熱交換器部の排気側にさらに潜熱回収用の熱交換器を設けて補助熱源機15の熱効率を上げることも可能である。
(Auxiliary heat source machine)
The heat exchanger section of the auxiliary heat source unit 15 is a so-called single can two-channel heat system in which the heat receiving section of the hot water supply heat exchanger 20 and the heat receiving section of the additional heat exchanger 40 are simultaneously heated in series by the combustor 23. It is an exchanger. The heat exchanger 20 for hot water supply and the heat exchanger 40 for reheating are provided with metal fins such as copper or stainless steel around a metal pipe such as copper or stainless steel having good thermal conductivity to improve the heat exchange rate. It has been made to. It is also possible to increase the heat efficiency of the auxiliary heat source unit 15 by providing a heat exchanger for recovering latent heat on the exhaust side of the heat exchanger unit.

給湯用熱交換器20には通水される湯水の入口となる給湯熱交給水管21と、出口となる給湯熱交給湯管22が接続されている。また、給湯熱交給水管21には、上流側から水量センサー24と給水温度センサー25が、給湯熱交給湯管22には給湯用熱交換器20の通過加熱後の水温を検知する給湯温度センサー27が設けられている。また、給湯用熱交換器20の外部金属部表面には給湯用熱交換器20と追焚き用熱交換器40の過熱を検知する缶体温度センサー26が設けられている。追焚き用熱交換器40には、追焚き循環往き管41と追焚き循環戻り管42が接続されている。   The hot water supply heat exchanger 20 is connected to a hot water supply heat exchange water supply pipe 21 serving as an inlet of hot water to be passed and a hot water supply heat exchange hot water supply pipe 22 serving as an outlet. Further, the hot water supply heat exchange water supply pipe 21 has a water amount sensor 24 and a water supply temperature sensor 25 from the upstream side, and the hot water supply heat exchange hot water supply pipe 22 has a hot water supply temperature sensor that detects the water temperature after passing through the hot water supply heat exchanger 20. 27 is provided. Further, a can body temperature sensor 26 for detecting overheating of the hot water supply heat exchanger 20 and the reheating heat exchanger 40 is provided on the surface of the external metal part of the hot water supply heat exchanger 20. A recirculation circulation forward pipe 41 and a recirculation circulation return pipe 42 are connected to the reheating heat exchanger 40.

燃焼機23は、天然ガス(LNG)やプロパンガス(LPG)等の気体燃料や、灯油や重油等の液体燃料を給気側送風機により比較的狭い燃焼室内において高い発熱量を発生させることができ、かつ発熱量が所定の範囲で無段階に調節できる燃料制御手段を有している。そして、燃焼機23が燃焼することによって発生する燃焼熱と、給湯用熱交換器20の流路と追焚き用熱交換器40の流路に通水された湯水が熱交換されて急加熱される。なお、燃焼機23は電気ヒーターにより急加熱する方法とすることも可能である。   The combustor 23 can generate a high calorific value of a gas fuel such as natural gas (LNG) or propane gas (LPG) or a liquid fuel such as kerosene or heavy oil in a relatively narrow combustion chamber by an air supply side blower. And a fuel control means capable of adjusting the calorific value steplessly within a predetermined range. The combustion heat generated by the combustion of the combustor 23 and the hot water passed through the flow path of the hot water supply heat exchanger 20 and the flow path of the reheating heat exchanger 40 are heat-exchanged and rapidly heated. The The combustor 23 may be a method of rapidly heating with an electric heater.

(切換手段)
切換手段として三方弁80がタンク給湯管72と給湯熱交給水管21及びバイパス管81との連接する部分に設けられている。三方弁80にはタンク給湯管72が接続する接続口C80cと、給湯熱交給水管21が接続する接続口A80aと、補助熱源機15のバイパス流路となるバイパス管81が接続する接続口B80bとの三つの接続口80a、80b、80cを有している。三方弁80は電気的な駆動手段を有しており、制御基板10が制御することでタンク給湯管72と給湯熱交給水管21が連接する流路と、タンク給湯管72とバイパス管81が連接する流路に切換えることができるようになっている。バイパス管81の三方弁80と連接する側と反対側の端は給湯熱交給湯管22と連接されている。
(Switching means)
As a switching means, a three-way valve 80 is provided at a portion where the tank hot water supply pipe 72 is connected to the hot water supply heat exchange water supply pipe 21 and the bypass pipe 81. The three-way valve 80 has a connection port C80c to which the tank hot water supply pipe 72 is connected, a connection port A80a to which the hot water supply heat exchange water supply pipe 21 is connected, and a connection port B80b to which a bypass pipe 81 that is a bypass flow path of the auxiliary heat source unit 15 is connected. And three connection ports 80a, 80b and 80c. The three-way valve 80 has electrical drive means, and the control board 10 controls the flow path connecting the tank hot water supply pipe 72 and the hot water supply heat exchange water supply pipe 21, the tank hot water supply pipe 72 and the bypass pipe 81. The flow path can be switched to a connected flow path. The end of the bypass pipe 81 opposite to the side connected to the three-way valve 80 is connected to the hot water supply / hot water supply pipe 22.

(内部循環回路)
給湯熱交給湯管22には給湯温度センサー27が設けられた箇所と、バイパス管81が連接されている箇所の間で、内部循環往き管28の分岐部が設けられている。また、給湯熱交給水管21の途中には、内部循環戻り管29の合流部が設けられている。内部循環戻り管29の途中には内部循環ポンプ30が設けられており、内部循環ポンプ30を循環手段として給湯用熱交換器20、給湯熱交給湯管22、内部循環往き管28、暖房用熱交換器60、内部循環戻り管29、給湯熱交給水管21から給湯用熱交換器20に戻る内部循環回路が形成されている。
(Internal circulation circuit)
The hot water supply / hot water supply pipe 22 is provided with a branch portion of the internal circulation forward pipe 28 between a place where the hot water temperature sensor 27 is provided and a place where the bypass pipe 81 is connected. Further, a joining portion of an internal circulation return pipe 29 is provided in the middle of the hot water supply heat exchange water supply pipe 21. An internal circulation pump 30 is provided in the middle of the internal circulation return pipe 29, and the hot water supply heat exchanger 20, the hot water supply / hot water supply pipe 22, the internal circulation forward pipe 28, and the heating heat are provided using the internal circulation pump 30 as a circulation means. An internal circulation circuit is formed that returns from the exchanger 60, the internal circulation return pipe 29, and the hot water supply heat exchange water supply pipe 21 to the hot water supply heat exchanger 20.

(迂回路)
タンク給水管71の減圧弁78の下流側には貯湯タンク70の迂回路となる迂回管85の分岐部が設けられており、迂回管85のタンク給水管71と連接する側の反対側の端は内部循環戻り管29の内部循環ポンプ30の吸込み側に設けられた合流部と連接されている。迂回管85の途中には電動弁86が設けられている。電動弁86は電気的な駆動手段を有しており、制御基板10が制御することで迂回路85の流路の開閉を切換えることができるようになっている。なお、電動弁86は流路の開閉だけではなく、流路の流量調節が可能な流量調節弁としても良い。
(Bypass)
On the downstream side of the pressure reducing valve 78 of the tank water supply pipe 71, a branch portion of a bypass pipe 85 serving as a bypass of the hot water storage tank 70 is provided, and the end of the bypass pipe 85 opposite to the side connected to the tank water supply pipe 71. Is connected to a merging portion provided on the suction side of the internal circulation pump 30 of the internal circulation return pipe 29. An electric valve 86 is provided in the middle of the bypass pipe 85. The motor-operated valve 86 has an electric drive means, and can be switched between opening and closing of the flow path of the bypass circuit 85 under the control of the control board 10. The motor-operated valve 86 may be a flow rate adjusting valve capable of adjusting the flow rate of the flow path as well as opening and closing the flow path.

(給湯機構)
補助熱源付貯湯タンク給湯システム1の以上のような構成において、水道水が加熱されて温水水栓4に供給されるまでの給湯機構、特に複数ある給湯流路について説明する。補助熱源付貯湯タンク給湯システム1の基本の給湯流路は、減圧弁78で減圧された水道水が、タンク給水管71、貯湯タンク70、タンク給湯管72、三方弁80、給湯熱交給水管21、補助熱源機15の給湯用熱交換器20、給湯熱交給湯管22を経由して温水水栓4までの流路である。そして前記基本の給湯流路には以下の3つの基本の給湯流路から分離する流路が設けられている。第一の分離する流路は、給湯熱交給湯管22から分岐して、内部循環往き管28、暖房用熱交換器60、内部循環戻り管29、給湯熱交給水管21に戻る内部循環回路である。第二の分離する流路は、タンク給湯管72の三方弁80で分岐してバイパス管81で給湯熱交給湯管22に接続するバイパス流路である。第三の分離する流路は、タンク給水管71で分岐して迂回管85を経由して内部循環戻り管29に接続する迂回路である。なお、給湯熱交給湯管22には温度センサーが組み込まれた温水混合機構39が設けられており、温水混合機構39に組み込まれた温度センサーの測定値を基に制御基板10が、温水混合機構39を制御して水道水と温水を混合させて給湯温度を調節できる。このため、温水混合機構39にはタンク給水管71から分岐した給水分岐管38が接続されている。
(Hot water supply mechanism)
In the above configuration of the hot water storage tank hot water supply system 1 with an auxiliary heat source 1, a hot water supply mechanism until the tap water is heated and supplied to the hot water faucet 4, particularly a plurality of hot water supply passages will be described. The basic hot water supply flow path of the hot water storage tank hot water supply system 1 with an auxiliary heat source is that the tap water decompressed by the pressure reducing valve 78 is a tank water supply pipe 71, a hot water storage tank 70, a tank hot water supply pipe 72, a three-way valve 80, and a hot water supply heat exchange water supply pipe. 21, a flow path to the hot water faucet 4 through the hot water supply heat exchanger 20 of the auxiliary heat source unit 15 and the hot water supply hot water supply pipe 22. The basic hot water supply channel is provided with a channel that is separated from the following three basic hot water supply channels. The first separation flow path branches from the hot water supply / hot water supply pipe 22 and returns to the internal circulation forward pipe 28, the heating heat exchanger 60, the internal circulation return pipe 29, and the hot water supply / heat exchange water supply pipe 21. It is. The second flow path to be separated is a bypass flow path that is branched by the three-way valve 80 of the tank hot water supply pipe 72 and connected to the hot water hot water supply hot water supply pipe 22 by the bypass pipe 81. The third flow path to be separated is a detour that branches at the tank water supply pipe 71 and connects to the internal circulation return pipe 29 via the detour pipe 85. The hot water supply / hot water supply pipe 22 is provided with a hot water mixing mechanism 39 in which a temperature sensor is incorporated, and the control board 10 is based on the measured value of the temperature sensor incorporated in the hot water mixing mechanism 39. The hot water supply temperature can be adjusted by mixing the tap water and the hot water by controlling 39. For this reason, the hot water mixing mechanism 39 is connected to a water supply branch pipe 38 branched from the tank water supply pipe 71.

(追焚き機構)
追焚き機構を説明すると、追焚き循環往き管41と追焚き循環戻り管42は外部の配管を経由して浴槽6に設けられた循環接続金具7に連接されている。また、追焚き循環戻り管42の途中には、追焚き温度センサー44と追焚き水流スイッチ45が設けられており、追焚き循環往き管41の途中には追焚き循環ポンプ43が設けられている。これにより、追焚き循環ポンプ43を循環手段として、追焚き用熱交換器40、追焚き循環往き管41、循環接続金具7、浴槽6、循環接続金具7、追焚き循環戻り管42から、再び追焚き用熱交換器40に戻る追焚き循環回路が形成されている。
(Memorial mechanism)
Explaining the chasing mechanism, the chasing circulation forward pipe 41 and the chasing circulation return pipe 42 are connected to the circulation fitting 7 provided in the bathtub 6 via an external pipe. A reheating temperature sensor 44 and a reheating water flow switch 45 are provided in the middle of the recirculation circulation return pipe 42, and a recirculation circulation pump 43 is provided in the middle of the recirculation circulation forward pipe 41. . As a result, the recirculation heat pump 40, the recirculation circulation pipe 41, the recirculation connection fitting 7, the bathtub 6, the recirculation connection fitting 7, and the recirculation circulation return pipe 42 are used again with the recirculation circulation pump 43 as a circulation means. A tracking circuit that returns to the tracking heat exchanger 40 is formed.

(湯張り機構)
湯張り機構を説明すると、給湯熱交給湯管22の温水混合機構39の下流側において、湯張り路32が分岐しており、追焚き循環戻り管42の循環接続金具7と追焚き温度センサー44の間に連接している。湯張り路32の途中には、湯張り弁31、湯張り水量センサー36および逆流防止手段37が設けられている。
(Water filling mechanism)
Explaining the hot water filling mechanism, the hot water filling path 32 is branched on the downstream side of the hot water mixing mechanism 39 of the hot water supply heat exchange hot water supply pipe 22, and the circulation connecting fitting 7 and the additional temperature sensor 44 of the additional circulation return pipe 42. Are connected between. In the middle of the hot water filling path 32, a hot water filling valve 31, a hot water filling amount sensor 36 and a backflow prevention means 37 are provided.

(暖房機構)
暖房機構は暖房用熱交換器60を介して補助熱源機15の給湯用熱交換器20で加熱される温水を熱源として温水暖房装置5に供給している。給湯用熱交換器20で作られた湯は温水水栓4で衛生的に使用される必要があるので、暖房用熱交換器60を介して温水暖房装置5を加熱するようにしている。暖房用温水と混ざらないよう暖房用熱交換器60には二つの循環回路が接続され、二つの循環回路の間で熱交換するようになっている。
(Heating mechanism)
The heating mechanism supplies hot water heated by the hot water supply heat exchanger 20 of the auxiliary heat source unit 15 to the hot water heating apparatus 5 through the heating heat exchanger 60 as a heat source. Since the hot water produced by the hot water supply heat exchanger 20 needs to be used in a sanitary manner by the hot water faucet 4, the hot water heating device 5 is heated via the heating heat exchanger 60. Two circulation circuits are connected to the heating heat exchanger 60 so as not to be mixed with warm water for heating, and heat exchange is performed between the two circulation circuits.

一方の循環回路は前述の内部循環回路であり、内部循環回路により加熱される側のもう一方の循環回路が、暖房循環ポンプ64を駆動源として、暖房用熱交換器60、暖房循環往き管61、温水暖房装置5、暖房循環戻り管62そして、再び暖房用熱交換器60に戻る暖房循環回路である。暖房循環回路の循環流体は単に水でも良いが、好ましくは設置場所や構成部材の選択の巾が広がるプロピレングリコール等の不凍液に防錆剤を添加した液を用いる。暖房循環往き管61には循環流体の温度を検出する温度センサー65が設けられている。   One circulation circuit is the above-described internal circulation circuit, and the other circulation circuit heated by the internal circulation circuit uses the heating circulation pump 64 as a drive source and the heating heat exchanger 60 and the heating circulation forward pipe 61. , The hot water heating device 5, the heating circulation return pipe 62, and the heating circulation circuit that returns to the heating heat exchanger 60 again. The circulating fluid in the heating circuit may be simply water, but preferably a liquid obtained by adding a rust inhibitor to an antifreeze such as propylene glycol, which has a wide range of choices for installation location and components. The heating circulation forward pipe 61 is provided with a temperature sensor 65 for detecting the temperature of the circulating fluid.

なお、図中において、暖房循環ポンプ64は暖房循環戻り管62の途中に設けているが、暖房循環往き管61の側に設けてもよい。また、暖房循環往き管61と暖房循環戻り管62の補助熱源付貯湯タンク給湯システム1の外部に設けられる部分は外部配管により構成される。暖房循環回路の途中には、循環流体の膨張、つまりは圧力上昇を吸収する為の膨張タンク66と説明を簡略にするために図示を省略しているが循環流体の補給のための補給用管を設けている。   In the drawing, the heating circulation pump 64 is provided in the middle of the heating circulation return pipe 62, but may be provided on the heating circulation forward pipe 61 side. Moreover, the part provided in the exterior of the hot water storage tank hot water supply system 1 with an auxiliary heat source of the heating circulation forward pipe 61 and the heating circulation return pipe 62 is comprised by external piping. In the middle of the heating circulation circuit, expansion of the circulating fluid, that is, an expansion tank 66 for absorbing pressure rise, and a supply pipe for replenishing the circulating fluid are omitted for simplicity of illustration. Is provided.

補助熱源付貯湯タンク給湯システム1のこれらの機構において、燃焼機23の送風機や燃料制御手段による燃焼の開始、燃焼量の調節及び燃焼の停止や、内部循環ポンプ30、湯張り弁31、湯水混合機構39、追焚き循環ポンプ43、暖房循環ポンプ64、三方弁80等の駆動は、制御基板10により制御されている。水量センサー24や湯張り水量センサー36、給水水量センサー79は通過する流量を検知し、追焚き水流スイッチ45は循環したことを検知し、給水温度センサー25、缶体温度センサー26、給湯温度センサー27、追焚き温度センサー44、タンク温度センサー74〜77は通過する液体等の温度を検知することができる。前記検知された流量や温度等は、パルスや電圧値等の信号として制御基板10に入力されることで制御基板10において対応する流量や温度等として判断される。   In these mechanisms of the hot water storage tank hot water supply system 1 with an auxiliary heat source 1, combustion is started by the blower of the combustor 23 and fuel control means, the amount of combustion is adjusted and combustion is stopped, the internal circulation pump 30, the hot water valve 31, and hot water mixing Driving of the mechanism 39, the recirculation circulation pump 43, the heating circulation pump 64, the three-way valve 80, and the like is controlled by the control board 10. The water amount sensor 24, the hot water amount sensor 36, and the feed water amount sensor 79 detect the flow rate that passes through, and the reheating water flow switch 45 detects that it has circulated, and the feed water temperature sensor 25, the can body temperature sensor 26, and the hot water temperature sensor 27. The reheating temperature sensor 44 and the tank temperature sensors 74 to 77 can detect the temperature of the passing liquid or the like. The detected flow rate, temperature, or the like is determined as a corresponding flow rate, temperature, or the like in the control board 10 by being input to the control board 10 as a signal such as a pulse or a voltage value.

(貯湯タンクの蓄熱運転)
外部熱源90がコージェネレーションシステムの場合を例として、貯湯タンク70に蓄えられた水を外部熱源90で加熱する方法を説明する。外部熱源熱交換器91と貯湯タンク70は外部熱源循環ポンプ92を循環手段として外部熱源循環往き管93と外部熱源循環戻り管94で循環回路が形成されている。外部熱源循環ポンプ92を駆動させて、貯湯タンク70の下部から貯湯タンク70内に貯留する水を取り出し、外部熱源熱交換器91で加熱された後、貯湯タンク70の上部に戻すことで、貯湯タンク70内部の貯留水は加熱される。外部熱源循環ポンプ92は外部熱源循環往き管93の途中に設けられているが、外部熱源循環戻り管94の途中に設けるようにしても良い。
(Heat storage operation of hot water storage tank)
A method for heating the water stored in the hot water storage tank 70 with the external heat source 90 will be described taking the case where the external heat source 90 is a cogeneration system as an example. The external heat source heat exchanger 91 and the hot water storage tank 70 form a circulation circuit with an external heat source circulation forward pipe 93 and an external heat source circulation return pipe 94 using an external heat source circulation pump 92 as a circulation means. The external heat source circulation pump 92 is driven to take out the water stored in the hot water storage tank 70 from the lower part of the hot water storage tank 70, heated by the external heat source heat exchanger 91, and then returned to the upper part of the hot water storage tank 70. The stored water inside the tank 70 is heated. Although the external heat source circulation pump 92 is provided in the middle of the external heat source circulation forward pipe 93, it may be provided in the middle of the external heat source circulation return pipe 94.

貯湯タンク70内部の水温は貯湯タンク70の高さ方向によりばらつきがあるため、貯湯タンク70の高さ方向の異なる位置に数個のタンク温度センサー74、75、76、77が設けられ、外部熱源熱交換器91には循環する水温を検知する外部熱源熱交温度センサー95が設けられており、これら温度センサーで検知する温度は対応する電圧等の信号により制御基板10に出力されている。   Since the water temperature inside the hot water storage tank 70 varies depending on the height direction of the hot water storage tank 70, several tank temperature sensors 74, 75, 76, 77 are provided at different positions in the height direction of the hot water storage tank 70, and an external heat source The heat exchanger 91 is provided with an external heat source heat exchange temperature sensor 95 for detecting the circulating water temperature, and the temperature detected by these temperature sensors is output to the control board 10 by a signal such as a corresponding voltage.

制御基板10は、タンク温度センサー74、75、76、77で貯湯タンク70の各部の温度と、外部熱源熱交換器91内の水温を外部熱源熱交温度センサー95で常時検知している。発電の開始により外部熱源熱交換器91内の水温が上昇し、貯湯タンク70内の水を外部熱源循環ポンプ92で循環させても外部熱源熱交換器91で昇温可能な場合、例えば、外部熱源熱交換器91の水温と貯湯タンク70内の水温との温度差が所定の温度差(例えば5deg)以上あると制御基板10が判断した場合には、外部熱源循環ポンプ92で循環させる。   The control board 10 always detects the temperature of each part of the hot water storage tank 70 with the tank temperature sensors 74, 75, 76, 77 and the water temperature in the external heat source heat exchanger 91 with the external heat source heat exchange temperature sensor 95. When the water temperature in the external heat source heat exchanger 91 rises due to the start of power generation and the external heat source heat exchanger 91 can raise the temperature even when the water in the hot water storage tank 70 is circulated by the external heat source circulation pump 92, When the control board 10 determines that the temperature difference between the water temperature of the heat source heat exchanger 91 and the water temperature in the hot water storage tank 70 is equal to or greater than a predetermined temperature difference (for example, 5 deg), it is circulated by the external heat source circulation pump 92.

その後、外部熱源熱交換器91の水温と貯湯タンク70内の水温との温度差が所定の温度差(例えば2deg)未満であることを制御基板10が判断すると、外部熱源循環ポンプ92に制御基板10が駆動電力を出力することを中止し、外部熱源循環ポンプ92は停止する。外部熱源循環ポンプ92の駆動が継続することにより、貯湯タンク70の内部においては、貯湯タンク70の下部に貯留する水が温められて貯湯タンク70の上部に戻されることになる。これにより、貯湯タンク70内部に貯留する湯水は貯湯タンク70内の上部から順に昇温し、貯湯タンク70に貯留する湯水全体が昇温する。そして、貯湯タンク70の内部においては貯湯タンク70の上部から加熱された温水が下方に向かって成層貯湯方式で貯留される。   Thereafter, when the control board 10 determines that the temperature difference between the water temperature in the external heat source heat exchanger 91 and the water temperature in the hot water storage tank 70 is less than a predetermined temperature difference (for example, 2 deg), the control board is connected to the external heat source circulation pump 92. 10 stops outputting drive power, and the external heat source circulation pump 92 stops. By continuing to drive the external heat source circulation pump 92, the water stored in the lower part of the hot water storage tank 70 is warmed and returned to the upper part of the hot water storage tank 70 in the hot water storage tank 70. Thereby, the hot water stored in the hot water storage tank 70 is heated in order from the upper part in the hot water storage tank 70, and the entire hot water stored in the hot water storage tank 70 is heated. And in the hot water storage tank 70, the hot water heated from the upper part of the hot water storage tank 70 is stored by the stratified hot water storage system toward the downward direction.

(給湯運転)
給湯運転について図2から図4を用いて説明する。制御基板10は貯湯タンク70上部の貯留水の水温をタンク温度センサー74で常時検知しており、タンク温度センサー74で検知する温度がリモコン11で設定された温度より所定温度(例えば、4deg)以上高ければ、貯湯タンク70内の温水で給湯運転が可能であると判断して、三方弁80の接続口C80cと接続口B80bが連通する状態にしている。外部の温水水栓4が開かれると、給水水量センサー79の信号により制御基板10は温水水栓4が開かれたことで給湯運転中であると判断する。貯湯タンク70には、減圧弁78により減圧された給水圧が加わっており、この給水圧により、蓄熱運転により加熱された貯湯タンク70内部の温水は、貯湯タンク70、タンク給湯管72、バイパス管81、給湯熱交給湯管22を経由して温水水栓4に供給される(図2を参照)。
(Hot water operation)
The hot water supply operation will be described with reference to FIGS. The control board 10 constantly detects the temperature of the stored water in the upper part of the hot water storage tank 70 with the tank temperature sensor 74, and the temperature detected by the tank temperature sensor 74 is higher than the temperature set by the remote controller 11 (for example, 4 deg) or more. If it is higher, it is determined that the hot water supply operation is possible with the hot water in the hot water storage tank 70, and the connection port C80c and the connection port B80b of the three-way valve 80 are in communication with each other. When the external hot water faucet 4 is opened, the control board 10 determines that the hot water faucet 4 is being opened due to the signal from the feed water amount sensor 79 being open. The hot water storage tank 70 is supplied with a water supply pressure reduced by a pressure reducing valve 78, and the hot water in the hot water storage tank 70 heated by the heat storage operation by this water supply pressure is used for the hot water storage tank 70, the tank hot water supply pipe 72, and the bypass pipe. 81, the hot water faucet 4 is supplied to the hot water faucet 4 via the hot water supply hot water supply pipe 22 (see FIG. 2).

タンク温度センサー74で検知する温度がリモコン11で設定された温度から所定温度未満の温度差になった場合には、制御基板10は補助熱源機15での加熱が必要であると判断し、三方弁80の接続口C80cと接続口B80bが連通している状態から、接続口C80cと接続口A80aが連通している状態に切換える。この三方弁80を切換える所定の時間の間、制御基板10は電動弁86を開いて、迂回路85から内部循環回路に減圧された水道水を供給する(図3を参照)。所定の時間とは三方弁80が切換わるまでに必要な時間のことであり、三方弁80の切換え時間を実測した上で実測値に余裕値を追加して決定される。迂回路85から水道水が供給されることで、三方弁80が切換わる際の給湯運転の一時的な断水や湯量の変化が防止される。三方弁80が切換わったころを見計らって電動弁86は閉じられる。   If the temperature detected by the tank temperature sensor 74 is less than a predetermined temperature from the temperature set by the remote controller 11, the control board 10 determines that heating by the auxiliary heat source unit 15 is necessary, and The state is switched from the state in which the connection port C80c and the connection port B80b of the valve 80 communicate with each other to the state in which the connection port C80c and the connection port A80a communicate with each other. During a predetermined time for switching the three-way valve 80, the control board 10 opens the motor-operated valve 86 and supplies the depressurized tap water from the detour 85 to the internal circulation circuit (see FIG. 3). The predetermined time is a time required until the three-way valve 80 is switched, and is determined by measuring the switching time of the three-way valve 80 and adding a margin value to the actual measurement value. By supplying the tap water from the detour 85, the temporary water cut and the change in the amount of hot water in the hot water supply operation when the three-way valve 80 is switched are prevented. The motor-operated valve 86 is closed when the three-way valve 80 is switched.

その後、貯湯タンク70内の温度が低下した湯水は、タンク給湯管72、給湯熱交給水管21を通り、補助熱源機15で加熱された後、給湯熱交給湯管22を経由して温水水栓4に供給される(図4を参照)。なお、タンク温度センサー74で温度検出するかわりにタンク給湯管72やバイパス管81に温度センサーを設け、この検出温度で三方弁80の切換えタイミングの判定も可能である。   Thereafter, the hot water having a lowered temperature in the hot water storage tank 70 passes through the tank hot water supply pipe 72 and the hot water supply heat exchange water supply pipe 21, is heated by the auxiliary heat source unit 15, and then passes through the hot water supply heat exchange hot water supply pipe 22. It is supplied to the stopper 4 (see FIG. 4). Instead of detecting the temperature with the tank temperature sensor 74, a temperature sensor is provided in the tank hot water supply pipe 72 and the bypass pipe 81, and the switching timing of the three-way valve 80 can be determined based on the detected temperature.

給湯運転中に補助熱源機15を湯水が通過する状態になり、水量センサー24が湯水の流れを検知する場合には、制御基板10は内部循環ポンプ30を駆動するように出力する。また、給湯運転の停止動作は、制御基板10は温水水栓4が閉じられたことを給水水量センサー79の検知する湯水の流量の減少を検知して給湯運転を停止すると判断し、補助熱源機15が加熱をしている場合は加熱を停止させ、内部循環ポンプ30が駆動している場合は、補助熱源機15の停止から所定時間(実施の形態では約5分間)遅らせて内部循環ポンプ30を停止させる。   When hot water passes through the auxiliary heat source unit 15 during the hot water supply operation and the water amount sensor 24 detects the flow of hot water, the control board 10 outputs so as to drive the internal circulation pump 30. The hot water supply operation is stopped by determining that the control board 10 stops the hot water supply operation by detecting a decrease in the flow rate of hot water detected by the water supply amount sensor 79 that the hot water faucet 4 is closed. If the internal circulation pump 30 is driven, the internal circulation pump 30 is delayed by a predetermined time (about 5 minutes in the embodiment) after the auxiliary heat source unit 15 is stopped. Stop.

この給湯運転の具体的な一例としては、使用者がリモコン11で設定した設定温度を60℃とした場合に、この設定温度の60℃からタンク温度センサー74で検知する水温が4℃以上高い場合(64℃以上ある場合)には、補助熱源機15を通過させずにバイパス管81を通過させるように制御基板10は判断する。そして、温水混合機構39へは貯湯タンク70内の温水がそのまま供給される。温水混合機構39には給水分岐管38が連通しており、温水混合機構39で設定温度になるように、温水に水道水を混合させ、60℃の温水を温水水栓4へ供給する。   As a specific example of the hot water supply operation, when the set temperature set by the user with the remote controller 11 is 60 ° C., the water temperature detected by the tank temperature sensor 74 is higher by 4 ° C. or more from the set temperature 60 ° C. In the case of 64 ° C. or higher, the control board 10 determines that the bypass pipe 81 is allowed to pass without passing through the auxiliary heat source unit 15. The hot water in the hot water storage tank 70 is supplied to the hot water mixing mechanism 39 as it is. A hot water mixing mechanism 39 is connected to a water supply branch pipe 38, and tap water is mixed with hot water so that the hot water mixing mechanism 39 reaches a set temperature, and hot water at 60 ° C. is supplied to the hot water faucet 4.

また、タンク温度センサー74で検知する水温が設定温度の60℃から4℃高い温度未満となった場合(64℃未満になった場合)には、制御基板10は三方弁80の接続口C80cと接続口A80aが連通している状態として補助熱源機15の燃焼機23の燃焼を開始するように出力し、設定温度の60℃を燃焼機23の目標温度とし、給湯温度センサー27で給湯熱交給湯管22の水温を検知して燃焼機23の燃焼量と温水混合機構39を調節する。燃焼機23の最低燃焼量に調節したとしても給湯温度が設定温度より高温である場合は温水混合機構39で給水分岐管38からの水道水を混合させ、60℃の設定温度にして温水水栓4へ供給する。   Further, when the water temperature detected by the tank temperature sensor 74 is lower than the set temperature of 60 ° C. to 4 ° C. higher (less than 64 ° C.), the control board 10 is connected to the connection port C 80 c of the three-way valve 80. Assuming that the connection port A 80a is in communication, output is made so that the combustion of the combustor 23 of the auxiliary heat source device 15 is started, the set temperature of 60 ° C. is set as the target temperature of the combustor 23, and the hot water supply temperature sensor 27 The water temperature of the hot water supply pipe 22 is detected to adjust the combustion amount of the combustor 23 and the hot water mixing mechanism 39. If the hot water supply temperature is higher than the set temperature even if the minimum combustion amount of the combustor 23 is adjusted, tap water from the water supply branch pipe 38 is mixed by the hot water mixing mechanism 39 to a set temperature of 60 ° C. 4 is supplied.

(湯張り運転)
湯張り運転の動作について説明する。使用者がリモコン11で湯張り運転をするよう入力した場合には、制御基板10は湯張り弁31を開くように制御する。制御基板10は貯湯タンク70上部の貯留水の水温をタンク温度センサー74で常時検知しており、タンク温度センサー74で検知する温度がリモコン11で設定された温度から所定温度(例えば、4deg)以上の温度差があれば、貯湯タンク70内の温水で湯張り運転が可能であると判断して、三方弁80の接続口C80cと接続口B80bが連通する状態にしている。貯湯タンク70には、減圧弁78により減圧された給水圧が加わっており、この給水圧により、蓄熱運転により加熱された貯湯タンク70内部の温水は、貯湯タンク70、タンク給湯管72、バイパス管81、給湯熱交給湯管22、湯張り弁31を通過して湯張り路32に供給される(図2を参照、図2の温水水栓4ではなく循環接続金具7から湯が浴槽6に張られる)。
(Hot water operation)
The operation of the hot water filling operation will be described. When the user inputs a hot water filling operation with the remote controller 11, the control board 10 controls the hot water filling valve 31 to open. The control board 10 constantly detects the temperature of the stored water in the upper part of the hot water storage tank 70 with the tank temperature sensor 74, and the temperature detected by the tank temperature sensor 74 is a predetermined temperature (for example, 4 deg) or more from the temperature set by the remote controller 11. If there is a temperature difference, it is determined that the hot water filling operation is possible with the hot water in the hot water storage tank 70, and the connection port C80c and the connection port B80b of the three-way valve 80 are in communication with each other. The hot water storage tank 70 is supplied with a water supply pressure reduced by a pressure reducing valve 78, and the hot water in the hot water storage tank 70 heated by the heat storage operation by this water supply pressure is used for the hot water storage tank 70, the tank hot water supply pipe 72, and the bypass pipe. 81, hot water is supplied to the hot water filling passage 32 through the hot water supply hot water supply pipe 22 and the hot water filling valve 31 (see FIG. 2, hot water is not supplied from the hot water faucet 4 in FIG. Stretched).

タンク温度センサー74で検知する温度がリモコン11で設定された温度から所定温度未満の温度差になった場合には、制御基板10は補助熱源機15での加熱が必要であると判断し、三方弁80の接続口C80cと接続口B80bが連通している状態から、接続口C80cと接続口A80aが連通している状態に切換える。この三方弁80を切換える所定の時間の間、制御基板10は電動弁86を開いて、迂回路85から内部循環回路に減圧された水道水を供給する(図3を参照、図3の温水水栓4ではなく循環接続金具7から湯が浴槽6に張られる)。所定の時間とは三方弁80が切換わるまでに必要な時間のことであり、三方弁80の切換え時間を実測した上で実測値に余裕値を追加して決定される。迂回路85から水道水が供給されることで、三方弁80が切換わる際の湯張り運転の一時的な断水や湯量の変化が防止される。三方弁80が切換わったころを見計らって電動弁86は閉じられる。   If the temperature detected by the tank temperature sensor 74 is less than a predetermined temperature from the temperature set by the remote controller 11, the control board 10 determines that heating by the auxiliary heat source unit 15 is necessary, and The state is switched from the state in which the connection port C80c and the connection port B80b of the valve 80 communicate with each other to the state in which the connection port C80c and the connection port A80a communicate with each other. During a predetermined time for switching the three-way valve 80, the control board 10 opens the motor-operated valve 86 and supplies the depressurized tap water from the bypass 85 to the internal circulation circuit (see FIG. 3, hot water in FIG. 3). Hot water is applied to the bathtub 6 not from the stopper 4 but from the circulation fitting 7). The predetermined time is a time required until the three-way valve 80 is switched, and is determined by measuring the switching time of the three-way valve 80 and adding a margin value to the actual measurement value. By supplying tap water from the detour 85, a temporary water stop or a change in the amount of hot water during hot water filling operation when the three-way valve 80 is switched is prevented. The motor-operated valve 86 is closed when the three-way valve 80 is switched.

貯湯タンク70内の温度が低下した湯水は、タンク給湯管72、給湯熱交給水管21を通り、補助熱源機15で加熱された後、給湯熱交給湯管22を経由して湯張り弁31を通過し、湯張り路32に供給される(図4を参照。但し図4の温水水栓4ではなく循環接続金具7から湯が浴槽6に張られる)。なお、タンク温度センサー74で温度検出するかわりにタンク給湯管72やバイパス管81に温度センサーを設け、この検出温度で三方弁80の切換えタイミングの判定も可能である。   The hot water whose temperature in the hot water storage tank 70 has decreased passes through the tank hot water supply pipe 72 and the hot water supply heat exchange water supply pipe 21 and is heated by the auxiliary heat source machine 15, and then via the hot water supply heat exchange hot water supply pipe 22. The hot water is supplied to the hot water filling passage 32 (see FIG. 4, but hot water is stretched to the bathtub 6 not from the hot water faucet 4 of FIG. 4 but from the circulation fitting 7). Instead of detecting the temperature with the tank temperature sensor 74, a temperature sensor is provided in the tank hot water supply pipe 72 and the bypass pipe 81, and the switching timing of the three-way valve 80 can be determined based on the detected temperature.

湯張り運転中に補助熱源機15を湯水が通過する状態になり、水量センサー24が湯水の流れを検知する場合には、制御基板10は内部循環ポンプ30を駆動するように出力する。また、湯張り運転の停止動作は、リモコン11で設定されている湯張り量になったと湯張り水量センサー36が検知すると制御基板10は湯張り弁31を閉じさせ、給水水量センサー79が湯張り弁31を閉じたことを確認して、補助熱源機15が加熱をしている場合は加熱を停止させ、内部循環ポンプ30が駆動している場合は、補助熱源機15の停止から所定時間(実施の形態では約5分間)遅らせて内部循環ポンプ30を停止させる。   When hot water passes through the auxiliary heat source unit 15 during hot water filling operation and the water amount sensor 24 detects the flow of hot water, the control board 10 outputs so as to drive the internal circulation pump 30. Further, when the hot water filling amount sensor 36 detects that the hot water filling operation is stopped, the control board 10 closes the hot water filling valve 31 and the feed water amount sensor 79 is filled with hot water. After confirming that the valve 31 is closed, the heating is stopped when the auxiliary heat source unit 15 is heating, and when the internal circulation pump 30 is driven, the auxiliary heat source unit 15 is stopped for a predetermined time ( The internal circulation pump 30 is stopped after a delay of about 5 minutes in the embodiment.

この湯張り運転の具体的な一例としては、使用者がリモコン11で設定した設定温度を42℃とした場合に、この設定温度の42℃からタンク温度センサー74で検知する水温が4℃以上高い場合(46℃以上ある場合)には、補助熱源機15を通過させずにバイパス管81を通過させるように制御基板10は判断する。そして、温水混合機構39へは貯湯タンク70内の温水がそのまま供給される。温水混合機構39には給水分岐管38が連通しており、温水混合機構39で設定温度になるように、温水に水道水を混合させ、水道水を混合させた42℃の温水を湯張り路32へ供給する。   As a specific example of the hot water filling operation, when the set temperature set by the user with the remote controller 11 is 42 ° C., the water temperature detected by the tank temperature sensor 74 is higher by 4 ° C. or more from the set temperature of 42 ° C. In the case (when the temperature is 46 ° C. or higher), the control board 10 determines to pass the bypass pipe 81 without passing the auxiliary heat source unit 15. The hot water in the hot water storage tank 70 is supplied to the hot water mixing mechanism 39 as it is. The hot water mixing mechanism 39 communicates with a water supply branch pipe 38, and tap water is mixed with hot water so that the set temperature is reached by the hot water mixing mechanism 39, and hot water of 42 ° C. mixed with tap water is filled with hot water. 32.

また、タンク温度センサー74で検知する水温が設定温度の42℃から4℃高い温度未満となった場合(46℃未満になった場合)には、制御基板10は三方弁80の接続口C80cと接続口A80aを連通させて補助熱源機15の燃焼機23の燃焼を開始するように出力し、設定温度の42℃を燃焼機23の目標温度とし、給湯温度センサー27で給湯熱交給湯管22の水温を検知して燃焼機23の燃焼量と温水混合機構39を調節する。制御基板10が燃焼機23の最低燃焼量に調節したとしても湯張り温度が調節できない場合は温水混合機構39で給水分岐管38からの水道水を混合させ、42℃の設定温度にして湯張り路32へ供給する。   Further, when the water temperature detected by the tank temperature sensor 74 is lower than the set temperature 42 ° C. to 4 ° C. higher (less than 46 ° C.), the control board 10 is connected to the connection port C80c of the three-way valve 80. The connection port A80a is communicated and output so as to start combustion of the combustor 23 of the auxiliary heat source unit 15. The set temperature of 42 ° C. is set as the target temperature of the combustor 23, and the hot water supply temperature sensor 27 is used to supply hot water and hot water. Is detected and the combustion amount of the combustor 23 and the hot water mixing mechanism 39 are adjusted. If the hot water temperature cannot be adjusted even if the control board 10 adjusts to the minimum combustion amount of the combustor 23, the hot water mixing mechanism 39 mixes the tap water from the feed water branch pipe 38 to a set temperature of 42 ° C. Supply to path 32.

(暖房運転)
暖房運転の動作について図5を用いて説明する。使用者がリモコン11で暖房するよう入力した場合には、制御基板10は暖房循環ポンプ64と内部循環ポンプ30に出力して駆動させる。制御基板10は暖房温度センサー65で暖房循環回路の液温と、給湯温度センサー27で内部循環回路の水温を検知する。給湯温度センサー27の検知水温が制御基板10内において設定されている暖房時に必要となる設定温度(例えば、75℃)未満の場合は、制御基板10は燃焼機23の燃焼を開始させ、給湯温度センサー27で設定温度になるように燃焼量を調節しつつ燃焼を継続させる。温水暖房装置5の負荷にもよるが、温水暖房装置5の負荷が燃焼機23の最大燃焼量に熱効率を掛けた値となる最大暖房負荷未満であれば、暖房循環回路を循環する液温は上昇し、暖房温度センサー65で所定温度(例えば、75℃)を検知すれば制御基板10は燃焼機23の燃焼量を少なくし、最小燃焼量にしても前記所定温度を超えるようであれば燃焼を停止させ、内部循環ポンプ30及び暖房循環ポンプ64の駆動は燃焼の停止に係わらず継続するよう出力する。
(Heating operation)
The heating operation will be described with reference to FIG. When the user inputs heating with the remote controller 11, the control board 10 outputs and drives the heating circulation pump 64 and the internal circulation pump 30. The control board 10 detects the liquid temperature of the heating circuit with the heating temperature sensor 65 and the water temperature of the internal circuit with the hot water supply temperature sensor 27. When the detected water temperature of the hot water supply temperature sensor 27 is lower than a set temperature (for example, 75 ° C.) required during heating set in the control board 10, the control board 10 starts combustion of the combustor 23 and the hot water supply temperature. Combustion is continued while adjusting the combustion amount so that the sensor 27 reaches the set temperature. Although depending on the load of the hot water heater 5, if the load of the hot water heater 5 is less than the maximum heating load that is a value obtained by multiplying the maximum combustion amount of the combustor 23 by thermal efficiency, the liquid temperature circulating in the heating circulation circuit is When the temperature rises and the heating temperature sensor 65 detects a predetermined temperature (for example, 75 ° C.), the control board 10 reduces the combustion amount of the combustor 23 and burns if it exceeds the predetermined temperature even if the minimum combustion amount is exceeded. The internal circulation pump 30 and the heating circulation pump 64 are output so as to continue regardless of the stop of combustion.

その後、暖房温度センサー65で暖房循環回路を循環する液温が所定温度よりやや低い温度(例えば、65℃)未満を検知した場合は、制御基板10は燃焼機23を燃焼させる。使用者がリモコン11で暖房の中止を入力した場合には、制御基板10は燃焼機23の燃焼を停止させ、停止後所定時間(実施の形態では約5分間)経過後に、内部循環ポンプ30及び暖房循環ポンプ64の駆動を停止させ、暖房運転を終了させる。   After that, when the heating temperature sensor 65 detects that the liquid temperature circulating in the heating circulation circuit is less than a predetermined temperature (for example, 65 ° C.), the control board 10 burns the combustor 23. When the user inputs the stop of heating with the remote controller 11, the control board 10 stops the combustion of the combustor 23, and after the elapse of a predetermined time (about 5 minutes in the embodiment), the internal circulation pump 30 and The driving of the heating circulation pump 64 is stopped and the heating operation is ended.

(追焚き運転)
風呂追焚き運転の動作について説明する。使用者がリモコン11で風呂追焚きするよう入力した場合には、制御基板10は追焚き循環ポンプ43を駆動させる。追焚き循環ポンプ43を駆動させた場合に、追焚き水流スイッチ45が所定時間(実施の形態では5秒間)連続してON状態となっている場合には、制御基板10は燃焼機23の燃焼を開始させ、追焚き温度センサー44の温度情報の元、リモコン11で設定された追焚き温度まで燃焼を継続させる。追焚き水流スイッチ45が所定時間(実施の形態では5秒間)連続してON状態とならない場合は、浴槽6に湯水が入ってないと判断し燃焼を開始せず、リモコン11に警報の表示を行って追焚き運転を中止する。
(Driving operation)
The operation of the bath chasing operation will be described. When the user inputs to bathe the bath with the remote controller 11, the control board 10 drives the chasing circulation pump 43. When the follow-up circulation pump 43 is driven and the follow-up water flow switch 45 is continuously turned on for a predetermined time (in the embodiment, 5 seconds), the control board 10 burns the combustor 23. And the combustion is continued up to the reheating temperature set by the remote controller 11 based on the temperature information of the reheating temperature sensor 44. If the follow-up water flow switch 45 is not turned ON continuously for a predetermined time (in the embodiment, 5 seconds), it is determined that there is no hot water in the bathtub 6 and combustion is not started, and an alarm is displayed on the remote controller 11. Go and stop driving.

(複合運転の原則)
各運転を複合して行う要求がある場合には、複合して運転させることが原則である。ただし、燃焼機23の能力の上限を超える場合即ち、制御基板10が各部の温度センサーで所望の温度上昇が見られないと判断した場合には、休止可能な追焚き運転、湯張り運転、暖房運転を一時休止させ、燃焼機23の燃焼能力に余裕が出てきた場合に再開させる。
(Principles of combined operation)
When there is a request to perform each operation in combination, the principle is to operate in combination. However, when the upper limit of the capacity of the combustor 23 is exceeded, that is, when the control board 10 determines that a desired temperature increase is not seen by the temperature sensors of each part, the reheating operation, hot watering operation, heating that can be stopped The operation is paused and resumed when there is a margin in the combustion capacity of the combustor 23.

(給湯運転と暖房運転が複合して行われる場合)
給湯運転と暖房運転が複合して行われる場合について図5から図8を用いて説明する。
暖房運転中(図5を参照)に給湯運転が開始する場合には、制御基板10は給水水量センサー79で温水水栓4が開かれたことを検知して、暖房運転が継続中であり同時に給湯運転を開始する必要があることを判断する。タンク温度センサー74がリモコン11の給湯設定温度より所定温度以上の場合には、暖房用熱交換器60を介して温水暖房装置5を加熱している補助熱源機15を通過させずにバイパス管81で温水混合機構39の上流までタンク給湯管72の温水を供給して温水混合機構39で適温に調整した後に温水水栓4に供給する(図6を参照)。タンク温度センサー74がリモコン11の給湯設定温度未満の場合には、温水暖房装置5を加熱している補助熱源機15を通過させ温水混合機構39で適温に調整した後に温水水栓4に供給する(図8を参照)。
(When hot water operation and heating operation are combined)
A case where the hot water supply operation and the heating operation are performed in combination will be described with reference to FIGS.
When the hot water supply operation is started during the heating operation (see FIG. 5), the control board 10 detects that the hot water faucet 4 has been opened by the water supply amount sensor 79, and the heating operation is continuing. Determine that it is necessary to start hot water operation. When the tank temperature sensor 74 is equal to or higher than the hot water supply set temperature of the remote controller 11, the bypass pipe 81 does not pass through the auxiliary heat source unit 15 that heats the hot water heating device 5 via the heating heat exchanger 60. Then, the hot water in the tank hot water supply pipe 72 is supplied to the upstream of the hot water mixing mechanism 39, adjusted to an appropriate temperature by the hot water mixing mechanism 39, and then supplied to the hot water faucet 4 (see FIG. 6). When the tank temperature sensor 74 is lower than the hot water supply set temperature of the remote controller 11, it passes through the auxiliary heat source unit 15 that heats the hot water heater 5 and is adjusted to an appropriate temperature by the hot water mixing mechanism 39 and then supplied to the hot water faucet 4. (See FIG. 8).

タンク温度センサー74がリモコン11の給湯設定温度より所定温度以上の場合の給湯運転中(図2を参照)に暖房運転が開始する場合には、制御基板10は使用者がリモコン11で暖房するよう入力したことを検知すると、補助熱源機15での加熱温度を暖房用の加熱温度に変更し、暖房循環ポンプ64を駆動して暖房運転が可能なように準備を開始する。これにより、暖房用熱交換器60を介して温水暖房装置5を加熱している補助熱源機15を通過させずにバイパス管81で温水混合機構39の上流までタンク給湯管72の温水を供給して温水混合機構39で適温に調整した後に温水水栓4に供給する(図6を参照)。   When the heating operation is started during the hot water supply operation (see FIG. 2) when the tank temperature sensor 74 is higher than the predetermined hot water supply temperature of the remote controller 11 (see FIG. 2), the control board 10 causes the user to heat with the remote controller 11. When the input is detected, the heating temperature in the auxiliary heat source device 15 is changed to the heating temperature for heating, and the heating circulation pump 64 is driven to start the preparation so that the heating operation can be performed. Accordingly, the hot water in the tank hot water supply pipe 72 is supplied to the upstream of the hot water mixing mechanism 39 through the bypass pipe 81 without passing through the auxiliary heat source unit 15 heating the hot water heating apparatus 5 through the heating heat exchanger 60. Then, the temperature is adjusted to an appropriate temperature by the warm water mixing mechanism 39 and then supplied to the warm water faucet 4 (see FIG. 6).

給湯運転と暖房運転が同時に行われている状態で、貯湯タンク70だけの給湯運転の場合に、タンク温度センサー74で検知する温度がリモコン11で設定された温度から所定温度未満の温度差しかない温度を検知した場合には、制御基板10は貯湯タンク70の温水が湯切れしたものと判断して、三方弁80の接続口C80cと接続口B80bが連通する状態から、接続口C80cと接続口A80aが連通している状態に切換える。この三方弁80を切換える所定の時間の間、制御基板10は電動弁86を開いて、迂回路85から内部循環回路に減圧された水道水を供給する(図7を参照)。所定の時間とは三方弁80が切換わるまでに必要な時間のことであり、三方弁80の切換え時間を実測した上で実測値に余裕値を追加して決定される(例えば、5秒間)。迂回路85から水道水が供給されることで、三方弁80が切換わる際の給湯運転の一時的な断水や湯量の変化が防止される。   In the state where the hot water supply operation and the heating operation are performed simultaneously, in the case of the hot water supply operation using only the hot water storage tank 70, the temperature detected by the tank temperature sensor 74 does not differ from the temperature set by the remote controller 11 below the predetermined temperature. When the control board 10 detects that the hot water in the hot water storage tank 70 has run out, the connection port C80c and the connection port A80a from the state where the connection port C80c and the connection port B80b of the three-way valve 80 communicate with each other. Switch to the state where is communicating. During a predetermined time for switching the three-way valve 80, the control board 10 opens the motor-operated valve 86 and supplies depressurized tap water from the detour 85 to the internal circulation circuit (see FIG. 7). The predetermined time is a time required until the three-way valve 80 is switched, and is determined by measuring the switching time of the three-way valve 80 and adding a margin value to the measured value (for example, 5 seconds). . By supplying the tap water from the detour 85, the temporary water cut and the change in the amount of hot water in the hot water supply operation when the three-way valve 80 is switched are prevented.

三方弁80の接続口C80cと接続口A80aが連通している状態に切換えられると、暖房運転は継続した状態で、貯湯タンク70内の温度が低下した湯水は、タンク給湯管72、給湯熱交給水管21を通り、補助熱源機15で加熱された後、給湯熱交給湯管22を経由して温水水栓4に供給される(図8を参照)   When the connection port C80c of the three-way valve 80 is switched to the state where the connection port A80a is in communication, the hot water whose temperature in the hot water storage tank 70 has decreased while the heating operation is continued is transferred to the tank hot water supply pipe 72 and the hot water supply heat exchange. After passing through the water supply pipe 21 and being heated by the auxiliary heat source unit 15, it is supplied to the hot water faucet 4 via the hot water supply heat exchange hot water supply pipe 22 (see FIG. 8).

(足し湯運転と暖房運転が複合して行われる場合)
足し湯運転と暖房運転が複合して行われる場合については、給湯運転における温水水栓4が開閉するという内容が、湯張り弁31が開閉するという内容に置き換わるだけであり、その他については同様であるので説明を省略する。
(When additional hot water operation and heating operation are performed in combination)
In the case where the addition hot water operation and the heating operation are performed in combination, the content that the hot water faucet 4 is opened and closed in the hot water supply operation is merely replaced with the content that the hot water filling valve 31 is opened and closed. Since there is, explanation is omitted.

(概略の構成)
実施例2の補助熱源付貯湯タンク給湯システム2について図9を用いて説明する。補助熱源付貯湯タンク給湯システム2は、実施例1の補助熱源付貯湯タンク給湯システム1の追焚き機構が補助熱源15に内蔵された追焚き用熱交換器40ではなく、内部循環回路の内部循環往き管28と同じ個所で暖房追焚き切換え弁50により分岐させ、内部循環往き管28aと外部に設けた追焚き用熱交換器40aに内部循環戻り管29aで内部循環戻り管29の内部循環ポンプ30の吸い込み側に合流させたものである。よって、補助熱源付貯湯タンク給湯システム1と同様な構成であるので同一の要素には同一の符号を附して説明を省略する。
(Outline configuration)
The hot water storage tank hot water supply system 2 with an auxiliary heat source of Example 2 is demonstrated using FIG. In the hot water storage tank hot water supply system 2 with an auxiliary heat source, the reheating mechanism of the hot water storage tank hot water supply system 1 with the auxiliary heat source of the first embodiment is not the reheating heat exchanger 40 built in the auxiliary heat source 15, but the internal circulation of the internal circulation circuit. Branching is performed by the heating and recirculation switching valve 50 at the same location as the forward pipe 28, and the internal circulation return pipe 29a and the internal circulation return pipe 29a are connected to the internal circulation forward pipe 28a and the external heat exchanger 40a provided outside. 30 merged with the suction side. Therefore, since it is the structure similar to the hot water storage tank hot water supply system 1 with an auxiliary heat source, the same code | symbol is attached | subjected to the same element and description is abbreviate | omitted.

(補助熱源機)
補助熱源機15aの熱交換器部は、給湯用熱交換器20の受熱部が燃焼機23で加熱される所謂一缶一水路の熱交換器となっている。給湯用熱交換器20は熱伝導性の良い銅やステンレス鋼等の金属のパイプの周囲に、銅やステンレス鋼等の金属のフィンを設けて熱交換率を向上させたものとなっている。なお、熱交換器部の排気側にさらに潜熱回収用の熱交換器を設けて補助熱源機15aの熱効率を上げる実施方法も可能である。
(Auxiliary heat source machine)
The heat exchanger part of the auxiliary heat source unit 15 a is a so-called one-can / one-channel heat exchanger in which the heat receiving part of the hot water supply heat exchanger 20 is heated by the combustor 23. The hot water supply heat exchanger 20 is provided with a metal fin such as copper or stainless steel around a metal pipe such as copper or stainless steel having good thermal conductivity to improve the heat exchange rate. An implementation method is also possible in which a heat exchanger for recovering latent heat is further provided on the exhaust side of the heat exchanger unit to increase the thermal efficiency of the auxiliary heat source unit 15a.

給湯用熱交換器20には通水される湯水の入口となる給湯熱交給水管21と、出口となる給湯熱交給湯管22が接続されている。また、給湯熱交給水管21には、上流側から水量センサー24と給水温度センサー25が、給湯熱交給湯管22には給湯用熱交換器20の通過加熱後の水温を検知する給湯温度センサー27が設けられている。また、給湯用熱交換器20の外部金属部表面には給湯用熱交換器20の過熱を検知する缶体温度センサー26が設けられている。   The hot water supply heat exchanger 20 is connected to a hot water supply heat exchange water supply pipe 21 serving as an inlet of hot water to be passed and a hot water supply heat exchange hot water supply pipe 22 serving as an outlet. Further, the hot water supply heat exchange water supply pipe 21 has a water amount sensor 24 and a water supply temperature sensor 25 from the upstream side, and the hot water supply heat exchange hot water supply pipe 22 has a hot water supply temperature sensor that detects the water temperature after passing through the hot water supply heat exchanger 20. 27 is provided. A can body temperature sensor 26 for detecting overheating of the hot water supply heat exchanger 20 is provided on the surface of the external metal part of the hot water supply heat exchanger 20.

燃焼機23は、天然ガス(LNG)やプロパンガス(LPG)等の気体燃料や、灯油や重油等の液体燃料を給気側送風機により比較的狭い燃焼室内において高い発熱量を発生させることができ、かつ発熱量が所定の範囲で無段階に調節できる燃料制御手段を有している。そして、燃焼機23が燃焼することによって発生する燃焼熱を給湯用熱交換器20の流路に通水された湯水が熱交換されて急加熱される。なお、燃焼機23は電気ヒーターにより急加熱する方法としても可能である。   The combustor 23 can generate a high calorific value of a gas fuel such as natural gas (LNG) or propane gas (LPG) or a liquid fuel such as kerosene or heavy oil in a relatively narrow combustion chamber by an air supply side blower. And a fuel control means capable of adjusting the calorific value steplessly within a predetermined range. Then, the hot water passed through the flow path of the hot water supply heat exchanger 20 is heat-exchanged and rapidly heated by the combustion heat generated by the combustion of the combustor 23. The combustor 23 can also be a method of rapid heating with an electric heater.

(内部循環回路)
給湯熱交給湯管22には給湯温度センサー27が設けられた箇所と、暖房追焚き切換え弁50の間にバイパス管81が連接されており、暖房追焚き切換え弁50からは内部循環往き管28が分岐している。また、給湯熱交給水管21の途中には、内部循環戻り管29の分岐部が設けられている。内部循環戻り管29の途中には内部循環ポンプ30が設けられており、内部循環ポンプ30を循環手段として給湯用熱交換器20、給湯熱交給湯管22、内部循環往き管28、暖房用熱交換器60、内部循環戻り管29、給湯熱交給水管21から給湯用熱交換器20に戻る内部循環回路が形成されている。
(Internal circulation circuit)
A bypass pipe 81 is connected between the hot water supply / hot water supply pipe 22 at a location where the hot water supply temperature sensor 27 is provided and the heating reheating switching valve 50. Is branched. Further, a branch portion of the internal circulation return pipe 29 is provided in the middle of the hot water supply heat exchange water supply pipe 21. An internal circulation pump 30 is provided in the middle of the internal circulation return pipe 29, and the hot water supply heat exchanger 20, the hot water supply / hot water supply pipe 22, the internal circulation forward pipe 28, and the heating heat are provided using the internal circulation pump 30 as a circulation means. An internal circulation circuit is formed that returns from the exchanger 60, the internal circulation return pipe 29, and the hot water supply heat exchange water supply pipe 21 to the hot water supply heat exchanger 20.

さらに、暖房追焚き切換え弁50からは内部循環往き管28aが分岐して、追焚き用熱交換器40aを経由して、内部循環戻り管29aで内部循環戻り管29の内部循環ポンプ30吸込み側に合流する第二の内部循環回路が形成されている。制御基板10の制御により、暖房追焚き切換え弁50が切換えられると、内部循環回路または第二の内部循環回路の何れか一方が選択される。   Furthermore, the internal circulation return pipe 29a branches off from the heating recirculation switching valve 50, passes through the heat exchanger 40a for reheating, and is connected to the internal circulation pump 30 suction side of the internal circulation return pipe 29a. A second internal circulation circuit that joins the two is formed. When the heating additional switching valve 50 is switched under the control of the control board 10, either the internal circulation circuit or the second internal circulation circuit is selected.

(追焚き機構)
追焚き機構を説明すると、追焚き機構は追焚き用熱交換器40aを介して補助熱源機15aの給湯用熱交換器20で加熱される温水を熱源として浴槽6内の湯水を追焚きするものである。追焚き用熱交換器40aには追焚き循環往き管41と追焚き循環戻り管42が連接され、これが外部の配管を経由して浴槽6に設けられた循環接続金具7にも連接されている。また、追焚き循環戻り管42の途中には、追焚き温度センサー44と追焚き水流スイッチ45が設けられており、追焚き循環往き管41の途中には追焚き循環ポンプ43が設けられている。追焚き用熱交換器40aを設けるのは、給湯用熱交換器20で作られた湯は温水水栓4で衛生的に使用される必要があるので、追焚き用熱交換器40aを介して浴槽6内の湯水を追焚きさせるためである。このため、追焚き用熱交換器40aには二つの循環回路が接続され、二つの循環回路の間で熱交換させるようになっている。一方の循環回路は内部循環ポンプ30を駆動源として、給湯用熱交換器20、給湯熱交給湯管22、暖房追焚き切換え弁50、内部循環往き管28a、追焚き用熱交換器40a、内部循環戻り管29a、内部循環戻り管29、給湯熱交給水管21そして給湯用熱交換器20に再び戻る第二の内部循環回路であり、第二の内部循環回路により加熱される側のもう一方の循環回路は、追焚き循環ポンプ43を循環手段として、追焚き用熱交換器40a、追焚き循環往き管41、循環接続金具7、浴槽6、循環接続金具7、追焚き循環戻り管42から、再び追焚き用熱交換器40に戻る追焚き循環回路である。
(Memorial mechanism)
Explaining the reheating mechanism, the renewing mechanism replenishes hot water in the bathtub 6 using the hot water heated by the hot water supply heat exchanger 20 of the auxiliary heat source machine 15a through the reheating heat exchanger 40a as a heat source. It is. A recirculation circulation forward pipe 41 and a recirculation circulation return pipe 42 are connected to the reheating heat exchanger 40a, and this is also connected to a circulation connection fitting 7 provided in the bathtub 6 via an external pipe. . A reheating temperature sensor 44 and a reheating water flow switch 45 are provided in the middle of the recirculation circulation return pipe 42, and a recirculation circulation pump 43 is provided in the middle of the recirculation circulation forward pipe 41. . The reheating heat exchanger 40a is provided because the hot water produced by the hot water supply heat exchanger 20 needs to be used in a sanitary manner by the hot water faucet 4, and therefore via the reheating heat exchanger 40a. This is to make the hot water in the bathtub 6 recollect. For this reason, two circulation circuits are connected to the reheating heat exchanger 40a, and heat is exchanged between the two circulation circuits. One circulation circuit uses the internal circulation pump 30 as a drive source, the hot water supply heat exchanger 20, the hot water heat exchange hot water supply pipe 22, the heating reheating switching valve 50, the internal circulation forward pipe 28 a, the reheating heat exchanger 40 a, This is a second internal circulation circuit that returns to the circulation return pipe 29a, the internal circulation return pipe 29, the hot water supply heat exchange water supply pipe 21, and the hot water supply heat exchanger 20, and is on the other side that is heated by the second internal circulation circuit. The recirculation circuit includes a recirculation heat pump 40a, a recirculation circulation forward pipe 41, a recirculation connection fitting 7, a bathtub 6, a recirculation connection fitting 7, and a recirculation circulation return pipe 42 using the recirculation circulation pump 43 as a circulation means. The recirculation circuit returns to the reheating heat exchanger 40 again.

(追焚き運転)
風呂追焚き運転の動作について説明する。使用者がリモコン11で風呂追焚きするよう入力した場合には、制御基板10は内部循環ポンプ30と追焚き循環ポンプ43を駆動させる。追焚き循環ポンプ43を駆動させた場合に、追焚き水流スイッチ45が所定時間(実施の形態では5秒間)連続してON状態となっている場合には、制御基板10は燃焼機23の燃焼を開始させ、追焚き温度センサー44の温度情報の元、リモコン11で設定された追焚き温度まで燃焼を継続させる。追焚き水流スイッチ45が所定時間(実施の形態では5秒間)連続してON状態とならない場合は、浴槽6に湯水が入ってないと判断し燃焼を開始せず、リモコン11に警報の表示を行って追焚き運転を中止する。
(Driving operation)
The operation of the bath chasing operation will be described. When the user inputs with the remote controller 11 to follow the bath, the control board 10 drives the internal circulation pump 30 and the follow-up circulation pump 43. When the follow-up circulation pump 43 is driven and the follow-up water flow switch 45 is continuously turned on for a predetermined time (in the embodiment, 5 seconds), the control board 10 burns the combustor 23. And the combustion is continued up to the reheating temperature set by the remote controller 11 based on the temperature information of the reheating temperature sensor 44. If the follow-up water flow switch 45 is not turned ON continuously for a predetermined time (in the embodiment, 5 seconds), it is determined that there is no hot water in the bathtub 6 and combustion is not started, and an alarm is displayed on the remote controller 11. Go and stop driving.

貯湯タンク70の蓄熱運転、給湯運転、湯張り運転、暖房運転、給湯運転と暖房運転が複合して行われる場合については実施例1と同様であるので説明を省略する。   Since the heat storage operation, the hot water supply operation, the hot water filling operation, the heating operation, the hot water supply operation and the heating operation of the hot water storage tank 70 are performed in combination, the description is omitted.

(給湯運転と追焚き運転が複合して行われる場合)
給湯運転と追焚き運転が複合して行われる場合について、実施例2においては、追焚き運転を第二の内部循環回路を用いていることで、実施例1の給湯運転と暖房運転が複合して行われる場合と同様に、給湯運転と追焚き運転が同時に行われて、タンク温度センサー74で検知する温度がリモコン11で設定された温度から所定温度(例えば、4deg)以上の温度差があれば、三方弁80の接続口C80cと接続口A80aが連通している状態から、接続口C80cと接続口B80bが連通する状態に切換えて、補助熱源機15aを通過させない。そして、タンク温度センサー74で検知する温度がリモコン11で設定された温度から所定温度未満の温度差しかない温度を検知し、三方弁80の接続口C80cと接続口B80bが連通する状態から、接続口C80cと接続口A80aが連通している状態に切換える場合には。この三方弁80を切換える所定の時間の間、電動弁86を開く動作を行う。
(When hot water operation and chasing operation are combined)
In the case where the hot water supply operation and the reheating operation are performed in combination, in the second embodiment, the reheating operation is performed using the second internal circulation circuit, so that the hot water supply operation and the heating operation of the first embodiment are combined. In the same manner as in the case where the hot water supply operation and the reheating operation are performed at the same time, the temperature detected by the tank temperature sensor 74 is different from the temperature set by the remote controller 11 by a predetermined temperature (for example, 4 deg) or more. For example, the state where the connection port C80c and the connection port A80a of the three-way valve 80 are communicated is switched to the state where the connection port C80c and the connection port B80b are communicated, and the auxiliary heat source unit 15a is not allowed to pass. Then, the temperature detected by the tank temperature sensor 74 is detected so as not to be less than a predetermined temperature from the temperature set by the remote controller 11, and the connection port C80c and the connection port B80b of the three-way valve 80 communicate with each other. When switching to a state where C80c and connection port A80a are in communication. The motor-operated valve 86 is opened for a predetermined time during which the three-way valve 80 is switched.

1、2:補助熱源付貯湯タンク給湯システム
4:温水水栓
5:温水暖房装置
6:浴槽
7:循環接続金具
10:制御基板
11:リモコン
15、15a:補助熱源機
20:給湯用熱交換器
21:給湯熱交給水管
22:給湯熱交給湯管
23:燃焼機
24:水量センサー
25:給水温度センサー
26:缶体温度センサー
27:給湯温度センサー
28、28a:内部循環往き管
29、29a:内部循環戻り管
30:内部循環ポンプ
31:湯張り弁
32:湯張り路
35:逆流防止手段
36:湯張り水量センサー
37:逆流防止手段
38:給水分岐管
39:温水混合機構
40、40a:追焚き用熱交換器
41:追焚き循環往き管
42:追焚き循環戻り管
43:追焚き循環ポンプ
44:追焚き温度センサー
45:追焚き水流スイッチ
50:暖房追焚き切換え弁
60:暖房用熱交換器
61:暖房循環往き管
62:暖房循環戻り管
64:暖房循環ポンプ
65:温度センサー
70:貯湯タンク
71:タンク給水管
72:タンク給湯管
74、75、76、77:タンク温度センサー
78:減圧弁
79:給水水量センサー
80:三方弁(切換手段)
81:バイパス管
85:迂回管
86:電動弁
90:外部熱源
91:外部熱源熱交換器
92:外部熱源循環ポンプ
93:外部熱源循環往き管
94:外部熱源循環戻り管
95:外部熱源熱交温度センサー
1, 2: Hot water storage tank hot water supply system with auxiliary heat source 4: Hot water faucet 5: Hot water heater 6: Bathtub 7: Circulation fitting 10: Control board 11: Remote control 15, 15a: Auxiliary heat source machine 20: Heat exchanger for hot water supply 21: Hot water supply hot water supply pipe 22: Hot water supply hot water supply pipe 23: Combustor 24: Water quantity sensor 25: Water supply temperature sensor 26: Can body temperature sensor 27: Hot water supply temperature sensor 28, 28a: Internal circulation forward pipes 29, 29a: Internal circulation return pipe 30: Internal circulation pump 31: Hot water filling valve 32: Hot water filling passage 35: Backflow prevention means 36: Hot water filling amount sensor 37: Backflow prevention means 38: Water supply branch pipe 39: Hot water mixing mechanism 40, 40a: Additional Burning heat exchanger 41: recirculation circulation forward pipe 42: recirculation circulation return pipe 43: recirculation circulation pump 44: reheating temperature sensor 45: reheating water flow switch 50: heating reheating switching valve 0: Heat exchanger for heating 61: Heating circulation outgoing pipe 62: Heating circulation return pipe 64: Heating circulation pump 65: Temperature sensor 70: Hot water storage tank 71: Tank water supply pipe 72: Tank hot water supply pipes 74, 75, 76, 77: Tank temperature sensor 78: Pressure reducing valve 79: Feed water amount sensor 80: Three-way valve (switching means)
81: bypass pipe 85: bypass pipe 86: motor operated valve 90: external heat source 91: external heat source heat exchanger 92: external heat source circulation pump 93: external heat source circulation forward pipe 94: external heat source circulation return pipe 95: external heat source heat exchange temperature sensor

Claims (2)

下部にタンク給水管が、上部にタンク給湯管が配置され、外部熱源で緩加熱される貯湯タンクと、前記タンク給湯管の下流側で連接して前記貯湯タンクに貯留する湯水を補助的に加熱する補助熱源機と、前記補助熱源機の出口側で分岐して前記タンク給湯管と前記補助熱源機の入口側の間に戻る内部循環回路と、前記内部循環回路の途中に設けられた内部循環ポンプと、前記タンク給水管の途中で分岐し、前記内部循環ポンプの吸込み側に合流する迂回路と、前記迂回路の途中に設けられた電動弁と、前記貯湯タンクに貯留する湯水を前記補助熱源機の出口側から給湯用として供給する給湯部と、前記補助熱源機を加熱源とし前記内部循環ポンプを循環させることで熱交換器を介して暖房用及び/又は追焚き用に温水を供給する温水供給部と、前記補助熱源機の入口側で前記内部循環回路の合流箇所の上流側から前記補助熱源機を通過させずに前記補助熱源機の出口側で前記内部循環回路の分岐箇所の下流側にバイパスさせるバイパス流路とが設けられ、前記貯湯タンク内に貯留する湯水の温度が所定温度以上の場合は、前記バイパス流路に切り換える切換手段が設けられている補助熱源付貯湯タンク給湯システム。   A tank water supply pipe is arranged in the lower part and a tank hot water supply pipe is arranged in the upper part. The hot water storage tank that is slowly heated by an external heat source is connected to the downstream side of the tank hot water supply pipe, and hot water stored in the hot water storage tank is supplementarily heated. An auxiliary heat source device, an internal circulation circuit that branches on the outlet side of the auxiliary heat source device and returns between the tank hot water supply pipe and the inlet side of the auxiliary heat source device, and an internal circulation provided in the middle of the internal circulation circuit A pump, a bypass branching in the middle of the tank water supply pipe, and joining the suction side of the internal circulation pump; an electric valve provided in the middle of the bypass; and hot water stored in the hot water storage tank Hot water supply unit for supplying hot water from the outlet side of the heat source unit, and supplying the hot water for heating and / or replenishment through a heat exchanger by circulating the internal circulation pump using the auxiliary heat source unit as a heating source With hot water supply Bypass that bypasses the auxiliary heat source unit from the upstream side of the joining point of the internal circulation circuit on the inlet side of the auxiliary heat source unit and bypasses the downstream side of the branch point of the internal circulation circuit on the outlet side of the auxiliary heat source unit without passing the auxiliary heat source unit And a hot water storage tank hot water supply system with an auxiliary heat source provided with switching means for switching to the bypass flow path when the temperature of the hot water stored in the hot water storage tank is equal to or higher than a predetermined temperature. 前記貯湯タンク内に貯留する湯水の温度が所定温度未満になり、前記切換手段で前記バイパス流路から前記補助熱源機を通過する流路に切り換える所定時間の間は、前記電動弁を開けて前記迂回路が連通するようする請求項1記載の補助熱源付貯湯タンク給湯システム。   During a predetermined time when the temperature of the hot water stored in the hot water storage tank becomes lower than a predetermined temperature and the switching means switches from the bypass flow path to the flow path passing through the auxiliary heat source machine, the motor-operated valve is opened to The hot water storage tank hot-water supply system with an auxiliary heat source according to claim 1, wherein the detour is in communication.
JP2011043663A 2011-03-01 2011-03-01 Water heater system having hot water storage tank with auxiliary heat source Pending JP2012180962A (en)

Priority Applications (1)

Application Number Priority Date Filing Date Title
JP2011043663A JP2012180962A (en) 2011-03-01 2011-03-01 Water heater system having hot water storage tank with auxiliary heat source

Applications Claiming Priority (1)

Application Number Priority Date Filing Date Title
JP2011043663A JP2012180962A (en) 2011-03-01 2011-03-01 Water heater system having hot water storage tank with auxiliary heat source

Publications (1)

Publication Number Publication Date
JP2012180962A true JP2012180962A (en) 2012-09-20

Family

ID=47012305

Family Applications (1)

Application Number Title Priority Date Filing Date
JP2011043663A Pending JP2012180962A (en) 2011-03-01 2011-03-01 Water heater system having hot water storage tank with auxiliary heat source

Country Status (1)

Country Link
JP (1) JP2012180962A (en)

Cited By (3)

* Cited by examiner, † Cited by third party
Publication number Priority date Publication date Assignee Title
JP2013036655A (en) * 2011-08-05 2013-02-21 Chofu Seisakusho Co Ltd Hot water supply device
JP2015040671A (en) * 2013-08-23 2015-03-02 株式会社ノーリツ Storage type hot water supply heating device
JP2017089903A (en) * 2015-11-02 2017-05-25 三菱電機株式会社 Hot water supply system

Citations (4)

* Cited by examiner, † Cited by third party
Publication number Priority date Publication date Assignee Title
JP2003240345A (en) * 2002-02-15 2003-08-27 Osaka Gas Co Ltd Waste heat recovery hot water supply system
JP2003240346A (en) * 2002-02-13 2003-08-27 Tokyo Gas Co Ltd Hot water supply device and control method therefor
JP2006214619A (en) * 2005-02-02 2006-08-17 Osaka Gas Co Ltd Hot-water supply device
JP2010112677A (en) * 2008-11-10 2010-05-20 Osaka Gas Co Ltd Storage water heater

Patent Citations (4)

* Cited by examiner, † Cited by third party
Publication number Priority date Publication date Assignee Title
JP2003240346A (en) * 2002-02-13 2003-08-27 Tokyo Gas Co Ltd Hot water supply device and control method therefor
JP2003240345A (en) * 2002-02-15 2003-08-27 Osaka Gas Co Ltd Waste heat recovery hot water supply system
JP2006214619A (en) * 2005-02-02 2006-08-17 Osaka Gas Co Ltd Hot-water supply device
JP2010112677A (en) * 2008-11-10 2010-05-20 Osaka Gas Co Ltd Storage water heater

Cited By (3)

* Cited by examiner, † Cited by third party
Publication number Priority date Publication date Assignee Title
JP2013036655A (en) * 2011-08-05 2013-02-21 Chofu Seisakusho Co Ltd Hot water supply device
JP2015040671A (en) * 2013-08-23 2015-03-02 株式会社ノーリツ Storage type hot water supply heating device
JP2017089903A (en) * 2015-11-02 2017-05-25 三菱電機株式会社 Hot water supply system

Similar Documents

Publication Publication Date Title
US9010281B2 (en) Hot water supply system
JP5580658B2 (en) Heat medium supply device
KR101155641B1 (en) Ground heat pump for house
JP2009275957A (en) Hot water supply apparatus
JP2010236713A (en) Hot water storage type hot water supply system
JP4893070B2 (en) Return hot water recovery method and hot water supply system
KR100640137B1 (en) Heat pumped water heating and heating apparaturs
KR20130111186A (en) Hybrid heating apparatus and method thereof
KR101606531B1 (en) Hybrid Heat Pump Boiler System
JP5828219B2 (en) Cogeneration system, waste heat utilization apparatus, cogeneration system control method, and heat pump hot water supply apparatus
JP3887781B2 (en) Heat pump water heater
JP2005147494A (en) Multi-temperature heat storage tank and heat storage system using the same
JP4513754B2 (en) Hybrid hot water supply system
JP2012180962A (en) Water heater system having hot water storage tank with auxiliary heat source
JP5667856B2 (en) Water heater
JP5822671B2 (en) Heat medium supply device
JP4368846B2 (en) Hot water storage water heater
JP6095749B1 (en) Hot water system
JP5938025B2 (en) Heat source machine
JP5317810B2 (en) Water heater
JP2014095489A (en) Cogeneration system, and hot-water supply facility
JP2006105546A (en) Hot water storage type hot water supply system using solar power generation panel
JP6088771B2 (en) Heat source equipment
JP3890322B2 (en) Heat pump water heater
JP2006234314A (en) Heat pump water heater

Legal Events

Date Code Title Description
A621 Written request for application examination

Free format text: JAPANESE INTERMEDIATE CODE: A621

Effective date: 20140204

A977 Report on retrieval

Free format text: JAPANESE INTERMEDIATE CODE: A971007

Effective date: 20141021

A131 Notification of reasons for refusal

Free format text: JAPANESE INTERMEDIATE CODE: A131

Effective date: 20141107

A521 Request for written amendment filed

Free format text: JAPANESE INTERMEDIATE CODE: A523

Effective date: 20141219

A131 Notification of reasons for refusal

Free format text: JAPANESE INTERMEDIATE CODE: A131

Effective date: 20150327

A02 Decision of refusal

Free format text: JAPANESE INTERMEDIATE CODE: A02

Effective date: 20150721