EP0148973A2 - Combined gas-turbine-steam turbine plant with preconnected coal gasification plant - Google Patents
Combined gas-turbine-steam turbine plant with preconnected coal gasification plant Download PDFInfo
- Publication number
- EP0148973A2 EP0148973A2 EP84105783A EP84105783A EP0148973A2 EP 0148973 A2 EP0148973 A2 EP 0148973A2 EP 84105783 A EP84105783 A EP 84105783A EP 84105783 A EP84105783 A EP 84105783A EP 0148973 A2 EP0148973 A2 EP 0148973A2
- Authority
- EP
- European Patent Office
- Prior art keywords
- gas
- turbine
- plant
- steam
- coal gasification
- Prior art date
- Legal status (The legal status is an assumption and is not a legal conclusion. Google has not performed a legal analysis and makes no representation as to the accuracy of the status listed.)
- Granted
Links
Images
Classifications
-
- F—MECHANICAL ENGINEERING; LIGHTING; HEATING; WEAPONS; BLASTING
- F02—COMBUSTION ENGINES; HOT-GAS OR COMBUSTION-PRODUCT ENGINE PLANTS
- F02C—GAS-TURBINE PLANTS; AIR INTAKES FOR JET-PROPULSION PLANTS; CONTROLLING FUEL SUPPLY IN AIR-BREATHING JET-PROPULSION PLANTS
- F02C3/00—Gas-turbine plants characterised by the use of combustion products as the working fluid
- F02C3/20—Gas-turbine plants characterised by the use of combustion products as the working fluid using a special fuel, oxidant, or dilution fluid to generate the combustion products
- F02C3/26—Gas-turbine plants characterised by the use of combustion products as the working fluid using a special fuel, oxidant, or dilution fluid to generate the combustion products the fuel or oxidant being solid or pulverulent, e.g. in slurry or suspension
- F02C3/28—Gas-turbine plants characterised by the use of combustion products as the working fluid using a special fuel, oxidant, or dilution fluid to generate the combustion products the fuel or oxidant being solid or pulverulent, e.g. in slurry or suspension using a separate gas producer for gasifying the fuel before combustion
-
- F—MECHANICAL ENGINEERING; LIGHTING; HEATING; WEAPONS; BLASTING
- F01—MACHINES OR ENGINES IN GENERAL; ENGINE PLANTS IN GENERAL; STEAM ENGINES
- F01K—STEAM ENGINE PLANTS; STEAM ACCUMULATORS; ENGINE PLANTS NOT OTHERWISE PROVIDED FOR; ENGINES USING SPECIAL WORKING FLUIDS OR CYCLES
- F01K23/00—Plants characterised by more than one engine delivering power external to the plant, the engines being driven by different fluids
- F01K23/02—Plants characterised by more than one engine delivering power external to the plant, the engines being driven by different fluids the engine cycles being thermally coupled
- F01K23/06—Plants characterised by more than one engine delivering power external to the plant, the engines being driven by different fluids the engine cycles being thermally coupled combustion heat from one cycle heating the fluid in another cycle
- F01K23/067—Plants characterised by more than one engine delivering power external to the plant, the engines being driven by different fluids the engine cycles being thermally coupled combustion heat from one cycle heating the fluid in another cycle the combustion heat coming from a gasification or pyrolysis process, e.g. coal gasification
- F01K23/068—Plants characterised by more than one engine delivering power external to the plant, the engines being driven by different fluids the engine cycles being thermally coupled combustion heat from one cycle heating the fluid in another cycle the combustion heat coming from a gasification or pyrolysis process, e.g. coal gasification in combination with an oxygen producing plant, e.g. an air separation plant
-
- Y—GENERAL TAGGING OF NEW TECHNOLOGICAL DEVELOPMENTS; GENERAL TAGGING OF CROSS-SECTIONAL TECHNOLOGIES SPANNING OVER SEVERAL SECTIONS OF THE IPC; TECHNICAL SUBJECTS COVERED BY FORMER USPC CROSS-REFERENCE ART COLLECTIONS [XRACs] AND DIGESTS
- Y02—TECHNOLOGIES OR APPLICATIONS FOR MITIGATION OR ADAPTATION AGAINST CLIMATE CHANGE
- Y02E—REDUCTION OF GREENHOUSE GAS [GHG] EMISSIONS, RELATED TO ENERGY GENERATION, TRANSMISSION OR DISTRIBUTION
- Y02E20/00—Combustion technologies with mitigation potential
- Y02E20/16—Combined cycle power plant [CCPP], or combined cycle gas turbine [CCGT]
- Y02E20/18—Integrated gasification combined cycle [IGCC], e.g. combined with carbon capture and storage [CCS]
Definitions
- the invention is in the field of power plant technology and is to be used in the production of electrical stron from gas and coal using a combination process in which the waste gas from the gas turbine is used for a downstream steam process and coal gas is used as fuel from a Konleverrgasengsstrom.
- a known Type is the exhaust pipe. of the gas turbine block priratseiting connected to a steam generator, which is part of a steam turbine block, which also contains a high-pressure and a low-pressure turbine, a condenser, a feed water tank and a feed water pump.
- a special assignment of the coal gasification plant to the gas turbine block consisting of air compressor, combustion chamber, gas turbine and generator may consist in the fact that the gasifier of the coal gasification plant is a steam generator for converting the Raw gas heat and a heat exchanger for of the clean gas are connected downstream of the raw gas and that the steam generator which is connected upstream of the raw gas-clean gas heat exchanger is designed as a high-pressure steam generator, the secondary-side output of which is connected to the output of the steam generator of the steam turbine block.
- the gasifier of the coal gasification plant is a steam generator for converting the Raw gas heat and a heat exchanger for of the clean gas are connected downstream of the raw gas and that the steam generator which is connected upstream of the raw gas-clean gas heat exchanger is designed as a high-pressure steam generator, the secondary-side output of which is connected to the output of the steam generator of the steam turbine block.
- a coal gasification plant and a gas turbine block are assigned to one another in such a way that the combustion chamber of the gas turbine or the burners in the gas turbine combustion chamber, in addition to the clean gas from the coal gasification plant, form part of the In the air separation plant nitrogen is supplied and the excess portion before the gas turbine air compressor enters the air flow sucked in from the atmosphere as a measure to reduce nitrogen oxide.
- the object of the invention is to use the heat contained in the raw gas by optimizing the system by means of a suitable configuration of the system To improve the efficiency of the overall system and at the same time to minimize the formation of nitrogen oxides during the combustion of the coal gas in the combustion chamber of the gas turbine block.
- the invention provides that the raw gas-pure gas-Wärne (2004) a low-pressure steam generator is connected downstream of the secondary-side output is connected to the low pressure part of the steam turbine, and that the nitrogen outlet of the air separation device located in the Kohlevergasungsanla q e solely to the clean gas line to Combustion chamber of the gas turbine and / or connected to the burners in the combustion chamber.
- the heat contained in the raw gas is optimally used because of its feed into the steam turbine process and at the same time the energy expenditure required for the reduction of nitrogen oxides in the exhaust gas of the gas turbine is reduced or coupled with the energy expenditure required in the air separation unit of the coal gasification system.
- a further improvement in the overall efficiency of the system can be achieved in that a part of the raw gas leaving the high-pressure heat exchanger into the Cooling zone of the carburetor of the coal gasification plant is recycled, thus increasing the throughput of raw gas through the high pressure heat exchanger and thus increasing the performance of the heat exchanger.
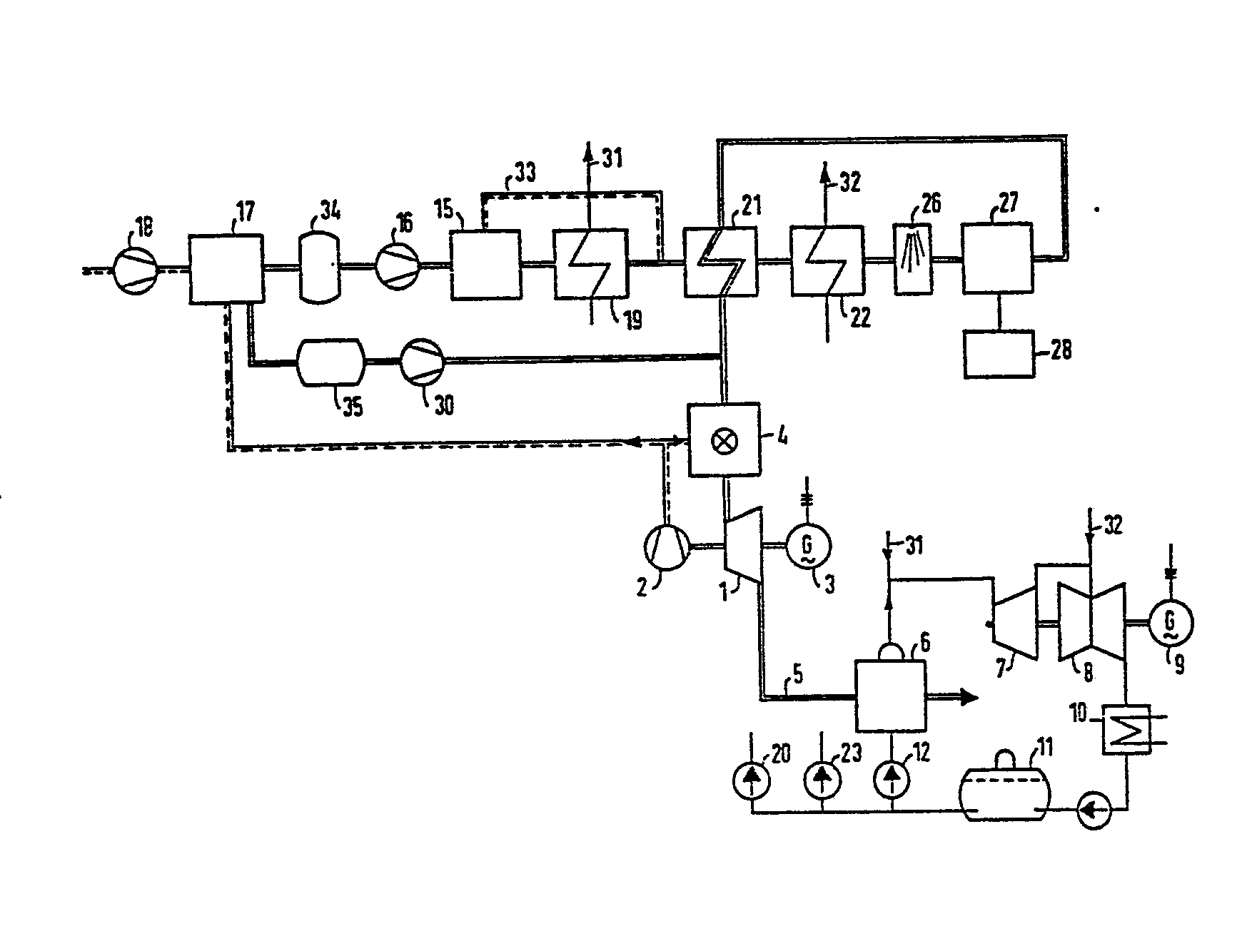
- the entire plant consists of the three components gas turbine block, steam turbine block and coal gasification plant.
- the gas turbine block consists of the gas turbine 1, which drives the compressor 2 and the generator 3 and which is connected upstream of the combustion chamber 4.
- the exhaust pipe 5 leads to the heat exchanger 6, which in turn is part of the steam turbine block.
- This consists, moreover, of the high pressure part 7 and the low pressure part 8 of a steam turbine with the associated generator 9, the downstream condenser 10, the feed water tank 11 and the feed water pump 12.
- the coal gasification plant contains the main unit, the gasifier 15, which is preceded by an oxygen compressor 16 and the air separation unit 17.
- the air separation unit 17 is supplied with air by the air compressor 2 of the gas turbine, and additionally required air can be fed in via the start-up compressor 18.
- the carburetor 15 is followed by the high-pressure heat exchanger 19, which is fed on the secondary side from the feed water tank 11 of the steam turbine block by means of the pump 20.
- the high pressure steam generated is fed via line 31 into the steam line between the steam generator 6 and the high pressure turbine 7.
- the raw gas / clean gas heat exchanger 21 Downstream of the high-pressure steam generator is the raw gas / clean gas heat exchanger 21, which is further followed by the low-pressure steam generator 22. This is supplied with feed water via the pump 23 on the secondary side and enters the generated low pressure steam via the steam line 32 into the low pressure part 8 of the steam turbine.
- the heat exchangers 19, 21 and 22 are followed by the washing system consisting of the two units 26 and 27, a system for the production of elemental sulfur 28 from the separated hydrogen sulfide being connected to the desulfurization system 27.
- the total nitrogen produced in the air separation unit 17 is fed into the combustion chamber 4 via the compressor 30.
- the nitrogen can be mixed with the clean gas before entering the combustion chamber or it can be fed separately to the burners of the gas turbine combustion chamber.
- the oxygen obtained from the air separation unit 17 is supplied to the oxygen compressor 16 via an oxygen buffer storage 34, which is arranged between the air separation unit 17 and the oxygen compressor 16 and is under pressure.
- the nitrogen obtained from the air separation plant 17 is fed to the nitrogen compressor 30 via a pressurized nitrogen buffer store 35.
- the gas line 33 can be branched off behind this heat exchanger on the primary side, which leads a part of the raw gas cooled to about 400 ° C. (guide value) back into the cooling zone of the gasifier 15.
Landscapes
- Engineering & Computer Science (AREA)
- Chemical & Material Sciences (AREA)
- Combustion & Propulsion (AREA)
- Mechanical Engineering (AREA)
- General Engineering & Computer Science (AREA)
- Engine Equipment That Uses Special Cycles (AREA)
- Filling Or Discharging Of Gas Storage Vessels (AREA)
- Physical Or Chemical Processes And Apparatus (AREA)
- Breeding Of Plants And Reproduction By Means Of Culturing (AREA)
Abstract
Um bei einer kombinierten Gasturbinen-Dampfturbinen-Anlage mit vorgeschalteter Kohlevergasungsanlage die Wärme des erzugten Rohgases im Sinne einer Optimierung des Wirkungsgrades der Gesamtanlage besser auszunutzen und gleichzeitig die Stickoxidbildung zu verringern, sind vor und hinter dem Rohgas-Reingas-W-rmetauscher (21) der Kohlevergasungsanlage ein Hochdruck- und ein Niederdruck-Dampferzeuger (19, 22) angeordnet, deren Dampf in den Kreislauf der Dampfturbinenanlagen eingespeist wird. Der Brennkammer (4) der Gasturbinenanlage wird außerdem der bei der Luftzerlegung in der Kohlevergasungsanlage anfallende Stickstoff vollständig zugeführt. In order to better utilize the heat of the raw gas produced in a combined gas turbine-steam turbine plant with an upstream coal gasification plant in order to optimize the efficiency of the overall plant and at the same time to reduce nitrogen oxide formation, the raw gas and clean gas heat exchanger (21) must be installed in front of and behind the raw gas Coal gasification plant arranged a high pressure and a low pressure steam generator (19, 22), the steam is fed into the circuit of the steam turbine plants. The combustion chamber (4) of the gas turbine system is also completely supplied with the nitrogen produced during the air separation in the coal gasification system.
Description
Die Erfindung liegt auf dem Gebiet der Kraftwerkstechnik und ist bei der Erzeugung von elektrischem Stron aus Gas und Kohle mit Hilfe eines Kombiprozesses anzuwenden, bei dem die Abwarre der Gasturbine für einen nachgpschalteten Dampfprozeß ausgenutzt wird und als Brennstoff Kohlegas aus einer Konleverrgasengsanlage eingesetzt wird.The invention is in the field of power plant technology and is to be used in the production of electrical stron from gas and coal using a combination process in which the waste gas from the gas turbine is used for a downstream steam process and coal gas is used as fuel from a Konleverrgasengsanlage.
Bei einer bekannten Art ist die Abgasleitun. des Gasturbinenblockes priratseiting an einen Dampferzeuger angeschlossen, der Teil eines Dampfturbinenblockes ist, welcher im übrigen eine Hochdruck- und eine Niederdruckturbine, einen Kondensator, einen Speiseuasserbehälter und eine Speisewasserpumpe enthält. (DE-Z "Brennstoffe-Wärme-Kraft", 1979, Seiten 214 ff.) Eine spezielle Zuordnung der Kohlevergasungsanlage zu dem aus Luftverdichter, Brennkammer, Gasturbine und Generator bestehenden Gasturbinenblock kann darin bestehen, daß der ergaser der Kohlenvergasungsanlage ein Dampferzeuger zur Wervertung der Rohgaswärme und ein Wärmetauscher zur des Reingases durch das Rohgas nachgeschaltet sind und daß der vor dem Rohgas-Reingas-Wärmetauscher angecrdnete Dampferzeuger als Hochdruckdampfrzeuger ausgebildet ist, dessen sekundärseitiger Ausgang mit dem Ausgang des Dampferzeugers des Dampfturbinenblockes verbunden ist. (DE-OS 31 14 984; US-Z "Applied Energy", 1982, Seite 91)With a known Type is the exhaust pipe. of the gas turbine block priratseiting connected to a steam generator, which is part of a steam turbine block, which also contains a high-pressure and a low-pressure turbine, a condenser, a feed water tank and a feed water pump. (DE-Z "Brennstoffe-Wärme-Kraft", 1979, pages 214 ff.) A special assignment of the coal gasification plant to the gas turbine block consisting of air compressor, combustion chamber, gas turbine and generator may consist in the fact that the gasifier of the coal gasification plant is a steam generator for converting the Raw gas heat and a heat exchanger for of the clean gas are connected downstream of the raw gas and that the steam generator which is connected upstream of the raw gas-clean gas heat exchanger is designed as a high-pressure steam generator, the secondary-side output of which is connected to the output of the steam generator of the steam turbine block. (DE-OS 31 14 984; US-Z "Applied Energy", 1982, page 91)
Bei einem anderen bekannten kombinierten Prozeß sind eine Kohlevergasungsanlage und ein Gasturbinenblock einander derart zugeordnet, daß der Brennkammer der Gasturbine oder den Brennern in der Gasturbinenbrennkammer neben dem Reingas aus der Kohlevergasungsanlage ein Teil des in der Luftzerlegungsanlaoe anfallenden Stickstoffes zugeführt wird und der überschüssige Anteil vor Eintritt des Gasturbinenluftverdichters dem aus der Atmosphäre angesaugten Luftstrom als Maßnahme zur Stickoxydreduzierung beigemischt wird. (DE-OS 31 00 751)In another known combined process, a coal gasification plant and a gas turbine block are assigned to one another in such a way that the combustion chamber of the gas turbine or the burners in the gas turbine combustion chamber, in addition to the clean gas from the coal gasification plant, form part of the In the air separation plant nitrogen is supplied and the excess portion before the gas turbine air compressor enters the air flow sucked in from the atmosphere as a measure to reduce nitrogen oxide. (DE-OS 31 00 751)
Ausgehend von einer kombinierten Gasturbinen-Dampfturbinen-Anlage mit den Merkmalen des Oberbegriffes des Anspruches 1 (DE-OS 31 14 984) liegt der Erfindung die Aufgabe zugrunde, durch eine geeignete Ausgestaltung der Anlage die Nutzung der im Rohgas enthaltenden Wärme im Sinne einer Optimierung des Wirkungsgrades der Gesamtanlage zu verbessern und hierbei gleichzeitig die Bildung von Stickoxiden bei der Verbrennung des Kohlegases in der Brennkammer des Gasturbinenblockes zu minimieren.Starting from a combined gas turbine-steam turbine system with the features of the preamble of claim 1 (DE-OS 31 14 984), the object of the invention is to use the heat contained in the raw gas by optimizing the system by means of a suitable configuration of the system To improve the efficiency of the overall system and at the same time to minimize the formation of nitrogen oxides during the combustion of the coal gas in the combustion chamber of the gas turbine block.
Zur Lösung dieser Aufgabe ist gemäß der Erfindung vorgesehen, daß dem Rohgas-Reingas-Wärnetauscher ein Niederdruckdampferzeuger nachgeschaltet ist, dessen sekundärseitiger Ausgang mit dem Niederdruckteil der Dampfturbine verbunden ist, und daß der Stickstoffauslaß der in der Kohlevergasungsanlaqe befindlichen Luftzerlegungseinrichtung ausschließlich mit der Reingasleitung zur Brennkammer der Gasturbine und/oder mit den Brennern in der Brennkammer verbunden ist.To achieve this object the invention provides that the raw gas-pure gas-Wärnetauscher a low-pressure steam generator is connected downstream of the secondary-side output is connected to the low pressure part of the steam turbine, and that the nitrogen outlet of the air separation device located in the Kohlevergasungsanla q e solely to the clean gas line to Combustion chamber of the gas turbine and / or connected to the burners in the combustion chamber.
Durch eine derartige Ausgestaltung der Gesamtanlage wird die im Rohgas enthaltende Wärme wegen ihrer Einspeisung in den Dampfturbinenprozeß optimal genutzt und gleichzeitig der für die Reduzierung von Stickoxiden im Abgas der Gasturbine erforderliche Energieaufwand verringert bzw. mit dem in der Luftzerlegungseinheit der Kohlevergasungsanlage erforderlichen Energieaufwand gekoppelt.Through such a configuration of the entire system, the heat contained in the raw gas is optimally used because of its feed into the steam turbine process and at the same time the energy expenditure required for the reduction of nitrogen oxides in the exhaust gas of the gas turbine is reduced or coupled with the energy expenditure required in the air separation unit of the coal gasification system.
Eine weitere Verbesserung des Gesamtwirkungsgrades der Anlage kann dadurch erreicht werden, daß ein Teil des den Hochdruckwärmetauscher verlassenden Rohgases in die Kllhlzone des Vergasers der Kohlevergasungsanlage rückgeführt wird und somit der Durchsatz an Rohgas durch den Hochdruckwärmetauscher vergrößert und damit die Leistung des Wärmetauschers erhöht wird.A further improvement in the overall efficiency of the system can be achieved in that a part of the raw gas leaving the high-pressure heat exchanger into the Cooling zone of the carburetor of the coal gasification plant is recycled, thus increasing the throughput of raw gas through the high pressure heat exchanger and thus increasing the performance of the heat exchanger.
Ein Ausführungsbeispiel der neuen Anlage ist in der Figur schematisch dargestellt.An embodiment of the new system is shown schematically in the figure.
Die Gesamtanlage besteht aus den drei Komponenten Gasturbinenblock, Dampfturbinenblock und Kohlevergasungsanlage. Der Gasturbinenblock besteht dabei aus der Gasturbine 1, die den Verdichter 2 und den Generator 3 antreibt und der die Brennkammer 4 vorgeschaltet ist. Die Abgasleitung 5 führt zum Wärmetauscher 6, der seinerseits Teil des Dampfturbinenblockes ist. Dieser besteht im übrigen aus dem Hochdruckteil 7 und dem Niederdruckteil 8 einer Dampfturbine mit dem zugeordneten Generator 9, dem nachgeschalteten Kondensator 10, dem Speisewasserbehälter 11 und der Speisewasserpumpe 12.The entire plant consists of the three components gas turbine block, steam turbine block and coal gasification plant. The gas turbine block consists of the gas turbine 1, which drives the compressor 2 and the generator 3 and which is connected upstream of the combustion chamber 4. The exhaust pipe 5 leads to the heat exchanger 6, which in turn is part of the steam turbine block. This consists, moreover, of the high pressure part 7 and the low pressure part 8 of a steam turbine with the associated generator 9, the
Die Kohlevergasungsanlage enthält als Hauptaggregat den Vergaser 15, dem ein Sauerestoffverdichter 16 und die Luftzerlegungseinheit 17 vorgeschaltet sind. Die Luftzerlegungseinheit 17 wird von den Luftverdichter 2 der Gasturbine mit Luft versorgt, zusätzlich erforderliche Luft kann über den Anfahrverdichter 18 eingespeist werden.The coal gasification plant contains the main unit, the
Dem Vergaser 15 ist der Hochdruckwärmetauscher 19 nachgeschaltet, der sekundärseitig aus dem Speisewasserbehälter 11 des Dampfturbinenblockes mittels der Pumpe 20 gespeist wird. Der erzeugte Hochdruckdampf wird über die Leitung 31 in die Dampfleitung zwischen dem Dampferzeuger 6 und der Hochdruckturbine 7 eingespeist.The
Dem Hochdruckdampferzeuger nachgeschaltet ist der Rohgas-Reingas-Wärmetauscher 21, dem weiterhin der Niederdruckdampferzeuger 22 nachgeschaltet ist. Dieser wird sekundärseitig über die Pumpe 23 mit Speisewasser versorgt und gibt den erzeugten Niederdruckdampf über die Dampfleitung 32 in den Niederdruckteil 8 der Dampfturbine ein.Downstream of the high-pressure steam generator is the raw gas / clean
Den Wärmetauschern 19, 21 und 22 ist die aus den beiden Aggregaten 26 und 27 bestehende Waschanlage nachgeschaltet, wobei an die Entschwefelungsanlage 27 eine Anlage zur Herstellung von elementarem Schwefel 28 aus dem abgetrennten Schwefelwasserstoff angeschlossen ist.The
Der in der Luftzerlegungseinheit 17 gesamtanfallende Stickstoff wird über den Verdichter 30 in die Brennkammer 4 eingespeist. Dabei kann der Stickstoff dem Reingas vor dem Eintritt in die Brennkammer beigemischt werden oder er kann getrennt an die Brenner der Gasturbinenbrennkammer direkt geführt werden.The total nitrogen produced in the air separation unit 17 is fed into the combustion chamber 4 via the
Als Element für eine wirtschaftliche Betriebsweise der Gesamtanlage ist ferner vorgesehen, daß der aus der Luftzerlegungsanlage 17 anfallende Sauerstoff über einen zwischen Luftzerlegungsanlage 17 und Sauerstoffverdichter 16 angeordneten, unter Druck stehenden Sauerstoff-Pufferspeicher 34 dem Sauerstoffverdichter 16 zugeführt wird.As an element for an economical operation of the entire system, it is also provided that the oxygen obtained from the air separation unit 17 is supplied to the oxygen compressor 16 via an
In der gleichen Weise wird der aus der Luftzerlegungsanlage 17 anfallende Stickstoff über einen unter Druck stehenden Stickstoff-Pufferspeicher 35 dem Stickstoffverdichter 30 zugeleitet.In the same way, the nitrogen obtained from the air separation plant 17 is fed to the
Zur Verbesserung der thermischen Leistung des Hochdruckwärmetauschers 19 kann primärseitig hinter diesem Wärmetauscher die Gasleitung 33 abzweigen, die einen Teil des auf etwa 400°C (Richtwert) abgekühlten Rohgases in die Kühlzone des Vergasers 15 zurückführt.To improve the thermal performance of the high-pressure heat exchanger 19, the
Claims (4)
und bei der die Brennkammer des Gasturbinenblockes an den Ausgang einer Kohlevergasungsanlage angeschlossen ist, deren Luftzerlegungseinheit einen Auslaß für den abgetrennten Stickstoff aufweist und derem Vergaser ein Dampferzeuger zur Verwertung der Rohgaswärme und ein Wärmetauscher zur Erwärmung des Reingases durch das Rohgas nachgeschaltet sind, wobei der vor dem Rohgas-Reingas-Wärmetauscher anqeordnete Dampferzeuger als HochdruckDampferzeuger ausgebildet ist, dessen sekundärseitiger Ausgang mit dem Ausgang des Dampferzeugers des Dampfturbinenblockes verbunden ist,
dadurch gekennzeichnet ,
daß dem Rohgas-Reingas-Wärmetauscher (21) ein Niederdruckdampferzeuger (22) nachgeschaltet ist, dessen sekundärseitiger Ausgang (32) mit dem Niederdruckteil (8) der Dampfturbine verbunden ist,
und daß der Stickstoffauslaß der in der Kohlevergasungsanlage befindlichen Luftzerlegungseinheit (17) ausschließlich mit der Reingasleitung zur Brennkammer (4) oder mit den Brennern in der Brennkammer (4) verbunden ist.1. Combined gas turbine-steam turbine system, in which the exhaust line of the gas turbine block consisting of air compressor, combustion chamber, gas turbine and generator is connected on the primary side to a steam generator, which in turn is part of a steam turbine block, which is also a high-pressure and a low-pressure turbine, a condenser, contains a feed water tank and a feed water pump,
and in which the combustion chamber of the gas turbine block is connected to the outlet of a coal gasification plant, the air separation unit of which has an outlet for the separated nitrogen and whose gasifier is a steam generator for utilizing the raw gas heat and a heat exchanger for heating the clean gas by the raw gas, the downstream of which The raw gas-clean gas heat exchanger arranged steam generator is designed as a high pressure steam generator, the secondary side output of which is connected to the steam generator block output of the steam turbine block,
characterized ,
that the raw gas-pure gas heat exchanger (21) is followed by a low-pressure steam generator (22), the secondary-side outlet (32) of which is connected to the low-pressure part (8) of the steam turbine,
and that the nitrogen outlet of the air separation unit (17) located in the coal gasification plant is connected exclusively to the clean gas line to the combustion chamber (4) or to the burners in the combustion chamber (4).
Priority Applications (1)
| Application Number | Priority Date | Filing Date | Title |
|---|---|---|---|
| AT84105783T ATE30260T1 (en) | 1983-05-31 | 1984-05-21 | COMBINED GAS TURBINE STEAM TURBINE PLANT WITH UPSTREAM COAL GASIFICATION PLANT. |
Applications Claiming Priority (2)
| Application Number | Priority Date | Filing Date | Title |
|---|---|---|---|
| DE19833319711 DE3319711A1 (en) | 1983-05-31 | 1983-05-31 | COMBINED GAS TURBINE-STEAM TURBINE PLANT WITH UPstream COAL GASIFICATION PLANT |
| DE3319711 | 1983-05-31 |
Publications (3)
| Publication Number | Publication Date |
|---|---|
| EP0148973A2 true EP0148973A2 (en) | 1985-07-24 |
| EP0148973A3 EP0148973A3 (en) | 1986-02-05 |
| EP0148973B1 EP0148973B1 (en) | 1987-10-14 |
Family
ID=6200328
Family Applications (1)
| Application Number | Title | Priority Date | Filing Date |
|---|---|---|---|
| EP84105783A Expired EP0148973B1 (en) | 1983-05-31 | 1984-05-21 | Combined gas-turbine-steam turbine plant with preconnected coal gasification plant |
Country Status (19)
| Country | Link |
|---|---|
| US (1) | US4651519A (en) |
| EP (1) | EP0148973B1 (en) |
| JP (1) | JPS59231112A (en) |
| AT (1) | ATE30260T1 (en) |
| AU (1) | AU570684B2 (en) |
| BR (1) | BR8402605A (en) |
| CA (1) | CA1238195A (en) |
| DE (2) | DE3319711A1 (en) |
| DK (1) | DK159734C (en) |
| ES (1) | ES8503075A1 (en) |
| FI (1) | FI76626C (en) |
| GR (1) | GR82054B (en) |
| IE (1) | IE55155B1 (en) |
| IN (1) | IN159916B (en) |
| MX (1) | MX158912A (en) |
| NO (1) | NO163152C (en) |
| SU (1) | SU1327795A3 (en) |
| UA (1) | UA7137A1 (en) |
| ZA (1) | ZA844113B (en) |
Cited By (1)
| Publication number | Priority date | Publication date | Assignee | Title |
|---|---|---|---|---|
| CN105179031A (en) * | 2015-09-10 | 2015-12-23 | 西安交通大学 | Grading predrying lignite power generation system and method of integrated absorption heat pump |
Families Citing this family (32)
| Publication number | Priority date | Publication date | Assignee | Title |
|---|---|---|---|---|
| DE3331152A1 (en) * | 1983-08-30 | 1985-03-07 | Brown, Boveri & Cie Ag, 6800 Mannheim | METHOD FOR OPERATING A GAS TURBINE PLANT COMBINED WITH A FUEL GASIFICATION PLANT |
| DE3446715A1 (en) * | 1984-12-21 | 1986-06-26 | Krupp Koppers GmbH, 4300 Essen | METHOD FOR COOLING PARTIAL OXIDATION GAS CONTAINING DUST-BASED IMPURITIES, INTENDED FOR USE IN A COMBINED GAS STEAM TURBINE POWER PLANT |
| DE3505157A1 (en) * | 1985-02-15 | 1986-08-21 | Krupp Koppers GmbH, 4300 Essen | METHOD FOR GENERATING ELECTRICAL ENERGY IN A COMBINED GAS AND STEAM TURBINE POWER PLANT WITH UPstream COAL GASIFICATION PLANT |
| CN1006996B (en) * | 1985-07-19 | 1990-02-28 | 克拉夫特沃克联合公司 | Combined Gas-Steam Turbine Power Station |
| CN1007639B (en) * | 1985-07-19 | 1990-04-18 | 西门子股份有限公司 | Combination gas and steam-turbine power station |
| ATE34201T1 (en) * | 1985-08-05 | 1988-05-15 | Siemens Ag | COMBINED GAS AND STEAM TURBINE POWER PLANT. |
| ATE50831T1 (en) * | 1985-08-05 | 1990-03-15 | Siemens Ag | COMBINED GAS AND STEAM TURBINE POWER PLANT. |
| JPS62169919A (en) * | 1986-10-28 | 1987-07-27 | Yoshimoto Ukita | Energy utilizing device for oxygen incineration of waste with no environmental pollution |
| AT387038B (en) * | 1986-11-25 | 1988-11-25 | Voest Alpine Ag | METHOD AND SYSTEM FOR RECOVERING ELECTRICAL ENERGY IN ADDITION TO THE PRODUCTION OF LIQUID PIPE IRON |
| DE3714854A1 (en) * | 1987-05-05 | 1988-12-01 | Steag Ag | Method and arrangement for utilising the waste heat arising in a coal gasification process when coupled with a gas and steam turbine combined cycle |
| IE63440B1 (en) * | 1989-02-23 | 1995-04-19 | Enserch Int Investment | Improvements in operating flexibility in integrated gasification combined cycle power stations |
| GB9111157D0 (en) * | 1991-05-23 | 1991-07-17 | Boc Group Plc | Fluid production method and apparatus |
| US5220782A (en) * | 1991-10-23 | 1993-06-22 | Bechtel Group, Inc. | Efficient low temperature solvent removal of acid gases |
| EP0579061A1 (en) * | 1992-07-15 | 1994-01-19 | Siemens Aktiengesellschaft | Method of operating a steam and gas turbine system and system for carrying out the method |
| EP0582898A1 (en) * | 1992-08-10 | 1994-02-16 | Siemens Aktiengesellschaft | Method of operating a steam and gas turbine system and system for carrying out the method |
| DE4231771A1 (en) * | 1992-09-23 | 1994-03-24 | Bayer Ag | Process for electricity generation from plastic waste |
| US5251433A (en) * | 1992-12-24 | 1993-10-12 | Texaco Inc. | Power generation process |
| US5388395A (en) * | 1993-04-27 | 1995-02-14 | Air Products And Chemicals, Inc. | Use of nitrogen from an air separation unit as gas turbine air compressor feed refrigerant to improve power output |
| US5459994A (en) * | 1993-05-28 | 1995-10-24 | Praxair Technology, Inc. | Gas turbine-air separation plant combination |
| DE4409196A1 (en) * | 1994-03-17 | 1995-09-21 | Siemens Ag | Process for operating a gas and steam turbine plant and plant operating thereafter |
| DE19512466C1 (en) * | 1995-04-03 | 1996-08-22 | Siemens Ag | Steam generator operating method for gas and steam turbine plant |
| DE19736889C1 (en) * | 1997-08-25 | 1999-02-11 | Siemens Ag | Operating method for combined gas-and-steam turbine plant |
| US6871502B2 (en) * | 2002-02-15 | 2005-03-29 | America Air Liquide, Inc. | Optimized power generation system comprising an oxygen-fired combustor integrated with an air separation unit |
| WO2008110548A2 (en) * | 2007-03-14 | 2008-09-18 | Siemens Aktiengesellschaft | Crude gas cooling system for a fuel supply plant |
| WO2009046522A1 (en) * | 2007-10-10 | 2009-04-16 | Goraczko Adalbert W | Method of retrofitting a coal based power plant with steam gasification |
| JP5030750B2 (en) * | 2007-11-30 | 2012-09-19 | 三菱重工業株式会社 | Coal gasification combined power generation facility |
| RU2435976C1 (en) * | 2010-04-06 | 2011-12-10 | Общество с ограниченной ответственностью "Экологические Системы" | Multi-fuel independent source of heat and electric energy |
| CN102759265B (en) * | 2012-07-12 | 2014-08-06 | 西安交通大学 | Brown coal predrying power generation system integrated with absorption heat pump |
| DE102012219896A1 (en) * | 2012-10-31 | 2014-04-30 | Siemens Aktiengesellschaft | Power plant and method for its operation |
| CN106152093B (en) * | 2016-07-11 | 2018-04-17 | 西安交通大学 | The fuel-fired steam power cycle heat power generating system and its technique of full backheat |
| RU2744743C1 (en) * | 2020-08-06 | 2021-03-15 | Общество с ограниченной ответственностью "Новый цикл" | Power plant |
| WO2025183593A1 (en) * | 2024-02-27 | 2025-09-04 | Общество С Ограниченной Ответственностью "Алькатэк Инжиниринг" | Method and device for producing energy in thermodynamic cycles |
Family Cites Families (22)
| Publication number | Priority date | Publication date | Assignee | Title |
|---|---|---|---|---|
| US2501751A (en) * | 1946-03-15 | 1950-03-28 | Fluor Corp | Pulsation and flow control system for gas lines |
| GB933584A (en) * | 1962-05-02 | 1963-08-08 | Conch Int Methane Ltd | A method of gasifying a liquefied gas while producing mechanical energy |
| GB1167493A (en) * | 1966-01-21 | 1969-10-15 | Ici Ltd | Production of Fuel Gas by Reacting Hydrocarbon with Steam |
| GB1298434A (en) * | 1971-05-21 | 1972-12-06 | John Joseph Kelmar | Non-polluting constant output electric power plant |
| US3868817A (en) * | 1973-12-27 | 1975-03-04 | Texaco Inc | Gas turbine process utilizing purified fuel gas |
| DE2429993C3 (en) * | 1974-06-22 | 1984-01-05 | Krupp-Koppers Gmbh, 4300 Essen | Method for generating electrical energy |
| DE2503193A1 (en) * | 1975-01-27 | 1976-07-29 | Linde Ag | PROCESS FOR PRODUCING A HEATING GAS BY PRESSURE GASIFICATION OF CARBON FUELS |
| ZA766776B (en) * | 1975-11-13 | 1977-10-26 | Bbc Brown Boveri & Cie | Thermal power plant with oxygen-fed compressed-gas generator |
| DE2733029A1 (en) * | 1976-11-04 | 1979-02-08 | Steag Ag | PLANT FOR GENERATING ENERGY FROM SOLIDS, FOSSILS AND IN PARTICULAR BALLAST-RICH FUELS, IN PARTICULAR HARD COAL |
| DE2807326C2 (en) * | 1978-02-21 | 1982-03-18 | Steag Ag, 4300 Essen | Method for operating a gas-steam turbine power plant |
| DE2835852C2 (en) * | 1978-08-16 | 1982-11-25 | Kraftwerk Union AG, 4330 Mülheim | Combined gas-steam power plant with a gasification device for the fuel |
| US4158948A (en) * | 1978-08-16 | 1979-06-26 | Texaco Inc. | Conversion of solid fuels into fluid fuels |
| DE2924245C2 (en) * | 1979-06-15 | 1982-11-25 | Rheinische Braunkohlenwerke AG, 5000 Köln | Process for covering peaks in demand in the generation of electrical energy in a power plant using gas turbines |
| GB2067668A (en) * | 1980-01-21 | 1981-07-30 | Gen Electric | Control of NOx emissions in a stationary gas turbine |
| US4341069A (en) * | 1980-04-02 | 1982-07-27 | Mobil Oil Corporation | Method for generating power upon demand |
| GB2075124A (en) * | 1980-05-05 | 1981-11-11 | Gen Electric | Integrated gasification-methanol synthesis-combined cycle plant |
| US4378920A (en) * | 1980-07-15 | 1983-04-05 | The Boeing Company | Combustibly inert air supply system and method |
| DE3161555D1 (en) * | 1980-09-04 | 1984-01-05 | Ici Plc | Synthesis for producing carbon compounds from a carbon oxide/hydrogen synthesis gas |
| JPS5783636A (en) * | 1980-11-14 | 1982-05-25 | Hitachi Ltd | Coal-gasifying power generation plant |
| JPS5848705A (en) * | 1981-09-18 | 1983-03-22 | Hitachi Ltd | coal gasification power plant |
| NL8201667A (en) * | 1982-04-22 | 1983-11-16 | Neom Bv | Combustion of fuels with nitrogen diluent - to reduce nitrogen oxide emissions |
| US4540495A (en) * | 1984-05-15 | 1985-09-10 | Lewis B. Holloway | Process for treating municipal solid waste |
-
1983
- 1983-05-31 DE DE19833319711 patent/DE3319711A1/en not_active Withdrawn
-
1984
- 1984-05-02 IN IN295/CAL/84A patent/IN159916B/en unknown
- 1984-05-08 FI FI841837A patent/FI76626C/en not_active IP Right Cessation
- 1984-05-14 UA UA3737247A patent/UA7137A1/en unknown
- 1984-05-14 SU SU843737247A patent/SU1327795A3/en active
- 1984-05-21 AT AT84105783T patent/ATE30260T1/en not_active IP Right Cessation
- 1984-05-21 DE DE8484105783T patent/DE3466791D1/en not_active Expired
- 1984-05-21 EP EP84105783A patent/EP0148973B1/en not_active Expired
- 1984-05-23 NO NO842058A patent/NO163152C/en unknown
- 1984-05-29 CA CA000455347A patent/CA1238195A/en not_active Expired
- 1984-05-29 JP JP59109312A patent/JPS59231112A/en active Pending
- 1984-05-29 MX MX201479A patent/MX158912A/en unknown
- 1984-05-29 GR GR74857A patent/GR82054B/el unknown
- 1984-05-29 AU AU28799/84A patent/AU570684B2/en not_active Ceased
- 1984-05-30 DK DK265684A patent/DK159734C/en not_active IP Right Cessation
- 1984-05-30 ES ES532943A patent/ES8503075A1/en not_active Expired
- 1984-05-30 ZA ZA844113A patent/ZA844113B/en unknown
- 1984-05-30 BR BR8402605A patent/BR8402605A/en not_active IP Right Cessation
- 1984-05-30 IE IE1350/84A patent/IE55155B1/en not_active IP Right Cessation
-
1985
- 1985-12-27 US US06/814,577 patent/US4651519A/en not_active Expired - Lifetime
Cited By (1)
| Publication number | Priority date | Publication date | Assignee | Title |
|---|---|---|---|---|
| CN105179031A (en) * | 2015-09-10 | 2015-12-23 | 西安交通大学 | Grading predrying lignite power generation system and method of integrated absorption heat pump |
Also Published As
| Publication number | Publication date |
|---|---|
| ES532943A0 (en) | 1985-02-01 |
| FI76626B (en) | 1988-07-29 |
| FI841837A0 (en) | 1984-05-08 |
| GR82054B (en) | 1984-12-13 |
| BR8402605A (en) | 1985-04-30 |
| FI76626C (en) | 1988-11-10 |
| IN159916B (en) | 1987-06-13 |
| DE3466791D1 (en) | 1987-11-19 |
| US4651519A (en) | 1987-03-24 |
| NO163152C (en) | 1990-04-11 |
| IE55155B1 (en) | 1990-06-06 |
| AU2879984A (en) | 1984-12-06 |
| DK159734B (en) | 1990-11-26 |
| DK265684D0 (en) | 1984-05-30 |
| IE841350L (en) | 1984-11-30 |
| EP0148973B1 (en) | 1987-10-14 |
| EP0148973A3 (en) | 1986-02-05 |
| AU570684B2 (en) | 1988-03-24 |
| ZA844113B (en) | 1984-12-24 |
| SU1327795A3 (en) | 1987-07-30 |
| NO163152B (en) | 1990-01-02 |
| JPS59231112A (en) | 1984-12-25 |
| DE3319711A1 (en) | 1984-12-06 |
| ATE30260T1 (en) | 1987-10-15 |
| ES8503075A1 (en) | 1985-02-01 |
| DK159734C (en) | 1991-04-22 |
| MX158912A (en) | 1989-03-29 |
| NO842058L (en) | 1984-12-03 |
| FI841837L (en) | 1984-12-01 |
| CA1238195A (en) | 1988-06-21 |
| DK265684A (en) | 1984-12-01 |
| UA7137A1 (en) | 1995-06-30 |
Similar Documents
| Publication | Publication Date | Title |
|---|---|---|
| EP0148973B1 (en) | Combined gas-turbine-steam turbine plant with preconnected coal gasification plant | |
| DE69025496T2 (en) | Method and plant for generating electrical energy | |
| EP0150340B1 (en) | Method of operating a combined gas/steam turbine power plant | |
| EP0127092B1 (en) | Intermediate-power plant with an integrated coal-gasification installation | |
| DE102004039164A1 (en) | Method for generating energy in a gas turbine comprehensive power generation plant and power generation plant for performing the method | |
| EP0462458B1 (en) | Method to increase the compressor pressure ratio of a gas turbine plant | |
| DE4301100C2 (en) | Process for operating a combined cycle power plant with coal or oil gasification | |
| DE19940763B4 (en) | Combined cycle energy producer with integrated coal gasification | |
| DE2524723C2 (en) | Combined gas-steam power plant with compressed gas generator | |
| DE3241169A1 (en) | POWER PLANT INTEGRATED WITH COAL GASIFICATION | |
| DE3419216A1 (en) | CHEMICAL PROCESSOR WITH CLOSED CIRCUIT | |
| EP2382029A1 (en) | Split-flow recirculating gas turbine | |
| EP1219800A2 (en) | Gas turbine cycle | |
| DE4237665A1 (en) | Method for operating a combination system | |
| EP0413199A1 (en) | Process for reducing the carbon dioxide content of waste gases from a gas-turbine or vapour-turbine power plant and power plant using it | |
| EP0209044B1 (en) | Combined gas and steam turbine power station | |
| EP0530519B1 (en) | Power plant heated with nuclear and fossil energy | |
| EP1208294B1 (en) | Method and device for increasing the pressure of a gas | |
| DE1281593B (en) | Nuclear power plant with a nuclear reactor cooled with carbon dioxide | |
| DE3331153A1 (en) | Gas turbine system for open process | |
| DE2554848A1 (en) | THERMAL POWER PLANT WITH OXYGEN-FUELED COMPRESSED GAS GENERATOR | |
| EP1197257A1 (en) | Process and apparatus for production of hot feed gas | |
| EP0868599B1 (en) | Process for operating a gas turbine and gas turbine operating in this way | |
| EP0162368A2 (en) | Injection gas-generating device, particularly for charging mineral oil from its underground reservoirs | |
| DE3425115A1 (en) | Gas turbine plant with supercharged, partially closed cycle with direct combustion in the operating gas flow |
Legal Events
| Date | Code | Title | Description |
|---|---|---|---|
| PUAI | Public reference made under article 153(3) epc to a published international application that has entered the european phase |
Free format text: ORIGINAL CODE: 0009012 |
|
| AK | Designated contracting states |
Designated state(s): AT BE CH DE FR GB IT LI LU NL SE |
|
| PUAL | Search report despatched |
Free format text: ORIGINAL CODE: 0009013 |
|
| AK | Designated contracting states |
Designated state(s): AT BE CH DE FR GB IT LI LU NL SE |
|
| 17P | Request for examination filed |
Effective date: 19860226 |
|
| 17Q | First examination report despatched |
Effective date: 19861015 |
|
| GRAA | (expected) grant |
Free format text: ORIGINAL CODE: 0009210 |
|
| RAP1 | Party data changed (applicant data changed or rights of an application transferred) |
Owner name: SIEMENS AKTIENGESELLSCHAFT BERLIN UND MUENCHEN |
|
| AK | Designated contracting states |
Kind code of ref document: B1 Designated state(s): AT BE CH DE FR GB IT LI LU NL SE |
|
| REF | Corresponds to: |
Ref document number: 30260 Country of ref document: AT Date of ref document: 19871015 Kind code of ref document: T |
|
| REF | Corresponds to: |
Ref document number: 3466791 Country of ref document: DE Date of ref document: 19871119 |
|
| ET | Fr: translation filed | ||
| ITF | It: translation for a ep patent filed | ||
| PLBE | No opposition filed within time limit |
Free format text: ORIGINAL CODE: 0009261 |
|
| STAA | Information on the status of an ep patent application or granted ep patent |
Free format text: STATUS: NO OPPOSITION FILED WITHIN TIME LIMIT |
|
| 26N | No opposition filed | ||
| PGFP | Annual fee paid to national office [announced via postgrant information from national office to epo] |
Ref country code: AT Payment date: 19910424 Year of fee payment: 8 |
|
| PGFP | Annual fee paid to national office [announced via postgrant information from national office to epo] |
Ref country code: LU Payment date: 19910516 Year of fee payment: 8 |
|
| PGFP | Annual fee paid to national office [announced via postgrant information from national office to epo] |
Ref country code: FR Payment date: 19910527 Year of fee payment: 8 Ref country code: BE Payment date: 19910527 Year of fee payment: 8 |
|
| ITTA | It: last paid annual fee | ||
| PGFP | Annual fee paid to national office [announced via postgrant information from national office to epo] |
Ref country code: CH Payment date: 19910823 Year of fee payment: 8 |
|
| EPTA | Lu: last paid annual fee | ||
| PG25 | Lapsed in a contracting state [announced via postgrant information from national office to epo] |
Ref country code: LU Free format text: LAPSE BECAUSE OF NON-PAYMENT OF DUE FEES Effective date: 19920521 Ref country code: AT Effective date: 19920521 |
|
| PGFP | Annual fee paid to national office [announced via postgrant information from national office to epo] |
Ref country code: SE Payment date: 19920521 Year of fee payment: 9 |
|
| PG25 | Lapsed in a contracting state [announced via postgrant information from national office to epo] |
Ref country code: LI Effective date: 19920531 Ref country code: CH Effective date: 19920531 Ref country code: BE Effective date: 19920531 |
|
| PGFP | Annual fee paid to national office [announced via postgrant information from national office to epo] |
Ref country code: NL Payment date: 19920531 Year of fee payment: 9 |
|
| BERE | Be: lapsed |
Owner name: SIEMENS A.G. BERLIN UND MUNCHEN Effective date: 19920531 |
|
| PG25 | Lapsed in a contracting state [announced via postgrant information from national office to epo] |
Ref country code: FR Effective date: 19930129 |
|
| REG | Reference to a national code |
Ref country code: CH Ref legal event code: PL |
|
| REG | Reference to a national code |
Ref country code: FR Ref legal event code: ST |
|
| PG25 | Lapsed in a contracting state [announced via postgrant information from national office to epo] |
Ref country code: SE Effective date: 19930522 |
|
| PG25 | Lapsed in a contracting state [announced via postgrant information from national office to epo] |
Ref country code: NL Effective date: 19931201 |
|
| NLV4 | Nl: lapsed or anulled due to non-payment of the annual fee | ||
| EUG | Se: european patent has lapsed |
Ref document number: 84105783.9 Effective date: 19931210 |
|
| REG | Reference to a national code |
Ref country code: GB Ref legal event code: IF02 |
|
| PGFP | Annual fee paid to national office [announced via postgrant information from national office to epo] |
Ref country code: GB Payment date: 20030508 Year of fee payment: 20 |
|
| PGFP | Annual fee paid to national office [announced via postgrant information from national office to epo] |
Ref country code: DE Payment date: 20030721 Year of fee payment: 20 |
|
| PG25 | Lapsed in a contracting state [announced via postgrant information from national office to epo] |
Ref country code: GB Free format text: LAPSE BECAUSE OF EXPIRATION OF PROTECTION Effective date: 20040520 |
|
| REG | Reference to a national code |
Ref country code: GB Ref legal event code: PE20 |
