DE102022211781A1 - HOUSEHOLD APPLIANCE COMPRISING A CONTROL DEVICE AND A SENSOR AND METHOD FOR CALIBRATING - Google Patents
HOUSEHOLD APPLIANCE COMPRISING A CONTROL DEVICE AND A SENSOR AND METHOD FOR CALIBRATING Download PDFInfo
- Publication number
- DE102022211781A1 DE102022211781A1 DE102022211781.6A DE102022211781A DE102022211781A1 DE 102022211781 A1 DE102022211781 A1 DE 102022211781A1 DE 102022211781 A DE102022211781 A DE 102022211781A DE 102022211781 A1 DE102022211781 A1 DE 102022211781A1
- Authority
- DE
- Germany
- Prior art keywords
- household appliance
- control device
- calibration
- noise
- operating
- Prior art date
- Legal status (The legal status is an assumption and is not a legal conclusion. Google has not performed a legal analysis and makes no representation as to the accuracy of the status listed.)
- Pending
Links
- 238000000034 method Methods 0.000 title claims abstract description 22
- 230000001105 regulatory effect Effects 0.000 claims abstract description 9
- 238000004891 communication Methods 0.000 claims description 17
- 238000005259 measurement Methods 0.000 claims description 16
- 238000005406 washing Methods 0.000 claims description 16
- 239000007788 liquid Substances 0.000 claims description 11
- 230000001276 controlling effect Effects 0.000 claims description 10
- 239000011295 pitch Substances 0.000 claims description 6
- 238000011161 development Methods 0.000 description 6
- 230000033001 locomotion Effects 0.000 description 5
- 230000005540 biological transmission Effects 0.000 description 3
- 238000009434 installation Methods 0.000 description 3
- 238000012937 correction Methods 0.000 description 2
- 238000013016 damping Methods 0.000 description 2
- 238000013461 design Methods 0.000 description 2
- 230000000694 effects Effects 0.000 description 2
- 238000004519 manufacturing process Methods 0.000 description 2
- 238000005086 pumping Methods 0.000 description 2
- XLYOFNOQVPJJNP-UHFFFAOYSA-N water Substances O XLYOFNOQVPJJNP-UHFFFAOYSA-N 0.000 description 2
- BUHVIAUBTBOHAG-FOYDDCNASA-N (2r,3r,4s,5r)-2-[6-[[2-(3,5-dimethoxyphenyl)-2-(2-methylphenyl)ethyl]amino]purin-9-yl]-5-(hydroxymethyl)oxolane-3,4-diol Chemical compound COC1=CC(OC)=CC(C(CNC=2C=3N=CN(C=3N=CN=2)[C@H]2[C@@H]([C@H](O)[C@@H](CO)O2)O)C=2C(=CC=CC=2)C)=C1 BUHVIAUBTBOHAG-FOYDDCNASA-N 0.000 description 1
- 206010011469 Crying Diseases 0.000 description 1
- 238000010521 absorption reaction Methods 0.000 description 1
- 230000006978 adaptation Effects 0.000 description 1
- 230000001419 dependent effect Effects 0.000 description 1
- 238000001514 detection method Methods 0.000 description 1
- 210000003746 feather Anatomy 0.000 description 1
- 238000011010 flushing procedure Methods 0.000 description 1
- 239000011810 insulating material Substances 0.000 description 1
- 238000009413 insulation Methods 0.000 description 1
- 239000000463 material Substances 0.000 description 1
- 239000012487 rinsing solution Substances 0.000 description 1
- 239000000243 solution Substances 0.000 description 1
- 238000001228 spectrum Methods 0.000 description 1
- 238000012360 testing method Methods 0.000 description 1
Images
Classifications
-
- D—TEXTILES; PAPER
- D06—TREATMENT OF TEXTILES OR THE LIKE; LAUNDERING; FLEXIBLE MATERIALS NOT OTHERWISE PROVIDED FOR
- D06F—LAUNDERING, DRYING, IRONING, PRESSING OR FOLDING TEXTILE ARTICLES
- D06F33/00—Control of operations performed in washing machines or washer-dryers
- D06F33/30—Control of washing machines characterised by the purpose or target of the control
- D06F33/48—Preventing or reducing imbalance or noise
-
- D—TEXTILES; PAPER
- D06—TREATMENT OF TEXTILES OR THE LIKE; LAUNDERING; FLEXIBLE MATERIALS NOT OTHERWISE PROVIDED FOR
- D06F—LAUNDERING, DRYING, IRONING, PRESSING OR FOLDING TEXTILE ARTICLES
- D06F58/00—Domestic laundry dryers
- D06F58/32—Control of operations performed in domestic laundry dryers
- D06F58/34—Control of operations performed in domestic laundry dryers characterised by the purpose or target of the control
- D06F58/52—Preventing or reducing noise
-
- D—TEXTILES; PAPER
- D06—TREATMENT OF TEXTILES OR THE LIKE; LAUNDERING; FLEXIBLE MATERIALS NOT OTHERWISE PROVIDED FOR
- D06F—LAUNDERING, DRYING, IRONING, PRESSING OR FOLDING TEXTILE ARTICLES
- D06F2103/00—Parameters monitored or detected for the control of domestic laundry washing machines, washer-dryers or laundry dryers
- D06F2103/26—Imbalance; Noise level
-
- D—TEXTILES; PAPER
- D06—TREATMENT OF TEXTILES OR THE LIKE; LAUNDERING; FLEXIBLE MATERIALS NOT OTHERWISE PROVIDED FOR
- D06F—LAUNDERING, DRYING, IRONING, PRESSING OR FOLDING TEXTILE ARTICLES
- D06F2105/00—Systems or parameters controlled or affected by the control systems of washing machines, washer-dryers or laundry dryers
- D06F2105/58—Indications or alarms to the control system or to the user
-
- D—TEXTILES; PAPER
- D06—TREATMENT OF TEXTILES OR THE LIKE; LAUNDERING; FLEXIBLE MATERIALS NOT OTHERWISE PROVIDED FOR
- D06F—LAUNDERING, DRYING, IRONING, PRESSING OR FOLDING TEXTILE ARTICLES
- D06F2105/00—Systems or parameters controlled or affected by the control systems of washing machines, washer-dryers or laundry dryers
- D06F2105/58—Indications or alarms to the control system or to the user
- D06F2105/60—Audible signals
-
- D—TEXTILES; PAPER
- D06—TREATMENT OF TEXTILES OR THE LIKE; LAUNDERING; FLEXIBLE MATERIALS NOT OTHERWISE PROVIDED FOR
- D06F—LAUNDERING, DRYING, IRONING, PRESSING OR FOLDING TEXTILE ARTICLES
- D06F34/00—Details of control systems for washing machines, washer-dryers or laundry dryers
- D06F34/04—Signal transfer or data transmission arrangements
- D06F34/05—Signal transfer or data transmission arrangements for wireless communication between components, e.g. for remote monitoring or control
Landscapes
- Engineering & Computer Science (AREA)
- Textile Engineering (AREA)
- Control Of Washing Machine And Dryer (AREA)
Abstract
Die Erfindung betrifft ein erstes Haushaltsgerät 1 umfassend eine Steuereinrichtung 2, mit welcher das erste Haushaltsgerät 1 gemäß einem aus mehreren verfügbaren Betriebsprogrammen ausgewählten Betriebsprogramm betreibbar ist, zumindest eine Komponente 3, 4, 5, 6, 7, 8, 9, 10, 11, 12, welche mit der Steuereinrichtung 2 verbunden ist, durch diese steuernd betreibbar ist und bei ihrem Betrieb ein betriebliches Geräusch entwickelt, und zumindest einen Sensor 13, welcher mit der Steuereinrichtung 2 verbunden ist und durch welchen jedes betriebliche Geräusch aufnehmbar und durch die Steuereinrichtung 2 messbar ist, wobei die Betriebsprogramme ein leises Betriebsprogramm umfassen, in welchem die Steuereinrichtung 2 das erste Haushaltsgerät 1 mit einer Messung der betrieblichen Geräusche und Regelung der betrieblichen Geräusche steuert. Die Betriebsprogramme umfassen ein Kalibrierprogramm zur Kalibrierung für die Messung der betrieblichen Geräusche, wobei die Steuereinrichtung 2 eingerichtet ist zum Messen zumindest eines Kalibriergeräuschs mit dem mindestens einen Sensor 13 in dem Kalibrierprogramm, wobei das Kalibriergeräusch von einer nahe dem ersten Haushaltsgerät 1 platzierten Kalibriervorrichtung 16 mit einer bestimmten Lautstärke abgegeben wird, und wobei die von dem mindestens einen Sensor 13 erhaltenen Signale als signifikant für die bestimmte Lautstärke in der Steuereinrichtung 2 gespeichert und im Vergleich mit Signalen, die der mindestens eine Sensor 13 während des leisen Betriebsprogramms von betrieblichen Geräuschen erhält, zur Bestimmung der Lautstärke der betrieblichen Geräuschen vorgesehen werden, und wobei aus den Kalibriergeräuschen ein Grenzwert bestimmt und gespeichert wird. Die Erfindung betrifft auch ein Verfahren zum Kalibrieren eines solchen Haushaltsgeräts 1. The invention relates to a first household appliance 1 comprising a control device 2 with which the first household appliance 1 can be operated according to an operating program selected from several available operating programs, at least one component 3, 4, 5, 6, 7, 8, 9, 10, 11, 12 which is connected to the control device 2, can be controlled by it and develops an operating noise during its operation, and at least one sensor 13 which is connected to the control device 2 and by which any operating noise can be recorded and measured by the control device 2, wherein the operating programs comprise a quiet operating program in which the control device 2 controls the first household appliance 1 by measuring the operating noises and regulating the operating noises. The operating programs include a calibration program for calibration for measuring the operational noises, wherein the control device 2 is set up to measure at least one calibration noise with the at least one sensor 13 in the calibration program, wherein the calibration noise is emitted at a specific volume by a calibration device 16 placed near the first household appliance 1, and wherein the signals received from the at least one sensor 13 are stored in the control device 2 as significant for the specific volume and are provided for determining the volume of the operational noises in comparison with signals that the at least one sensor 13 receives during the quiet operating program of operational noises, and wherein a limit value is determined and stored from the calibration noises. The invention also relates to a method for calibrating such a household appliance 1.
Description
Die Erfindung betrifft ein erstes Haushaltsgerät umfassend eine Steuereinrichtung, mit welcher das erste Haushaltsgerät gemäß einem aus mehreren verfügbaren Betriebsprogrammen ausgewählten Betriebsprogramm betreibbar ist, zumindest eine Komponente, welche mit der Steuereinrichtung verbunden ist, durch diese steuernd betreibbar ist und bei ihrem Betrieb ein betriebliches Geräusch entwickelt, und zumindest einen Sensor, welcher mit der Steuereinrichtung verbunden ist und durch welchen jedes betriebliche Geräusch aufnehmbar und durch die Steuereinrichtung messbar ist, wobei die Betriebsprogramme ein leises Betriebsprogramm umfassen, in welchem die Steuereinrichtung das erste Haushaltsgerät mit einer Messung der betrieblichen Geräusche und Regelung der betrieblichen Geräusche steuert.The invention relates to a first household appliance comprising a control device with which the first household appliance can be operated according to an operating program selected from several available operating programs, at least one component which is connected to the control device, can be controlled by it and develops an operating noise during its operation, and at least one sensor which is connected to the control device and by which each operating noise can be recorded and measured by the control device, wherein the operating programs comprise a quiet operating program in which the control device controls the first household appliance by measuring the operating noises and regulating the operating noises.
Außerdem betrifft die Erfindung ein Verfahren zum Kalibrieren zumindest eines Sensors in einem ersten Haushaltsgerät umfassend eine Steuereinrichtung, mit welcher das erste Haushaltsgerät gemäß einem aus mehreren verfügbaren Betriebsprogrammen ausgewählten Betriebsprogramm betreibbar ist, zumindest eine Komponente, welche mit der Steuereinrichtung verbunden ist, durch diese steuernd betreibbar ist und bei ihrem Betrieb ein betriebliches Geräusch entwickelt, und den zumindest einen Sensor, welcher mit der Steuereinrichtung verbunden ist und durch welchen jedes betriebliche Geräusch durch die Steuereinrichtung messbar ist, wobei die Betriebsprogramme ein leises Betriebsprogramm umfassen, in welchem die Steuereinrichtung eingerichtet ist, um das erste Haushaltsgerät mit einer Messung der betrieblichen Geräusche und Regelung der betrieblichen Geräusche zu steuern.The invention also relates to a method for calibrating at least one sensor in a first household appliance, comprising a control device with which the first household appliance can be operated according to an operating program selected from a plurality of available operating programs, at least one component which is connected to the control device, can be controlled by it and develops an operating noise during its operation, and the at least one sensor which is connected to the control device and by which each operating noise can be measured by the control device, wherein the operating programs comprise a quiet operating program in which the control device is set up to control the first household appliance by measuring the operating noises and regulating the operating noises.
Manches Haushaltsgerät, worunter eine Einrichtung verstanden wird, die zur Nutzung beim Führen eines privaten Haushalts zur Bewirkung eines dabei angestrebten materiellen Erfolges geeignet und bestimmt ist, umfasst eine Geräuschquelle, die beim Betreiben des Haushaltsgeräts ein Geräusch entwickelt, indem sie Schallwellen bestimmter Frequenzen oder Frequenzbänder erzeugt und aussendet. Ein solches Geräusch kann ein Rauschen sein, also ein Signal, welches ein breites Frequenzspektrum hat und in dem ein Hörer keinen Ton bestimmter Höhe identifizieren kann, oder ein Ton oder eine Folge von Tönen, insbesondere ein Signalton oder eine Folge von Signaltönen, mittels dessen das Haushaltsgerät einem Nutzer eine bestimmte Information mitteilt. Auch eine Mitteilung für einen Nutzer in gesprochener Sprache, deren Tonfolge in dem Haushaltsgerät gespeichert ist, ist ein solches Geräusch.Some household appliances, which are understood to be devices suitable and intended for use in running a private household to achieve a material result sought therein, comprise a noise source which, when the household appliance is in operation, produces a noise by generating and emitting sound waves of specific frequencies or frequency bands. Such a noise can be noise, i.e. a signal which has a broad frequency spectrum and in which a listener cannot identify a tone of a specific pitch, or a tone or a sequence of tones, in particular a signal tone or a sequence of signal tones, by means of which the household appliance communicates specific information to a user. A message for a user in spoken language, the sequence of tones of which is stored in the household appliance, is also such a noise.
Die Quellen solcher Geräusche sind vielfältig: Ein als Wäschepflegemaschine wie Waschmaschine, Wäschetrockner oder Waschtrockner ausgebildetes Haushaltsgerät entwickelt während seines Betreibens beispielsweise Geräusche in Abhängigkeit von folgenden Einflussgrößen: Fließen von Flüssigkeit wie Wasser, Waschlauge und Spüllauge in die Wäschepflegemaschine und innerhalb dieser; zum Pflegen der Wäsche eingesetzte Menge an Flüssigkeit; Bewegungen in einem Antriebsstranges einschließlich eines Motors zum Bewegen der zu pflegenden Wäsche, zum Umpumpen oder zum Abpumpen von Flüssigkeit; Bewegungen in einem schwingungsfähigen System einschließlich Schwingungsdämpfer zum Auffangen von Schwingungen einer langsam oder schnell rotierenden Wäschetrommel, in welcher sich die Wäsche zum Behandeln befindet; Signaltöne, die während des Betriebs abgegeben werden; Menge an zum Pflegen vorgelegten Wäschestücken sowie deren Verteilung innerhalb der Wäschepflegemaschine; Einsatz eines Sprachmoduls; das zum Pflegen der Wäsche vorgesehene Programm; konstruktive Einzelheiten der Wäschepflegemaschine, beispielsweise die Gestaltung ihres flüssigkeitsführenden Systems und darin vorgesehene Mittel und Maßnahmen zur Dämpfung von Geräuschen; Aufstellung der Wäschepflegemaschine und ihre Umgebung.The sources of such noises are diverse: A household appliance designed as a laundry care machine such as a washing machine, tumble dryer or washer-dryer, for example, generates noises during operation depending on the following influencing factors: flow of liquid such as water, washing solution and rinsing solution into and within the laundry care machine; quantity of liquid used to care for the laundry; movements in a drive train including a motor for moving the laundry to be cared for, for pumping or for pumping out liquid; movements in a vibrating system including vibration dampers for absorbing vibrations from a slowly or quickly rotating laundry drum in which the laundry is to be treated; signal tones emitted during operation; quantity of laundry items presented for care and their distribution within the laundry care machine; use of a voice module; the program intended for caring for the laundry; structural details of the laundry care machine, for example the design of its liquid-carrying system and the means and measures provided therein for dampening noise; installation of the laundry care machine and its surroundings.
Es mag Situationen geben, in denen ein Betreiben des Haushaltsgeräts unbedingt erforderlich ist, wobei aber ein beim Betreiben des Haushaltsgeräts entwickeltes Geräusch in zu großer Lautstärke unerwünscht oder nur mit einer Lautstärke unterhalb eines jeweils bestimmten Schwellwerts annehmbar ist, zum Beispiel zu nächtlicher Zeit.There may be situations in which it is absolutely necessary for the household appliance to operate, but the noise generated during operation of the household appliance is undesirable if it is too loud or is only acceptable if the noise level is below a certain threshold, for example at night.
Es werden deshalb Haushaltsgeräte vermarktet, insbesondere Wäschepflegemaschinen, die einer Benutzerperson besondere Betriebsprogramme zur Wahl anbieten, welche dem Ziel der Vermeidung übermäßiger Geräusche beim Betrieb des entsprechenden Haushaltsgeräts ablaufen. Bei einem solchen besonderen Betriebsprogramm („Night Wash“ oder „Silent Wash“) mag vorgesehen sein, Schleudern von Wäsche zum Abschluss ihrer Behandlung mit einer gegenüber einer maximal möglichen oder gewöhnlich vorgesehenen Schleuderdrehzahl reduzierten Schleuderdrehzahl und nur über einen gegenüber gewöhnlicher Praxis verringerten Zeitraum hinweg vorzunehmen. Signaltöne außer Warntönen können ebenfalls deaktiviert sein oder nur bei reduzierter Lautstärke erfolgen.Household appliances, particularly laundry care machines, are therefore marketed with special operating programs that allow the user to choose from, designed to avoid excessive noise when the household appliance in question is operating. Such a special operating program (“Night Wash” or “Silent Wash”) may provide for laundry to be spun at the end of the treatment at a reduced spin speed compared to the maximum possible or normally intended spin speed and for a shorter period of time than is usual practice. Signal tones other than warning tones may also be deactivated or only sound at a reduced volume.
Ein Betrieb mit reduzierter Entwicklung von Geräuschen kann auch durch konstruktive Maßnahmen unterstützt sein, beispielsweise Einsatz von Dämmstoffen, Schwingungsdämpfern, zum Beispiel Leerhubdämpfern, deren Entwicklung von Geräuschen durch bestimmte Maßnahmen verringert ist, bürstenlosen elektrischen Motoren zum Antreiben von Wäschetrommeln und Pumpen, und elektronischen Einrichtungen, die Geräusche aktiv unterdrücken.Operation with reduced noise development can also be supported by design measures, for example the use of insulating materials, vibration dampers, for example idle stroke dampers, the development of noise of which is reduced by certain measures, brushless electric motors to drive laundry drums and pumps, and electronic devices that actively suppress noise.
Das Dokument
Das Dokument
Das Dokument
Das Dokument
Gemäß dem Dokument
Die Nutzung von fest bestimmten Betriebsmodi mit unterschiedlichen und fest vorgegebenen erwarteten Geräuschpegeln hat den Nachteil, dass die vorgegebenen Geräuschpegel nur auf empirischen Daten mit einer weiten Schwankungsbreite fußen und sich nur auf vorgegebene spezifische Umgebungen und Aufstellbedingungen beziehen. Die für ein in einem Haushalt aufgestelltes Haushaltsgerät vorliegenden äußeren Bedingungen und ihre Auswirkung auf konkret auftretende Geräuschpegel lassen sich nur unzureichend vorhersagen, zumal sie auch von Umständen des Einzelfalls abhängig sind, wie in Fall einer Wäschepflegemaschine beispielsweise Beladungsmenge, Beladungsgröße, Wasseraufnahmevermögen der Wäsche, und Unwucht der Verteilung der Wäsche in der rotierenden Wäschetrommel. Eine Anpassung des im Einzelfall auftretenden Geräuschpegels an die gegebenen Bedingungen ist deshalb nur mit großen Einschränkungen möglich, und es kann auch geschehen, dass die betriebliche Leistung des Haushaltsgeräts unter den Bedingungen des Einzelfalls unnötig stark herabgesetzt wird.The use of fixed operating modes with different and fixed expected noise levels has the disadvantage that the specified noise levels are based only on empirical data with a wide range of fluctuations and only refer to specified specific environments and installation conditions. The external conditions for a household appliance installed in a household and their effect on the actual noise levels that occur cannot be predicted adequately, especially since they also depend on the circumstances of the individual case, such as in the case of a laundry care machine, for example, the load quantity, load size, water absorption capacity of the laundry, and imbalance in the distribution of the laundry in the rotating washing drum. Adapting the noise level occurring in an individual case to the given conditions is therefore only possible with great restrictions, and it can also happen that the operational performance of the household appliance is unnecessarily reduced under the conditions of the individual case.
Auch ist eine Steuerung der Entwicklung von Geräuschen durch ein Haushaltsgerät anhand der Geräusche der Umgebung hinsichtlich der tatsächlichen Bedürfnisse der Nutzerperson und anderer Personen im jeweiligen Haushalt, indem bei einem hohen Pegel der Geräusche in der Umgebung davon ausgegangen wird, dass auch der Betrieb des Gerätes einen hohen Pegel aufweisen darf, spekulativ. Eine solche Anpassung des einen Geräusches an das andere muss nicht immer gewollt oder sinnvoll sein, beispielsweise im Fall, dass ein Kleinkind oder Säugling schreit, ein Telefongespräch geführt oder konzertante Musik genossen wird - im letzteren Fall mag die Benutzerperson die Lautstärke elektronisch wiedergegebener Musik unter Umständen noch erhöhen, um betriebliche Geräusche des Haushaltsgerätes zu übertönen. Von Bedeutung sind auch die Schwierigkeiten bei der Messung eines Geräusches der Umgebung eines Haushaltsgeräts, während dieses selbst betriebliche Geräusche entwickelt. Es muss dabei insbesondere Vorkehrung getroffen sein, solche betrieblichen Geräusche aus der Messung der Geräusche der Umgebung auszublenden, und überhaupt eine sinnvolle Aussage über die Geräusche der Umgebung treffen zu können.Controlling the noise produced by a household appliance based on the noise in the environment in relation to the actual needs of the user and other people in the household in question, by assuming that if the noise level in the environment is high, the operation of the appliance may also be at a high level, is also speculative. Such adaptation of one noise to another does not always have to be desired or sensible, for example in the case of a small child or infant crying, a telephone conversation or concert music being enjoyed - in the latter case, the user may increase the volume of electronically played music in order to drown out the operating noises of the household appliance. Also of importance are the difficulties in measuring a noise in the environment of a household appliance while the appliance itself is generating operating noises. In particular, precautions must be taken to exclude such operating noises from the measurement of the ambient noises and to be able to make a meaningful statement about the ambient noises.
Ein weiteres Problem besteht darin, dass die Lautstärken betrieblicher Geräusche, die ein Haushaltsgerät beim bestimmungsgemäßen Betrieb in einem Haushalt an dem dafür vorgesehenen Platz in der Regel nicht bekannt sind und die Lautstärken betrieblicher Geräusche anhand von Ergebnissen von Probemessungen des jeweiligen Herstellers abgeschätzt werden, wobei insbesondere Umstände der Aufstellung und Umgebung eines Haushaltsgerätes in einem Haushalt nicht in Betracht genommen werden. Dies führt dazu, dass betriebliche Geräusche eines Haushaltsgeräts eher überschätzt als unterschätzt werden, was zur Konsequenz hat, dass der jeweils in dem Haushaltsgerät ablaufende Prozess stärker als eigentlich nötig eingeschränkt und damit das Ergebnis des Prozesses in Frage gestellt wird.A further problem is that the volume of operational noise that a household appliance makes when it is used as intended in a household in the place intended for it is generally not known and the volume of operational noise is estimated based on the results of test measurements by the respective manufacturer, whereby the circumstances of the installation and environment of a household appliance in a household are not taken into account. This leads to the operational noise of a household appliance being overestimated rather than underestimated, which has the consequence that the process taking place in the household appliance is restricted more than actually necessary. and thus the outcome of the process is called into question.
Es besteht daher ein Bedarf an einem gattungsgemäßen Haushaltsgerät, in dem der zumindest eine Sensor kalibrierbar ist, um sicherzustellen, dass die dem Gerät im leisen Betriebsprogramm zugestandene Lautstärke einerseits nicht überschritten und andererseits nicht wesentlich unterschritten wird. Damit ist es die Aufgabe der Erfindung, ein solcherart ertüchtigtes Haushaltsgerät bereitzustellen.There is therefore a need for a household appliance of this type in which at least one sensor can be calibrated to ensure that the volume permitted to the appliance in the quiet operating program is not exceeded on the one hand and not significantly undercut on the other. The object of the invention is therefore to provide a household appliance that is upgraded in this way.
Es besteht auch ein Bedarf an einem Verfahren, um ein gattungsgemäßes Haushaltsgerät zu kalibrieren.There is also a need for a method to calibrate a generic household appliance.
Zur Lösung dieser Aufgabe wird gemäß der Erfindung ein Haushaltsgerät mit eingangs und im Oberbegriff des entsprechenden unabhängigen Patentanspruchs aufgeführten Gattungsmerkmalen angegeben, welches zusätzlich die Merkmale des kennzeichnenden Teils dieses unabhängigen Patentanspruchs aufweist.To solve this problem, according to the invention, a household appliance is specified with the generic features listed at the beginning and in the preamble of the corresponding independent patent claim, which additionally has the features of the characterizing part of this independent patent claim.
Zur Lösung dieser Aufgabe wird gemäß der Erfindung ebenfalls ein Verfahren zur Kalibrierung eines Haushaltsgeräts mit eingangs und im Oberbegriff des entsprechenden unabhängigen Patentanspruchs aufgeführten Gattungsmerkmalen angegeben, welches zusätzlich die Merkmale des kennzeichnenden Teils dieses unabhängigen Patentanspruchs aufweist.To solve this problem, the invention also provides a method for calibrating a household appliance with the generic features listed at the outset and in the preamble of the corresponding independent patent claim, which additionally has the features of the characterizing part of this independent patent claim.
Bevorzugte Ausgestaltungen der Erfindung sind in den abhängigen Patentansprüchen sowie in nachfolgender Beschreibung aufgeführt und können auch in Kombinationen untereinander angewendet werden, soweit technische Erwägungen dies gestatten, auch soweit dies hierin nicht explizit ausgeführt ist.Preferred embodiments of the invention are set out in the dependent patent claims and in the following description and can also be used in combination with one another, as far as technical considerations permit, even if this is not explicitly stated herein.
Zur Lösung der Aufgabe wird gemäß der Erfindung dementsprechend angegeben ein erstes Haushaltsgerät umfassend eine Steuereinrichtung, mit welcher das erste Haushaltsgerät gemäß einem aus mehreren verfügbaren Betriebsprogrammen ausgewählten Betriebsprogramm betreibbar ist, zumindest eine Komponente, welche mit der Steuereinrichtung verbunden ist, durch diese steuernd betreibbar ist und bei ihrem Betrieb ein betriebliches Geräusch entwickelt, und zumindest einen Sensor, welcher mit der Steuereinrichtung verbunden ist und durch welchen jedes betriebliche Geräusch aufnehmbar und durch die Steuereinrichtung messbar ist, wobei die Betriebsprogramme ein leises Betriebsprogramm umfassen, in welchem die Steuereinrichtung das erste Haushaltsgerät mit einer Messung der betrieblichen Geräusche und Regelung der betrieblichen Geräusche steuert. Außerdem umfassen die Betriebsprogramme ein Kalibrierprogramm zur Kalibrierung für die Messung der betrieblichen Geräusche, wobei die Steuereinrichtung eingerichtet ist zum Messen zumindest eines Kalibriergeräuschs mit dem mindestens einen Sensor in dem Kalibrierprogramm, wobei das Kalibriergeräusch von einer nahe dem ersten Haushaltsgerät platzierten Kalibriervorrichtung mit einer bestimmten Lautstärke abgegeben wird, und wobei die von dem mindestens einen Sensor erhaltenen Signale als signifikant für die bestimmte Lautstärke in der Steuereinrichtung gespeichert und im Vergleich mit Signalen, die der mindestens eine Sensor während des leisen Betriebsprogramms von betrieblichen Geräuschen erhält, zur Bestimmung der Lautstärke der betrieblichen Geräuschen vorgesehen werden, und wobei aus den Kalibriergeräuschen ein Grenzwert bestimmt und gespeichert wird.To achieve the object, the invention accordingly provides a first household appliance comprising a control device with which the first household appliance can be operated according to an operating program selected from several available operating programs, at least one component which is connected to the control device, can be controlled by it and develops an operating noise during its operation, and at least one sensor which is connected to the control device and by which each operating noise can be recorded and measured by the control device, wherein the operating programs comprise a quiet operating program in which the control device controls the first household appliance by measuring the operating noises and regulating the operating noises. In addition, the operating programs comprise a calibration program for calibration for measuring the operational noises, wherein the control device is set up to measure at least one calibration noise with the at least one sensor in the calibration program, wherein the calibration noise is emitted at a specific volume by a calibration device placed near the first household appliance, and wherein the signals received from the at least one sensor are stored in the control device as significant for the specific volume and are provided for determining the volume of the operational noises in comparison with signals that the at least one sensor receives from operational noises during the quiet operating program, and wherein a limit value is determined and stored from the calibration noises.
Zur Lösung der Aufgabe wird gemäß der Erfindung ebenfalls angegeben ein Verfahren zum Kalibrieren zumindest eines Sensors in einem ersten Haushaltsgerät umfassend eine Steuereinrichtung, mit welcher das erste Haushaltsgerät gemäß einem aus mehreren verfügbaren Betriebsprogrammen ausgewählten Betriebsprogramm betreibbar ist, zumindest eine Komponente, welche mit der Steuereinrichtung verbunden ist, durch diese steuernd betreibbar ist und bei ihrem Betrieb ein betriebliches Geräusch entwickelt, und den zumindest einen Sensor, welcher mit der Steuereinrichtung verbunden ist und durch welchen jedes betriebliche Geräusch durch die Steuereinrichtung messbar ist, wobei die Betriebsprogramme ein leises Betriebsprogramm umfassen, in welchem die Steuereinrichtung eingerichtet ist, um das erste Haushaltsgerät mit einer Messung der betrieblichen Geräusche und Regelung der betrieblichen Geräusche zu steuern. Bei diesem Verfahren wird die Steuereinrichtung in einem Kalibrierprogramm zur Kalibrierung für die Messung der betrieblichen Geräusche mittels des Sensors betrieben und die Steuereinrichtung misst zumindest ein Kalibriergeräusch mit dem mindestens einen Sensor misst, wobei das Kalibriergeräusch von einer nahe dem ersten Haushaltsgerät platzierten Kalibriervorrichtung mit einer bestimmten Lautstärke abgegeben wird, wobei von dem mindestens einen Sensor erhaltene Kalibriergeräusche als signifikant für die bestimmte Lautstärke in der Steuereinrichtung gespeichert und zum Vergleich von Signalen, die der mindestens eine Sensor von betrieblichen Geräuschen erhält, zur Bestimmung der Lautstärke der betrieblichen Geräusche vorgesehen werden, und wobei aus den Kalibriergeräuschen ein Grenzwert bestimmt und gespeichert wird.To achieve the object, the invention also provides a method for calibrating at least one sensor in a first household appliance, comprising a control device with which the first household appliance can be operated according to an operating program selected from several available operating programs, at least one component which is connected to the control device, can be controlled by it and develops an operating noise during its operation, and the at least one sensor which is connected to the control device and by which each operating noise can be measured by the control device, wherein the operating programs comprise a quiet operating program in which the control device is set up to control the first household appliance by measuring the operating noises and regulating the operating noises. In this method, the control device is operated in a calibration program for calibration for measuring the operational noises by means of the sensor and the control device measures at least one calibration noise with the at least one sensor, wherein the calibration noise is emitted at a specific volume by a calibration device placed near the first household appliance, wherein calibration noises received from the at least one sensor are stored in the control device as significant for the specific volume and are provided for comparing signals that the at least one sensor receives from operational noises in order to determine the volume of the operational noises, and wherein a limit value is determined and stored from the calibration noises.
Ein Vorteil der Erfindung liegt darin, dass durch die Vorgabe des Grenzwerts durch eine Benutzerperson das Haushaltsgerät an aktuell vorliegende Bedürfnisse der Benutzerperson und/oder des Haushalts, in dem das Haushaltsgerät aufgestellt ist, angepasst und betrieben werden kann. Die Vorgabe kann erfolgen durch Eingabe über eine gewöhnliche Anzeige- und Einstelleinrichtung an dem Haushaltsgerät selbst oder über ein entsprechend programmiertes mobiles Terminal, zum Beispiel ein Smartphone, auf dem eine entsprechendes Programm, insbesondere eine „App“, installiert ist.An advantage of the invention is that by specifying the limit value by a user, the household appliance can be adapted to the current needs of the user and/or the household in which the household appliance is installed. can be adjusted and operated. The setting can be made by entering it via a normal display and setting device on the household appliance itself or via an appropriately programmed mobile terminal, for example a smartphone on which an appropriate program, in particular an "app", is installed.
Mit der Erfindung wird eine Möglichkeit geschaffen, einem Haushaltsgerät eine an dem Ort, an dem es sich befindet, signifikante und absolute Lautstärkeskala vorzugeben und damit eine exakte Messung der betrieblichen Geräusche zu ermöglichen. Für signifikante Messungen einer Lautstärke, insbesondere einer Lautstärke betrieblicher Geräusche, ist es damit überflüssig, auf bei der Herstellung vorgegebene Lautstärkeskalen zurückzugreifen, und lokale Gegebenheiten in der Umgebung des Haushaltsgerätes werden inhärent berücksichtigt. Der Grenzwert kann der gewöhnlichen Festsetzung der „Zimmerlautstärke“ auf 50 dB(A) am Tage und auf 35 dB(A) in der Nacht, jeweils bezogen auf einen Schalldruckpegel von 20µPa, entsprechen.The invention creates a way of specifying a volume scale for a household appliance that is significant and absolute at the location where it is located, thus enabling an exact measurement of the operational noise. For significant measurements of volume, in particular the volume of operational noise, it is therefore unnecessary to resort to volume scales specified during manufacture, and local conditions in the environment of the household appliance are inherently taken into account. The limit value can correspond to the usual setting of the "room volume" at 50 dB(A) during the day and 35 dB(A) at night, in each case based on a sound pressure level of 20 µPa.
In einer bevorzugten Ausgestaltung der Erfindung ist der Sensor innerhalb des ersten Haushaltsgeräts angebracht, zum Beispiel auf einer Platine, welche elektrische Schaltkreise der Steuereinrichtung trägt. Damit ist eine Abschirmung gegen Geräusche aus der Umgebung des ersten Haushaltsgeräts bereits gegeben und kann durch geeignete Maßnahmen der akustischen Dämmung gegen die Umgebung noch verbessert werden. Die schließt nicht aus, einen in dem Haushaltsgerät für andere Zwecke wie eine Spracheingabe vorgesehenen Sensor zu benutzen.In a preferred embodiment of the invention, the sensor is mounted inside the first household appliance, for example on a circuit board that carries electrical circuits of the control device. This already provides shielding against noise from the environment of the first household appliance and can be further improved by suitable measures for acoustic insulation from the environment. This does not exclude the use of a sensor provided in the household appliance for other purposes such as voice input.
In einer anderen bevorzugten Ausgestaltung der Erfindung ist der Sensor außerhalb des ersten Haushaltsgeräts angebracht, wobei der Sensor und die Steuereinrichtung eingerichtet sind, um über eine erste Kommunikationsverbindung zu kommunizieren. Diese Ausgestaltung beinhaltet eher nur eine geringe Abschirmung gegen Geräusche aus der Umgebung des ersten Haushaltsgeräts, sie ermöglicht aber, einen in dessen Umgebung ohnehin vorhandenen Sensor zu verwenden. Ein solcher Sensor könnte zum Beispiel ein mobiles oder ortsfestes Terminal oder ein entsprechend ausgestattetes zweites Haushaltsgerät sein, wobei das zweite Haushaltsgerät nahe dem ersten Haushaltsgerät aufgestellt ist. Dazu mögen zwei Haushaltsgeräte, beispielsweise Waschmaschine und Wäschetrockner, miteinander kombiniert und verbunden sein, und ein in einem dieser Haushaltsgeräte vorgesehener Sensor kann zum Betreiben beider verwendet werden. Die erste Kommunikationsverbindung ist vorzugsweise eine erste Funkverbindung, insbesondere eine erste Funkverbindung geringer Reichweite nach dem Bluetooth-Standard.In another preferred embodiment of the invention, the sensor is mounted outside the first household appliance, the sensor and the control device being set up to communicate via a first communication connection. This embodiment involves only a small amount of shielding against noise from the environment of the first household appliance, but it allows the use of a sensor that is already present in its environment. Such a sensor could be, for example, a mobile or stationary terminal or a suitably equipped second household appliance, the second household appliance being set up close to the first household appliance. For this purpose, two household appliances, for example a washing machine and a tumble dryer, can be combined and connected to one another, and a sensor provided in one of these household appliances can be used to operate both. The first communication connection is preferably a first radio connection, in particular a first short-range radio connection according to the Bluetooth standard.
In noch einer bevorzugten Ausgestaltung der Erfindung ist der zumindest eine Sensor eine Mehrzahl von Sensoren, wobei die Steuereinrichtung eingerichtet ist, um die Messung der betrieblichen Geräusche mit allen Sensoren durchzuführen und in von den Sensoren erhaltenen Signale Anteile zu eliminieren, die nicht von den Komponenten stammen. Auf diese Weise können Geräusche aus der Umgebung des ersten Haushaltsgeräts eliminiert oder jedenfalls stark genug unterdrückt werden, um eine sichere Messung der betrieblichen Geräusche zu gewährleisten.In another preferred embodiment of the invention, the at least one sensor is a plurality of sensors, wherein the control device is set up to carry out the measurement of the operational noises with all sensors and to eliminate parts of the signals received from the sensors that do not originate from the components. In this way, noises from the environment of the first household appliance can be eliminated or at least suppressed strongly enough to ensure a reliable measurement of the operational noises.
In einer anderen bevorzugten Ausgestaltung der Erfindung ist das Kalibrierprogramm eingerichtet, um von der Kalibriervorrichtung eine Abfolge mehrerer Kalibriergeräusche mit unterschiedlichen zugehörigen Lautstärken und Tonhöhen zu messen. Damit kann die Genauigkeit der Kalibrierung erhöht und die Zuverlässigkeit der Messung der betrieblichen Geräusche verbessert werden.In another preferred embodiment of the invention, the calibration program is set up to measure a sequence of several calibration noises with different associated volumes and pitches from the calibration device. This can increase the accuracy of the calibration and improve the reliability of the measurement of the operational noises.
In einer weiteren bevorzugten Ausgestaltung der Erfindung ist die Kalibriervorrichtung ein programmiertes mobiles Terminal, insbesondere ein mit einer entsprechenden „App“ programmiertes Smartphone. Mit weiterem Vorzug sind die Steuereinrichtung und die Kalibriervorrichtung eingerichtet, um über eine zweite Kommunikationsverbindung zu kommunizieren, wobei die zweite Kommunikationsverbindung mit noch weiterem Vorzug eine zweite Funkverbindung ist, insbesondere eine zweite Funkverbindung geringer Reichweite nach dem Bluetooth-Standard.In a further preferred embodiment of the invention, the calibration device is a programmed mobile terminal, in particular a smartphone programmed with a corresponding "app". With further preference, the control device and the calibration device are set up to communicate via a second communication connection, wherein the second communication connection is even more preferably a second radio connection, in particular a second short-range radio connection according to the Bluetooth standard.
In noch einer weiteren bevorzugten Ausgestaltung der Erfindung ist die Steuereinrichtung eingerichtet zum Eingeben des Grenzwertes durch eine Benutzerperson. Die Eingabe kann einen wenig spezifizierten Grenzwert angeben wie niedrig, mittel und hoch, sie kann als Grenzwert eine Abweichung von einem Normalfall, bei dem das Haushaltsgerät ohne Steuerung der Entwicklung betrieblicher Geräusche betrieben wird, angeben wie 3 dB leiser oder 10 dB leiser, sie kann auch einen bezifferten Zielwert angeben, zum Beispiel 60 dB(A). Die Eingabe für den Grenzwert kann für das jeweils aktuell durchzuführende leise Betriebsprogramm erfolgen oder nur für einen Teil dieses leisen Betriebsprogramms, sie kann für bestimmte Wochentage und Tageszeiten erfolgen und dabei zeitlich unbefristet oder befristet sein. Liegen mehrere Vorgaben parallel vor, so kann aus ihnen ein Mittelwert oder ein minimaler Wert ausgewählt und im leisen Betriebsprogramm angewendet werden.In yet another preferred embodiment of the invention, the control device is set up for the user to enter the limit value. The input can indicate a limit value with little specification, such as low, medium and high; it can indicate a deviation from a normal case in which the household appliance is operated without controlling the development of operational noise, such as 3 dB quieter or 10 dB quieter; it can also indicate a numerical target value, for example 60 dB(A). The limit value can be entered for the currently running quiet operating program or only for part of this quiet operating program; it can be entered for certain days of the week and times of day and can be unlimited or limited in time. If several specifications are present in parallel, an average or a minimum value can be selected from them and applied in the quiet operating program.
In erneut einer weiteren bevorzugten Ausgestaltung der Erfindung umfasst das erste Haushaltsgerät ein mit der Steuereinrichtung verbundenes Sprachausgabemodul zur Ausgabe von Sprachmitteilungen mit einer durch die Steuereinrichtung steuerbaren Lautstärke. Damit kann auch die Ausgabe von Sprachmitteilungen im leisen Betriebsprogramm auf Lautstärken unterhalb des vorgegebenen Grenzwerts angepasst werden.In yet another preferred embodiment of the invention, the first household appliance comprises a voice output module connected to the control device for outputting voice messages messages with a volume that can be controlled by the control device. This also allows the output of voice messages in the quiet operating program to be adjusted to volumes below the specified limit.
In wiederum einer weiteren bevorzugten Ausgestaltung der Erfindung ist das erste Haushaltsgerät als Wäschepflegemaschine ausgebildet und umfassen die betriebliche Geräusche entwickelnden Komponenten eine Wäschetrommel mit einem diese antreibenden ersten Motor sowie eine Pumpe zum Fördern von Flüssigkeit mit einem diese antreibenden zweiten Motor und ist die Steuereinrichtung zum Steuern zumindest eines des ersten Motors und des zweiten Motors eingerichtet. Mit weiterem Vorzug ist das erste Haushaltsgerät als Waschmaschine oder Waschtrockner ausgebildet und ist die Wäschetrommel in einer schwingungsfähigen Anordnung aufgehängt, wobei die schwingungsfähige Anordnung, ein Flüssigkeitsstand in der Wäschetrommel oder eine Unwucht von in der Wäschetrommel befindlichen Wäschestücken durch die Steuereinrichtung steuerbar ist. Hinsichtlich der Steuerbarkeit einer Wäschetrommel besteht eine Vielzahl von Möglichkeiten: Ein Flüssigkeitsstand in der Wäschetrommel kann erhöht oder gesenkt werden, um Geräusche, die die Flüssigkeit bei ihrer Bewegung durch die rotierende Trommel macht, zu erhöhen oder zu senken, außerdem bestimmt die Geschwindigkeit, mit welcher eine Trommel rotiert, die Entwicklung von Geräuschen im Inneren der Wäschetrommel und in deren Antriebsstrang. Auch ruft eine Unwucht von in der schnell rotierenden Wäschetrommel befindlichen Wäschestücken Geräusche in der Wäschetrommel und der schwingungsfähigen Anordnung aus Federn und Dämpfern, in der sie aufgehängt ist, Geräusche hervor, welchen durch Neuverteilung der Wäschestücke zwecks Reduzierung der Unwucht oder durch Steuerung einstellbarer Federn und Dämpfer begegnet werden kann.In yet another preferred embodiment of the invention, the first household appliance is designed as a laundry care machine and the components that generate operational noises include a laundry drum with a first motor that drives it and a pump for conveying liquid with a second motor that drives it, and the control device is set up to control at least one of the first motor and the second motor. With further preference, the first household appliance is designed as a washing machine or washer-dryer and the laundry drum is suspended in an oscillating arrangement, wherein the oscillating arrangement, a liquid level in the laundry drum or an imbalance of laundry items in the laundry drum can be controlled by the control device. There are a variety of options with regard to the controllability of a laundry drum: A liquid level in the laundry drum can be raised or lowered in order to increase or decrease noises that the liquid makes as it moves through the rotating drum, and the speed at which a drum rotates also determines the development of noises inside the laundry drum and in its drive train. An imbalance of laundry items in the rapidly rotating laundry drum also causes noise in the laundry drum and the vibrating arrangement of springs and dampers in which it is suspended, noise which can be counteracted by redistributing the laundry items in order to reduce the imbalance or by controlling adjustable springs and dampers.
In wiederum einer anderen bevorzugten Ausgestaltung der Erfindung ist das erste Haushaltsgerät als Wäschetrockner oder Waschtrockner ausgebildet und umfassen die betriebliche Geräusche entwickelnden Komponenten ein Gebläse für zirkulierende Luft und eine Wärmepumpe, wobei das Gebläse oder die Wärmepumpe durch die Steuereinrichtung steuerbar ist. Das Gebläse mag einen eigenen Motor zu seinem Antrieb aufweisen oder durch den Motor, der auch die Wäschetrommel antreibt, angetrieben sein. Als Wärmepumpe kommt in einem Trockner gewöhnlich eine den inversen Rankine-Prozess implementierende Wärmepumpe in Betracht, in welcher ein Arbeitsmittel, welches mittels eines von einem Motor angetriebenen Kompressors zirkuliert, wechselweise verdampft und verflüssigt wird. Auch ein solcher Motor in einer Wärmepumpe kann zwecks zur Einstellung betrieblicher Geräusche, die er verursacht, gesteuert werden.In yet another preferred embodiment of the invention, the first household appliance is designed as a tumble dryer or washer-dryer and the components that generate operational noises include a fan for circulating air and a heat pump, wherein the fan or the heat pump can be controlled by the control device. The fan may have its own motor for driving it or may be driven by the motor that also drives the washing drum. A heat pump that implements the inverse Rankine process is usually considered as a heat pump in a dryer, in which a working medium that circulates by means of a compressor driven by a motor is alternately evaporated and liquefied. Such a motor in a heat pump can also be controlled in order to adjust the operational noises that it causes.
In wiederum einer anderen bevorzugten Ausgestaltung der Erfindung ist die Steuereinrichtung eingerichtet, um in dem leisen Betriebsprogramm einen Prozess zum Behandeln von Gegenständen durchzuführen, welcher durch mehrere Parameter bestimmt ist, insbesondere Mechanik, Chemie, Wärme und Dauer, und wobei das leise Betriebsprogramm eingerichtet ist, um eine Reduzierung mindestens eines dieser Parameter, insbesondere der Mechanik, durch die Steuerung der betrieblichen Geräusche durch eine Erhöhung mindestens eines anderen dieser Parameter, insbesondere Wärme oder Dauer, auszugleichen. Ein Beispiel für einen solchen Prozess ist der Waschprozess für Wäschestücke, dessen Effektivität sich gemäß dem Sinnerschen Kreis aus den vier genannten Parametern bestimmt. Demnach kann die Reduzierung eines Beitrages von einem der Parameter ausgeglichen werden durch Erhöhung des Beitrags wenigstens eines der anderen Parameter, wobei sich dazu die Parameter Wärme und Dauer, entsprechend einer Erhöhung der Temperatur im Waschprozess und einer Verlängerung des Waschprozesses, besonders anbieten.In yet another preferred embodiment of the invention, the control device is set up to carry out a process for treating objects in the quiet operating program, which process is determined by several parameters, in particular mechanics, chemistry, heat and duration, and wherein the quiet operating program is set up to compensate for a reduction in at least one of these parameters, in particular mechanics, by controlling the operational noise by increasing at least one other of these parameters, in particular heat or duration. An example of such a process is the washing process for laundry items, the effectiveness of which is determined according to the Sinner circle from the four parameters mentioned. Accordingly, the reduction in a contribution from one of the parameters can be compensated for by increasing the contribution of at least one of the other parameters, wherein the parameters heat and duration are particularly suitable for this, corresponding to an increase in the temperature in the washing process and an extension of the washing process.
Das erfindungsgemäße Verfahren sowie jede seiner bevorzugten Ausgestaltungen läuft insbesondere an einem ersten Haushaltsgerät ab, in dem die Steuereinrichtung eingerichtet ist, um im leisen Betriebsprogramm unter Messung der betrieblichen Geräusche mittels des Sensors und entsprechender Steuerung mindestens einer der Komponenten derart zu regeln, dass die betrieblichen Geräusche während des Ablaufs des leisen Betriebsprogramms einen vorgebbaren Grenzwert stets unterschreiten.The method according to the invention and each of its preferred embodiments runs in particular on a first household appliance in which the control device is set up to regulate in the quiet operating program by measuring the operational noises by means of the sensor and correspondingly controlling at least one of the components in such a way that the operational noises always fall below a predefinable limit value during the execution of the quiet operating program.
In einer bevorzugten Weiterbildung der Erfindung ist das Kalibrierprogramm eingerichtet, um von der Kalibriervorrichtung eine Abfolge mehrerer Kalibriergeräusche mit unterschiedlichen zugehörigen Lautstärken und Tonhöhen zu messen. Damit kann die Kalibrierung über ausgedehnte Bereiche von Frequenzen und Lautstärken gelten und verwendet werden.In a preferred development of the invention, the calibration program is set up to measure a sequence of several calibration noises with different associated volumes and pitches by the calibration device. The calibration can thus apply and be used over extended ranges of frequencies and volumes.
In einer anderen bevorzugten Weiterbildung der Erfindung ist die Kalibriervorrichtung ein programmiertes mobiles Terminal, insbesondere ein programmiertes Smartphone. Dies erlaubt es, den räumlichen Bezugspunkt der Kalibrierung frei zu wählen, und dies nicht direkt an dem Haushaltsgerät, also in direktem Kontakt zu ihm, sondern auch in einem gewissen Abstand von diesem. Zunächst aber wird die Kalibriervorrichtung auf dem ersten Haushaltsgerät platziert, und es erfolgt die Messung zur Kalibrierung in dieser Konfiguration. Damit wird der Bezugspunkt für den Grenzwert zunächst auf die unmittelbare Umgebung des Haushaltsgeräts bestimmt. Es kann auch ein Bezugspunkt außerhalb des ersten Haushaltsgeräts festgelegt werden, Dazu wird die Kalibriervorrichtung nach dem Bestimmen des Grenzwerts an diesem Bezugspunkt platziert, das Kalibriergeräusch erneut abgegeben und von der Steuereinrichtung mittels des Sensors erneut gemessen, und der vorher bestimmte Grenzwert wird aus einer Differenz zwischen der von der Steuereinrichtung erneut empfangenen Kalibriergeräuschen und den zuvor empfangenen Kalibriergeräuschen derart angepasst, dass der neue Grenzwert am Bezugspunkt dem zuvor bestimmten Grenzwert entspricht. Lautstärken der betrieblichen Geräusche beim nachfolgenden Betrieb des kalibrierten Haushaltsgeräts werden demnach so bewertet, wie sie am Bezugspunkt außerhalb des Haushaltsgeräts wahrgenommen werden. Bei einem signifikanten Abstand des Bezugspunktes von dem kalibrierten Haushaltsgerät kann dieses also betriebliche Geräusche erzeugen, die an seinem eigenen Ort eine höhere Lautstärke haben als am Bezugspunkt, womit die steuernden Eingriffe in das leise Betriebsprogramm geringer ausfallen können als nötig wäre, wenn die Lautstärke unmittelbar am Gerät signifikant wäre. Damit liegt eine erhöhte Benutzerfreundlichkeit durch erhöhte Anpassungsfähigkeit des so zu kalibrierenden Haushaltsgeräts an die Anforderungen seiner Benutzerpersonen und andere Personen in seiner Umgebung vor.In another preferred development of the invention, the calibration device is a programmed mobile terminal, in particular a programmed smartphone. This allows the spatial reference point of the calibration to be freely selected, and not directly on the household appliance, i.e. in direct contact with it, but also at a certain distance from it. First, however, the calibration device is placed on the first household appliance and the calibration measurement is carried out in this configuration. The reference point for the limit value is thus initially set to the immediate surroundings of the household appliance. A reference point can also be set outside the first household appliance. To do this, the calibration device is placed at this reference point after the limit value has been determined, the calibration noise is emitted again and measured again by the control device using the sensor, and the previously determined limit value is adjusted from a difference between the calibration noise received again by the control device and the previously received calibration noises in such a way that the new limit value at the reference point corresponds to the previously determined limit value. Volumes of the operating noises during subsequent operation of the calibrated household appliance are therefore assessed as they are perceived at the reference point outside the household appliance. If the reference point is a significant distance from the calibrated household appliance, the latter can therefore generate operating noises that are louder at its own location than at the reference point, which means that the control interventions in the quiet operating program can be less than would be necessary if the volume directly at the appliance were significant. This results in increased user-friendliness due to increased adaptability of the household appliance to be calibrated to the requirements of its users and other people in its environment.
Grundsätzlich kann die Erfindung an einem Haushaltsgerät beliebigen Typs angewendet werden, zumal der zur Anwendung der Erfindung notwendige Aufwand recht gering ist. Insbesondere kommen als solches Haushaltsgerät ein Wäschepflegemaschine wie eine Waschmaschine, ein Waschtrockner und Wäschetrockner in Betracht sowie eine Geschirrspülmaschine.In principle, the invention can be applied to any type of household appliance, especially since the effort required to apply the invention is relatively low. In particular, such a household appliance could be a laundry machine such as a washing machine, a washer-dryer and a tumble dryer, as well as a dishwasher.
Ausführungsbeispiele der Erfindung sind nachfolgend anhand der beigefügten Zeichnung näher erläutert. Es zeigen:
-
1 schematisierte Ausführungsformen eines ersten Haushaltsgeräts und eines zweiten Haushaltsgeräts, beide entsprechend der Erfindung; -
2 ein Ablaufdiagramm eines leisen Betriebsprogramms für ein Haushaltsgerät; und -
3 ein Ablaufdiagramm eines Kalibrierungsprozesses für ein Haushaltsgerät.
-
1 schematic embodiments of a first household appliance and a second household appliance, both according to the invention; -
2 a flow chart of a quiet operating program for a household appliance; and -
3 a flow chart of a calibration process for a household appliance.
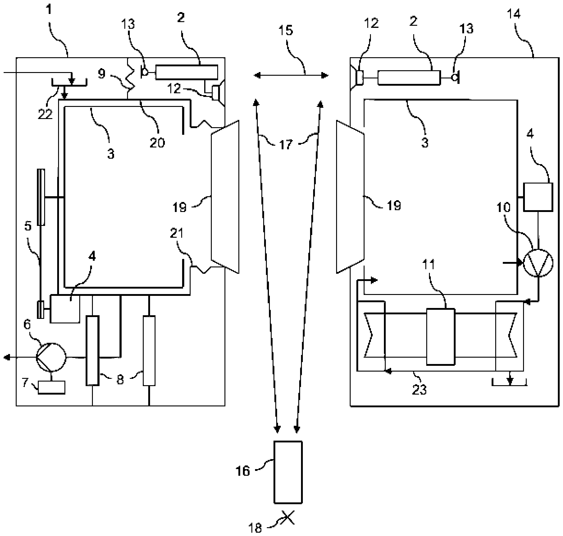
Das erste Haushaltsgerät 1 umfasst eine Steuereinrichtung 2, mit welcher das erste Haushaltsgerät 1 gemäß einem aus mehreren verfügbaren Betriebsprogrammen ausgewählten Betriebsprogramm betreibbar ist, zumindest eine Komponente 3, 4, 5, 6, 7, 8, 9, 10, 11, 12, welche mit der Steuereinrichtung 2 verbunden ist, durch diese steuernd betreibbar ist und bei ihrem Betrieb ein betriebliches Geräusch entwickelt, und zumindest einen Sensor 13, welcher hier als Mikrofon dargestellt und mit der Steuereinrichtung 2 verbunden ist und durch welchen jedes betriebliche Geräusch aufnehmbar und durch die Steuereinrichtung 2 messbar ist. Die Betriebsprogramme umfassen ein leises Betriebsprogramm, in welchem die Steuereinrichtung 2 das erste Haushaltsgerät 1 mit einer Messung der betrieblichen Geräusche und Regelung der betrieblichen Geräusche steuert mit dem Ziel, die betrieblichen Geräusche zu begrenzen und insbesondere ein Betreiben des ersten Haushaltsgerätes 1 in einem Wohnzwecken dienenden Bereich einer Wohnung unter Vermeidung einer Belästigung von Personen, die sich in diesem Wohnbereich aufhalten, zu gestatten.The first household appliance 1 comprises a
Um diesen Zweck erfüllen zu können, ist die Steuereinrichtung 2 derart eingerichtet, dass sie im leisen Betriebsprogramm unter Messung der betrieblichen Geräusche mittels des Sensors 13 und entsprechender Steuerung mindestens einer der Komponenten 3 bis 12 derart zu regeln, dass die betrieblichen Geräusche während des Ablaufs des leisen Betriebsprogramms einen vorgebbaren Grenzwert stets unterschreiten.In order to be able to fulfil this purpose, the
Sowohl bei dem ersten Haushaltsgerät 1 als auch bei dem zweiten Haushaltsgerät 14 umfassen die betriebliche Geräusche entwickelnden Komponenten 3 bis 12 eine Wäschetrommel 3 mit einem diese antreibenden ersten Motor 4 sowie eine Pumpe 6 zum Fördern von Flüssigkeit mit einem diese antreibenden zweiten Motor 7, und die Steuereinrichtung 2 ist zum Steuern zumindest eines des ersten Motors 4 und des zweiten Motors 7 eingerichtet. Damit kann die Steuereinrichtung 2 betriebliche Geräusche, die durch den ersten Motor 4 oder den zweiten Motor 7 selbst und/oder durch von einem dieser Motoren 4, 7 angetriebenen Komponenten verursacht werden, beeinflussen.In both the first household appliance 1 and the
Das erste Haushaltsgerät 1 ist als Waschmaschine 1 (gegebenenfalls auch als Waschtrockner 1) ausgebildet, wobei die Wäschetrommel 3 in einer schwingungsfähigen Anordnung 8, 9 mit beispielhaft dargestellten Bewegungsdämpfern 8 und Feder 9 aufgehängt ist, wobei die schwingungsfähige Anordnung 8, 9, ein Flüssigkeitsstand in der Wäschetrommel 3 oder eine Unwucht von in der Wäschetrommel 3 befindlichen Wäschestücken durch die Steuereinrichtung 2 steuerbar ist. Leitungen, die die Steuereinrichtung 2 mit den zu steuernden Komponenten verbinden, sind der Übersicht halber nicht dargestellt. Eine solche Steuerung kann eine Beeinflussung der Dämpfungseigenschaften eines der Bewegungsdämpfer 8, der Federkonstanten der Feder 9 oder der Drehzahl des die Wäschetrommel 3 antreibenden ersten Motors 4 sein.The first household appliance 1 is designed as a washing machine 1 (possibly also as a washer-dryer 1), wherein the
Das erste Haushaltsgerät 1 kann auch als Wäschetrockner ausgebildet sein, so wie dies in
Zur Durchführung des leisen Betriebsprogramms in dem erstem Haushaltsgerät 1 kann die Steuereinrichtung 2 derart eingerichtet sein, dass in dem leisen Betriebsprogramm ein Prozess zum Behandeln von Gegenständen durchgeführt wird, welcher durch mehrere Parameter bestimmt ist, insbesondere Mechanik, Chemie und Wärme, die auf die Gegenstände einwirken sowie die Dauer dieser Einwirkungen, und wobei das leise Betriebsprogramm eingerichtet ist, um eine Reduzierung mindestens eines dieser Parameter, insbesondere der Mechanik, durch die Steuerung der betrieblichen Geräusche durch eine Erhöhung mindestens eines anderen dieser Parameter, insbesondere Wärme oder Dauer, auszugleichen.To carry out the quiet operating program in the first household appliance 1, the
Der für das leise Betriebsprogramm zu benutzende Sensor 13 ist insbesondere innerhalb des ersten Haushaltsgeräts 1 angebracht, wie
Der im leisen Betriebsprogramm zu nutzende zumindest eine Sensor 13 kann eine Mehrzahl von Sensoren 13 sein, wobei die Steuereinrichtung 2 eingerichtet ist, um die Messung der betrieblichen Geräusche mit allen Sensoren 13 durchzuführen und in von den Sensoren 13 erhaltenen Signale Anteile von Störgeräuschen zu eliminieren, die nicht von den Komponenten 3 bis 12 selbst stammen, insbesondere Störgeräuschen aus der Umgebung der beiden Haushaltsgeräte 1 und 14. Gemäß
Sowohl das erste Haushaltsgerät 1 als auch das zweite Haushaltsgerät 14 weisen ein mit der jeweiligen Steuereinrichtung 2 verbundenes Sprachausgabemodul 12 zur Ausgabe von Sprachmitteilungen mit einer durch die Steuereinrichtung 2 steuerbaren Lautstärke auf. Diese Lautstärke wird im leisen Betriebsprogramm gegebenenfalls angepasst, insbesondere reduziert.Both the first household appliance 1 and the
In der Betrachtung der unterschiedlichen Umgebungen, in denen ein erstes Haushaltsgerät 1 und/oder ein zweites Haushaltsgerät 14 gemäß
Deshalb weist die Steuereinrichtung 2 in dem ersten Haushaltsgerät 1 ein Kalibrierprogramm zur Kalibrierung für die Messung der betrieblichen Geräusche auf, wobei die Steuereinrichtung 2 eingerichtet ist zum Messen zumindest eines Kalibriergeräuschs mit dem mindestens einen Sensor 13, wobei das Kalibriergeräusch von einer nahe dem ersten Haushaltsgerät 1 platzierten Kalibriervorrichtung 16 mit einer bestimmten Lautstärke abgegeben wird, und wobei die von dem mindestens einen Sensor 13 erhaltenen Signale als signifikant für die bestimmte Lautstärke in der Steuereinrichtung 2 gespeichert und im Vergleich mit Signalen, die der mindestens eine Sensor 13 während des leisen Betriebsprogramms von betrieblichen Geräuschen erhält, zur Bestimmung der Lautstärke der betrieblichen Geräuschen vorgesehen werden, und wobei aus den Kalibriergeräuschen ein Grenzwert bestimmt und gespeichert wird. Dabei ist das Kalibrierprogramm eingerichtet, um von der Kalibriervorrichtung 16 eine Abfolge mehrerer Kalibriergeräusche mit unterschiedlichen zugehörigen Lautstärken und Tonhöhen zu messen. Die Kalibriervorrichtung 16 ist ein programmiertes mobiles Terminal 16, insbesondere ein programmiertes Smartphone 16, welches mit einer von einer Benutzerperson steuerbaren App programmiert ist. Die Steuereinrichtung 2 und die Kalibriervorrichtung 16 sind eingerichtet, um über eine zweite Kommunikationsverbindung 17 zu kommunizieren. Die zweite Kommunikationsverbindung 17 ist eine zweite Funkverbindung 17, und insbesondere nach dem Bluetooth-Standard ausgeführt. Auch kann die zweite Kommunikationsverbindung 17 über ein drahtgebundenes oder drahtloses lokales Kommunikationsnetz, insbesondere ein WLAN, ausgeführt sein.Therefore, the
Außerdem ist die Steuereinrichtung 2 eingerichtet zum Eingeben des Grenzwertes durch eine Benutzerperson, gegebenenfalls unter Änderung eines voreingestellten Grenzwerts.In addition, the
Das Kalibrierprogramm ist eingerichtet, um von der Kalibriervorrichtung eine Abfolge mehrerer Kalibriergeräusche mit unterschiedlichen zugehörigen Lautstärken und Tonhöhen zu messen.The calibration program is set up to measure a sequence of several calibration sounds with different associated volumes and pitches from the calibration device.
Zur Durchführung der Kalibrierung wird die Kalibriervorrichtung 16 in einem ersten Schritt auf dem ersten Haushaltsgerät 1 platziert. Dadurch ist der Sensor 13 der Kalibriervorrichtung genügend nahe, um die von dieser ausgesendeten Kalibriertöne mit der vorgesehenen Lautstärke zu empfangen, ohne das Nachkorrekturen der Messung erforderlich wären.To carry out the calibration, the
Um die betrieblichen Geräusche des ersten Haushaltsgerätes im leisen Betriebsprogramm anhand eines Grenzwerts zu bestimmen, der nicht für die unmittelbare Umgebung des Haushaltsgerätes 1 signifikant ist, sondern für einen Bezugspunkt 18 in der Umgebung des Haushaltsgeräts 1, welcher die Bedürfnisse und Wünsche der Personen in der Umgebung des Haushaltsgeräts 1 besser repräsentiert als die unmittelbare Nähe des Haushaltsgeräts 1, wird die Kalibriervorrichtung 16 in einem zweiten Schritt an diesem Bezugspunkt 18 platziert, und der Vorgang des Sendens und Empfangens der Kalibriertöne mit der an diesem Bezugspunkt 18 platzierten Kalibriervorrichtung wiederholt. Dabei werden die Kalibriervorrichtung 16 nach dem Bestimmen des Grenzwerts an dem Bezugspunkt 18 platziert, das Kalibriergeräusch erneut abgegeben und von der Steuereinrichtung 2 mittels des Sensors 13 erneut gemessen und der Grenzwert aus einer Differenz zwischen der von der Steuereinrichtung 2 erneut empfangenen Kalibriergeräuschen und den zuvor empfangenen Kalibriergeräuschen derart angepasst, dass der neue Grenzwert am Bezugspunkt 18 dem zuvor bestimmten Grenzwert entspricht. Aus der entsprechenden zweiten Messung wird somit ein Korrekturwert abgeleitet, um welchen der im ersten Schritt ermittelte Grenzwert korrigiert wird, um zu gewährleisten, dass die betrieblichen Geräusche an diesem Bezugspunkt 18 ausreichend gering bleiben.In order to determine the operational noise of the first household appliance in the quiet operating program based on a limit value that is not significant for the immediate surroundings of the household appliance 1, but for a
Durch die Vorgabe des Grenzwerts kann das leise Betriebsprogramm in dem Haushaltsgerät 1, 14 an aktuell vorliegende Bedürfnisse der Benutzerperson und/oder des Haushalts, in dem das Haushaltsgerät aufgestellt ist, angepasst werden. Die Vorgabe kann erfolgen durch Eingabe über eine gewöhnliche Anzeige- und Einstelleinrichtung an dem Haushaltsgerät selbst oder über ein entsprechend programmiertes mobiles Terminal, zum Beispiel ein Smartphone, auf dem eine entsprechendes Programm, insbesondere eine „App“, installiert ist. Mit der Erfindung ist eine Möglichkeit geschaffen, einem Haushaltsgerät eine an dem Ort, an dem es sich befindet, signifikante und absolute Lautstärkeskala zu stellen und damit eine exakte Messung der betrieblichen Geräusche zu ermöglichen und die Einhaltung eines vorgegebenen Grenzwertes zu gewährleisten. Dabei werden lokale Gegebenheiten in der Umgebung des Haushaltsgerätes inhärent berücksichtigt.By specifying the limit value, the quiet operating program in the
BezugszeichenlisteList of reference symbols
- 11
- Erstes Haushaltsgerät, WaschmaschineFirst household appliance, washing machine
- 22
- SteuereinrichtungControl device
- 33
- WäschetrommelLaundry drum
- 44
- Erster MotorFirst engine
- 55
- AntriebsstrangDrivetrain
- 66
- Pumpepump
- 77
- Zweiter MotorSecond engine
- 88th
- BewegungsdämpferMotion damper
- 99
- FederFeather
- 1010
- Gebläsefan
- 1111
- WärmepumpeHeat pump
- 1212
- SprachausgabemodulSpeech output module
- 1313
- Sensorsensor
- 1414
- Zweites Haushaltsgerät, WäschetrocknerSecond household appliance, tumble dryer
- 1515
- Erste KommunikationsverbindungFirst communication connection
- 1616
- KalibriervorrichtungCalibration device
- 1717
- Zweite KommunikationsverbindungSecond communication link
- 1818
- BezugspunktReference point
- 1919
- Türdoor
- 2020
- LaugenbehälterLye container
- 2121
- Manschettecuff
- 2222
- EinspüleinrichtungFlushing device
- 2323
- ProzessluftkreislaufProcess air circuit
- 2424
- Startbegin
- 2525
- MessungMeasurement
- 2626
- VergleichComparison
- 2727
- NachsteuerungFollow-up control
- 2828
- Prüfung der WeiterführungExamination of continuation
- 2929
- WeiterführungContinuation
- 3030
- EndeEnd
- 3131
- Startbegin
- 3232
- Erste PlatzierungFirst placement
- 3333
- Erstes Senden/Empfangen der KalibriertöneFirst sending/receiving of calibration tones
- 3434
- Setzen des SchwellwertsSetting the threshold
- 3535
- Zweite PlatzierungSecond place
- 3636
- Zweites Senden/Empfangen der KalibriertöneSecond transmission/reception of calibration tones
- 3737
- Anpassen des SchwellwertsAdjusting the threshold
- 3838
- EndeEnd
ZITATE ENTHALTEN IN DER BESCHREIBUNGQUOTES INCLUDED IN THE DESCRIPTION
Diese Liste der vom Anmelder aufgeführten Dokumente wurde automatisiert erzeugt und ist ausschließlich zur besseren Information des Lesers aufgenommen. Die Liste ist nicht Bestandteil der deutschen Patent- bzw. Gebrauchsmusteranmeldung. Das DPMA übernimmt keinerlei Haftung für etwaige Fehler oder Auslassungen.This list of documents listed by the applicant was generated automatically and is included solely for the better information of the reader. The list is not part of the German patent or utility model application. The DPMA accepts no liability for any errors or omissions.
Zitierte PatentliteraturCited patent literature
- EP 3297219 A1 [0008]EP 3297219 A1 [0008]
- EP 3282645 A1 [0009]EP 3282645 A1 [0009]
- DE 102016102462 A1 [0010, 0011]DE 102016102462 A1 [0010, 0011]
- CN 104514119 B [0011]CN 104514119 B [0011]
- EP 2278422 B1 [0012]EP 2278422 B1 [0012]
Claims (15)
Priority Applications (1)
| Application Number | Priority Date | Filing Date | Title |
|---|---|---|---|
| DE102022211781.6A DE102022211781A1 (en) | 2022-11-08 | 2022-11-08 | HOUSEHOLD APPLIANCE COMPRISING A CONTROL DEVICE AND A SENSOR AND METHOD FOR CALIBRATING |
Applications Claiming Priority (1)
| Application Number | Priority Date | Filing Date | Title |
|---|---|---|---|
| DE102022211781.6A DE102022211781A1 (en) | 2022-11-08 | 2022-11-08 | HOUSEHOLD APPLIANCE COMPRISING A CONTROL DEVICE AND A SENSOR AND METHOD FOR CALIBRATING |
Publications (1)
| Publication Number | Publication Date |
|---|---|
| DE102022211781A1 true DE102022211781A1 (en) | 2024-05-08 |
Family
ID=90732043
Family Applications (1)
| Application Number | Title | Priority Date | Filing Date |
|---|---|---|---|
| DE102022211781.6A Pending DE102022211781A1 (en) | 2022-11-08 | 2022-11-08 | HOUSEHOLD APPLIANCE COMPRISING A CONTROL DEVICE AND A SENSOR AND METHOD FOR CALIBRATING |
Country Status (1)
| Country | Link |
|---|---|
| DE (1) | DE102022211781A1 (en) |
Citations (6)
| Publication number | Priority date | Publication date | Assignee | Title |
|---|---|---|---|---|
| EP2278422B1 (en) | 2006-08-10 | 2013-05-08 | Electrolux Home Products Corporation N.V. | Home appliance with ambience detector and ambience dependent operation |
| US20130166076A1 (en) * | 2010-07-29 | 2013-06-27 | Empire Technology Development, Llc | Acoustic noise management through control of electrical device operations |
| CN104514119A (en) | 2013-09-30 | 2015-04-15 | 苏州三星电子有限公司 | Rotating-speed-adjustable washing machine and method for adjusting rotating speed |
| DE102016102462A1 (en) | 2016-02-12 | 2016-09-15 | Miele & Cie. Kg | Domestic appliance with a control device for controlling the electrically driven Antriebsagregate the device |
| EP3282645A1 (en) | 2016-08-10 | 2018-02-14 | Whirlpool Corporation | Apparatus and method for controlling the noise level of appliances |
| EP3297219A1 (en) | 2016-09-16 | 2018-03-21 | Whirlpool Corporation | Coordination of control modes among appliances and utilities |
-
2022
- 2022-11-08 DE DE102022211781.6A patent/DE102022211781A1/en active Pending
Patent Citations (7)
| Publication number | Priority date | Publication date | Assignee | Title |
|---|---|---|---|---|
| EP2278422B1 (en) | 2006-08-10 | 2013-05-08 | Electrolux Home Products Corporation N.V. | Home appliance with ambience detector and ambience dependent operation |
| US20130166076A1 (en) * | 2010-07-29 | 2013-06-27 | Empire Technology Development, Llc | Acoustic noise management through control of electrical device operations |
| CN104514119A (en) | 2013-09-30 | 2015-04-15 | 苏州三星电子有限公司 | Rotating-speed-adjustable washing machine and method for adjusting rotating speed |
| CN104514119B (en) * | 2013-09-30 | 2017-02-01 | 苏州三星电子有限公司 | Rotating-speed-adjustable washing machine and method for adjusting rotating speed |
| DE102016102462A1 (en) | 2016-02-12 | 2016-09-15 | Miele & Cie. Kg | Domestic appliance with a control device for controlling the electrically driven Antriebsagregate the device |
| EP3282645A1 (en) | 2016-08-10 | 2018-02-14 | Whirlpool Corporation | Apparatus and method for controlling the noise level of appliances |
| EP3297219A1 (en) | 2016-09-16 | 2018-03-21 | Whirlpool Corporation | Coordination of control modes among appliances and utilities |
Similar Documents
| Publication | Publication Date | Title |
|---|---|---|
| DE69807055T3 (en) | Washing machine | |
| DE102018121025A1 (en) | SYSTEM AND METHOD FOR ELIMINATING INTERFERING WIND NOISE IN A VEHICLE CABIN | |
| DE112015005272T5 (en) | DEVICE AND METHOD FOR DETECTING THE REMOVAL AND ATTACHING AN EARPHONES | |
| DE112013007075B4 (en) | Vehicle proximity alarm device | |
| DE60216486T2 (en) | HEARING DEVICE WITH PERFORMANCE OPTIMIZED POWER CONSUMPTION FOR VARIABLE CLOCK, VARIABLE SUPPLY VOLTAGE AND VARIABLE DSP PROCESSING PARAMETERS | |
| DE102013218468A1 (en) | System, retrofit module and method for monitoring a current operating state of a program-controlled household appliance | |
| DE112011102434T5 (en) | Systems and methods for avoiding resonant excited resonances | |
| DE102022211782A1 (en) | HOUSEHOLD APPLIANCE COMPRISING A CONTROL DEVICE AND A SENSOR AND METHOD FOR OPERATING THE SAME | |
| DE102008039569B4 (en) | Suspension device, washing device and method for controlling a washing device | |
| DE102010029881B4 (en) | awning | |
| DE102016102462A1 (en) | Domestic appliance with a control device for controlling the electrically driven Antriebsagregate the device | |
| DE10056498A1 (en) | Domestic appliance, e.g. washing machine which in operation emits noise to control the perceived noise level | |
| DE102022211781A1 (en) | HOUSEHOLD APPLIANCE COMPRISING A CONTROL DEVICE AND A SENSOR AND METHOD FOR CALIBRATING | |
| EP2378513A1 (en) | Method and system for active noise reduction | |
| DE102014204665B4 (en) | Noise optimization of a magnetic resonance system | |
| DE102014222496A1 (en) | Magnetic resonance imaging with a music-based gradient curve | |
| DE102009024572A1 (en) | Engine control device and engine control method | |
| EP1858289A1 (en) | Hearing device with feedback detection and corresponding method | |
| DE102016110680B4 (en) | Circuit arrangement and method for controlling and checking the function of a piezoelectric sound generator | |
| DE102016110927B4 (en) | Voice control unit for a household appliance and household appliance | |
| DE102006060033A1 (en) | Noise changing device | |
| WO2023083408A1 (en) | Method for monitoring the state of a machine, system, computer program | |
| DE102015220461A1 (en) | A method of operating a household appliance with detection of a vibration of a storage facility and household appliance | |
| EP4531271A1 (en) | Method for controlling drive systems and drive systems | |
| WO2008046815A2 (en) | Noise-modifying device |
Legal Events
| Date | Code | Title | Description |
|---|---|---|---|
| R084 | Declaration of willingness to licence | ||
| R163 | Identified publications notified | ||
| R085 | Willingness to licence withdrawn |
