DE10059949B4 - Method for operating an electronic assembly for a motor vehicle - Google Patents
Method for operating an electronic assembly for a motor vehicle Download PDFInfo
- Publication number
- DE10059949B4 DE10059949B4 DE2000159949 DE10059949A DE10059949B4 DE 10059949 B4 DE10059949 B4 DE 10059949B4 DE 2000159949 DE2000159949 DE 2000159949 DE 10059949 A DE10059949 A DE 10059949A DE 10059949 B4 DE10059949 B4 DE 10059949B4
- Authority
- DE
- Germany
- Prior art keywords
- energy source
- activated
- electrochemical energy
- electrical system
- occupant protection
- Prior art date
- Legal status (The legal status is an assumption and is not a legal conclusion. Google has not performed a legal analysis and makes no representation as to the accuracy of the status listed.)
- Expired - Fee Related
Links
Classifications
-
- B—PERFORMING OPERATIONS; TRANSPORTING
- B60—VEHICLES IN GENERAL
- B60R—VEHICLES, VEHICLE FITTINGS, OR VEHICLE PARTS, NOT OTHERWISE PROVIDED FOR
- B60R21/00—Arrangements or fittings on vehicles for protecting or preventing injuries to occupants or pedestrians in case of accidents or other traffic risks
- B60R21/01—Electrical circuits for triggering passive safety arrangements, e.g. airbags, safety belt tighteners, in case of vehicle accidents or impending vehicle accidents
- B60R21/017—Electrical circuits for triggering passive safety arrangements, e.g. airbags, safety belt tighteners, in case of vehicle accidents or impending vehicle accidents including arrangements for providing electric power to safety arrangements or their actuating means, e.g. to pyrotechnic fuses or electro-mechanic valves
-
- B—PERFORMING OPERATIONS; TRANSPORTING
- B60—VEHICLES IN GENERAL
- B60R—VEHICLES, VEHICLE FITTINGS, OR VEHICLE PARTS, NOT OTHERWISE PROVIDED FOR
- B60R21/00—Arrangements or fittings on vehicles for protecting or preventing injuries to occupants or pedestrians in case of accidents or other traffic risks
- B60R21/01—Electrical circuits for triggering passive safety arrangements, e.g. airbags, safety belt tighteners, in case of vehicle accidents or impending vehicle accidents
-
- H—ELECTRICITY
- H02—GENERATION; CONVERSION OR DISTRIBUTION OF ELECTRIC POWER
- H02J—CIRCUIT ARRANGEMENTS OR SYSTEMS FOR SUPPLYING OR DISTRIBUTING ELECTRIC POWER; SYSTEMS FOR STORING ELECTRIC ENERGY
- H02J7/00—Circuit arrangements for charging or depolarising batteries or for supplying loads from batteries
- H02J7/34—Parallel operation in networks using both storage and other DC sources, e.g. providing buffering
- H02J7/345—Parallel operation in networks using both storage and other DC sources, e.g. providing buffering using capacitors as storage or buffering devices
-
- B—PERFORMING OPERATIONS; TRANSPORTING
- B60—VEHICLES IN GENERAL
- B60R—VEHICLES, VEHICLE FITTINGS, OR VEHICLE PARTS, NOT OTHERWISE PROVIDED FOR
- B60R21/00—Arrangements or fittings on vehicles for protecting or preventing injuries to occupants or pedestrians in case of accidents or other traffic risks
- B60R21/01—Electrical circuits for triggering passive safety arrangements, e.g. airbags, safety belt tighteners, in case of vehicle accidents or impending vehicle accidents
- B60R2021/0104—Communication circuits for data transmission
- B60R2021/01081—Transmission medium
- B60R2021/01088—Transmission medium wireless
-
- B—PERFORMING OPERATIONS; TRANSPORTING
- B60—VEHICLES IN GENERAL
- B60R—VEHICLES, VEHICLE FITTINGS, OR VEHICLE PARTS, NOT OTHERWISE PROVIDED FOR
- B60R21/00—Arrangements or fittings on vehicles for protecting or preventing injuries to occupants or pedestrians in case of accidents or other traffic risks
- B60R21/01—Electrical circuits for triggering passive safety arrangements, e.g. airbags, safety belt tighteners, in case of vehicle accidents or impending vehicle accidents
- B60R2021/01122—Prevention of malfunction
- B60R2021/01129—Problems or faults
- B60R2021/01163—Insufficient current or voltage
-
- B—PERFORMING OPERATIONS; TRANSPORTING
- B60—VEHICLES IN GENERAL
- B60R—VEHICLES, VEHICLE FITTINGS, OR VEHICLE PARTS, NOT OTHERWISE PROVIDED FOR
- B60R21/00—Arrangements or fittings on vehicles for protecting or preventing injuries to occupants or pedestrians in case of accidents or other traffic risks
- B60R21/01—Electrical circuits for triggering passive safety arrangements, e.g. airbags, safety belt tighteners, in case of vehicle accidents or impending vehicle accidents
- B60R2021/01122—Prevention of malfunction
- B60R2021/01184—Fault detection or diagnostic circuits
Landscapes
- Engineering & Computer Science (AREA)
- Mechanical Engineering (AREA)
- Power Engineering (AREA)
- Electric Propulsion And Braking For Vehicles (AREA)
- Charge And Discharge Circuits For Batteries Or The Like (AREA)
Abstract
Verfahren zum Betreiben einer elektronischen Baugruppe (1) für ein Kraftfahrzeug mit einem Bordnetz zur Energieversorgung sowie einer auf dieses Steuersignal hin aktivierbare elektrochemische Energiequelle (3, 3.1, 3.2, ...), dadurch gekennzeichnet, daß die Baugruppe im Normalbetrieb vom Bordnetz (10) aus mit elektrischer Energie versorgt wird, zum Autarkiebetrieb bei Ausfall des Bordnetzes (10) jedoch die Baugruppe (1) das Steuersignal (s0) erzeugt, welches die elektrochemische Energiequelle (3) aktiviert. method for operating an electronic assembly (1) for a motor vehicle with an electrical system for power supply and one on this control signal towards activatable electrochemical energy source (3, 3.1, 3.2, ...), characterized in that the assembly in normal operation from the electrical system (10) with electrical energy is supplied for self-service operation in the event of a failure of the vehicle electrical system (10) however, the module (1) generates the control signal (s0) which the electrochemical energy source (3) activated.
Description
Die Erfindung betrifft ein Verfahren zum Betreiben einer elektronischen Baugruppe für ein Kraftfahrzeug, insbesondere Steuergerät eines Insassenschutzsystems, gemäß dem Oberbegriff des Anspruchs 1.The The invention relates to a method for operating an electronic Assembly for a motor vehicle, in particular control unit of an occupant protection system, according to the generic term of claim 1.
Eine
solche Baugruppe ist beispielsweise als Steuergerät eines
Insassenschutzsystems aus der
Für eine Reihe von Anwendungen, bspw. Baugruppen für sicherheitskritische Bereiche im Kraftfahrzeug, insbesondere Steuergeräte von Insassenschutzeinrichtungen, werden jedoch Autarkiezeitspannen von mehreren Sekunden gefordert, was relativ große und damit teuere Autarkiekondensatoren bedingt. Das gleiche Problem tritt für die Bereitstellung der Zündenergie in den Insassenschutzeinrichtungen auf, da die bereitzustellende Zündenergie ebenfalls große und teure Zündkondensatoren erfordert.For a series of applications, for example. Assemblies for safety-critical areas in the motor vehicle, in particular control devices of occupant protection devices, however autarky times of several seconds are required, which is relatively big and thus expensive autarky capacitors conditional. The same problem occurs for the provision of ignition energy in the occupant protection devices, since the to be provided Ignition energy as well size and expensive ignition capacitors requires.
Zudem
belastet die Aufladung der Kondensatoren, egal ob Autarkie- oder
Zündkondensatoren, bei
Inbetriebnahme der Baugruppe die oft über die gleiche Leitung erfolgende
Datenübertragung.
Aus diesem Grund schlägt
die
Insbesondere
bei Insassenschutzeinrichtungen in Kraftfahrzeugen, wie sie beispielsweise
der
Aus
der nicht vorveröffentlichten
Anmeldung
Darüber hinaus
sind beispielsweise aus der
Aus
der
Aus
der
Aufgabe der Erfindung ist es, eine alternative Energieversorgung für elektronische Baugruppen in Kraftfahrzeugen sowie besonders geeignete Verfahren zum Betreiben dieser vorzustellen. Diese Aufgaben wurden durch die Merkmale des Anspruchs 1 gelöst.The object of the invention is to present an alternative power supply for electronic assemblies in motor vehicles and particularly suitable method for operating this. These objects were achieved by the features of claim 1 ge solves.
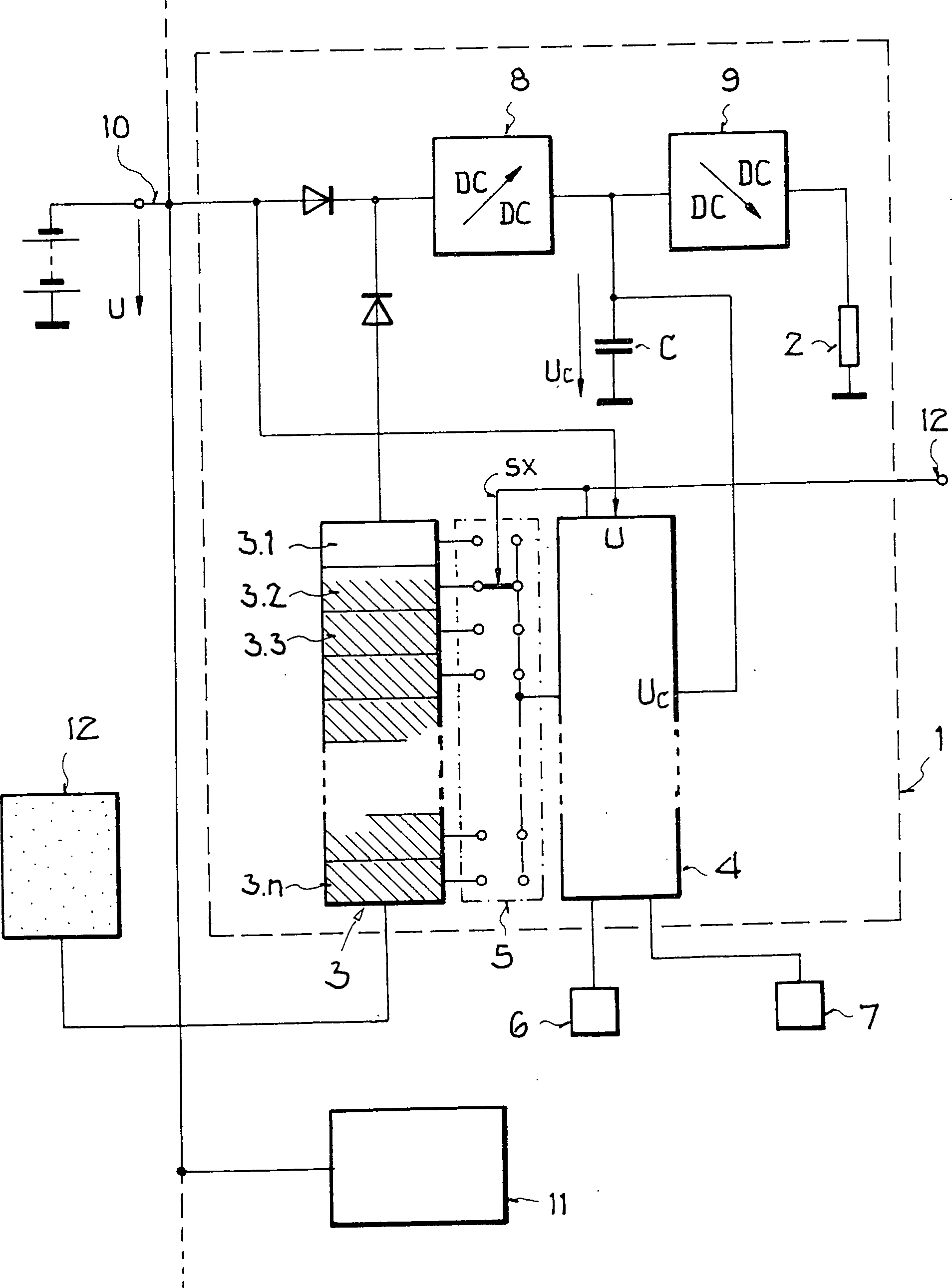
Grundgedanke ist dabei, die elektronischen Baugruppe zur Energieversorgung mit einer auf ein Steuersignal hin aktivierbaren elektrochemischen Energiequelle auszustatten, die dabei vorzugsweise unmittelbar an bzw. in der Baugruppe im Kraftfahrzeug angeordnet ist und individuell diese eine Baugruppe im Bedarfsfall mit Energie versorgt. Vorzugswiese besteht die elektrochemischen Energiequelle aus einer Mehrzahl individuell aktivierbarer Zellen, so dass entweder die Energieversorgung über einen noch längeren Zeitraum, für zeitlich auseinander liegende Bedarfsfälle oder sogar angepasst an einen unterschiedlich hohen Energiebedarf möglich ist. Insbesondere sollten sicherheitskritische elektronische Baugruppen, insbesondere die Steuergeräte von Insassenschutzeinrichtungen bzw. die Zentraleinheit des Insassenschutzsystems mit einer solchen aktivierbaren elektrochemischen Energiequelle ausgestattet werden.basic idea is about to bring the electronic assembly for power an activatable to a control signal electrochemical energy source equip, which preferably directly on or in the Assembly is arranged in the vehicle and individually this If necessary, an assembly is supplied with energy. preferred meadow the electrochemical energy source consists of a plurality of individual activatable cells, so that either the power supply over a still longer Period, for temporally separate needs or even adapted to a different level of energy consumption is possible. In particular, should safety-critical electronic assemblies, in particular the ECUs of occupant protection devices or the central unit of the occupant protection system with such an activatable electrochemical energy source be equipped.
Von besonderer Bedeutung ist die individuelle Zuordnung der elektrochemischen Energiequelle zu den Baugruppen auch aufgrund der damit möglichen individuell optimierten Verfahren zum Betreiben der elektrochemischen Energiequelle der Baugruppe, denn so wird eine für den jeweiligen Anwendungsfall bedarfsgerechte Freisetzung von Energie möglich.From Of particular importance is the individual assignment of the electrochemical Energy source to the modules also due to the possible individually optimized method for operating the electrochemical Energy source of the assembly, because so is one for the particular application needs-based release of energy possible.
Ein erstes Verfahren beschäftigt sich mit dem Betreiben einer elektronischen Baugruppe im Autarkiebetrieb, wobei die Baugruppe im Normalbetrieb von einem Bordnetz aus mit elektrischer Energie versorgt wird, bei Ausfall des Bordnetzes jedoch die Elektronikbaugruppe das Steuersignal erzeugt, welches die elektrochemische Energiequelle aktiviert. Vorzugsweise ist neben der aktivierbaren elektrochemischen Energiequelle ein im Normalbetrieb bei intaktem Bordnetz über das Bordnetz aufgeladener Autarkiekondensator vorgesehen, der im Autarkiebetrieb bei Ausfall des Bordnetzes zunächst unmittelbar die Energieversorgung übernimmt und nachfolgend die elektrochemische Energiequelle aktiviert wird. Dadurch können insbesondere auch Anschaltverzögerungszeiten mancher elektrochemischer Energiequellen überbrückt bzw. diese entsprechend einfacher und damit preiswerter ausgelegt werden.One first procedure employed dealing with the operation of an electronic assembly in self-service, wherein the assembly in normal operation of an electrical system with electrical energy is supplied, in case of failure of the electrical system, however the electronic assembly generates the control signal which is the electrochemical Energy source activated. Preferably, in addition to the activatable electrochemical energy source in normal operation with intact Electrical system via the on-board network charged Autarkiekondensator provided in the Autarkiebetrieb in case of failure of the electrical system initially directly takes over the power supply and subsequently the electrochemical energy source is activated. Thereby can in particular, turn-on delay times some electrochemical energy sources bridges or these accordingly be designed simpler and thus cheaper.
Neben der Anwendung in Kraftfahrzeugen bietet sich grundsätzlich auch eine Übertragung auf Flugzeuge, Schiffe und vergleichbare Transportmittel an, die über ein Bordnetz zur Energieversorgung, jedoch nur eine begrenzte Energiebereitstellbarkeit über dieses Bordnetz und insbesondere die Gefahr einer Bordnetzunterbrechung verfügen.Next The application in motor vehicles is basically also a transmission on airplanes, ships and similar means of transport, over one On-board network for energy supply, but only a limited Energiebereitbereitstellbarkeit about this Vehicle electrical system and in particular the risk of an electrical system interruption feature.
In Weiterbildungen dieses Verfahrens wird die elektrochemische Energiequelle nur dann aktiviert, wenn bei Ausfall des Bordnetzes die am Autarkiekondensator abgreifbare Spannung unter eine vorgegebene Mindestspannung absinkt oder wenn der Ausfall des Bordnetzes eine vorgegebene Zeitdauer übersteigt. Zudem können zusätzliche Fahrzeugparameter, insbesondere die Geschwindigkeit des Fahrzeugs, erfasst sowie mit vorgegebenen Sollwerten verglichen und die Aktivierung der elektrochemischen Energiequelle bei Ausfall des Bordnetzes zusätzlich in Abhängigkeit von diesem Sollwertvergleich eingeleitet werden. Dadurch kann insbesondere sichergestellt werden, dass beispielsweise nicht unnötigerweise bei stehendem Fahrzeug, bspw. bei Reparaturarbeiten die elektrochemische Energiequelle aktiviert wird.In Further developments of this method is the electrochemical energy source only activated if the autarky capacitor fails in case of failure of the electrical system tappable voltage drops below a predetermined minimum voltage or if the failure of the vehicle electrical system exceeds a predetermined period of time. In addition, you can additional Vehicle parameters, in particular the speed of the vehicle, recorded as well as compared with predetermined setpoints and the activation the electrochemical energy source in case of failure of the electrical system additionally in dependence be initiated by this setpoint comparison. This can in particular ensure that, for example, not unnecessarily when the vehicle is stationary, for example, when repairing the electrochemical Energy source is activated.
Darüber hinaus wird in einer Weiterbildung die Baugruppe mit Sensoren zur Erfassung eines sicherheitskritischen Zustands, beispielsweise mit Abstandssensoren zur Ermittlung eines drohenden Fahrzeugzusammenstosses, Aufprallsensoren oder Beschleunigungssensoren zur Erkennung eines Unfalls aus dem Beschleunigungsverlauf, direkt oder über eine Zentraleinheit verbunden und die elektrochemische Energiequelle nur dann aktiviert, wenn ein Ausfall des Bordnetzes während eines sicherheitskritischen Zustands auftritt. Ziel dessen ist immer eine möglichst bedarfsgerechte Aktivierung der elektrochemischen Energiequelle und eine Vermeidung von unnötigem Verbrauch der elektrochemischen Energiequellen, da selbst bei mehrzelligen Energiequellen deren Anzahl und damit die Anzahl der möglichen Aktivierungen schon aus Kostengründen begrenzt ist.Furthermore In a further development, the assembly with sensors for recording a safety-critical condition, for example with distance sensors for determining an impending vehicle collision, impact sensors or acceleration sensors for detecting an accident from the Acceleration process, connected directly or via a central unit and the electrochemical energy source is activated only when a Failure of the electrical system during a safety critical condition occurs. The goal is always one possible needs-based activation of the electrochemical energy source and an avoidance of unnecessary Consumption of electrochemical energy sources, since even in multicellular Energy sources whose number and thus the number of possible Activations already limited for cost reasons is.
Bei elektrochemischen Energiequellen, die aus einer Mehrzahl einzeln auf das Steuersignal hin aktivierbarer Zellen bestehen, wird vorzugsweise auf das Steuersignal hin zunächst eine erste noch aktivierbare Zelle der elektrochemischen Energiequelle ausgelöst und dann überwacht, ob die aktivierte Energiemenge ausreicht, beispielsweise anhand der abgreifbaren Spannung oder mittels einer Zeitsteuerung. Gegebenenfalls werden weitere Zellen nacheinander aktiviert, sofern dann noch die zur Aktivierung führenden Bedingungen, beispielsweise Ausfall des Bordnetzes, bestimmte Fahrzeugparameter und/oder sicherheitskritischer Zustand vorhanden sind. Vorzugsweise wird der Fahrer des Fahrzeuges über den Verbrauch an Zellen informiert, zumindest bei Unterschreitung einer Mindestreservemenge an Zellen gewarnt.at electrochemical energy sources consisting of a plurality individually are on the control signal activated cells, is preferably initially on the control signal triggered a first still activatable cell of the electrochemical energy source and then monitored, whether the activated amount of energy is sufficient, for example based on the tapped voltage or by means of a timer. Possibly other cells are activated one after the other, if that is the case leading to activation Conditions, such as failure of the electrical system, certain vehicle parameters and / or safety-critical condition are present. Preferably the driver of the vehicle over informed the consumption of cells, at least when falling short a minimum reserve of cells warned.
Ein wieder entsprechend dem Anwendungsfall besonders angepasstes Verfahren wird vorgeschlagen für eine elektronische Baugruppe in einer Insassenschutzeinrichtung in Kraftfahrzeugen, bei der die Insassenschutzeinrichtung zur Auslösung eine Zündenergiemenge erfordert und der Datenaustausch mit den Sensoren und/oder der Zentraleinheit über ein energiearmes, insbesondere zur Übertragung der Zündenergiemenge nicht oder nur mit erheblichem Aufwand geeignetes Datenübertragungsmedium erfolgt. Funk- oder Lichtwellen als Datenübertragungsmedium weisen aufgrund der Möglichkeit der flexiblen Verteilung der Baugruppen erhebliche Vorteile auf, nachteilig ist jedoch die geringe Effizienz bei der Energieübertragung durch die hohen Wirkverluste. Deshalb wird vorgeschlagen, dass die Insassenschutzeinrichtung zur Bereitstellung der Zündenergiemenge auf einen Auslösebefehl oder Auslösebereitschaftsbefehl eine elektrochemische Energiequelle aktiviert.A method again adapted according to the application is proposed for an electronic assembly in an occupant protection device in motor vehicles, in which the occupant protection device requires an amount of ignition energy to trigger and the data exchange with the sensors and / or the central unit via a low-energy, in particular for the transmission of the amount of ignition energy not or only with considerable effort suitable data transmission medium takes place. Radio waves or light waves as data transmission medium have considerable advantages due to the possibility of flexible distribution of the modules, but the disadvantage is the low efficiency in the energy transmission due to the high active losses. Therefore, it is proposed that the occupant protection device activate an electrochemical energy source to provide the amount of ignition energy to a trip command or trip ready command.
Bei
Insassenschutzeinrichungen, die Bestandteil eines Insassenschutzsystems
gemäß der
Die Erfindung soll nachfolgend anhand von Ausführungsbeispielen und Figuren näher erläutert werden. Kurze Beschreibung der Figuren:The Invention will be described below with reference to embodiments and figures be explained in more detail. Brief description of the figures:
Die
Die
elektronische Baugruppe
Zudem
weist die Baugruppe in diesem Ausführungsbeispiel einen Autarkiekondensator
C auf, der im Normalbetrieb bei intaktem Bordnetz
Die
Steuervorrichtung
So
wird die Spannung U am Bordnetz
In
der vorteilhaften Weiterbildung wird jedoch zusätzlich oder alternativ zur
Spannung U am Bordnetz
Alternativ
dazu kann die Zeitdauer eines Ausfalls des Bordnetzes
Darüber hinaus
können
jedoch noch weitere Parameter berücksichtigt werden, um tatsächlich nur in
einem wirklich existenziellen Notfall die elektrochemische Energiequelle
Neben
solchen Fahrzeugparametern können auch
ergänzend
oder alternativ Sensoren
Dementsprechend
wird die elektrochemische Energiequelle
Der
Fahrer des Fahrzeuges wird über
den Verbrauch an Zellen
Ein
ganz besonders angepasstes Verfahren zum Betreiben einer solchen
elektronischen Baugruppe mit elektrochemischen Energiequelle
Zwar
kann aus den Funk- oder Lichtwellen in der Empfangsschaltung
Ist
die Insassenschutzeinrichtung
Dies
ist insbesondere bei der Ausgestaltung des Insassenschutzsystems
gemäß der
Das
sich aus der Kombination der
Claims (12)
Priority Applications (1)
| Application Number | Priority Date | Filing Date | Title |
|---|---|---|---|
| DE2000159949 DE10059949B4 (en) | 2000-12-02 | 2000-12-02 | Method for operating an electronic assembly for a motor vehicle |
Applications Claiming Priority (1)
| Application Number | Priority Date | Filing Date | Title |
|---|---|---|---|
| DE2000159949 DE10059949B4 (en) | 2000-12-02 | 2000-12-02 | Method for operating an electronic assembly for a motor vehicle |
Publications (2)
| Publication Number | Publication Date |
|---|---|
| DE10059949A1 DE10059949A1 (en) | 2002-07-04 |
| DE10059949B4 true DE10059949B4 (en) | 2005-12-15 |
Family
ID=7665557
Family Applications (1)
| Application Number | Title | Priority Date | Filing Date |
|---|---|---|---|
| DE2000159949 Expired - Fee Related DE10059949B4 (en) | 2000-12-02 | 2000-12-02 | Method for operating an electronic assembly for a motor vehicle |
Country Status (1)
| Country | Link |
|---|---|
| DE (1) | DE10059949B4 (en) |
Families Citing this family (6)
| Publication number | Priority date | Publication date | Assignee | Title |
|---|---|---|---|---|
| DE10329707A1 (en) * | 2003-07-02 | 2005-02-03 | Conti Temic Microelectronic Gmbh | Motor vehicle data, especially CAN, bus system has localized bus members joined into groups that share a common power supply connection |
| JP2006015922A (en) | 2004-07-02 | 2006-01-19 | Nissan Motor Co Ltd | Air bag deployment device and battery voltage confirmation method. |
| DE102004032585B4 (en) * | 2004-07-05 | 2008-09-11 | Continental Automotive Gmbh | Arrangement for controlling a passenger protection device of a motor vehicle |
| DE102007056363A1 (en) * | 2007-01-25 | 2008-07-31 | Continental Teves Ag & Co. Ohg | Motor vehicle electrical system |
| DE102018008072B4 (en) * | 2018-10-11 | 2020-04-23 | Diehl Stiftung & Co. Kg | Energy supply system for a consumption unit and method for supplying energy to a consumption unit |
| DE102020114205A1 (en) | 2020-05-27 | 2021-12-02 | Dr. Ing. H.C. F. Porsche Aktiengesellschaft | On-board network device for a motor vehicle |
Citations (7)
| Publication number | Priority date | Publication date | Assignee | Title |
|---|---|---|---|---|
| DE3709742A1 (en) * | 1987-03-25 | 1988-10-06 | Diehl Gmbh & Co | Energy supply device for spin-stabilised munition |
| DE4201651A1 (en) * | 1991-01-22 | 1992-07-23 | Trw Vehicle Safety Systems | SELF-IGNITION DEVICE FOR AN AIRBAG INFLATOR |
| DE19523109A1 (en) * | 1995-06-26 | 1997-01-09 | Daimler Benz Ag | Power generation system for a vehicle with an internal combustion engine |
| DE19541998A1 (en) * | 1995-11-10 | 1997-05-15 | Bosch Gmbh Robert | Airbag system for a motor vehicle |
| DE19751910C1 (en) * | 1997-11-22 | 1999-03-04 | Telefunken Microelectron | Method of generating ignition energy for electrical igniter for motor vehicle occupant safety device |
| DE19813955A1 (en) * | 1998-03-28 | 1999-09-30 | Telefunken Microelectron | Method for energy and data transmission in a bus system for occupant protection devices |
| DE10022173A1 (en) * | 2000-05-06 | 2001-11-15 | Daimler Chrysler Ag | Triggering passenger protection devices involves two-stage triggering approach of sending indirect triggering command, starting time window, triggering if not canceled within time window |
-
2000
- 2000-12-02 DE DE2000159949 patent/DE10059949B4/en not_active Expired - Fee Related
Patent Citations (7)
| Publication number | Priority date | Publication date | Assignee | Title |
|---|---|---|---|---|
| DE3709742A1 (en) * | 1987-03-25 | 1988-10-06 | Diehl Gmbh & Co | Energy supply device for spin-stabilised munition |
| DE4201651A1 (en) * | 1991-01-22 | 1992-07-23 | Trw Vehicle Safety Systems | SELF-IGNITION DEVICE FOR AN AIRBAG INFLATOR |
| DE19523109A1 (en) * | 1995-06-26 | 1997-01-09 | Daimler Benz Ag | Power generation system for a vehicle with an internal combustion engine |
| DE19541998A1 (en) * | 1995-11-10 | 1997-05-15 | Bosch Gmbh Robert | Airbag system for a motor vehicle |
| DE19751910C1 (en) * | 1997-11-22 | 1999-03-04 | Telefunken Microelectron | Method of generating ignition energy for electrical igniter for motor vehicle occupant safety device |
| DE19813955A1 (en) * | 1998-03-28 | 1999-09-30 | Telefunken Microelectron | Method for energy and data transmission in a bus system for occupant protection devices |
| DE10022173A1 (en) * | 2000-05-06 | 2001-11-15 | Daimler Chrysler Ag | Triggering passenger protection devices involves two-stage triggering approach of sending indirect triggering command, starting time window, triggering if not canceled within time window |
Also Published As
| Publication number | Publication date |
|---|---|
| DE10059949A1 (en) | 2002-07-04 |
Similar Documents
| Publication | Publication Date | Title |
|---|---|---|
| DE102011010230B4 (en) | Method and device for controlling the power supply in a power network of a motor vehicle and motor vehicle | |
| DE4432444C2 (en) | The vehicle occupant protection system | |
| DE102009029849B4 (en) | System and method for starting a machine | |
| EP0380485B1 (en) | Process for operating a safety device for car occupants | |
| DE19931144B9 (en) | Method for operating an electrical vehicle electrical system | |
| EP3637580B1 (en) | Power supply system for a consumer unit and method for supplying power to a consumer unit | |
| DE102015209925B4 (en) | System and method for switching off a high voltage for an electric vehicle | |
| DE102006054313A1 (en) | Method for starting a hybrid vehicle | |
| DE112017003661T5 (en) | Backup power source device and backup system | |
| DE102004006374A1 (en) | Method and device for activating an electric parking brake | |
| DE10033317A1 (en) | Automobile onboard electrical network has self-holding undervoltage relay for switching safety relevant electrical loads across from onboard network battery to emergency battery | |
| DE10059949B4 (en) | Method for operating an electronic assembly for a motor vehicle | |
| DE102004044469B4 (en) | Device for starting an internal combustion engine of a motor vehicle | |
| DE102018001866A1 (en) | Method for automatically braking a vehicle moving during an automatic driverless parking operation | |
| WO2011045188A2 (en) | Energy storage system for the electrical energy supply of consumers in a vehicle | |
| DE102021124065B3 (en) | Method and device for operating a vehicle with a high-voltage battery and a low-voltage battery for redundant energy supply, in particular for a steer-by-wire system | |
| DE102016000721B4 (en) | Motor vehicle with start-stop function and multiple energy stores | |
| DE102019202979A1 (en) | Method for monitoring an electrical variable of a battery, monitoring device and motor vehicle | |
| DE102014006944B4 (en) | Method for operating a vehicle-side electrical vehicle electrical system, electrical wiring system for a motor vehicle and motor vehicle | |
| DE102020120431B3 (en) | Method for operating an on-board network, on-board network and motor vehicle with an on-board network | |
| DE102019200608B4 (en) | Device and method for providing an amount of energy required for a braking process of an automatic parking brake for a vehicle and braking system | |
| DE102023127935B4 (en) | Methods for increasing safety and device | |
| DE10155670A1 (en) | Stabilization of an on-board network by generating energy that is available at short notice | |
| DE102004044817A1 (en) | Device for supplying electrical loads in motor vehicle electrical system with voltage has central capacitive energy storage device for activating electrical loads include active, passive occupant protection systems with trigger controllers | |
| DE102020207892A1 (en) | Method for monitoring the energy supply of a motor vehicle |
Legal Events
| Date | Code | Title | Description |
|---|---|---|---|
| OM8 | Search report available as to paragraph 43 lit. 1 sentence 1 patent law | ||
| OP8 | Request for examination as to paragraph 44 patent law | ||
| 8364 | No opposition during term of opposition | ||
| R119 | Application deemed withdrawn, or ip right lapsed, due to non-payment of renewal fee | ||
| R119 | Application deemed withdrawn, or ip right lapsed, due to non-payment of renewal fee |
Effective date: 20140701 |
