CN113949149A - Data center control method and control system - Google Patents
Data center control method and control system Download PDFInfo
- Publication number
- CN113949149A CN113949149A CN202010612059.1A CN202010612059A CN113949149A CN 113949149 A CN113949149 A CN 113949149A CN 202010612059 A CN202010612059 A CN 202010612059A CN 113949149 A CN113949149 A CN 113949149A
- Authority
- CN
- China
- Prior art keywords
- cabinet
- module
- output voltage
- battery
- battery module
- Prior art date
- Legal status (The legal status is an assumption and is not a legal conclusion. Google has not performed a legal analysis and makes no representation as to the accuracy of the status listed.)
- Granted
Links
Images
Classifications
-
- H—ELECTRICITY
- H02—GENERATION; CONVERSION OR DISTRIBUTION OF ELECTRIC POWER
- H02J—CIRCUIT ARRANGEMENTS OR SYSTEMS FOR SUPPLYING OR DISTRIBUTING ELECTRIC POWER; SYSTEMS FOR STORING ELECTRIC ENERGY
- H02J9/00—Circuit arrangements for emergency or stand-by power supply, e.g. for emergency lighting
- H02J9/04—Circuit arrangements for emergency or stand-by power supply, e.g. for emergency lighting in which the distribution system is disconnected from the normal source and connected to a standby source
- H02J9/06—Circuit arrangements for emergency or stand-by power supply, e.g. for emergency lighting in which the distribution system is disconnected from the normal source and connected to a standby source with automatic change-over, e.g. UPS systems
- H02J9/061—Circuit arrangements for emergency or stand-by power supply, e.g. for emergency lighting in which the distribution system is disconnected from the normal source and connected to a standby source with automatic change-over, e.g. UPS systems for DC powered loads
-
- H02J13/13—
-
- H02J13/1321—
-
- H02J13/1327—
-
- H02J13/1331—
-
- H—ELECTRICITY
- H02—GENERATION; CONVERSION OR DISTRIBUTION OF ELECTRIC POWER
- H02J—CIRCUIT ARRANGEMENTS OR SYSTEMS FOR SUPPLYING OR DISTRIBUTING ELECTRIC POWER; SYSTEMS FOR STORING ELECTRIC ENERGY
- H02J9/00—Circuit arrangements for emergency or stand-by power supply, e.g. for emergency lighting
- H02J9/04—Circuit arrangements for emergency or stand-by power supply, e.g. for emergency lighting in which the distribution system is disconnected from the normal source and connected to a standby source
- H02J9/06—Circuit arrangements for emergency or stand-by power supply, e.g. for emergency lighting in which the distribution system is disconnected from the normal source and connected to a standby source with automatic change-over, e.g. UPS systems
- H02J9/068—Electronic means for switching from one power supply to another power supply, e.g. to avoid parallel connection
-
- Y—GENERAL TAGGING OF NEW TECHNOLOGICAL DEVELOPMENTS; GENERAL TAGGING OF CROSS-SECTIONAL TECHNOLOGIES SPANNING OVER SEVERAL SECTIONS OF THE IPC; TECHNICAL SUBJECTS COVERED BY FORMER USPC CROSS-REFERENCE ART COLLECTIONS [XRACs] AND DIGESTS
- Y02—TECHNOLOGIES OR APPLICATIONS FOR MITIGATION OR ADAPTATION AGAINST CLIMATE CHANGE
- Y02B—CLIMATE CHANGE MITIGATION TECHNOLOGIES RELATED TO BUILDINGS, e.g. HOUSING, HOUSE APPLIANCES OR RELATED END-USER APPLICATIONS
- Y02B70/00—Technologies for an efficient end-user side electric power management and consumption
- Y02B70/30—Systems integrating technologies related to power network operation and communication or information technologies for improving the carbon footprint of the management of residential or tertiary loads, i.e. smart grids as climate change mitigation technology in the buildings sector, including also the last stages of power distribution and the control, monitoring or operating management systems at local level
-
- Y—GENERAL TAGGING OF NEW TECHNOLOGICAL DEVELOPMENTS; GENERAL TAGGING OF CROSS-SECTIONAL TECHNOLOGIES SPANNING OVER SEVERAL SECTIONS OF THE IPC; TECHNICAL SUBJECTS COVERED BY FORMER USPC CROSS-REFERENCE ART COLLECTIONS [XRACs] AND DIGESTS
- Y02—TECHNOLOGIES OR APPLICATIONS FOR MITIGATION OR ADAPTATION AGAINST CLIMATE CHANGE
- Y02B—CLIMATE CHANGE MITIGATION TECHNOLOGIES RELATED TO BUILDINGS, e.g. HOUSING, HOUSE APPLIANCES OR RELATED END-USER APPLICATIONS
- Y02B90/00—Enabling technologies or technologies with a potential or indirect contribution to GHG emissions mitigation
- Y02B90/20—Smart grids as enabling technology in buildings sector
-
- Y—GENERAL TAGGING OF NEW TECHNOLOGICAL DEVELOPMENTS; GENERAL TAGGING OF CROSS-SECTIONAL TECHNOLOGIES SPANNING OVER SEVERAL SECTIONS OF THE IPC; TECHNICAL SUBJECTS COVERED BY FORMER USPC CROSS-REFERENCE ART COLLECTIONS [XRACs] AND DIGESTS
- Y04—INFORMATION OR COMMUNICATION TECHNOLOGIES HAVING AN IMPACT ON OTHER TECHNOLOGY AREAS
- Y04S—SYSTEMS INTEGRATING TECHNOLOGIES RELATED TO POWER NETWORK OPERATION, COMMUNICATION OR INFORMATION TECHNOLOGIES FOR IMPROVING THE ELECTRICAL POWER GENERATION, TRANSMISSION, DISTRIBUTION, MANAGEMENT OR USAGE, i.e. SMART GRIDS
- Y04S20/00—Management or operation of end-user stationary applications or the last stages of power distribution; Controlling, monitoring or operating thereof
- Y04S20/12—Energy storage units, uninterruptible power supply [UPS] systems or standby or emergency generators, e.g. in the last power distribution stages
-
- Y—GENERAL TAGGING OF NEW TECHNOLOGICAL DEVELOPMENTS; GENERAL TAGGING OF CROSS-SECTIONAL TECHNOLOGIES SPANNING OVER SEVERAL SECTIONS OF THE IPC; TECHNICAL SUBJECTS COVERED BY FORMER USPC CROSS-REFERENCE ART COLLECTIONS [XRACs] AND DIGESTS
- Y04—INFORMATION OR COMMUNICATION TECHNOLOGIES HAVING AN IMPACT ON OTHER TECHNOLOGY AREAS
- Y04S—SYSTEMS INTEGRATING TECHNOLOGIES RELATED TO POWER NETWORK OPERATION, COMMUNICATION OR INFORMATION TECHNOLOGIES FOR IMPROVING THE ELECTRICAL POWER GENERATION, TRANSMISSION, DISTRIBUTION, MANAGEMENT OR USAGE, i.e. SMART GRIDS
- Y04S20/00—Management or operation of end-user stationary applications or the last stages of power distribution; Controlling, monitoring or operating thereof
- Y04S20/20—End-user application control systems
- Y04S20/248—UPS systems or standby or emergency generators
Landscapes
- Business, Economics & Management (AREA)
- Emergency Management (AREA)
- Engineering & Computer Science (AREA)
- Power Engineering (AREA)
- Charge And Discharge Circuits For Batteries Or The Like (AREA)
Abstract
一种控制系统,包括调度器和放置电池的机柜,其中,调度器用于获取第一机柜中整流模块的输出电压与所述第一机柜中电池模块的输出电压,其中,第一机柜为放置电池的机柜中任意一个机柜;在判断整流模块的输出电压与电池模块的输出电压满足预设条件时,控制第二机柜中电池模块向第一机柜的设备供电,其中,第二机柜中电池模块的输出电压能够满足所述第一机柜的设备的供电需求。通过上述控制系统能够实现用其他机柜中的电池模块向供电不足的机柜供电,使各个机柜中的服务器组能够一直得到充足的电能以维持正常工作。
A control system includes a scheduler and a cabinet for placing batteries, wherein the scheduler is used to obtain an output voltage of a rectifier module in a first cabinet and an output voltage of a battery module in the first cabinet, wherein the first cabinet is for placing batteries When it is judged that the output voltage of the rectifier module and the output voltage of the battery module meet the preset conditions, control the battery module in the second cabinet to supply power to the equipment in the first cabinet, wherein the battery module in the second cabinet The output voltage can meet the power supply requirement of the equipment in the first cabinet. Through the above control system, the battery modules in other cabinets can be used to supply power to the cabinets with insufficient power supply, so that the server groups in each cabinet can always obtain sufficient power to maintain normal operation.
Description
技术领域technical field
本申请涉及能源技术领域,尤其涉及一种数据中心控制方法与控制系统。The present application relates to the field of energy technology, and in particular, to a data center control method and control system.
背景技术Background technique
在数据中心中,一个机柜的电源通常包括市电以及备用电池,正常情况下,机柜内的整流装置将市电转换为直流电,向机柜内的设备供电,在市电掉电或者服务器功率增加超过整流装置所能提供的额定输出功率时,备用电池会对机柜内的设备进行供电,以使该机柜内的设备能够正常工作。但是,当数据中心某一个机柜内的备用电池出现故障,或者整流装置的输出功率与备用电池的输出功率之和小于该机柜内设备的功率时,该机柜内的设备会由于功率不足而不能正常工作。因此,如何为数据中心的机柜内的设备提供更加稳定的电源成为亟待解决的技术问题。In a data center, the power supply of a cabinet usually includes mains power and backup batteries. Under normal circumstances, the rectifier in the cabinet converts the mains power into DC power and supplies power to the equipment in the cabinet. When the mains power fails or the server power increases by more than When the rated output power that the rectifier can provide, the backup battery will supply power to the equipment in the cabinet, so that the equipment in the cabinet can work normally. However, when the backup battery in a certain cabinet of the data center fails, or the sum of the output power of the rectifier and the output power of the backup battery is less than the power of the equipment in the cabinet, the equipment in the cabinet will not work properly due to insufficient power. Work. Therefore, how to provide a more stable power supply for the equipment in the cabinet of the data center has become an urgent technical problem to be solved.
发明内容SUMMARY OF THE INVENTION
本申请实施例公开了数据中心供电方法与控制系统,能够为数据中心机柜内的设备提供更加稳定的电源。The embodiments of the present application disclose a data center power supply method and a control system, which can provide a more stable power supply for devices in a data center cabinet.
第一方面,本申请实施例提供一种控制系统,该控制系统包括调度器和放置电池的机柜,其中,调度器,用于获取第一机柜中整流模块的输出电压与第一机柜中电池模块的输出电压,其中,第一机柜是多个放置电池的机柜中的任意一个机柜;In a first aspect, an embodiment of the present application provides a control system, the control system includes a scheduler and a cabinet for placing batteries, wherein the scheduler is used to obtain the output voltage of the rectifier module in the first cabinet and the battery module in the first cabinet. The output voltage of , wherein the first cabinet is any one of the cabinets where the batteries are placed;
在判断满足预设条件时,调度器控制第二机柜中电池模块向第一机柜的设备供电,其中,第二机柜是多个放置电池的机柜中除所述第一机柜外的任意一个机柜,第二机柜中电池模块的输出电压能够满足第一机柜的设备的供电需求。When judging that the preset conditions are met, the scheduler controls the battery modules in the second cabinet to supply power to the equipment in the first cabinet, where the second cabinet is any cabinet other than the first cabinet among the plurality of cabinets for placing batteries, The output voltage of the battery module in the second cabinet can meet the power supply requirement of the equipment in the first cabinet.
在一个机柜中整流模块的输出电压与电池模块的输出电压满足预设条件时,通过其他机柜中的电池模块向该机柜供电,使各个机柜中的设备能够一直得到充足的电能以维持正常工作,为机柜内的设备提供更加稳定的电源,能够避免机柜内的供电装置由于供电不足,导致机柜内的设备不能正常工作的问题。When the output voltage of the rectifier module and the output voltage of the battery module in one cabinet meet the preset conditions, power is supplied to the cabinet through the battery modules in other cabinets, so that the equipment in each cabinet can always receive sufficient power to maintain normal operation. Providing a more stable power supply for the equipment in the cabinet can avoid the problem that the equipment in the cabinet cannot work normally due to insufficient power supply of the power supply device in the cabinet.
在一种可能的实现方式中,上述预设条件包括:第一机柜中整流模块的输出电压小于额定输出电压,且第一机柜中电池模块的输出电压也小于额定输出电压。In a possible implementation manner, the above preset conditions include: the output voltage of the rectifier module in the first cabinet is less than the rated output voltage, and the output voltage of the battery module in the first cabinet is also less than the rated output voltage.
可以理解,机柜中整流模块的额定输出电压和电池模块的额定输出电压在正常供电情况下,应等于机柜内的设备的额定电压,才能使机柜内的设备正常工作。当同一个机柜中整流模块的输出电压与电池模块的输出电压均小于额定输出电压时,表明机柜中整流模块与电池模块提供的电能不能满足机柜内设备正常工作的需要,调度器在判断一个机柜中整流模块的输出电压与电池模块的输出电压均小于额定输出电压时,控制其他机柜中的电池模块向该机柜供电,为机柜内的设备提供更加稳定的电源,避免机柜内的供电装置由于供电不足,导致机柜内的设备不能正常工作的问题。It can be understood that the rated output voltage of the rectifier module and the rated output voltage of the battery module in the cabinet should be equal to the rated voltage of the equipment in the cabinet under normal power supply conditions, so that the equipment in the cabinet can work normally. When the output voltage of the rectifier module and the output voltage of the battery module in the same cabinet are both lower than the rated output voltage, it indicates that the power provided by the rectifier module and the battery module in the cabinet cannot meet the needs of the equipment in the cabinet to work normally, and the scheduler is judging a cabinet. When the output voltage of the middle rectifier module and the output voltage of the battery module are both lower than the rated output voltage, control the battery modules in other cabinets to supply power to the cabinet, provide more stable power for the equipment in the cabinet, and avoid the power supply device in the cabinet due to power supply. Insufficient, causing the equipment in the cabinet to not work properly.
在一种可能的实现方式中,上述第一机柜和第二机柜还包括切换模块,每个切换模块包括一个或者多个开关,调度器具体用于:在除第一机柜之外的其他机柜中,确定输出电压能够满足第一机柜供电需求的第二机柜;控制第二机柜中切换模块中的开关与第一机柜中切换模块中的开关,使第二机柜与第一机柜连通,向第一机柜的设备供电。调度器通过控制切换模块上的开关,可以实现任意两个机柜之间的连通,使其中一个机柜中电池模块向另一个机柜供电。In a possible implementation manner, the first cabinet and the second cabinet further include switching modules, each switching module includes one or more switches, and the scheduler is specifically used for: in other cabinets except the first cabinet , determine the second cabinet whose output voltage can meet the power supply requirements of the first cabinet; control the switch in the switching module in the second cabinet and the switch in the switching module in the first cabinet, so that the second cabinet is connected to the first cabinet, and the first cabinet is connected to the first cabinet. The equipment in the cabinet is powered. By controlling the switch on the switching module, the scheduler can realize the connection between any two cabinets, so that the battery module in one cabinet can supply power to the other cabinet.
在一种可能的实现方式中,调度器获取每个放置电池的机柜中电池模块的属性信息,属性信息包括以下任意一种或者多种:每个放置电池的机柜中电池模块的使用时长,每个放置电池的机柜中电池模块的充放电次数,每个放置电池的机柜中电池模块的容量,每个放置电池的机柜中电池模块中电池的型号;然后根据每个放置电池的机柜中电池模块的属性信息将多个放置电池的机柜划分为多个机柜集群;In a possible implementation manner, the scheduler obtains attribute information of the battery modules in each cabinet where the batteries are placed, and the attribute information includes any one or more of the following: the usage time of the battery modules in each cabinet where the batteries are placed, each The number of charge and discharge times of the battery modules in the cabinets where the batteries are placed, the capacity of the battery modules in each cabinet where the batteries are placed, and the model of the batteries in the battery modules in each cabinet where the batteries are placed; The attribute information of , divides multiple cabinets where batteries are placed into multiple cabinet clusters;
调度器在除第一机柜之外的其他机柜中,确定输出电压能够满足第一机柜供电需求的第二机柜,具体为:在第一机柜所属的机柜集群中,确定第二机柜;控制所述第二机柜中切换模块中的开关与所述第一机柜中切换模块中的开关,使所述第二机柜与所述第一机柜连接,向所述第一机柜的设备供电。The scheduler determines, in other cabinets except the first cabinet, a second cabinet whose output voltage can meet the power supply requirements of the first cabinet, specifically: in the cabinet cluster to which the first cabinet belongs, determining the second cabinet; controlling the The switches in the switching module in the second cabinet and the switches in the switching module in the first cabinet connect the second cabinet with the first cabinet and supply power to the devices in the first cabinet.
在将多个机柜按照电池模块的属性划分为多个集群,在同一个集群中,多个机柜中的电池模块可以互相供电,不仅使各个机柜中的服务器组能够一直得到充足的电能以维持正常工作,为机柜内的服务器组提供更加稳定的电源。还能够将具有不同属性的电池模块分别进行管理,将相同属性的电池模块划分到同一个集群中,使电池模块的使用更加合理,提高电池的利用率。When multiple cabinets are divided into multiple clusters according to the attributes of battery modules, in the same cluster, the battery modules in multiple cabinets can supply power to each other, which not only enables the server groups in each cabinet to always receive sufficient power to maintain normal operation work to provide a more stable power supply for the server group in the cabinet. The battery modules with different attributes can also be managed separately, and the battery modules with the same attributes are divided into the same cluster, so that the use of the battery modules is more reasonable and the utilization rate of the battery is improved.
在一种可能的实现方式中,任意一个放置电池的机柜中切换模块中的任意一个开关与其他放置电池的机柜中切换模块中的任意一个开关通过互联线连接;In a possible implementation manner, any switch in the switch module in any cabinet where the battery is placed is connected to any switch in the switch module in the other cabinets where the battery is placed through an interconnection line;
调度器还用于获取每个放置电池的机柜中电池模块的属性信息,属性信息包括以下任意一种或者多种:电池模块的使用时长,电池模块的充放电次数,电池模块的容量,电池模块中电池的型号;然后调度器根据各个放置电池的机柜中电池模块的属性信息将放置电池的机柜划分为多个机柜集群;并控制各个防止电池的机柜中切换模块中的开关,使同一个机柜集群中所述多个放置电池的机柜两两连通,不同机柜集群中任意两个放置电池的机柜互不连通。The scheduler is also used to obtain attribute information of the battery modules in each cabinet where the batteries are placed. The attribute information includes any one or more of the following: the use time of the battery module, the number of times of charging and discharging of the battery module, the capacity of the battery module, the battery module Then the scheduler divides the battery cabinets into multiple cabinet clusters according to the attribute information of the battery modules in the cabinets where the batteries are placed; and controls the switches in the switching modules in the cabinets that prevent the batteries, so that the same cabinet The plurality of cabinets for placing batteries in the cluster are connected in pairs, and any two cabinets for placing batteries in different cabinet clusters are disconnected from each other.
调度器在根据电池模块的属性信息将控制系统中的多个放置电池的机柜划分为多个机柜集群之后,使同一个机柜集群中多个放置电池的机柜两两连通,在存在一个机柜需要其他机柜中的电池模块供电时,同一个机集群中电池模块输出电压较高的其他机柜能够自动为该机柜供电。After the scheduler divides multiple battery cabinets in the control system into multiple cabinet clusters according to the attribute information of the battery module, it connects multiple battery cabinets in the same cabinet cluster. When the battery modules in the cabinet supply power, other cabinets in the same cluster with higher output voltages of the battery modules can automatically supply power to the cabinet.
在一种可能的实现方式中,调度器还用于在第一预设时间段,获取第一机柜中电池模块的剩余电量;在第一机柜中电池模块的剩余电量大于或等于预设电量,且第一机柜中整流模块的输出电压为额定输出电压时,降低第一机柜中整流模块的输出电压,并控制第一机柜中电池模块的输出电压为额定输出电压。In a possible implementation manner, the scheduler is further configured to obtain the remaining power of the battery modules in the first cabinet during the first preset time period; the remaining power of the battery modules in the first cabinet is greater than or equal to the preset power, And when the output voltage of the rectifier module in the first cabinet is the rated output voltage, the output voltage of the rectifier module in the first cabinet is reduced, and the output voltage of the battery module in the first cabinet is controlled to be the rated output voltage.
在一种可能的实现方式中,调度器还用于在第二预设时间段,在所述第一机柜中整流模块的输出电压为所述额定输出电压时,控制所述第一机柜中电池模块的输出电压小于所述额定输出电压,使所述第一机柜中电池模块处于充电状态。In a possible implementation manner, the scheduler is further configured to control the battery in the first cabinet in the second preset time period when the output voltage of the rectifier module in the first cabinet is the rated output voltage The output voltage of the module is lower than the rated output voltage, so that the battery module in the first cabinet is in a charging state.
调度器能够控制机柜中整流模块和电池模块的输出电压,在预设时间段,例如电价较高的时间段,即使整流模块能够使机柜内的设备正常工作,调度器能够控制电池模块的输出电压大于整流模块的输出电压,而在另一个预设时间段,例如电价较低的时间段,控制电池模块的输出电压低于整流模块的输出电压,以使电池模块处于充电状态,从而达到合理利用电池模块中的电能,降低成本的作用。The scheduler can control the output voltage of the rectifier module and battery module in the cabinet. During a preset time period, such as a time period with high electricity prices, even if the rectifier module can make the equipment in the cabinet work normally, the scheduler can control the output voltage of the battery module. It is greater than the output voltage of the rectifier module, and in another preset time period, such as a time period when the electricity price is low, the output voltage of the control battery module is lower than the output voltage of the rectifier module, so that the battery module is in a charged state, so as to achieve reasonable utilization The electric energy in the battery module, the role of cost reduction.
在一种可能的实现方式中,第一机柜还包括:连接模块,用于连接第一机柜中整流模块、第一机柜中电池模块、第一机柜中切换模块以及第一机柜中的设备。In a possible implementation manner, the first cabinet further includes: a connection module for connecting the rectifier module in the first cabinet, the battery module in the first cabinet, the switching module in the first cabinet, and the devices in the first cabinet.
在一种可能的实现方式中,第一机柜中整流模块用于将交流电转换为直流电,将直流电通过连接模块输送至第一机柜的设备;第一机柜中电池模块用于在第一机柜中整流模块的输出电压小于第一机柜中电池模块的输出电压时,通过连接模块向第一机柜的设备供电。在机柜中部署电池模块组成的备用电源,能够在交流市电掉电或者交流市电不能满足机柜内设备用电需求时,向机柜内设备供电。In a possible implementation manner, the rectifier module in the first cabinet is used to convert alternating current into direct current, and the direct current is transported to the equipment of the first cabinet through the connection module; the battery module in the first cabinet is used for rectification in the first cabinet When the output voltage of the module is lower than the output voltage of the battery module in the first cabinet, power is supplied to the equipment in the first cabinet through the connection module. The backup power supply consisting of battery modules is deployed in the cabinet, which can supply power to the equipment in the cabinet when the AC mains power fails or the AC mains cannot meet the power demand of the equipment in the cabinet.
在一种可能的实现方式中,所述额定输出电压大于48伏特。采用大于48伏特的电源供电,能够减少电能在传输过程中的损耗,提高电能利用率。In a possible implementation, the rated output voltage is greater than 48 volts. Using a power supply greater than 48 volts for power supply can reduce the loss of electric energy in the process of transmission and improve the utilization rate of electric energy.
第二方面,本申请实施例提供一种控制方法,该控制方法应用于如上述第一方面所述的控制系统,该方法包括:调度器获取第一机柜中整流模块的输出电压与第一机柜中电池模块的输出电压,其中,第一机柜为控制系统中多个放置电池的机柜中任意一个机柜;调度器在判断满足预设条件时,控制第二机柜中电池模块向第一机柜的设备供电,其中,所述第二机柜为放置电池的机柜中除第一机柜外的任意一个机柜,第二机柜中电池模块的输出电压能够满足第一机柜的设备的供电需求。In a second aspect, an embodiment of the present application provides a control method. The control method is applied to the control system according to the first aspect. The method includes: the scheduler obtains the output voltage of the rectifier module in the first cabinet and the output voltage of the first cabinet. The output voltage of the battery module in the middle, wherein the first cabinet is any one of the cabinets in the control system where the batteries are placed; when the scheduler determines that the preset conditions are met, it controls the battery modules in the second cabinet to the equipment of the first cabinet. Power supply, wherein the second cabinet is any cabinet except the first cabinet in the cabinets where the battery is placed, and the output voltage of the battery module in the second cabinet can meet the power supply requirements of the equipment in the first cabinet.
在一种可能的实现方式中,上述预设条件包括第一机柜中整流模块的输出电压小于额定输出电压,且第一机柜中电池模块的输出电压小于额定输出电压。In a possible implementation, the above preset conditions include that the output voltage of the rectifier module in the first cabinet is less than the rated output voltage, and the output voltage of the battery module in the first cabinet is less than the rated output voltage.
在一种可能的实现方式中,调度器控制第二机柜中电池模块向第一机柜的设备供电,包括:调度器在除第一机柜之外的其他机柜中,确定输出电压能够满足第一机柜供电需求的第二机柜;然后控制第二机柜中切换模块中的开关与第一机柜中切换模块中的开关,使第二机柜与第一机柜连接,从而使第二机柜向第一机柜的设备供电。In a possible implementation manner, the scheduler controls the battery modules in the second cabinet to supply power to devices in the first cabinet, including: the scheduler determines, in other cabinets except the first cabinet, that the output voltage can meet the requirements of the first cabinet The second cabinet that needs power supply; then control the switch in the switching module in the second cabinet and the switch in the switching module in the first cabinet to connect the second cabinet with the first cabinet, so that the second cabinet is connected to the equipment of the first cabinet powered by.
在一种可能的实现方式中,所述方法还包括:获取控制系统每个放置电池的机柜中的电池模块的属性信息,调度器根据属性信息将放置电池的多个机柜划分为多个机柜集群;其中,属性信息包括以下任意一种或者多种:电池模块的使用时长,电池模块的充放电次数,电池模块的容量,电池模块中电池的型号;In a possible implementation manner, the method further includes: acquiring attribute information of a battery module in each cabinet where the batteries are placed in the control system, and the scheduler divides the multiple cabinets where the batteries are placed into multiple cabinet clusters according to the attribute information ; wherein, the attribute information includes any one or more of the following: the use time of the battery module, the number of times of charging and discharging of the battery module, the capacity of the battery module, and the model of the battery in the battery module;
调度器在除所述第一机柜之外的其他机柜中,确定第二机柜,具体为:调度器在第一机柜所属的机柜集群中,确定输出电压能够满足第一机柜供电需求的第二机柜。The scheduler determines the second cabinet in the cabinets other than the first cabinet, specifically: the scheduler determines, in the cabinet cluster to which the first cabinet belongs, the second cabinet whose output voltage can meet the power supply requirements of the first cabinet .
在一种可能的实现方式中,调度器还会获取每个放置电池的机柜中电池模块的属性信息,属性信息包括以下任意一种或者多种:电池模块的使用时长,电池模块的充放电次数,电池模块的容量,电池模块中电池的型号;然后调度器根据各个放置电池的机柜中电池模块的属性信息将放置电池的机柜划分为多个机柜集群;并控制各个防止电池的机柜中切换模块中的开关,使同一个机柜集群中所述多个放置电池的机柜两两连通,不同机柜集群中任意两个放置电池的机柜互不连通。In a possible implementation manner, the scheduler also obtains attribute information of the battery module in each cabinet where the battery is placed, and the attribute information includes any one or more of the following: the usage time of the battery module, the number of charging and discharging times of the battery module , the capacity of the battery module, the model of the battery in the battery module; then the scheduler divides the cabinet where the battery is placed into multiple cabinet clusters according to the attribute information of the battery module in each cabinet where the battery is placed; and controls the switching module in each cabinet that prevents the battery The switch in the cabinet makes the cabinets for placing batteries in the same cabinet cluster connect two by two, and any two cabinets for placing batteries in different cabinet clusters are disconnected from each other.
在一种可能的实现方式中,上述控制方法还包括:在第一预设时间段,调度器获取第一机柜中电池模块的剩余电量;在第一机柜中电池模块的剩余电量大于或等于预设电量,且第一机柜中整流模块的输出电压为额定输出电压时,降低第一机柜中整流模块的输出电压,并控制第一机柜中电池模块的输出电压为额定输出电压,使电池模块对第一机柜的设备供电。In a possible implementation manner, the above-mentioned control method further includes: in a first preset time period, the scheduler obtains the remaining power of the battery modules in the first cabinet; the remaining power of the battery modules in the first cabinet is greater than or equal to the preset power When the power is set, and the output voltage of the rectifier module in the first cabinet is the rated output voltage, the output voltage of the rectifier module in the first cabinet is reduced, and the output voltage of the battery module in the first cabinet is controlled to be the rated output voltage, so that the battery module The equipment in the first cabinet is powered.
在一种可能的实现方式中,上述控制方法还包括:在第二预设时间段,在第一机柜中整流模块的输出电压为额定输出电压时,控制第一机柜中电池模块的输出电压小于额定输出电压,使第一机柜中的电池模块处于充电状态。In a possible implementation manner, the above control method further includes: in the second preset time period, when the output voltage of the rectifier module in the first cabinet is the rated output voltage, controlling the output voltage of the battery module in the first cabinet to be less than The rated output voltage keeps the battery modules in the first cabinet in a charged state.
在一种可能的实现方式中,额定输出电压为大于48伏特的电压。In one possible implementation, the rated output voltage is a voltage greater than 48 volts.
第三方面,本申请实施例提供一种控制装置,包括用于执行第二方面或第二方面任一种可能实现方式中的控制方法的各个模块。In a third aspect, an embodiment of the present application provides a control apparatus, including various modules for executing the control method in the second aspect or any possible implementation manner of the second aspect.
第四方面,本申请实施例提供一种计算设备,包括处理器和存储器,存储器用于存储指令,处理器用于执行所述指令,当处理器执行指令时,执行如第二方面或第二方面任意具体实现方式中所述的方法。In a fourth aspect, an embodiment of the present application provides a computing device, including a processor and a memory, where the memory is used to store instructions, the processor is used to execute the instructions, and when the processor executes the instructions, the second aspect or the second aspect is executed. The method described in any specific implementation.
第五方面,本申请实施例提供一种计算机可读存储介质,该计算机可读存储介质中存储有指令,当所述指令在网络设备上运行时执行如第二方面或第二方面任意具体实现方式中所述的方法。本申请在上述各方面提供的实现方式的基础上,还可以进行进一步组合以提供更多实现方式。In a fifth aspect, embodiments of the present application provide a computer-readable storage medium, where instructions are stored in the computer-readable storage medium, and when the instructions are run on a network device, the second aspect or any specific implementation of the second aspect is executed. method described in the method. On the basis of the implementation manners provided by the above aspects, the present application may further combine to provide more implementation manners.
本申请在上述各方面提供的实现方式的基础上,还可以进行进一步组合以提供更多实现方式。On the basis of the implementation manners provided by the above aspects, the present application may further combine to provide more implementation manners.
附图说明Description of drawings
图1是本申请实施例提供的一种控制系统的示意图;1 is a schematic diagram of a control system provided by an embodiment of the present application;
图2是本申请实施例提供的一种控制方法的流程示意图;2 is a schematic flowchart of a control method provided by an embodiment of the present application;
图3是本申请实施例提供的一种切换模块连接方式的示意图;3 is a schematic diagram of a switching module connection mode provided by an embodiment of the present application;
图4是本申请实施例提供的另一种切换模块连接方式的示意图;4 is a schematic diagram of another switching module connection mode provided by an embodiment of the present application;
图5是本申请实施例提供的另一种切换模块连接方式的示意图;5 is a schematic diagram of another switching module connection mode provided by an embodiment of the present application;
图6是本申请实施例提供的一种控制装置的示意图;6 is a schematic diagram of a control device provided by an embodiment of the present application;
图7是本申请实施例提供的一种计算设备的结构示意图。FIG. 7 is a schematic structural diagram of a computing device provided by an embodiment of the present application.
具体实施方式Detailed ways
下面结合附图对本申请所提供的控制系统和方法进行详细的阐述。The control system and method provided by the present application will be described in detail below with reference to the accompanying drawings.
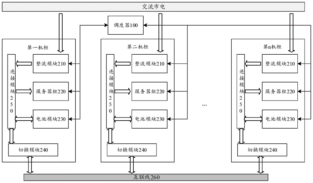
图1是本申请实施例提供的一种控制系统的示意图,如图1所示,该控制系统包括调度器100与多个放置电池的机柜200,每个机柜200包括整流模块210、服务器组220、电池模块230、切换模块240以及连接模块250,整流模块210、服务器组220、电池模块230以及切换模块240通过连接模块250电连接,各个机柜中的切换模块240通过互联线260电连接。其中,整流模块210和电池模块230为供电模块,服务器组240为用电设备,连接模块250为实现整流模块210、服务器组220、电池模块230以及切换模块240之间互联的节点。本申请实施例中,整流模块210与电池模块230的输出功率小于或等于额定输出功率时,电压可以保持额定输出电压不变,即整流模块210与电池模块230为恒压电源,并且电池模块230的额定输出电压与整流模块的额定输出电压相同。FIG. 1 is a schematic diagram of a control system provided by an embodiment of the present application. As shown in FIG. 1 , the control system includes a scheduler 100 and a plurality of cabinets 200 for placing batteries. Each cabinet 200 includes a
值得说明的是,整流模块210与电池模块230的额定输出电压是能够满足数据中心服务器组供电需求的电压,也可以将上述满足数据中心服务器组供电需求的电压称为高压。本申请实施例中,服务器组需要的供电电压为大于48伏特(volt,V)的电压,例如,服务器组的供电电压为市电电压(例如220V),则整流模块210将交流电转换为市电电压大小相同的直流电后输出到服务器组220。It is worth noting that the rated output voltage of the
值得说明的是,图1所示的服务器组220中包括设一个或多个服务器,服务器组也可以是其他类型的设备组,例如,存储设备(例如,存储阵列)或网络设备(例如,交换机)。为了便于描述,以下实施例中以设备为服务器组为例进行说明。另外,连接模块250用于整流模块210、服务器组220与电池模块230中电流的传输,例如,在整流模块210为服务器组220供电,或者整流模块210与电池模块230共同为服务器组220供电时,将电流传输至服务器组220。在电池模块230需要充电时,将整流模块220输出的电流传输至电池模块230。在实际使用,连接模块250可以是具有上述功能的连接设备,例如直流母排。It is worth noting that the server group 220 shown in FIG. 1 includes one or more servers, and the server group may also be other types of device groups, such as storage devices (eg, storage arrays) or network devices (eg, switches) ). For ease of description, in the following embodiments, a device is a server group as an example for description. In addition, the connection module 250 is used for current transmission in the
该控制系统的工作原理为:在第一机柜(控制系统多个机柜中的任意一个)中的服务器组220的实际功率小于或者等于整流模块210的额定输出功率时,整流模块210将交流市电转换为第一电压值的直流电,然后经连接模块250将第一电压值的直流电输送至服务器组220,以供服务器组220工作。其中,第一电压是整流模块的额定输出电压。The working principle of the control system is as follows: when the actual power of the server group 220 in the first cabinet (any one of the multiple cabinets of the control system) is less than or equal to the rated output power of the
在整流模块210的输出电压小于电池模块230的输出电压时,电池模块230会向服务器组供电。具体的,在业务高峰期时,服务器组220运行时的实际功率大于整流模块210的额定输出功率,整流模块210的额定输出功率不足以提供服务器组220运行所需的功率,整流模块210的输出电压会从第一电压值降低到第二电压值。由于电池模块230的输出电压是第一电压值,输出电压较高的电池模块230能够向服务器组220供电,以向服务器组220提供整流模块210不能提供的缺失功率。需要说明的是,上述多个机柜中,在服务器组220的实际功率小于或等于整流模块210输出功率与电池模块230输出功率之和时,电池模块230为恒压电源,输出电压能够保持第一电压值不变。When the output voltage of the
当第一机柜的服务器出现业务高峰期,并且第一机柜中的整流模块210的输出功率与电池模块230的输出功率之和仍小于服务器组220的实际功率时,电池模块230的输出电压也会降低到小于第一电压值。如果其他机柜中存在输出电压保持第一电压值的电池模块230,将输出电压保持第一电压值的电池模块230所在的机柜称为目标机柜,由于目标机柜中电池模块230的输出电压大于第一机柜中电池模块230的输出电压,则目标机柜中电池模块230能够通过切换模块240与互联线260向第一机柜的服务器组220供电,以补充第一机柜中整流模块210与电池模块230输出功率的不足。因此,本申请实施例中,每个机柜中的电池模块230即可以给其所在的机柜中的服务器组220供电,也可以给其他机柜中的服务器组供电,能够解决单机柜中服务器组220的实际功率大于单机柜中电源的输出功率时,机柜内服务器组无法正常工作的问题。同时,由于电池模块230的输出电压较高,例如大小与市电电压相同,能够降低跨机柜传输时的损耗,提高电能利用率。When the server in the first cabinet has a peak business period, and the sum of the output power of the
下面结合图1所示的控制系统,对本申请实施例提供的控制方法进行介绍。如图2所示,图2是本申请实施例提供的控制方法的流程示意图,该方法包括:The control method provided by the embodiment of the present application will be introduced below with reference to the control system shown in FIG. 1 . As shown in FIG. 2, FIG. 2 is a schematic flowchart of a control method provided by an embodiment of the present application, and the method includes:
S201、调度器100获取数据中心每个机柜内的供电信息。S201. The scheduler 100 acquires power supply information in each cabinet of the data center.
本申请实施例中,供电信息包括整流模块210的输出电压与输出电流等数据,以及电池模块230的输出电压、输出电流与剩余电量等数据。调度器100通过以太网连接数据中心各个机柜中的整流模块210、电池模块230以及切换模块240。调度器100以太网每隔预设时长获取一次每个机柜中整流模块210的输出电压与输出电流等数据,获取电池模块230的输出电压、输出电流与剩余电量等数据,以及获取切换模块240的开关状态等,并根据上述各个模块的各项数据控制切换模块240的开关状态,实现一个机柜中的电池模块230给其他机柜中服务器组供电。In the embodiment of the present application, the power supply information includes data such as the output voltage and output current of the
202、调度器100根据供电信息,在确定第一机柜的整流模块210和电池模块230的输出功率之和小于服务器组220的实际功率时,控制各个机柜中切换模块的开关状态,对第一机柜进行供电。202. The scheduler 100, according to the power supply information, determines that the sum of the output power of the
调度器100能够根据整流模块210的输出电压,判断服务器组220运行时的实际功率是否大于整流模块210的额定输出功率。在整流模块210的输出电压等于第一电压值时,调度器确定整流模块210的额定输出功率大于或等于服务器组220的实际功率;在整流模块210的输出电压小于第一电压值时,调度器确定整流模块210的额定输出功率小于服务器组220的实际功率。调度器100还能够根据整流模块210的输出电压以及电池模块230的输出电压,判断服务器组220运行时的实际功率是否大于整流模块210的输出功率与电池模块230的输出功率之和。当整流模块210的输出电压小于第一电压值,且电池模块230的输出电压等于第一电压值时,调度器确定整流模块210的输出功率与电池模块230的输出功率之和大于或等于服务器组220的实际功率;在整流模块210的输出电压小于第一电压值,且电池模块230的输出电压小于第一电压值时,调度器确定整流模块210的输出功率与电池模块230的输出功率之和小于服务器组220的实际功率。The scheduler 100 can determine whether the actual power of the server group 220 during operation is greater than the rated output power of the
本申请实施例中,以多个机柜中的第一机柜为例,对实现一个机柜中的电池模块230给其他机柜中服务器组供电的方法进行阐述。当调度器100确定第一机柜中整流模块210的额定输出功率大于或等于服务器组220的实际功率,或者整流模块210的输出功率与电池模块230的输出功率之和大于或等于服务器组220的实际功率时,第一机柜中的供电模块(包括整流模块210和电池模块230)能够提供该机柜中服务器组所需的功率,调度器100不需要控制各个机柜中切换模块的开关状态,使其他机柜中电池模块230对第一机柜进行供电。当调度器100确定第一机柜的整流模块210的输出功率与电池模块230的输出功率之和小于服务器组220的实际功率时,调度器100需要控制各个机柜中切换模块的开关状态,使其他机柜的电池模块对第一机柜进行供电。In the embodiments of the present application, taking the first cabinet among the plurality of cabinets as an example, the method for realizing that the battery module 230 in one cabinet supplies power to server groups in other cabinets is described. When the scheduler 100 determines that the rated output power of the
具体的,调度器能够通过以下两种方式中任意一种方式实现其他机柜中电池模块230给第一机柜中的服务器组220供电。Specifically, the scheduler can implement the battery modules 230 in other cabinets to supply power to the server group 220 in the first cabinet through any one of the following two methods.
在第一种方式中,调度器100获取第一机柜中整流模块210的输出电压与电池模块230的输出电压,在确定第一机柜中整流模块210的输出电压小于第一电压值,且电池模块230的输出电压小于第一电压值时,调度器100确定服务器组220的实际功率大于整流模块210和电池模块230的输出功率之和。调度器100需要根据其他机柜中电池模块230的工作状态,控制其他机柜中切换模块240的开关状态,使其他机柜中电池模块230通过切换模块240与第一机柜中的连接模块250连通,以向第一机柜供电。调度器100根据获取的其他机柜中整流模块210的输出电压以及电池模块230的输出电压,确定一个或多个目标机柜。其中,目标机柜中整流模块210的输出功率小于或等于额定输出功率,且电池模块230的输出电压为第一电压值。由于目标机柜中电池模块230的电压会高于第一机柜中整流模块210的输出电压与电池模块230的输出电压,调度器100控制第一机柜与目标机柜中切换模块240上的开关闭合,使目标机柜中的电池模块230与第一机柜中连接模块250连通后,目标机柜中电池模块230会向第一机柜中的服务器组220供电。In the first manner, the scheduler 100 obtains the output voltage of the
如图3所示,图3是本申请实施例提供的一种切换模块连接示意图。图3中以控制系统包括四个机柜为例,其中,开关S1属于第一机柜中的切换模块240,开关S2属于第一机柜中的切换模块240,开关S3属于第一机柜中的切换模块240,开关S4属于第一机柜中的切换模块240。每个机柜中的切换模块240包括一个开关,每个开关的一端通过互联线与其他切换模块240中的开关连接,每个开关的另一端与各自所在的机柜中的连接模块连接。当调度器100确定第一机柜中的整流模块210与电池模块230的输出功率之和小于该机柜中服务器组220的实际功率时,调度器100确定其他机柜中电池模块230的输出电压为第一电压值,例如第四机柜中电池模块230的输出电压为第一电压值,则调度器100在控制开关S1和开关S4闭合,此时由于第四机柜中电池模块230的输出电压为第一电压值,大于第一机柜中的电压,第四机柜中的电池模块230可以给第一机柜中的服务器组220供电,实现机柜间的电池模块的供电方案。As shown in FIG. 3 , FIG. 3 is a schematic diagram of connection of a switching module provided by an embodiment of the present application. In FIG. 3 , the control system includes four cabinets as an example, wherein the switch S1 belongs to the
如图4所示,图4是本申请实施例提供的另一种切换模块连接示意图。图4中以控制系统包括四个机柜为例,每个切换模块240中包括多个开关,每两个切换模块240通过两个开关连接,即每个切换模块240中的每个开关的一端只与另外一个切换模块240中的一个开关连接,每个开关的另一端与各自所在的机柜中的连接模块250连接。当调度器100确定第一机柜中的整流模块210与电池模块230的输出功率之和小于该机柜中服务器组220的实际功率时,调度器100确定一个或者多个目标机柜,然后控制一个或多个目标机柜中切换模块240中与第一机柜连接的开关闭合,并控制第一机柜中与这一个或者多个目标机柜中切换模块连接的开关闭合。例如,图4中,开关S11、S12与S13属于第一机柜中的切换模块240,开关S21、S22与S23属于第二机柜中的切换模块240,开关S31、S32与S33属于第三机柜中的切换模块240,开关S41、S42与S43属于第四机柜中的切换模块240。当调度器100确定第一机柜中的整流模块210与电池模块230的输出功率之和小于该机柜中服务器组220的实际功率,第二机柜与第三机柜中电池模块230没有为各自所在机柜中的服务器组220供电,第四机柜中的电池模块230在为第四机柜中的服务器组220供电,则调度器控制开关S11与S21闭合,以及开关S12与开关S31闭合,使第二机柜与第三机柜中的电池模块S230为第一机柜的服务器组220供电。As shown in FIG. 4 , FIG. 4 is a schematic connection diagram of another switching module provided by an embodiment of the present application. In FIG. 4 , the control system includes four cabinets as an example, each
如果调度器100确定第一机柜以及第四机柜中的整流模块210与电池模块230的输出功率之和均小于该机柜中服务器组220的实际功率,第二机柜与第三机柜中电池模块230没有为各自所在机柜中的服务器组220供电,则调度器100控制开关S11与S21闭合,使第二机柜中的电池模块S230为第一机柜的服务器组220供电,并控制开关S33和S43闭合,使第三机柜中的电池模块S230为第四机柜的服务器组220供电。If the scheduler 100 determines that the sum of the output power of the
通过实施上述实施例,在一个机柜中整流模块的输出功率与电池模块的输出功率之和小于服务器组的功率时,能够实现用其他机柜中的电池模块向供电不足的机柜供电,使各个机柜中的服务器组能够一直得到充足的电能以维持正常工作,为机柜内的服务器组提供更加稳定的电源,避免机柜内的供电装置由于供电不足,导致机柜内的服务器组不能正常工作的问题。By implementing the above embodiment, when the sum of the output power of the rectifier module and the output power of the battery module in one cabinet is less than the power of the server group, the battery modules in other cabinets can be used to supply power to the cabinets with insufficient power supply, so that the power supply in each cabinet can be reduced. The server group in the cabinet can always receive sufficient power to maintain normal operation, provide a more stable power supply for the server group in the cabinet, and avoid the problem that the power supply device in the cabinet cannot work normally due to insufficient power supply of the power supply device in the cabinet.
在第二种方式中,调度器100还可以获取各个机柜中电池模块230的属性信息,根据各个机柜中电池模块230的属性信息将多个机柜划分为多个机柜集群。其中,电池模块230的属性信息表征电池模块的性能状况的参数。例如,属性信息包括以下任意一种或者多种:电池模块230的使用时长,电池模块230的充放电次数,电池模块230的容量,电池模块230中电池的型号。调度器100根据各个机柜中电池模块230的属性信息,将属性信息相同或者相近的电池模块230所在的机柜划分到同一个集群中。例如,调度器100根据各个机柜中电池模块230的使用时长将控制系统中的多个机柜划分成多个机柜集群。调度器100将多个机柜划分为多个机柜集群之后,各个机柜集群中的供电方式可参照上述第一种方式,即一个机柜中的电池模块230既可以给本机柜中的服务器组220供电,也可以给其所属于的机柜集群中其他机柜中的服务器组220供电,但不能给其他机柜集群中的其他服务器组220供电。In the second manner, the scheduler 100 may also acquire attribute information of the battery modules 230 in each cabinet, and divide the multiple cabinets into multiple cabinet clusters according to the attribute information of the battery modules 230 in each cabinet. The attribute information of the battery module 230 represents a parameter of the performance status of the battery module. For example, the attribute information includes any one or more of the following: the usage time of the battery module 230 , the charging and discharging times of the battery module 230 , the capacity of the battery module 230 , and the model of the battery in the battery module 230 . The scheduler 100 divides the cabinets where the battery modules 230 with the same or similar attribute information are located into the same cluster according to the attribute information of the battery modules 230 in each cabinet. For example, the scheduler 100 divides the multiple cabinets in the control system into multiple cabinet clusters according to the usage time of the battery modules 230 in each cabinet. After the scheduler 100 divides the multiple cabinets into multiple cabinet clusters, the power supply mode in each cabinet cluster may refer to the above-mentioned first mode, that is, the battery module 230 in one cabinet can supply power to the server group 220 in the cabinet, It can also supply power to server groups 220 in other cabinets in the cabinet cluster to which it belongs, but cannot supply power to other server groups 220 in other cabinet clusters.
示例性的,将使用时长小于或等于一年的电池模块230所在的机柜划分为一个集群,将使用时长大于一年小于3年的电池模块230所在的机柜划分为一个集群,将使用时长大于或等于3年的电池模块230所在的机柜划分为一个集群。调度器100在根据电池的属性信息将机柜划分为多个机柜集群之后,控制各个机柜中切换模块240的开关,将属于同一个机柜集群的机柜通过切换模块240连接起来。可以理解,调度器100还可以根据电池模块230的其他属性信息对机柜进行划分集群,例如根据机柜内电池模块230中电池的型号或者类型对机柜进行划分集群,将相同型号或者相同类型的电池模块230所在的机柜划分到一个机柜集群中,或者根据机柜内电池模块230的容量对机柜进行划分集群,本申请实施例不做具体限定。Exemplarily, the cabinets where the battery modules 230 used for less than or equal to one year are located are divided into a cluster, the cabinets where the battery modules 230 used for more than one year and less than 3 years are located are divided into a cluster, and the use time is greater than or The cabinet in which the battery modules 230 equal to 3 years are located is divided into a cluster. After dividing the cabinets into multiple cabinet clusters according to the attribute information of the batteries, the scheduler 100 controls the switches of the switching
当需要将多个机柜划分为多个机柜集群时,机柜之间的连线方式可以如图4或者图5所示,图4中,如果调度器100根据各个机柜中电池模块230的使用时长将第一机柜和第三机柜划分为一个机柜集群,将第二机柜和第四机柜划分为一个机柜集群,则调度器100控制开关S12和开关S31闭合,并控制开关S23和S42闭合,保持其他开关处于打开状态,使一个机柜集群中的机柜通过切换模块240连通。如图5所示,图5是本申请实施例提供的另一种切换模块的连接示意图,图5中,每个切换模块240包括多个开关,每个机柜中的切换模块240均通过多条互联线与其他机柜中的切换模块240连接,且每个切换模块240中的一个开关通过一条互联线和其他所有切换模块240中的一个开关连接。如果调度器100根据各个机柜中电池模块230的使用时长将第一机柜和第三机柜划分为一个机柜集群,将第二机柜和第四机柜划分为一个机柜集群。When multiple cabinets need to be divided into multiple cabinet clusters, the connection mode between the cabinets may be as shown in FIG. 4 or FIG. 5 . The first cabinet and the third cabinet are divided into a cabinet cluster, and the second cabinet and the fourth cabinet are divided into a cabinet cluster, the scheduler 100 controls the switch S12 and the switch S31 to close, and controls the switches S23 and S42 to close, keeping the other switches In the open state, the cabinets in a cabinet cluster are connected through the
在一种可能的实现方式中,调度器100还可以在将多个机柜划分为多个机柜集群之后,仅记录每个机柜集群中包括的机柜,不控制切换模块240上开关使同一个机柜集群中的多个机柜连通。在一个机柜集群中的某一机柜的整流模块210与电池模块230的输出功率之和小于该机柜中服务器组220的实际功率,导致该机柜的电池模块230的输出电压小于第一电压值时,调度器100在该机柜所属的机柜集群中确定一个目标机柜,控制该机柜和目标机柜中切换模块240中的开关闭合,使目标机柜中的电池模块230与该机柜中的连接模块250连接,从而使目标机柜向该机柜供电。可以理解,控制器100可以控制离该机柜最近的,能够为该机柜供电的目标机柜为该机柜供电,以减少电能在传输线路上的损耗。In a possible implementation manner, the scheduler 100 may further record only the cabinets included in each cabinet cluster after dividing the multiple cabinets into multiple cabinet clusters, without controlling the switches on the
在另一种可能的实施方式中,调度器100可以在将多个机柜划分为多个机柜集群之后,控制各个机柜中切换模块240中的开关,使同一个机柜集群中的多个机柜连通,则在一个机柜集群中的某一机柜的整流模块210与电池模块230的输出功率之和小于该机柜中服务器组220的实际功率,导致该机柜的电池模块230的输出电压小于第一电压值时,该机柜集群中的输出电压大于或等于第一电压值的电池模块230由于电压较高,可以自动向该机柜供电,无需调度器100再控制切换模块240中的开关闭合或者断开。In another possible implementation manner, the scheduler 100 may, after dividing the multiple cabinets into multiple cabinet clusters, control the switches in the
示例性的,如果调度器100根据各个机柜中电池模块230的使用时长将第一机柜和第三机柜划分为一个机柜集群,将第二机柜和第四机柜划分为一个机柜集群。调度器100将任意一条互联线上连接第一机柜与第三机柜的开关闭合,并断开该互联线上连接的其他开关,使第一机柜与第三机柜通过切换模块240连通。并将另一条互联线上连接第二机柜与第四机柜的开关闭合,并断开该互联线上连接的其他开关,使第二机柜与第四机柜通过切换模块240连通。例如,控制器100可以控制图5中开关S11和开关S31闭合,使第一机柜与第三机柜连接,同时控制开关S22和开关S42闭合,使第二机柜与第四机柜连接,并断开其他开关。控制器100也可以控制开关S12和开关S32闭合,使第一机柜与第三机柜连接,同时控制开关S21和开关S41闭合,使第二机柜与第四机柜连接,并断开其他开关。Exemplarily, if the scheduler 100 divides the first cabinet and the third cabinet into a cabinet cluster according to the usage time of the battery modules 230 in each cabinet, and divides the second cabinet and the fourth cabinet into a cabinet cluster. The scheduler 100 closes the switch connecting the first cabinet and the third cabinet on any interconnection line, and disconnects other switches connected on the interconnection line, so that the first cabinet and the third cabinet are connected through the
当调度器100控制各个切换模块240中的开关进行闭合或断开,将多个机柜划分为多个机柜集群之后,各个机柜集群中的电池模块230只能给本集群中的服务器组220供电。例如,当第一机柜中的整流模块210与电池模块230的输出功率之和小于该机柜中服务器组220的实际功率,导致第一机柜中整流模块210与电池模块230的输出电压均下降至小于第一电压值,第三机柜中电池模块230没有为第三机柜中服务器组220供电,或者第三机柜中电池模块230在为第三机柜中服务器组220供电时,输出电压可以维持在第一电压值,则第三机柜中的电池模块230能够为第一机柜中的服务器组220供电。After the scheduler 100 controls the switches in each
在将数据中心中的多个机柜按照电池模块的属性划分为多个集群,不仅使各个机柜中的服务器组能够一直得到充足的电能以维持正常工作,为机柜内的服务器组提供更加稳定的电源。还能够将具有不同属性的电池模块分别进行管理,将相同属性的电池模块划分到同一个集群中,使电池模块的使用更加合理,提高电池的利用率。The multiple cabinets in the data center are divided into multiple clusters according to the attributes of the battery modules, which not only enables the server groups in each cabinet to always receive sufficient power to maintain normal operation, but also provides more stable power for the server groups in the cabinet. . The battery modules with different attributes can also be managed separately, and the battery modules with the same attributes are divided into the same cluster, so that the use of the battery modules is more reasonable and the utilization rate of the battery is improved.
需要说明的是,调度器100可以是独立于机柜的一台单独的计算设备,也可以是计算设备中的一个计算模块,还可以是上述多个机柜中,任意一个机柜中服务器组中的一个计算模块,本申请实施例不做具体限制。上述每个机柜中服务器组220的服务器数量不完全相同,每个电池模块230包括的电池数量也不完全相同。电池模块230中的电池可以是锂电池,也可以是磷酸铁锂电池等,本申请实施例不做具体限制。It should be noted that the scheduler 100 may be a separate computing device independent of the cabinet, may also be a computing module in the computing device, or may be one of the server groups in any cabinet among the above-mentioned multiple cabinets The computing module is not specifically limited in this embodiment of the present application. The number of servers in the server group 220 in each of the foregoing cabinets is not exactly the same, and the number of batteries included in each battery module 230 is not exactly the same. The battery in the battery module 230 may be a lithium battery, a lithium iron phosphate battery, or the like, which is not specifically limited in the embodiment of the present application.
在一种可能的实现方式中,上述调度器100还可以获取每个机柜中电池模块230的剩余电量以及控制电池模块230的电压,根据电池模块230的剩余电量以及整流模块210的输出状态,确定是否给电池模块230充电。调度器100获取电池模块230的剩余电量,在剩余电量小于第一预设电量,且机柜内服务器组220的实际功率小于或等于整流模块210的额定输出功率时,调度器100控制电池模块230的输出电压小于第一电压值,由于整流模块210的输出电压为第一电压值,电池模块230会处于充电状态。同时,调度器100还可以控制电池模块230的充电电流,在不需要快速充电时,控制充电电流小于或等于第一充电电流,使电池模块230处于缓慢充电状态,以保护电池模块230,延长使用寿命。在需要快速充电时,控制充电电流大于第二充电电流,降低电池模块230的充电时长,其中,第二充电电流大于或等于第一充电电流。In a possible implementation manner, the above-mentioned scheduler 100 may also obtain the remaining power of the battery module 230 in each cabinet and the voltage of the control battery module 230, and determine the remaining power of the battery module 230 and the output state of the
在一种可能的实现方式中,调度器100可以根据时间段控制电池模块230的充放电。具体的,调度器100中存储有一天内不同时间段的电价信息,在电价较高的时间段,调度器100控制电池模块230的输出电压为第一电压值,当服务器组220的实际功率大于整流模块210的额定输出功率,或者市电掉电时,整流模块210的输出电压小于第一电压值,此时由于电池模块230的输出电压为第一电压值,大于整流模块210的输出电压,电池模块230会向服务组210供电。在电价较低的时间段,调度器100在确定服务器组220的实际功率小于或等于整流模块210的额定输出功率时,调度器100控制电池模块230的输出电压低于第一电压值,而整流模块210的输出电压保持第一电压值,则电池模块230会处于充电状态。在一天内的最后一个电价较高的时间段,如果调度器100获取到电池模块230的剩余电量大于第二预设电量,调度器100控制整流模块210降低输出功率,保持输出电压为第一电压值,使整流模块210的输出功率小于服务器组220的实际功率,同时控制电池模块230的输出电压为第一电压值,以使电池模块230向服务器组供电,然后控制器100在电价较低的时间段控制对电池模块230进行充电,通过合理规划电池模块230的充电和放电的时间段,有效利用电池模块230,以降低成本。In a possible implementation manner, the scheduler 100 may control the charging and discharging of the battery module 230 according to the time period. Specifically, the scheduler 100 stores electricity price information at different time periods within a day. In the time period when the electricity price is higher, the scheduler 100 controls the output voltage of the battery module 230 to be the first voltage value. When the actual power of the server group 220 is greater than the rectified power The rated output power of the
需要说明的是,对于上述方法实施例,为了简单描述,故将其都表述为一系列的动作组合,但是本领域技术人员应该知悉,本发明并不受所描述的动作顺序的限制,其次,本领域技术人员也应该知悉,说明书中所描述的实施例均属于优选实施例,所涉及的动作并不一定是本发明所必须的。It should be noted that, for the sake of simple description, the above method embodiments are described as a series of action combinations, but those skilled in the art should know that the present invention is not limited by the described action sequence. Next, Those skilled in the art should also know that the embodiments described in the specification are all preferred embodiments, and the actions involved are not necessarily required by the present invention.
本领域的技术人员根据以上描述的内容,能够想到的其他合理的步骤组合,也属于本发明的保护范围内。其次,本领域技术人员也应该熟悉,说明书中所描述的实施例均属于优选实施例,所涉及的动作并不一定是本发明所必须的。Those skilled in the art can think of other reasonable step combinations according to the above description, which also fall within the protection scope of the present invention. Secondly, those skilled in the art should also be familiar with that, the embodiments described in the specification are all preferred embodiments, and the actions involved are not necessarily required by the present invention.
上文中结合图1至图5详细描述了根据本申请实施例所提供的控制系统和供电方法,下面将结合图6与图7,描述根据本申请实施例所提供的控制系统的控制装置及控制设备。The control system and power supply method provided according to the embodiments of the present application are described in detail above with reference to FIGS. 1 to 5 , and the control device and control of the control system provided according to the embodiments of the present application will be described below with reference to FIGS. 6 and 7 . equipment.
图6是本申请实施例提供的一种控制装置的示意图。该控制装置600用于图1所示的控制系统中,控制装置600与图1中整流模块210、电池模块230以及切换模块240连接。该控制装置600包括获取单元601、控制单元602以及处理单元603。其中,FIG. 6 is a schematic diagram of a control device provided by an embodiment of the present application. The control device 600 is used in the control system shown in FIG. 1 , and the control device 600 is connected to the
获取单元601,用于获取第一机柜中的整流模块210的输出电压与所述第一机柜中的电池模块230的输出电压,其中,第一机柜为控制系统多个放置电池的机柜中的任意一个机柜。The obtaining
控制单元602,用于在第一机柜中整流模块210的输出电压以及第一机柜中电池模块的输出电压满足预设条件时,控制第二机柜中的电池模块230向第一机柜的设备供电,其中,第二机柜中的电池模块的输出电压能够满足所述第一机柜的设备的供电需求。可选地,上述预设条件包括:第一机柜中整流模块的输出电压小于额定输出电压,且所述第一机柜中电池模块的输出电压小于所述额定输出电压。The
处理单元601,还用于获取除第一机柜的其他机柜中整流模块210的输出电压和电池模块230的输出电压。The
处理单元603,用于在除所述第一机柜之外的其他机柜中,确定一个电池模块230的输出电压为第一电压值的第二机柜。控制单元602则根据处理单元603确定的第二机柜,控制第二机柜中切换模块240中的开关与第一机柜中切换模块260中的开关,使第二机柜中的连接模块250与第一机柜中的连接模块250通过各自机柜中的切换模块以及两个切换模块之间的互联线连接,进而使第二机柜中的电池模块230对第一机柜中的服务器组210供电。The
获取模块601,还用于获取控制系统多个机柜中每个机柜中的电池模块230的属性信息,该属性信息包括以下任意一种或者多种:电池模块230的使用时长,电池模块230的充放电次数,电池模块230的容量,电池模块230中电池的型号等。The
处理单元603,还用于根据上述每个机柜中电池模块230的属性信息,将多个机柜划分为一个或多个机柜集群。The
上述处理单元603在除第一机柜之外的其他机柜中,确定第二机柜,具体为:处理单元603在第一机柜所属的机柜集群中,确定一个电池模块230的输出电压为第一电压值的第二机柜。The above-mentioned
获取单元601还用于在第一预设时间段,获取第一机柜中的电池模块230的剩余电量,其中,控制装置600中存储有一天24小时中每个时间段的电价信息,第一预设时间段为一天当中电价高于预设电价的最后一个时间段。控制单元603在剩余电量大于或等于预设电量时,且第一机柜中的整流模块210的输出电压为额定输出电压时,降低第一机柜中的整流模块210的输出功率,并控制第一机柜中的电池模块230的输出电压为额定输出电压,使第一机柜中电池模块230为第一机柜中的服务器组220充电。The obtaining
控制单元603还用于在第二预设时间段,在第一机柜中的整流模块210的输出电压为第一电压值时,控制第一机柜中的电池模块230的输出电压小于第一电压值,使第一机柜中的电池模块230处于充电状态。The
可选地,控制单元603还可以控制电池模块230的充电电流,在不需要快速充电时,控制充电电流小于或等于第一充电电流,使电池模块230处于缓慢充电状态,以保护电池模块230,延长使用寿命。在需要快速充电时,控制充电电流大于第二充电电流,降低电池模块230的充电时长,其中,第二充电电流大于或等于第一充电电流。Optionally, the
具体的,上述控制装置600所执行的操作可参照上述方法实施例中调度器100的相关操作,在此不再具体描述。Specifically, for the operations performed by the above-mentioned control apparatus 600, reference may be made to the relevant operations of the scheduler 100 in the above-mentioned method embodiments, which will not be described in detail here.
应理解的是,本申请实施例的控制装置600可以通过专用集成电路(application-specific integrated circuit,ASIC)实现,或可编程逻辑器件(programmable logicdevice,PLD)实现,上述PLD可以是复杂程序逻辑器件(complex programmable logicaldevice,CPLD),现场可编程门阵列(field-programmable gate array,FPGA),通用阵列逻辑(generic array logic,GAL)或其任意组合。通过软件实现图2所示的控制方法时,控制装置600及其各个模块也可以为软件模块。It should be understood that the control device 600 in the embodiment of the present application may be implemented by an application-specific integrated circuit (ASIC), or a programmable logic device (PLD), and the above-mentioned PLD may be a complex program logic device (complex programmable logical device, CPLD), field-programmable gate array (field-programmable gate array, FPGA), general array logic (generic array logic, GAL) or any combination thereof. When the control method shown in FIG. 2 is implemented by software, the control device 600 and its respective modules may also be software modules.
图7是本申请实施例提供的一种计算设备的结构示意图,该计算设备700包括:处理器710、通信接口720以及存储器730,处理器710、通信接口720以及存储器730通过总线740相互连接,其中,该处理器710用于执行该存储器730存储的指令。该存储器730存储程序代码,且处理器710可以调用存储器720中存储的程序代码执行以下操作:7 is a schematic structural diagram of a computing device provided by an embodiment of the present application. The computing device 700 includes a
获取第一机柜中的整流模块的输出电压与所述第一机柜中的电池模块的输出电压;obtaining the output voltage of the rectifier module in the first cabinet and the output voltage of the battery module in the first cabinet;
在所述第一机柜中的整流模块的输出电压小于所述额定输出电压,且所述第一机柜中的电池模块的输出电压小于所述额定输出电压时,控制第二机柜中的电池模块向所述第一机柜中的服务器供电,其中,所述第二机柜中的所述电池模块的输出电压等于所述额定输出电压。When the output voltage of the rectifier module in the first cabinet is less than the rated output voltage, and the output voltage of the battery module in the first cabinet is less than the rated output voltage, control the battery module in the second cabinet to The server in the first cabinet is powered, wherein the output voltage of the battery module in the second cabinet is equal to the rated output voltage.
应理解,在本申请实施例中处理器710可以有多种具体实现形式,例如处理器710可以为中央处理器(central processing unit,CPU)或图像处理器(graphics processingunit,GPU),处理器710还可以是单核处理器或多核处理器。处理器710可以由CPU和硬件芯片的组合。上述硬件芯片可以是ASIC、PLD或其组合。上述PLD可以是复杂可编程逻辑器件(CPLD),现场可编程逻辑门阵列(FPGA),通用阵列逻辑(GAL)或其任意组合。处理器710也可以单独采用内置处理逻辑的逻辑器件来实现,例如FPGA或数字信号处理器(digitalsignal processor,DSP)等。It should be understood that in this embodiment of the present application, the
通信接口720可以为有线接口或无线接口,用于与其他模块或设备进行通信,有线接口可以是以太接口、控制器局域网络(controller area network,CAN)接口或局域互联网络(local interconnect network,LIN)接口,无线接口可以是蜂窝网络接口或使用无线局域网接口等。例如,本申请实施例中通信接口720具体可用于采集各个机柜中整流模块210的输出电压与输出电流、电池模块230的输出电压与输出电流、切换模块240中各个开关的状态等。The
存储器730可以是非易失性存储器,例如,只读存储器(read-only memory,ROM)、可编程只读存储器(programmable ROM,PROM)、可擦除可编程只读存储器(erasable PROM,EPROM)、电可擦除可编程只读存储器(electrically EPROM,EEPROM)或闪存。存储器730也可以是易失性存储器,易失性存储器可以是随机存取存储器(random access memory,RAM),其用作外部高速缓存。The
存储器730也可用于存储指令和数据,以便于处理器710调用存储器730中存储的指令实现上述处理单元603执行的操作,例如上述方法实施例中调度器100执行的操作。此外,计算设备700可能包含相比于图7展示的更多或者更少的组件,或者有不同的组件配置方式。The
总线740可以是CAN总线或其他实现各个系统或设备之间互连的内部总线。总线740可以分为地址总线、数据总线、控制总线等。为便于表示,图7中仅用一条粗线表示,但并不表示仅有一根总线或一种类型的总线。The
可选地,该计算设备700还可以包括输入/输出接口750,输入/输出接口750连接有输入/输出设备,用于接收输入的信息,输出操作结果。Optionally, the computing device 700 may further include an input/
应理解,本申请实施例的计算设备700可对应于本申请实施例中的控制装置600,并可以对应于执行上述方法实施例中调度器100执行的操作,在此不再赘述。It should be understood that the computing device 700 in the embodiment of the present application may correspond to the control apparatus 600 in the embodiment of the present application, and may correspond to executing the operations performed by the scheduler 100 in the foregoing method embodiments, which will not be repeated here.
本申请实施例还提供一种控制系统,该控制系统如图1所示,该控制系统包括调度器100和放置电池的机柜,每个放置电池的机柜中包括整流模块210、服务器组220、电池模块230、切换模块240以及连接模块250,整流模块210、服务器组220、电池模块230以及切换模块240通过连接模块250电连接,各个机柜中的切换模块240通过互联线260电连接。其中,调度器100用于获取第一机柜中整流模块210的输出电压与第一机柜中电池模块230的输出电压,其中,第一机柜是多个放置电池的机柜中的任意一个机柜。在判断满足预设条件时,调度器100控制第二机柜中电池模块230向第一机柜的设备供电,其中,第二机柜是多个放置电池的机柜中除所述第一机柜外的任意一个机柜,第二机柜中电池模块230的输出电压能够满足第一机柜的设备的供电需求。An embodiment of the present application further provides a control system. As shown in FIG. 1 , the control system includes a scheduler 100 and a cabinet for placing batteries. Each cabinet for placing batteries includes a
具体的,该控制系统中调度器100以及各个模块执行的操作可参照上述方法实施例中的相关描述,在此不再赘述。Specifically, for operations performed by the scheduler 100 and each module in the control system, reference may be made to the relevant descriptions in the foregoing method embodiments, and details are not described herein again.
本申请实施例还提供一种非瞬态计算机存储介质,计算机存储介质中存储有指令,当其在处理器上运行时,可以实现上述方法实施例中的方法步骤,计算机存储介质的处理器在执行上述方法步骤的具体实现可参照上述方法实施例的具体操作,在此不再赘述。Embodiments of the present application further provide a non-transitory computer storage medium, where instructions are stored in the computer storage medium, and when the computer storage medium runs on a processor, the method steps in the above method embodiments can be implemented, and the processor of the computer storage medium is For the specific implementation of executing the above method steps, reference may be made to the specific operations of the above method embodiments, and details are not described herein again.
在上述实施例中,对各个实施例的描述都各有侧重,某个实施例中没有详述的部分,可以参见其它实施例的相关描述。In the above-mentioned embodiments, the description of each embodiment has its own emphasis. For parts that are not described in detail in a certain embodiment, reference may be made to the relevant descriptions of other embodiments.
上述实施例,可以全部或部分地通过软件、硬件、固件或其他任意组合来实现。当使用软件实现时,上述实施例可以全部或部分地以计算机程序产品的形式实现。所述计算机程序产品包括一个或多个计算机指令。在计算机上加载或执行所述计算机程序指令时,全部或部分地产生按照本申请实施例所述的流程或功能。所述计算机可以为通用计算机、专用计算机、计算机网络、或者其他可编程装置。所述计算机指令可以存储在计算机可读存储介质中,或者从一个计算机可读存储介质向另一个计算机可读存储介质传输,例如,所述计算机指令可以从一个网站站点、计算机、服务器或数据中心通过有线(例如同轴电缆、光纤、数字用户线(DSL))或无线(例如红外、无线、微波等)方式向另一个网站站点、计算机、服务器或数据中心进行传输。所述计算机可读存储介质可以是计算机能够存取的任何可用介质或者是包含一个或多个可用介质集合的服务器、数据中心等数据存储设备。所述可用介质可以是磁性介质(例如,软盘、硬盘、磁带)、光介质(例如,DVD)、或者半导体介质。半导体介质可以是固态硬盘(solid state drive,SSD)。The above embodiments may be implemented in whole or in part by software, hardware, firmware or any other combination. When implemented in software, the above-described embodiments may be implemented in whole or in part in the form of a computer program product. The computer program product includes one or more computer instructions. When the computer program instructions are loaded or executed on a computer, all or part of the processes or functions described in the embodiments of the present application are generated. The computer may be a general purpose computer, special purpose computer, computer network, or other programmable device. The computer instructions may be stored in or transmitted from one computer readable storage medium to another computer readable storage medium, for example, the computer instructions may be downloaded from a website site, computer, server or data center Transmission to another website site, computer, server, or data center is by wire (eg, coaxial cable, fiber optic, digital subscriber line (DSL)) or wireless (eg, infrared, wireless, microwave, etc.). The computer-readable storage medium can be any available medium that can be accessed by a computer or a data storage device such as a server, a data center, or the like that contains one or more sets of available media. The usable media may be magnetic media (eg, floppy disks, hard disks, magnetic tapes), optical media (eg, DVDs), or semiconductor media. The semiconductor medium may be a solid state drive (SSD).
以上所述,仅为本申请的具体实施方式。熟悉本技术领域的技术人员根据本申请提供的具体实施方式,可想到变化或替换,都应涵盖在本申请的保护范围之内。The above descriptions are merely specific embodiments of the present application. Those skilled in the art can think of changes or substitutions based on the specific embodiments provided by the present application, which should all fall within the protection scope of the present application.
Claims (20)
Priority Applications (1)
| Application Number | Priority Date | Filing Date | Title |
|---|---|---|---|
| CN202010612059.1A CN113949149B (en) | 2020-06-30 | 2020-06-30 | Data center control method and control system |
Applications Claiming Priority (1)
| Application Number | Priority Date | Filing Date | Title |
|---|---|---|---|
| CN202010612059.1A CN113949149B (en) | 2020-06-30 | 2020-06-30 | Data center control method and control system |
Publications (2)
| Publication Number | Publication Date |
|---|---|
| CN113949149A true CN113949149A (en) | 2022-01-18 |
| CN113949149B CN113949149B (en) | 2024-10-22 |
Family
ID=79325799
Family Applications (1)
| Application Number | Title | Priority Date | Filing Date |
|---|---|---|---|
| CN202010612059.1A Active CN113949149B (en) | 2020-06-30 | 2020-06-30 | Data center control method and control system |
Country Status (1)
| Country | Link |
|---|---|
| CN (1) | CN113949149B (en) |
Cited By (1)
| Publication number | Priority date | Publication date | Assignee | Title |
|---|---|---|---|---|
| WO2024230611A1 (en) * | 2023-05-10 | 2024-11-14 | 安徽明德源能科技有限责任公司 | Management system for power supply system, and power supply system |
Citations (7)
| Publication number | Priority date | Publication date | Assignee | Title |
|---|---|---|---|---|
| US20090021078A1 (en) * | 2007-07-18 | 2009-01-22 | Selver Corhodzic | Direct-Coupled IT Load |
| CN107171199A (en) * | 2017-07-13 | 2017-09-15 | 郑州云海信息技术有限公司 | A kind of container-type data center and its method of supplying power to |
| CN107193358A (en) * | 2017-07-24 | 2017-09-22 | 郑州云海信息技术有限公司 | A kind of electric supply installation of rack, a kind of rack and a kind of data center |
| CN206807115U (en) * | 2017-06-01 | 2017-12-26 | 郑州云海信息技术有限公司 | A kind of data center's electric power system based on super capacitor energy-storage |
| CN107579592A (en) * | 2017-09-21 | 2018-01-12 | 郑州云海信息技术有限公司 | A data center power supply system and power supply method |
| CN108631433A (en) * | 2018-05-11 | 2018-10-09 | 香江科技股份有限公司 | Energy dispatching management information system and method between a kind of data center module cabinet |
| CN111064273A (en) * | 2019-12-16 | 2020-04-24 | 中国电子科技集团公司第二十八研究所 | A distributed microgrid power supply system |
-
2020
- 2020-06-30 CN CN202010612059.1A patent/CN113949149B/en active Active
Patent Citations (7)
| Publication number | Priority date | Publication date | Assignee | Title |
|---|---|---|---|---|
| US20090021078A1 (en) * | 2007-07-18 | 2009-01-22 | Selver Corhodzic | Direct-Coupled IT Load |
| CN206807115U (en) * | 2017-06-01 | 2017-12-26 | 郑州云海信息技术有限公司 | A kind of data center's electric power system based on super capacitor energy-storage |
| CN107171199A (en) * | 2017-07-13 | 2017-09-15 | 郑州云海信息技术有限公司 | A kind of container-type data center and its method of supplying power to |
| CN107193358A (en) * | 2017-07-24 | 2017-09-22 | 郑州云海信息技术有限公司 | A kind of electric supply installation of rack, a kind of rack and a kind of data center |
| CN107579592A (en) * | 2017-09-21 | 2018-01-12 | 郑州云海信息技术有限公司 | A data center power supply system and power supply method |
| CN108631433A (en) * | 2018-05-11 | 2018-10-09 | 香江科技股份有限公司 | Energy dispatching management information system and method between a kind of data center module cabinet |
| CN111064273A (en) * | 2019-12-16 | 2020-04-24 | 中国电子科技集团公司第二十八研究所 | A distributed microgrid power supply system |
Non-Patent Citations (1)
| Title |
|---|
| 陈冀生;张广明;: "现代数据中心供电系统规划设计(四)", 电源世界, no. 09, 15 September 2013 (2013-09-15) * |
Cited By (1)
| Publication number | Priority date | Publication date | Assignee | Title |
|---|---|---|---|---|
| WO2024230611A1 (en) * | 2023-05-10 | 2024-11-14 | 安徽明德源能科技有限责任公司 | Management system for power supply system, and power supply system |
Also Published As
| Publication number | Publication date |
|---|---|
| CN113949149B (en) | 2024-10-22 |
Similar Documents
| Publication | Publication Date | Title |
|---|---|---|
| CN102132471B (en) | Methods and systems for distributing load transfers in power supply systems | |
| US10270071B2 (en) | Systems and methods for voltage regulated battery backup management | |
| US8595550B1 (en) | Back-up power for a network switch | |
| CN111446718B (en) | Power supply method, system, power supply device and storage medium | |
| US20150067362A1 (en) | Adaptive Integral Battery Pack and Voltage Regulator | |
| WO2024083027A1 (en) | Energy block parallel communication method and apparatus | |
| US11437812B2 (en) | Method and device for controlling distributed direct current power supply system | |
| CN115833210A (en) | A multi-machine parallel energy storage system and its charging and discharging control method | |
| CN117526519A (en) | Energy storage systems and maintenance methods | |
| CN109116964A (en) | A kind of server method of supplying power to and its power supply unit | |
| CN108988371B (en) | Energy management and control method, device, storage medium and system of user side energy storage system | |
| CN117277375B (en) | Energy distribution method and device for combined energy storage system and electronic equipment | |
| CN113949149A (en) | Data center control method and control system | |
| CN113078668B (en) | Method, system, equipment and storage medium for realizing demand side response virtual power station | |
| CN110401260A (en) | A kind of server backup power source and server power supply | |
| CN120262615A (en) | Control method and device of power supply vehicle, power supply vehicle and storage medium | |
| US12483062B2 (en) | Uninterruptible power supply, uninterruptible power supply control method, related apparatus, and system | |
| WO2025112871A1 (en) | Power supply system and electronic device | |
| CN108512262A (en) | Energy storage battery management system and equalization method and device thereof | |
| CN116316939A (en) | Power supply system, power circuit and control method thereof | |
| CN117833313A (en) | A power distribution method, medium and device based on parallel connection of energy storage system | |
| CN118630852A (en) | Backup battery cell module and electronic equipment | |
| CN110829554A (en) | Multithreading-based energy distribution system and method | |
| CN114388912A (en) | Method, system, device and medium for controlling charging of lithium battery | |
| CN117310534B (en) | Battery aging test methods, control terminals and storage media |
Legal Events
| Date | Code | Title | Description |
|---|---|---|---|
| PB01 | Publication | ||
| PB01 | Publication | ||
| SE01 | Entry into force of request for substantive examination | ||
| SE01 | Entry into force of request for substantive examination | ||
| GR01 | Patent grant | ||
| GR01 | Patent grant | ||
| CP03 | Change of name, title or address |
Address after: 450000 Henan Province, Zhengzhou City, Free Trade Zone Zhengzhou Area (Zhengdong), Inner Ring North Road of Longhu, No. 99 Patentee after: Super Fusion Digital Technology Co.,Ltd. Country or region after: China Address before: 450046 Floor 9, building 1, Zhengshang Boya Plaza, Longzihu wisdom Island, Zhengdong New Area, Zhengzhou City, Henan Province Patentee before: xFusion Digital Technologies Co., Ltd. Country or region before: China |
