CN106961150B - Control method and system of composite energy storage battery - Google Patents
Control method and system of composite energy storage battery Download PDFInfo
- Publication number
- CN106961150B CN106961150B CN201610016126.7A CN201610016126A CN106961150B CN 106961150 B CN106961150 B CN 106961150B CN 201610016126 A CN201610016126 A CN 201610016126A CN 106961150 B CN106961150 B CN 106961150B
- Authority
- CN
- China
- Prior art keywords
- power
- battery
- energy
- type battery
- control method
- Prior art date
- Legal status (The legal status is an assumption and is not a legal conclusion. Google has not performed a legal analysis and makes no representation as to the accuracy of the status listed.)
- Active
Links
Images
Classifications
-
- H—ELECTRICITY
- H02—GENERATION; CONVERSION OR DISTRIBUTION OF ELECTRIC POWER
- H02J—CIRCUIT ARRANGEMENTS OR SYSTEMS FOR SUPPLYING OR DISTRIBUTING ELECTRIC POWER; SYSTEMS FOR STORING ELECTRIC ENERGY
- H02J7/00—Circuit arrangements for charging or depolarising batteries or for supplying loads from batteries
- H02J7/34—Parallel operation in networks using both storage and other DC sources, e.g. providing buffering
- H02J7/35—Parallel operation in networks using both storage and other DC sources, e.g. providing buffering with light sensitive cells
-
- H02J7/50—
Landscapes
- Engineering & Computer Science (AREA)
- Power Engineering (AREA)
- Charge And Discharge Circuits For Batteries Or The Like (AREA)
- Secondary Cells (AREA)
Abstract
本发明涉及电气控制领域,尤其涉及一种复合储能电池的控制方法及系统。将发电模块产生的交流电能转换成直流电能后,并且由直流母线输出直流电能;逆变器将直流电能转换为适用于对应负载的交流电能后提供给对应的负载;其中,当发电模块产生的交流电能多于负载需要的交流电能时,将多出的交流电能转换为直流电能,通过一电池控制器的控制,将该直流电能存储于能量型电池和/或功率型电池中;当发电模块产生的交流电能少于负载需要的交流电能时,电池控制器控制能量型电池和/或功率型电池向负载提供电能,其中,能量型电池的功率密度小于功率型电池;能量型电池的能量密度大于功率型电池。
The invention relates to the field of electrical control, in particular to a control method and system for a composite energy storage battery. After the AC power generated by the power generation module is converted into DC power, the DC power is output from the DC bus; the inverter converts the DC power into AC power suitable for the corresponding load and then provides it to the corresponding load; When the AC power is more than the AC power required by the load, the excess AC power is converted into DC power, and the DC power is stored in the energy type battery and/or power type battery under the control of a battery controller; when the power generation module When the generated AC power is less than the AC power required by the load, the battery controller controls the energy-based battery and/or the power-based battery to provide power to the load, wherein the power-based battery has a lower power density than the power-based battery; larger than power type batteries.
Description
技术领域technical field
本发明涉及电气控制领域,尤其涉及一种复合储能电池的控制方法及系统。The invention relates to the field of electrical control, in particular to a control method and system for a composite energy storage battery.
背景技术Background technique
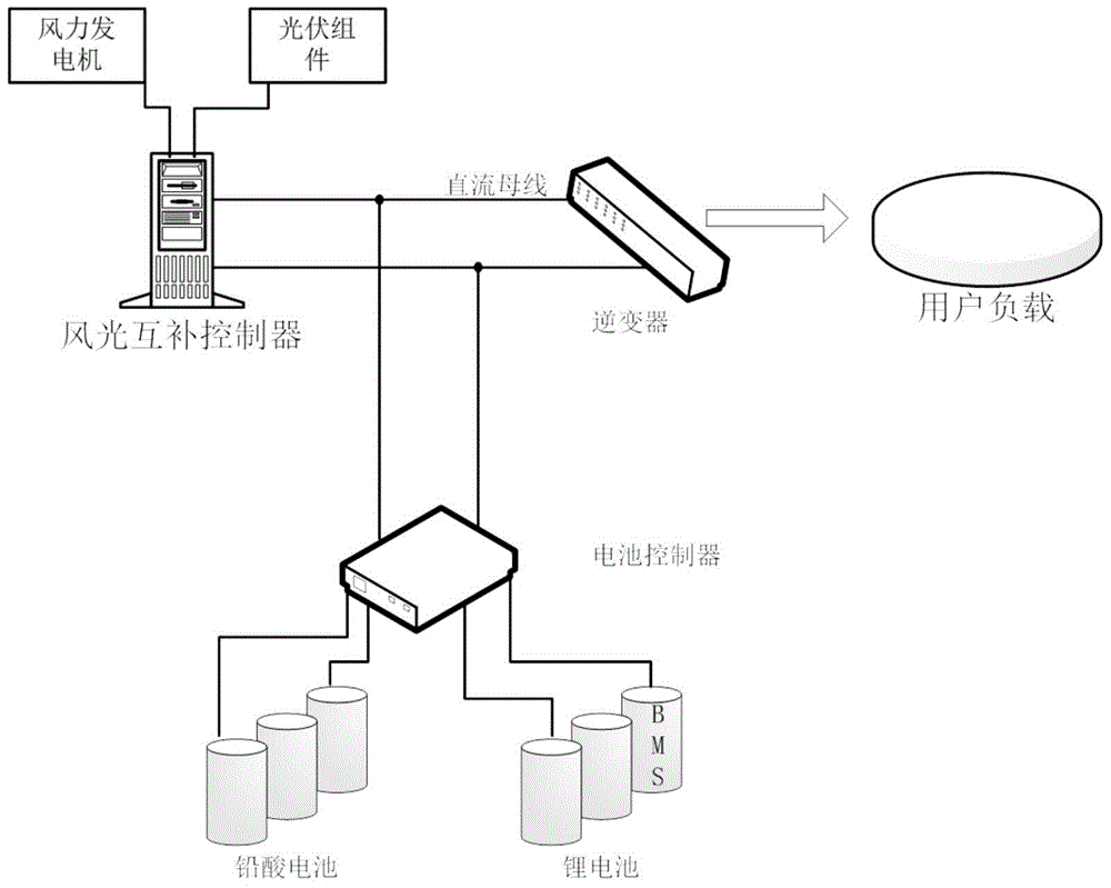
目前风光互补系统是一种分布式能源供电系统,通常包括风力发电机、光伏组件、风光互补控制器、蓄电池(通常使用铅酸电池)和逆变器四大组成部分,如图1所示,风光互补供电系统可以解决偏远地区或供电不便地区的用电问题。例如,风力发电机将风能转换为三相交流电输出,通常采用永磁发电机,小型风力发电机通常不具备变浆功能。光伏组件将太阳能转换为直流电能输出,风光互补控制器的功能是将永磁风力发电机输出的交流电能转换为直流电能,匹配电池电压,实现风机的保护、光伏逆功率保护、电池充电保护,也可根据需要实现风机和光伏的最大功率跟踪。蓄电池在整个系统中起到至关重要的作用,当风光资源条件较好时利用蓄电池充电将剩余的电能进行储存,当风光资源不好时通过蓄电池放电将储存的电能输出供用电负荷使用,目前蓄电池通常选用胶体铅酸电池。At present, the wind-solar hybrid system is a distributed energy power supply system, which usually includes four major components: wind turbines, photovoltaic modules, wind-solar hybrid controllers, batteries (usually lead-acid batteries) and inverters, as shown in Figure 1. The wind-solar hybrid power supply system can solve the problem of electricity consumption in remote areas or areas with inconvenient power supply. For example, wind turbines convert wind energy into three-phase AC output, usually using permanent magnet generators, and small wind turbines usually do not have the function of pitching. The photovoltaic module converts solar energy into DC power output. The function of the wind-solar hybrid controller is to convert the AC power output by the permanent magnet wind turbine into DC power, match the battery voltage, and realize the protection of the wind turbine, photovoltaic reverse power protection, and battery charging protection. The maximum power tracking of wind turbines and photovoltaics can also be realized as required. The battery plays a vital role in the whole system. When the wind and solar resources are in good condition, the battery is charged to store the remaining electric energy. When the wind and wind resources are not good, the stored energy is output for the electricity load through the battery discharge. At present, colloidal lead-acid batteries are usually used for batteries.
风光互补供电系统对储能电池的能量密度、功率密度、使用寿命和价格提出了更高的需求,这是传统的铅酸电池或锂电池难以满足的。现有的铅酸电池可循环充放电寿命较低,一般只有200~500次,风光互补供电系统的电池通常一年左右的时间就需要更换;随着用电水平要求的不断提高,用电负荷的功率逐渐增大,尤其是短时大功率负荷的使用,负载短时峰值功率大大增加。为了解决该问题,除了需要配备更大发电功率的风机和光伏组件,还需要配置更大容量的蓄电池来满足功率需求。铅酸电池能量密度高,但功率密度低,因此只能增加铅酸电池并联数目,被迫加大铅酸电池配置容量的方法来获得大的充放电功率,大大增加系统的体积、重量和成本;若综合考虑用电需求、系统成本、体积和重量等多方面因素,蓄电池配置更倾向于采用大功率和最小储能容量的配置方案。蓄电池不再工作于小电流充放电的工况,但是大电流充放电会降低电池储能利用率,同时也会降低铅酸电池的使用寿命。The wind-solar hybrid power supply system puts forward higher demands on the energy density, power density, service life and price of energy storage batteries, which are difficult to meet by traditional lead-acid batteries or lithium batteries. The existing lead-acid battery has a relatively low cycle charge and discharge life, generally only 200 to 500 times. The battery of the wind-solar hybrid power supply system usually needs to be replaced in about a year; The power of the load increases gradually, especially when the short-term high-power load is used, the short-term peak power of the load increases greatly. In order to solve this problem, in addition to wind turbines and photovoltaic modules with larger power generation, it is also necessary to configure batteries with larger capacity to meet the power demand. Lead-acid batteries have high energy density, but low power density, so the number of parallel lead-acid batteries can only be increased, and the lead-acid battery is forced to increase the configuration capacity to obtain large charging and discharging power, which greatly increases the volume, weight and cost of the system. ; If considering various factors such as electricity demand, system cost, volume and weight, the battery configuration is more inclined to adopt the configuration scheme of high power and minimum energy storage capacity. The battery no longer works in the condition of low current charging and discharging, but high current charging and discharging will reduce the utilization rate of battery energy storage, and also reduce the service life of lead-acid batteries.
传统的风光互补供电系统,铅酸电池直接挂在充电电源和用电负荷之间,铅酸电池的充放电取决于风光发电功率和用电负荷功率之差,铅酸电池充放电完全不受控制,没有其他手段和途径去实现蓄电池的充放电管理,无法有效提高电池利用率和使用寿命,此外,风光互补供电系统,铅酸电池的使用过于粗放,缺少对铅酸电池电量、不均衡状况和健康状况等的监测,不利于使用和维护,即便是有复合储能,也是通过锂电池与铅酸电池并联的方式构成一个复合电池组件,对两种电池的匹配要求极高,且两种电池的输出特性无法实现独立灵活控制,无法充分发挥两种电池的互补特性,在提升寿命和能量利用率等方面的效果是大打折扣的。In the traditional wind-solar hybrid power supply system, the lead-acid battery is directly connected between the charging power source and the electricity load. The charging and discharging of the lead-acid battery depends on the difference between the wind-solar power generation power and the electricity load power. The charging and discharging of the lead-acid battery is completely uncontrolled. , There is no other means and way to realize the charge and discharge management of the battery, and it is impossible to effectively improve the battery utilization rate and service life. In addition, the wind-solar hybrid power supply system, the use of lead-acid batteries is too extensive, and the lack of control of lead-acid battery power, unbalanced conditions and The monitoring of health status is not conducive to use and maintenance. Even if there is a composite energy storage, a composite battery component is formed by connecting a lithium battery and a lead-acid battery in parallel. The matching requirements of the two batteries are extremely high, and the two batteries The output characteristics of the battery cannot be controlled independently and flexibly, and the complementary characteristics of the two batteries cannot be fully utilized. The effect of improving the lifespan and energy utilization is greatly reduced.
发明内容SUMMARY OF THE INVENTION
针对现有技术中存在的问题,本发明提供了一种增加电池整体寿命的复合储能电池的控制方法及系统。Aiming at the problems existing in the prior art, the present invention provides a control method and system for a composite energy storage battery that increases the overall life of the battery.
本发明包括如下技术方案:The present invention includes the following technical solutions:
一种复合储能电池的控制方法,所述控制方法包括:A control method of a composite energy storage battery, the control method comprising:
将发电模块产生的交流电能转换成直流电能后,并且由直流母线输出所述直流电能;After converting the AC power generated by the power generation module into DC power, and outputting the DC power from the DC bus;
逆变装置将所述直流电能转换为适用于对应负载的交流电能后提供给对应的所述负载;其中,The inverter device converts the direct current electric energy into alternating current electric energy suitable for the corresponding load and provides it to the corresponding load; wherein,
当所述发电模块产生的所述交流电能多于所述负载需要的交流电能时,将多出的所述交流电能转换为直流电能,通过一电池控制器的控制,将该直流电能存储于能量型电池和/或功率型电池中;When the AC power generated by the power generation module is more than the AC power required by the load, the excess AC power is converted into DC power, and the DC power is stored in the energy under the control of a battery controller. type batteries and/or power type batteries;
当所述发电模块产生的所述交流电能少于所述负载需要的交流电能时,所述电池控制器控制所述能量型电池和/或功率型电池向所述负载提供电能,其中,When the AC power generated by the power generation module is less than the AC power required by the load, the battery controller controls the energy type battery and/or the power type battery to provide power to the load, wherein,
所述能量型电池的功率密度小于所述功率型电池;所述能量型电池的能量密度大于所述功率型电池。The power density of the energy type battery is lower than that of the power type battery; the energy density of the energy type battery is higher than that of the power type battery.
优选的,所述控制方法中,所述能量型电池为铅酸电池和/或所述功率型电池为锂电池。Preferably, in the control method, the energy type battery is a lead-acid battery and/or the power type battery is a lithium battery.
优选的,所述控制方法中,当所述发电模块产生的所述交流电能少于所述负载需要的交流电能时,所述功率型电池充电;以及Preferably, in the control method, when the AC power generated by the power generation module is less than the AC power required by the load, the power battery is charged; and
当所述功率型电池充电至电池电量的70%时,所述能量型电池开始充电并且所述功率型电池限压恒流充电。When the power type battery is charged to 70% of the battery capacity, the energy type battery starts to be charged and the power type battery is charged with a voltage limit and constant current.
优选的,所述控制方法中,当所述能量型电池充电至电池电量的80%时,所述能量型电池恒压限流充电。Preferably, in the control method, when the energy type battery is charged to 80% of the battery power, the energy type battery is charged with a constant voltage and current limit.
优选的,所述控制方法中,所述能量型电池和所述功率型电池电量均充满后,所述电池控制器提升直流母线电压,配合发电控制器实现弃风弃光。优选的,所述控制方法中,当所述发电模块产生的所述交流电能少于所述负载需要的交流电能时,在供电功率小于所述负载额定功率时,优先使用所述功率型电池放电,在所述功率型电池的剩余电量为20%时,所述能量型电池开始放电。Preferably, in the control method, after both the energy type battery and the power type battery are fully charged, the battery controller increases the DC bus voltage, and cooperates with the power generation controller to realize the abandonment of wind and light. Preferably, in the control method, when the AC power generated by the power generation module is less than the AC power required by the load, when the power supply is less than the rated power of the load, the power battery is preferentially used for discharging , when the remaining capacity of the power type battery is 20%, the energy type battery starts to discharge.
优选的,所述控制方法中,当所述发电模块产生的所述交流电能少于所述负载需要的交流电能时,在所述功率型电池放电过程中,若所述功率型电池放电电流大于所述功率电池允许最大放电电流,所述功率电池和所述能量型电池按照设定比例同时放电。Preferably, in the control method, when the AC power generated by the power generation module is less than the AC power required by the load, during the discharge process of the power type battery, if the discharge current of the power type battery is greater than The power battery allows a maximum discharge current, and the power battery and the energy-type battery are simultaneously discharged according to a set ratio.
优选的,所述控制方法中,Preferably, in the control method,
所述电池控制器在直流母线侧采集直流母线电信号,所述电池控制器根据采集的所述直流母线电信号实时控制所述能量型电池和/或所述功率型电池的工作状态;The battery controller collects the DC bus electrical signal on the DC bus side, and the battery controller controls the working state of the energy type battery and/or the power type battery in real time according to the collected DC bus electrical signal;
所述电池控制器采集能量型电池电信号,根据所述能量型电池电信号实时控制所述功率型电池和/或所述能量型电池的工作状态;The battery controller collects the electrical signal of the energy-type battery, and controls the working state of the power-type battery and/or the energy-type battery in real time according to the electrical signal of the energy-type battery;
所述电池控制器采集功率型电池电信号,根据所述功率型电池电信号实时控制所述功率型电池和/或所述能量型电池的工作状态。The battery controller collects the electrical signal of the power battery, and controls the working state of the power battery and/or the energy battery in real time according to the electrical signal of the power battery.
优选的,所述控制方法还包括:Preferably, the control method further includes:
所述电池控制器对所述能量型电池和所述功率型电池进行检测和/或保护。The battery controller detects and/or protects the energy type battery and the power type battery.
优选的,所述控制方法还包括:Preferably, the control method further includes:
电池保护系统对所述功率型电池进行电池保护。The battery protection system performs battery protection for the power type battery.
一种复合储能电池的控制系统,其特征在于,应用于发电单元向负载提供电能的过程中,所述控制系统包括:A control system for a composite energy storage battery, characterized in that, when applied to a process in which a power generation unit provides electrical energy to a load, the control system includes:
逆变装置;Inverter device;
发电单元,通过所述逆变装置与所述负载连接,以向所述负载提供电能;a power generation unit, connected to the load through the inverter device, so as to provide electrical energy to the load;
电池组,分别与逆变装置和所述发电单元连接,以存储所述发电单元输出的电能,且所述负载通过所述逆变装置获取所述电池组或所述发电单元提供的电能进行工作;A battery pack is connected to the inverter device and the power generation unit respectively, so as to store the electric energy output by the power generation unit, and the load obtains the electric energy provided by the battery pack or the power generation unit through the inverter device to work ;
电池控制器,与所述电池组连接,以控制所述电池组的充/放电;a battery controller connected to the battery pack to control charging/discharging of the battery pack;
其中,所述电池组至少包括能量型电池和功率型电池,且所述能量型电池的功率密度小于所述功率型电池,所述能量型电池的能量密度大于所述功率型电池。The battery pack includes at least an energy-type battery and a power-type battery, and the power-type battery has a lower power density than the power-type battery, and the energy-type battery has a higher energy density than the power-type battery.
优选的,所述发电单元包括:Preferably, the power generation unit includes:
发电模块,产生电能;Power generation module to generate electricity;
发电控制器,与所述发电模块连接,并且通过直流母线与所述逆变装置连接,转换所述发电模块产生的电能;其中,a power generation controller, connected to the power generation module and connected to the inverter device through a DC bus, to convert the electric energy generated by the power generation module; wherein,
所述发电模块包括光伏组件和/或风力发电机。The power generation module includes photovoltaic components and/or wind turbines.
优选的,所述电池控制器包括:Preferably, the battery controller includes:
直流母线采样单元,对所述直流母线进行电信号的采样,得到直流母线电信号;a DC bus sampling unit, for sampling the electrical signal of the DC bus to obtain the DC bus electrical signal;
电池采样单元,分别对所述功率型电池和所述能量型电池的电信号进行采样,得到功率型电池电信号和能量型电池电信号;a battery sampling unit, respectively sampling the electrical signals of the power-type battery and the energy-type battery to obtain the power-type battery electrical signal and the energy-type battery electrical signal;
主控模块,分别于所述直流母线采样单元、所述电池采样单元连接,根据所述直流母线电信号和/或功率型电池电信号和/或能量型电池电信号对能量型电池的主回路和/或功率型电池的主回路进行控制。The main control module is respectively connected to the DC bus sampling unit and the battery sampling unit, and according to the DC bus electrical signal and/or the power battery electrical signal and/or the energy battery electrical signal, the main circuit of the energy battery is and/or the main circuit of the power battery.
优选的,所述能量型电池为铅酸电池和/或所述功率型电池为锂电池。Preferably, the energy type battery is a lead-acid battery and/or the power type battery is a lithium battery.
本发明的有益效果是:The beneficial effects of the present invention are:
本发明将铅酸电池和锂电池当作独立的个体来使用,通过电池控制器来实现两种电池完全独立的充放电控制、动态功率的调整和能量管理,本发明中两种电池电压匹配的要求很低,0~100%范围内都能够实现,并且两种电池充放电方式和充放电功率完全独立受控,可以根据电池当前状态和需求情况灵活的分配和管理,在满足需求的前提下充分发挥两种电池的个性特点,提高电池能量利用率,提高电池使用寿命,通过充放电控制和能量管理,在一般工况下,优先使用循环寿命较高的锂电,仅在短时大功率和长时间放电的需求条件下启用铅酸电池,减少了铅酸电池使用频度,增加了系统整体的寿命。The invention uses the lead-acid battery and the lithium battery as independent individuals, and realizes completely independent charge and discharge control, dynamic power adjustment and energy management of the two batteries through the battery controller. In the invention, the voltages of the two batteries are matched. The requirements are very low, and can be achieved within the range of 0 to 100%, and the two battery charging and discharging methods and charging and discharging power are completely independently controlled, which can be flexibly allocated and managed according to the current state and demand of the battery, on the premise of meeting the demand. Give full play to the individual characteristics of the two batteries, improve battery energy utilization, and improve battery life. Through charge and discharge control and energy management, under normal working conditions, lithium batteries with higher cycle life are given priority, and only in short-term high-power and The lead-acid battery is enabled under the requirement of long-term discharge, which reduces the frequency of use of the lead-acid battery and increases the overall life of the system.
附图说明Description of drawings
图1为现有技术中风光互补供电系统的结构示意图;1 is a schematic structural diagram of a wind-solar hybrid power supply system in the prior art;
图2为本发明复合储能的控制系统的结构示意图;Fig. 2 is the structural schematic diagram of the control system of the composite energy storage of the present invention;
图3为本发明发电与用电功率的变化曲线;Fig. 3 is the variation curve of electric power generation and electric power consumption of the present invention;
图4a-4c为本发明电池选择方案的对比图;4a-4c are comparative diagrams of the battery selection scheme of the present invention;
图5为本发明复合电池的控制电路图;Fig. 5 is the control circuit diagram of the composite battery of the present invention;
图6为本发明电池控制器的控制示意图;Fig. 6 is the control schematic diagram of the battery controller of the present invention;
图7为本发明电池控制器的电能管理流程图;Fig. 7 is the electric energy management flow chart of the battery controller of the present invention;
图8为本发明电池控制器的电路连接图;Fig. 8 is the circuit connection diagram of the battery controller of the present invention;
图9为本发明中基于IGBT的电池控制器的电路连接图;9 is a circuit connection diagram of an IGBT-based battery controller in the present invention;
图10为本发明基于MOSFET的电池控制器的电路连接图。FIG. 10 is a circuit connection diagram of the MOSFET-based battery controller of the present invention.
具体实施方式Detailed ways
需要说明的是,在不冲突的情况下,下述技术方案,技术特征之间可以相互组合。It should be noted that, in the case of no conflict, the following technical solutions and technical features can be combined with each other.
下面结合附图对本发明的具体实施方式作进一步的说明:The specific embodiments of the present invention will be further described below in conjunction with the accompanying drawings:
图2为本实施例提出的一种基于复合储能的风光互补供电系统结构示意图,本实施例以风光发电进行举例,作为发电模块,但不限于上述两种发电模式,具体情况可以根据实际情况进行设定。如图2所示,系统中采用两种储能元件配合工作,一种储能元件能量密度高,可以成为能量型电池;一种储能元件功率密度高,可以称为功率型电池,综合二者优点,在尽可能减小体积、重量和成本的条件下同时满足能量和功率的需求。第一种储能元件可以采用铅酸电池,能量密度高,成本低,但功率密度较低。第二种储能元件通常采用锂电池,如钛酸锂电池、磷酸铁锂电池等,功率密度高,能量密度高,但当前成本较高,第二储能元件也可以使用超级电容,超级电容功率密度高,但能量密度低,成本高,目前在该场合使用经济性不佳。根据用户当地风光情况和负荷工况合理配置两种储能元件的配比,以达到系统的最有配置。通常情况下,锂电池与铅酸电池储能容量配比可以为2:8,甚至可以更低,具体比值可以根据详细情况进行设定。FIG. 2 is a schematic structural diagram of a wind-solar hybrid power supply system based on composite energy storage proposed in this embodiment. In this embodiment, wind-solar power generation is used as an example as a power generation module, but it is not limited to the above two power generation modes. The specific conditions can be based on actual conditions. Make settings. As shown in Figure 2, two energy storage elements are used in the system to work together. One energy storage element has high energy density and can be used as an energy battery; another energy storage element has high power density and can be called a power battery. It can meet the requirements of energy and power at the same time under the condition of reducing the volume, weight and cost as much as possible. The first energy storage element can use lead-acid batteries, which have high energy density and low cost, but low power density. The second energy storage element usually uses lithium batteries, such as lithium titanate batteries, lithium iron phosphate batteries, etc., with high power density and high energy density, but the current cost is high, the second energy storage element can also use super capacitors, super capacitors The power density is high, but the energy density is low and the cost is high. According to the user's local wind and load conditions, the ratio of the two energy storage elements is reasonably configured to achieve the best configuration of the system. Under normal circumstances, the energy storage capacity ratio of lithium battery and lead-acid battery can be 2:8, or even lower, and the specific ratio can be set according to the details.
现有技术中,风力发电机和光伏组件会通过一风光互补控制器,因本实施例中以风、光发电进行举例,若采用其他形式发电可以采用其相对应的发电控制器,即风光互补控制器可以作为发电控制器的一种,作为本实施例中将风、光发电模块产生的交流电能转换为直流电能通过直流母线输出给逆变器,逆变器将该直流电能转换为与用电负载(负载)相使用的交流电能,将该电能输出给负载。如上所示,上述提到的两种类型电池,可以连接在直流母线上,当负载需要的电能小于发电模块产生的电能的时候,这两种电池可以按照设定的模式进行储能,相反,当负载需要的电能大于发电模块产生的电能的时候,两种电池会为负载提供电能,除了采用复合储能,与现有技术中风光互补供电系统不同的是储能元件通过一个复合电池控制器挂在直流母线上,复合电池控制器(电池控制器)是实现风光互补供电系统能量管理的核心设备,其主要功能包括:铅酸电池和锂电池的功率分配;铅酸电池和锂电池的充放电控制与电池保护;铅酸电池和锂电池电量、不均衡状况和健康状况等的监测;配合风光互补控制器实现弃风弃光;通过复合电池控制器的功率分配策略保证优先使用锂电池充放电,维持系统功率动态平衡,减少铅酸电池循环充放电次数,提高铅酸电池使用寿命。后文会对电池控制器的控制方式进行详细的描述。In the prior art, wind turbines and photovoltaic modules pass through a wind-solar hybrid controller. In this embodiment, wind and photovoltaic power generation is used as an example. If other forms of power generation are used, the corresponding power generation controller can be used, that is, wind-solar hybrid power generation. The controller can be used as a kind of power generation controller. In this embodiment, the AC power generated by the wind and photovoltaic power generation modules is converted into DC power and output to the inverter through the DC bus. The AC power used by the electrical load (load) phase is output to the load. As shown above, the two types of batteries mentioned above can be connected to the DC bus. When the power required by the load is less than the power generated by the power generation module, the two types of batteries can store energy according to the set mode. On the contrary, When the electrical energy required by the load is greater than the electrical energy generated by the power generation module, the two batteries will provide electrical energy for the load. In addition to the use of composite energy storage, the difference from the wind-solar hybrid power supply system in the prior art is that the energy storage element passes through a composite battery controller. Hanging on the DC bus, the composite battery controller (battery controller) is the core device for realizing the energy management of the wind-solar hybrid power supply system. Its main functions include: power distribution of lead-acid batteries and lithium batteries; charging of lead-acid batteries and lithium batteries Discharge control and battery protection; monitoring of lead-acid battery and lithium battery power, imbalance status and health status, etc.; cooperating with wind-solar hybrid controller to achieve abandonment of wind and solar energy; through the power distribution strategy of the composite battery controller to ensure the priority use of lithium battery charging Discharge, maintain the dynamic balance of system power, reduce the number of cycle charging and discharging of lead-acid batteries, and improve the service life of lead-acid batteries. The control method of the battery controller will be described in detail later.
图3为某地区一天内典型的风光发电功率和用电负荷功率曲线图,由此可知,风光互补供电系统中的蓄电池需要在一天内进行频繁充放电来实现系统功率的动态平衡。锂电池循环充放电寿命在2000~3000次,铅酸电池循环充放电寿命仅200~500次,如图4a所示的范例,本实施例基于复合储能的功率分配策略,优先使用锂电池充放电保证系统动态功率平衡,仅在风光条件不佳或负荷用电高峰时段,在锂电池电量不够的情况下才使用铅酸电池,大大提高了铅酸电池的使用寿命。如果通过复合电池控制器的功率分配策略保证大功率负荷运行时优先考虑锂电池较高倍率放电,铅酸电池小倍率放电,获得系统用户需求、成本、体积和重量的最有性能。铅酸电池充放电倍率不超过0.3C,按照0.3C设计其配置方案如图4b所示,市场上铅酸电池价格一般为500~700元/kWh,锂电池的价格一般为1500~3000元/kWh,其中包括电池管理系统(BMS)的价格,所以通过本实施例的技术方案可以大大的减少供电的成本。Figure 3 is a typical graph of wind-solar power generation power and electricity load power in a day in a certain area. It can be seen that the batteries in the wind-solar hybrid power supply system need to be charged and discharged frequently within a day to achieve a dynamic balance of system power. The cycle charge and discharge life of lithium batteries is 2000 to 3000 times, and the cycle charge and discharge life of lead-acid batteries is only 200 to 500 times. As shown in Figure 4a, this embodiment is based on the power distribution strategy of composite energy storage. Discharge ensures the dynamic power balance of the system, and the lead-acid battery is only used when the power of the lithium battery is not enough during the period of poor wind conditions or peak load power consumption, which greatly improves the service life of the lead-acid battery. If the power distribution strategy of the composite battery controller is used to ensure that the high-power load is running, the higher rate discharge of the lithium battery is given priority, and the lead-acid battery is discharged at a small rate, and the best performance of the system user requirements, cost, volume and weight can be obtained. The charge-discharge rate of lead-acid batteries does not exceed 0.3C. The configuration scheme is designed according to 0.3C as shown in Figure 4b. The price of lead-acid batteries in the market is generally 500-700 yuan/kWh, and the price of lithium batteries is generally 1500-3000 yuan/kWh. kWh, which includes the price of the battery management system (BMS), so the cost of power supply can be greatly reduced through the technical solution of this embodiment.
如图4c所示,通过以上方案对比,通过复合电池控制器的功率分配策略保证大功率负荷运行时优先考虑使用锂电池较高倍率放电,铅酸电池小倍率放电,在成本、体积和重量方面都具备明显优势。若仅追求成本、体积和重量,选用铅酸电池单一储能方式,则铅酸电池充电电流最大会到0.5C以上,最大放电电流最大1C以上,这样的使用工况会降低铅酸电池会降低铅酸电池能量利用率和使用寿命。As shown in Figure 4c, through the comparison of the above schemes, the power distribution strategy of the composite battery controller ensures that high-power load operation is given priority to the use of lithium batteries for higher rate discharge, and lead-acid batteries for low rate discharge. In terms of cost, volume and weight have obvious advantages. If only the cost, volume and weight are pursued, and the single energy storage method of lead-acid battery is selected, the maximum charging current of lead-acid battery will be above 0.5C, and the maximum discharge current will be above 1C. Lead-acid battery energy utilization and service life.
本实施例中,两种电池通过复合电池控制器连接直流母线,通过复合电池控制器可以实现两种电池的充放电控制。当风光功率大于负载功率时,优先使用锂电池充电,对充电电流不做任何限制,锂电池的剩余电量(SOC)达到70%左右,由铅酸电池充电,同时对锂电池进行恒压限流充电,保证锂电池完全充满。锂电池完全充满后,仅对铅酸电池充电,待铅酸电池SOC到达80%左右快充满时,铅酸电池恒压限流充电,此时剩余风光功率将直流母线电压自动抬升至风光互补控制器弃风弃光的电压值,使整个供电系统在复合电池充满电后自动切入弃风弃光状态。风光功率小于负载功率时,优先使用锂电池放电,锂电池放电SOC到达20%左右再使用铅酸电池放电;锂电池有电水泵工作时间较短,但功率很大,在风光条件较差的工况下由锂电池和铅酸电池按一定电流比例放电。通过复合电池控制器对锂电池和铅酸电池的充放电控制,既能提高电池的利用率,又能延长电池的使用寿命。复合电池控制器不仅实现了锂电池的监测,同时集成了铅酸电池BMS的功能,实现铅酸电池SOC、不均衡度和健康状况等的监测,有利于铅酸电池维护,提高铅酸电池使用寿命。本实施例中的电池保护系统(BMS)可以对锂电池进行电池保护。In this embodiment, the two batteries are connected to the DC bus through the composite battery controller, and the charge and discharge control of the two batteries can be realized by the composite battery controller. When the wind power is greater than the load power, the lithium battery is preferentially used for charging, and there is no restriction on the charging current. The remaining power (SOC) of the lithium battery reaches about 70%, and the lead-acid battery is charged. At the same time, the lithium battery is limited by constant voltage Charge to ensure that the lithium battery is fully charged. After the lithium battery is fully charged, only the lead-acid battery is charged. When the SOC of the lead-acid battery reaches about 80% and is about to be fully charged, the lead-acid battery is charged with a constant voltage and current limit. The voltage value of abandoning wind and light of the device makes the whole power supply system automatically switch to the state of abandoning wind and abandoning light after the composite battery is fully charged. When the wind power is less than the load power, the lithium battery is given priority to discharge, and the lead-acid battery is used when the discharge SOC of the lithium battery reaches about 20%. Under certain circumstances, the lithium battery and the lead-acid battery are discharged according to a certain current ratio. The charge and discharge control of the lithium battery and the lead-acid battery by the composite battery controller can not only improve the utilization rate of the battery, but also prolong the service life of the battery. The composite battery controller not only realizes the monitoring of lithium batteries, but also integrates the function of the lead-acid battery BMS to monitor the SOC, imbalance and health status of the lead-acid battery, which is conducive to the maintenance of the lead-acid battery and improves the use of the lead-acid battery. life. The battery protection system (BMS) in this embodiment can perform battery protection for the lithium battery.
图5为复合电池控制器的电路示意图,如图5所示,该电路示意图主要分为控制回路和主回路,其中主回路包括铅酸电池主回路和锂电池主回路,二者共用一个控制回路。本实施例中,控制回路中包括第一电压采样单元(电压采样1),该单元对直流母线的电信号进行采样,根据采样得到的直流母线电信号,第一主控单元(主控1)和/或第二主控单元(主控2)控制锂电池主回路和/或铅酸电池主回路的工作情况,第二电压采样单元分别从锂电池和铅酸电池侧进行电信号的采样,同样也是根据采样得到的信号由第一主控单元和第二主控单元进行相应的控制,此外控制回路中还包括一对外的接口,接受控制回路外部的信号,以对控制回路进行控制操作,后文对该对外接口进行详述。图6为复合电池控制电路图,图6的电路图主要分为锂电池控制框图和铅酸电池控制框图,其中每种电池的控制框图又包括直流母线外环控制和电池电压外环控制,当复合电池进行大功率放电时,由两种电池同时按一定比例完成放电。如图7所示首先上电后程序自动依次完成初始化和待机状态,当上级下发开机指令时,系统进入预充状态,预充完成后首先进入锂电池工作状态,然后依次图7所示的流程按照相应状态调节进行正常工况的跳转。如图8所示,复合电池控制器包括控制电路部分和主回路部分,其中控制电路由控制板卡、电源板卡、接口板卡等组成,主回路部分包括锂电池合铅酸电池主回路两部分;对外接口有直流母线接口、复合电池接口以及与锂电池BMS等的通讯接口。Figure 5 is a schematic circuit diagram of a composite battery controller. As shown in Figure 5, the circuit schematic diagram is mainly divided into a control loop and a main loop, wherein the main loop includes a lead-acid battery main circuit and a lithium battery main circuit, both of which share a control loop . In this embodiment, the control loop includes a first voltage sampling unit (voltage sampling 1), which samples the electrical signal of the DC bus, and according to the sampled DC bus electrical signal, the first main control unit (main control 1) And/or the second main control unit (main control 2) controls the working conditions of the main circuit of the lithium battery and/or the main circuit of the lead-acid battery, and the second voltage sampling unit samples the electrical signals from the lithium battery and the lead-acid battery side respectively, It is also controlled by the first main control unit and the second main control unit according to the sampled signal. In addition, the control loop also includes a pair of external interfaces to receive signals from outside the control loop to control the control loop. The external interface will be described in detail later. Figure 6 is a control circuit diagram of a composite battery. The circuit diagram in Figure 6 is mainly divided into a lithium battery control block diagram and a lead-acid battery control block diagram. The control block diagram of each battery includes the DC bus outer loop control and the battery voltage outer loop control. When the composite battery When high-power discharge is performed, the two batteries are discharged at the same time according to a certain proportion. As shown in Figure 7, after power-on, the program automatically completes the initialization and standby states in sequence. When the superior sends the power-on command, the system enters the pre-charge state. After the pre-charge is completed, it first enters the lithium battery working state, and then the The process jumps to normal working conditions according to the corresponding state adjustment. As shown in Figure 8, the composite battery controller includes a control circuit part and a main circuit part, wherein the control circuit consists of a control board, a power board, an interface board, etc., and the main circuit part includes a lithium battery and a lead-acid battery main circuit. Part; external interfaces include DC bus interface, composite battery interface and communication interface with lithium battery BMS, etc.
本实施例中,基于图5的连接图,接口板与控制板之间采用RS485通讯方式,并且通过CAN总线连接,EPO急停信号可以控制使得控制回路的停止工作,以进行电路保护,第一主控单元和第二主控单元也可以根据从直流母线侧和电池侧采样得到的电信号通过PWM信号控制锂电池主回路和铅酸电池主回路中控制器件(例如下述的IGBT或者MOSFET)的占空比等参数。如图9所示,从安全角度出发户用型的系统电池电压一般较低,额定电压通常为48V,而直流母线电压通常比较高,通常在110V甚至更高,电池控制器需要实现直流升压的功能,且功率可以双向流动。同时考虑到电池电流纹波会影响电池的使用率和寿命,因此采用双向Buck-boost电路交错并联的方式来实现,直流母线电压较高的场合通常选用的功率器件为IGBT,其中IGBT的关断与导通可以通过控制回路的控制、调节。两种电池的控制器根据功率需求选择交错并联的路数,图9中锂电池和铅酸电池都交错并联3路。图10为基于MOSFET的复合电池PCS控制器实现方案,与图9不同的功率器件采用MOSFET,除了交错并联,还通过MOSFET单管并联的方式来扩容,该方案适合于较小功率,系统直流母线电压较低的场合。In this embodiment, based on the connection diagram of FIG. 5 , the interface board and the control board adopt the RS485 communication mode, and are connected through the CAN bus, and the EPO emergency stop signal can control the stop of the control loop for circuit protection. The main control unit and the second main control unit can also control the control devices (such as the following IGBT or MOSFET) in the main circuit of the lithium battery and the main circuit of the lead-acid battery through the PWM signal according to the electrical signals sampled from the DC bus side and the battery side. parameters such as duty cycle. As shown in Figure 9, from the safety point of view, the battery voltage of the household system is generally low, the rated voltage is usually 48V, and the DC bus voltage is usually relatively high, usually 110V or even higher, the battery controller needs to achieve DC boost function, and power can flow in both directions. At the same time, considering that the current ripple of the battery will affect the utilization rate and life of the battery, the bidirectional Buck-boost circuit is used to realize the interleaved parallel connection. The power device usually selected in the case of high DC bus voltage is the IGBT, in which the IGBT is turned off. And conduction can be controlled and adjusted through the control loop. The controllers of the two batteries select the number of staggered and parallel channels according to the power requirements. In Figure 9, both the lithium battery and the lead-acid battery are staggered and connected in parallel for 3 channels. Figure 10 shows the implementation scheme of the MOSFET-based PCS controller for the composite battery. The power devices different from those in Figure 9 use MOSFETs. In addition to the staggered parallel connection, the capacity is expanded by MOSFET single-tube parallel connection. This scheme is suitable for low power, system DC busbars In the case of low voltage.
如图9、图10所示,通过叠加电流纹波的方式,使得锂电池和铅酸电池输出的电压趋于稳定,防止输出的电压波动较大,而MOSFET的开关敏感度要高于IGBT,可以提高电路的开关频率,这样可以加强输出电压的稳定性。As shown in Figure 9 and Figure 10, by superimposing the current ripple, the output voltage of the lithium battery and lead-acid battery tends to be stable, preventing the output voltage from fluctuating greatly, and the switching sensitivity of the MOSFET is higher than that of the IGBT. The switching frequency of the circuit can be increased, which can enhance the stability of the output voltage.
综上所述,本发明的复合电池功率分配策略与控制方法,优先使用锂电池充放电实现风光储互补供电系统的动态功率平衡,提高电池使用寿命,复合电池充放电控制与保护,通过协调两种电池工作方式,实现锂电池和铅酸电池的充电控制和放电控制,提高电池能量利用率和使用寿命;本发明通过复合电池控制器实现两种电池独立灵活地充放电控制和管理,极大降低了两种电池匹配的要求;锂电池循环充放电寿命高,优先通过锂电池充放电实现风光互补供电系统的功率平衡,大大提高铅酸电池使用寿命;通过锂电池/铅酸电池的充电管理,大大提高锂电池和铅酸电池储能电量的有效利用率,这样可以减小锂电池和铅酸电池的配置容量,从而降低系统成本、体积和重量;通过两种电池的配合充电控制,保证在风光资源较好且某一电池电量较高时,由另一电池控制直流母线电压,同时由该电池进行恒压限流控制,既保证了牧民风光互补供电系统的稳定性,又实现了最大限度的提高铅酸电池利用率;通过锂电池/铅酸电池的放电管理,保证大功率负载短时工作时,锂电池大倍率放电,配合铅酸电池小倍率放电,在确保负荷功率需求的情况下,优化两种电池出力分配,既保证了电池的使用寿命,又减少了电池的配置,降低成本、体积和重量。In summary, the power distribution strategy and control method of the composite battery of the present invention, the charging and discharging of the lithium battery is preferentially used to realize the dynamic power balance of the wind-solar storage complementary power supply system, the service life of the battery is improved, and the charging and discharging control and protection of the composite battery is achieved by coordinating the two. It can realize the charge control and discharge control of lithium battery and lead-acid battery, and improve the energy utilization rate and service life of the battery; the invention realizes the independent and flexible charge and discharge control and management of the two batteries through the composite battery controller, which greatly improves the battery efficiency. The requirements for matching the two batteries are reduced; the lithium battery has a high cycle charge and discharge life, and the power balance of the wind-solar hybrid power supply system is prioritized through the charge and discharge of the lithium battery, which greatly improves the service life of the lead-acid battery; through the charging management of the lithium battery/lead-acid battery , greatly improve the effective utilization rate of lithium battery and lead-acid battery energy storage, which can reduce the configuration capacity of lithium battery and lead-acid battery, thereby reducing system cost, volume and weight; through the coordinated charging control of the two batteries, to ensure When the wind and wind resources are good and the power of one battery is high, the other battery controls the DC bus voltage, and the battery performs constant voltage and current limiting control, which not only ensures the stability of the herdsmen's wind-solar hybrid power supply system, but also achieves maximum Maximize the utilization rate of lead-acid batteries; through the discharge management of lithium batteries/lead-acid batteries, it is ensured that when high-power loads work for a short time, the lithium batteries are discharged at a high rate, and the lead-acid batteries are discharged at a small rate to ensure the load power demand. Optimizing the output distribution of the two batteries not only ensures the service life of the battery, but also reduces the configuration of the battery and reduces the cost, volume and weight.
通过说明和附图,给出了具体实施方式的特定结构的典型实施例,基于本发明精神,还可作其他的转换。尽管上述发明提出了现有的较佳实施例,然而,这些内容并不作为局限。Typical examples of specific structures of specific embodiments are given through the description and drawings, and other transformations may be made based on the spirit of the present invention. Although the above-described invention provides existing preferred embodiments, these are not intended to be limiting.
对于本领域的技术人员而言,阅读上述说明后,各种变化和修正无疑将显而易见。因此,所附的权利要求书应看作是涵盖本发明的真实意图和范围的全部变化和修正。在权利要求书范围内任何和所有等价的范围与内容,都应认为仍属本发明的意图和范围内。Various changes and modifications will no doubt become apparent to those skilled in the art upon reading the above description. Therefore, the appended claims should be construed to cover all changes and modifications of the true intent and scope of this invention. Any and all equivalent ranges and content within the scope of the claims should still be considered to be within the intent and scope of the invention.
Claims (10)
Priority Applications (1)
| Application Number | Priority Date | Filing Date | Title |
|---|---|---|---|
| CN201610016126.7A CN106961150B (en) | 2016-01-11 | 2016-01-11 | Control method and system of composite energy storage battery |
Applications Claiming Priority (1)
| Application Number | Priority Date | Filing Date | Title |
|---|---|---|---|
| CN201610016126.7A CN106961150B (en) | 2016-01-11 | 2016-01-11 | Control method and system of composite energy storage battery |
Publications (2)
| Publication Number | Publication Date |
|---|---|
| CN106961150A CN106961150A (en) | 2017-07-18 |
| CN106961150B true CN106961150B (en) | 2020-09-01 |
Family
ID=59481203
Family Applications (1)
| Application Number | Title | Priority Date | Filing Date |
|---|---|---|---|
| CN201610016126.7A Active CN106961150B (en) | 2016-01-11 | 2016-01-11 | Control method and system of composite energy storage battery |
Country Status (1)
| Country | Link |
|---|---|
| CN (1) | CN106961150B (en) |
Families Citing this family (9)
| Publication number | Priority date | Publication date | Assignee | Title |
|---|---|---|---|---|
| CN109586329A (en) * | 2017-09-28 | 2019-04-05 | 大连融科储能技术发展有限公司 | Hybrid energy storage system of off-grid solar power generation system, configuration method and operation method |
| CN108482150B (en) * | 2018-03-23 | 2020-10-16 | 湖州宏威新能源汽车有限公司 | Energy distribution method, electric-electric hybrid system and storage medium |
| CN111913110B (en) * | 2019-05-10 | 2023-03-14 | 维谛技术有限公司 | Commercial power battery configuration evaluation method and system |
| CN110729947A (en) * | 2019-09-23 | 2020-01-24 | 中国科学院光电研究院 | Mooring ball energy system and control method |
| CN112467774B (en) * | 2021-02-03 | 2021-07-02 | 国网江西省电力有限公司电力科学研究院 | Energy storage system management and control method and device based on global energy efficiency optimization and SOC adaptation |
| CN113937750A (en) * | 2021-10-18 | 2022-01-14 | 西安热工研究院有限公司 | Wind-solar-storage complementary distributed energy power generation system and control method thereof |
| CN114744708A (en) * | 2022-03-30 | 2022-07-12 | 东风华神汽车有限公司 | Vehicle-mounted multi-power-supply charging and discharging management board card and system |
| CN116021118B (en) * | 2023-03-29 | 2023-06-27 | 电王精密电器(北京)有限公司 | Power supply control system of engine welding machine |
| CN117913957B (en) * | 2024-03-19 | 2024-07-09 | 上海采日能源科技有限公司 | Method and device for controlling charge and discharge of battery of hybrid energy storage system and electronic equipment |
Citations (4)
| Publication number | Priority date | Publication date | Assignee | Title |
|---|---|---|---|---|
| CN102856924A (en) * | 2012-08-29 | 2013-01-02 | 中国能源建设集团广东省电力设计研究院 | Microgrid smooth switch control method and strategy based on composite energy storage |
| CN202737478U (en) * | 2012-08-29 | 2013-02-13 | 中国能源建设集团广东省电力设计研究院 | Combined energy storage apparatus suitable for seamless switching of micro-grid |
| CN103904766A (en) * | 2014-04-04 | 2014-07-02 | 哈尔滨工程大学 | Device and method for controlling hybrid energy storage of super-capacitors and storage batteries |
| CN105207575A (en) * | 2015-09-08 | 2015-12-30 | 江苏绿扬电子仪器集团有限公司 | Hybrid energy storage device |
Family Cites Families (3)
| Publication number | Priority date | Publication date | Assignee | Title |
|---|---|---|---|---|
| US7800247B2 (en) * | 2008-05-30 | 2010-09-21 | Chun-Chieh Chang | Storage system that maximizes the utilization of renewable energy |
| TWI532294B (en) * | 2014-01-09 | 2016-05-01 | 法拉蒂綠能股份有限公司 | Portable compound battery system |
| CN204243873U (en) * | 2014-12-10 | 2015-04-01 | 陕西理工学院 | A hybrid energy storage device of a supercapacitor and a battery |
-
2016
- 2016-01-11 CN CN201610016126.7A patent/CN106961150B/en active Active
Patent Citations (4)
| Publication number | Priority date | Publication date | Assignee | Title |
|---|---|---|---|---|
| CN102856924A (en) * | 2012-08-29 | 2013-01-02 | 中国能源建设集团广东省电力设计研究院 | Microgrid smooth switch control method and strategy based on composite energy storage |
| CN202737478U (en) * | 2012-08-29 | 2013-02-13 | 中国能源建设集团广东省电力设计研究院 | Combined energy storage apparatus suitable for seamless switching of micro-grid |
| CN103904766A (en) * | 2014-04-04 | 2014-07-02 | 哈尔滨工程大学 | Device and method for controlling hybrid energy storage of super-capacitors and storage batteries |
| CN105207575A (en) * | 2015-09-08 | 2015-12-30 | 江苏绿扬电子仪器集团有限公司 | Hybrid energy storage device |
Also Published As
| Publication number | Publication date |
|---|---|
| CN106961150A (en) | 2017-07-18 |
Similar Documents
| Publication | Publication Date | Title |
|---|---|---|
| CN106961150B (en) | Control method and system of composite energy storage battery | |
| CN102005817B (en) | Uninterruptible power supply device based on microgrid and dispatching control method thereof | |
| CN103427430B (en) | A kind of energy management method of mixed energy storage system in microgrid | |
| CN103545905B (en) | A Coordinated Energy Control Method for Photovoltaic DC Microgrid | |
| CN105553391B (en) | A kind of photovoltaic energy storage battery generating system and control method | |
| WO2023029335A1 (en) | Parameter configuration method and terminal for photovoltaic storage and charging system | |
| CN201312133Y (en) | Charging device, energy-storing device and charging station | |
| TWI387176B (en) | Intelligent hybrid power conversion control system | |
| WO2012055236A1 (en) | Power supply system with integration of wind power, solar energy, diesels and mains supply | |
| CN103050987B (en) | A kind of energy-storage system of accumulator based on cell batteries group and control method | |
| CN105337306A (en) | Optical storage integrated power generation system | |
| CN105576685A (en) | Energy storage system for new energy micro-grid | |
| CN102611161A (en) | Small wind-solar hybrid pumped-storage grid-connected power generation system and charging and discharging control method | |
| CN106787111B (en) | Time-sharing bidirectional voltage-stabilizing hybrid inverter and control method thereof | |
| CN101728835A (en) | Battery power energy storing device for smoothing output power of wind power generation | |
| CN111231728A (en) | Photovoltaic energy storage charging and discharging integrated energy control system and method | |
| CN112491083A (en) | Micro-grid structure based on fuel cell and operation control method | |
| CN204668970U (en) | Microgrid control system | |
| CN115411833A (en) | Multi-mode simplified operation control method for photovoltaic-hybrid energy storage-grid-connected and off-grid system | |
| CN206141344U (en) | Quick charging system of family electric automobile | |
| CN120033829A (en) | A multi-energy complementary uninterruptible power supply system | |
| CN202190117U (en) | High-power wind-solar hybrid power generation control device | |
| CN116048181B (en) | Photovoltaic equipment and method for improving photovoltaic utilization rate of photovoltaic equipment | |
| CN218678462U (en) | Energy storage converter, energy storage system and new energy power generation system | |
| CN207677451U (en) | A kind of piconet networking system suitable for high-power wind turbine consumption |
Legal Events
| Date | Code | Title | Description |
|---|---|---|---|
| PB01 | Publication | ||
| PB01 | Publication | ||
| SE01 | Entry into force of request for substantive examination | ||
| SE01 | Entry into force of request for substantive examination | ||
| GR01 | Patent grant | ||
| GR01 | Patent grant |
